Скачать Типовой проект 407-9-31.90 Альбом 1. Общая пояснительная записка. Архитектурно-строительные решения. Отопление и вентиляция. Внутренние водопровод и канализацияДата актуализации: 01.01.2021
|
| Обозначение: | Типовой проект 407-9-31.90 |
| Обозначение англ: | 407-9-31.90 |
| Статус: | не определен законодательством |
| Название рус.: | Альбом 1. Общая пояснительная записка. Архитектурно-строительные решения. Отопление и вентиляция. Внутренние водопровод и канализация |
| Дата добавления в базу: | 01.09.2013 |
| Дата актуализации: | 01.01.2021 |
| Дата введения: | 24.05.1990 |
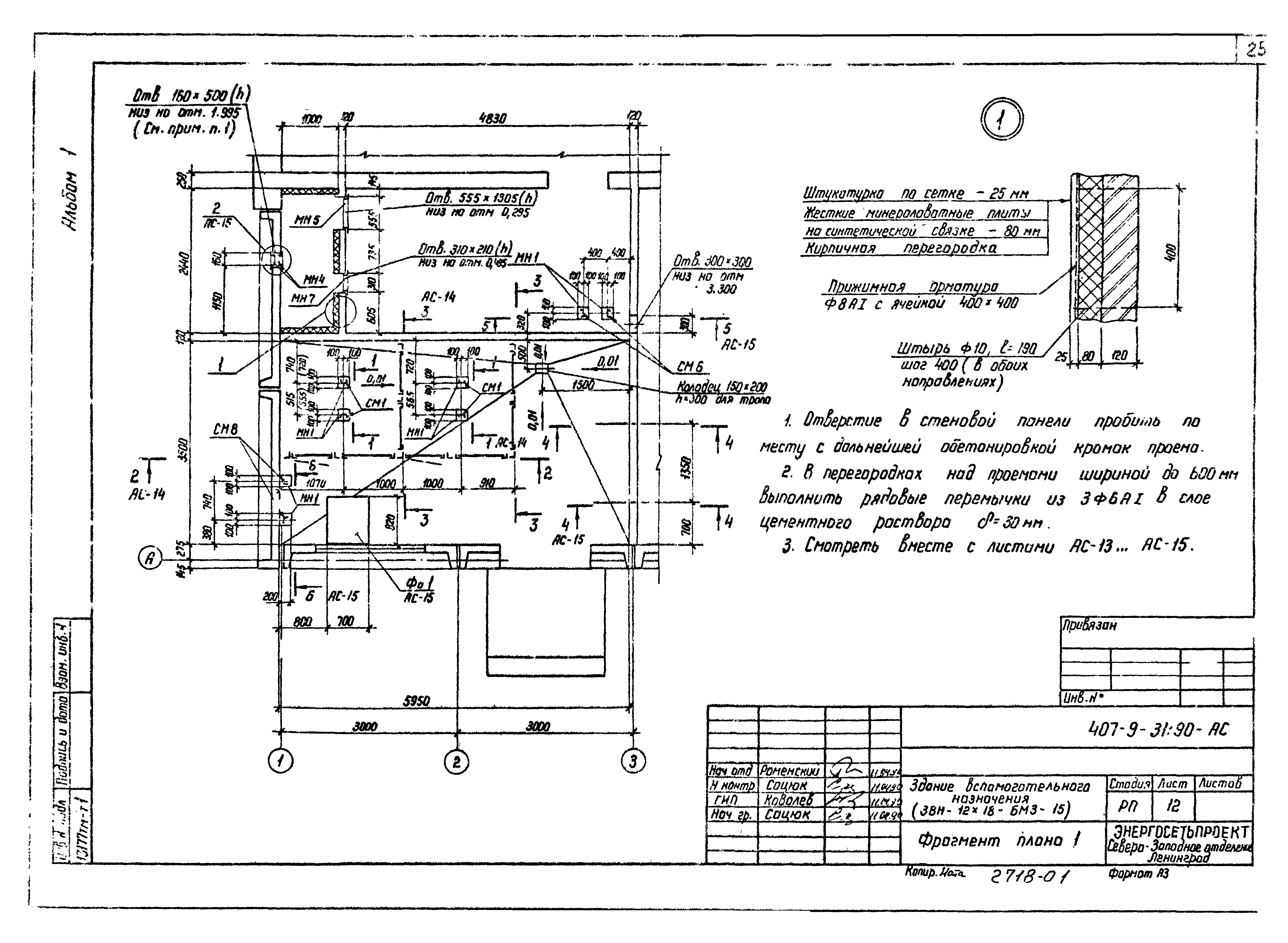
| Оглавление: | Общая пояснительная записка Архитектурно-строительные решения Общие данные План на отм. 0.000 Разрезы 1-1, 2-2 План на отм. 0.000. Спецификации Ведомость отделки помещений План полов. Экспликация полов Архитектурные узлы А, Б, В Архитектурные узлы Г, Д, Е, Ж Фрагмент плана 1 Фрагмент плана 1. Спецификация элементов Фрагмент плана 1. Сечения 1-1…3-3 Фрагмент плана 1. Сечения 4-4…6-6 Фасады Фрагмент фасада 1 Фрагмент фасада 1. Узлы Фрагмент фасада 2 Схема расположения фундаментов Схема расположения фундаментов. Сечения 1-1…3-3 Схема расположения фундаментов (вариант). Узлы 1, 2 Схема расположения фундаментов. Узлы 3…5 Схема расположения фундаментов (вариант) Схема расположения фундаментов (вариант). Сечения Схема расположения фундаментов. Сечения 4-4, 5-5. Узлы 1, 2 Схема расположения фундаментов. Узлы 3…5 Схемы расположения секций БМ3 Схема расположения закладных изделий в покрытии Схема расположения закладных изделий в покрытии. Узел 1 Схема расположения каналов Схема расположения каналов. Сечения Отопление и вентиляция Общие данные План на отм. 0.000. План на отм. 4.370 в осях А - 5; 4 - 5. Вид А Схемы системы отопления Венткамера. План на отм. 0.000 в осях 1 - 3. Разрез 1-1. Спецификация П1 Схемы систем П1, В1, В2, ВЕ1, ВЕ2, ВЕ3. Схема теплоснабжения калорифера Электрокотельная. План на отм. 0.000 в осях А, 1 - 3. Спецификация оборудования Электрокотельная. Разрез 2-2 Схема трубопроводов электрокотельной Схема обвязки водоподогревателя расширительного бака Вариант централизованного теплоснабжения. Тепловой пункт Узел управления. Спецификация Внутренние водопровод и канализация Общие данные План сетей водоснабжения и канализации Схема систем В1 и Т3 Схема системы К1 |
| Разработан: | Северо-западное отделение института Энергосетьпроект |
| Утверждён: | 24.05.1990 Минэнерго СССР (USSR Minenergo 35) |
| Издан: | СЗО Энергосетьпроект (1990 г. ) |
| Заменяет собой: |































































