Скачать Типовой проект 222-1-193/75 Альбом III. Электротехнические чертежиДата актуализации: 01.01.2021
|
| Обозначение: | Типовой проект 222-1-193/75 |
| Обозначение англ: | 222-1-193/75 |
| Статус: | действует |
| Название рус.: | Альбом III. Электротехнические чертежи |
| Дата добавления в базу: | 01.10.2014 |
| Дата актуализации: | 01.01.2021 |
| Дата введения: | 24.11.1975 |
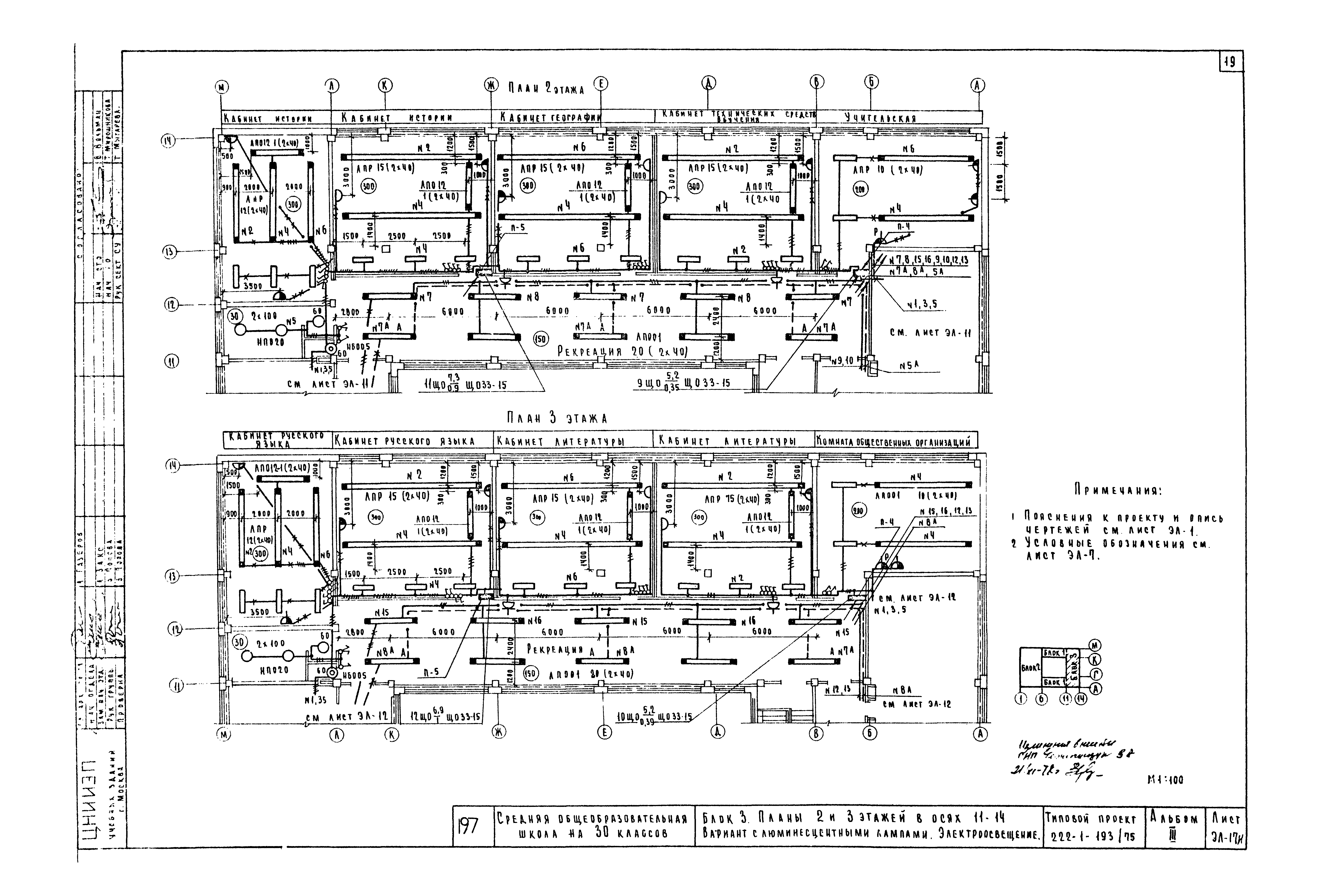
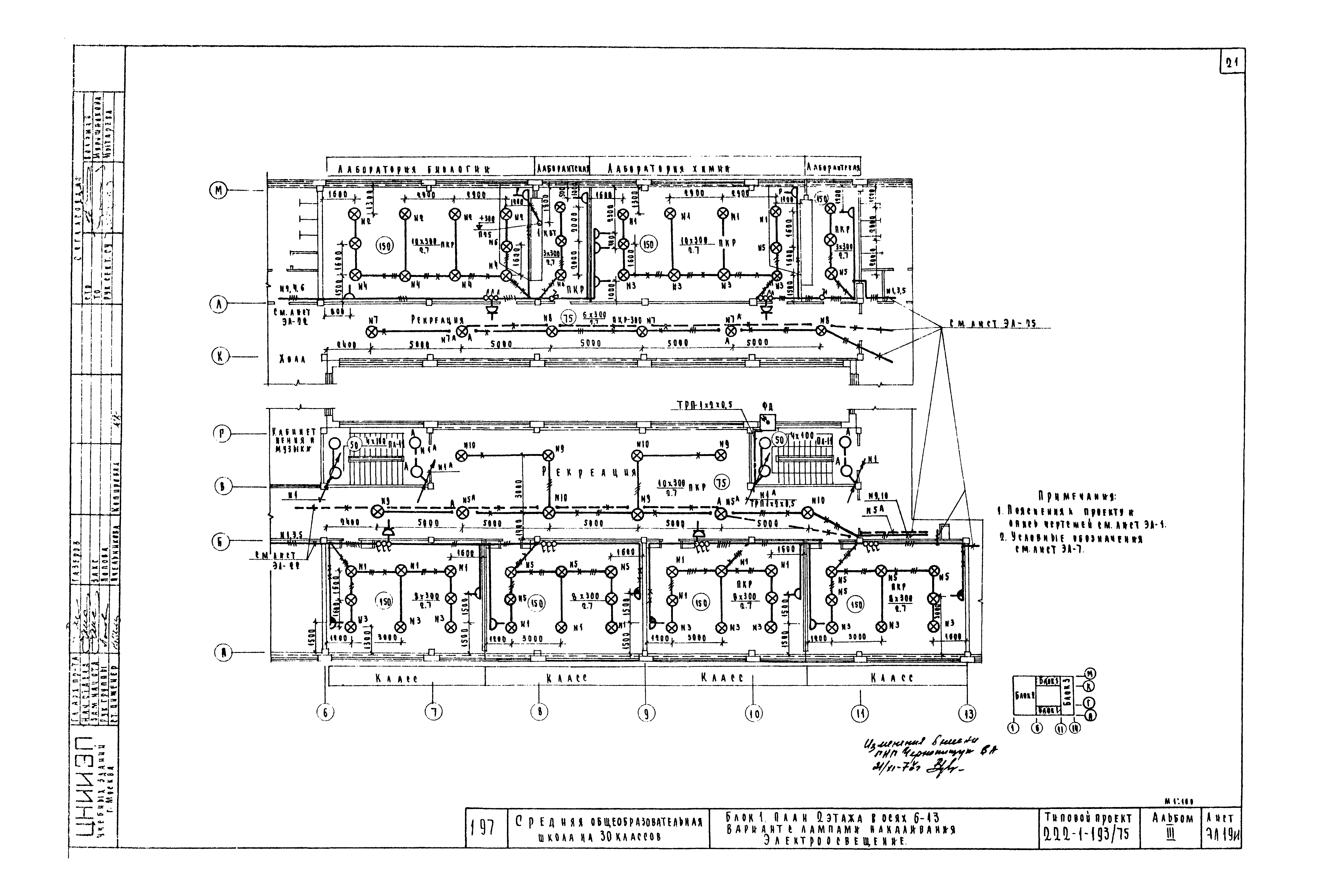
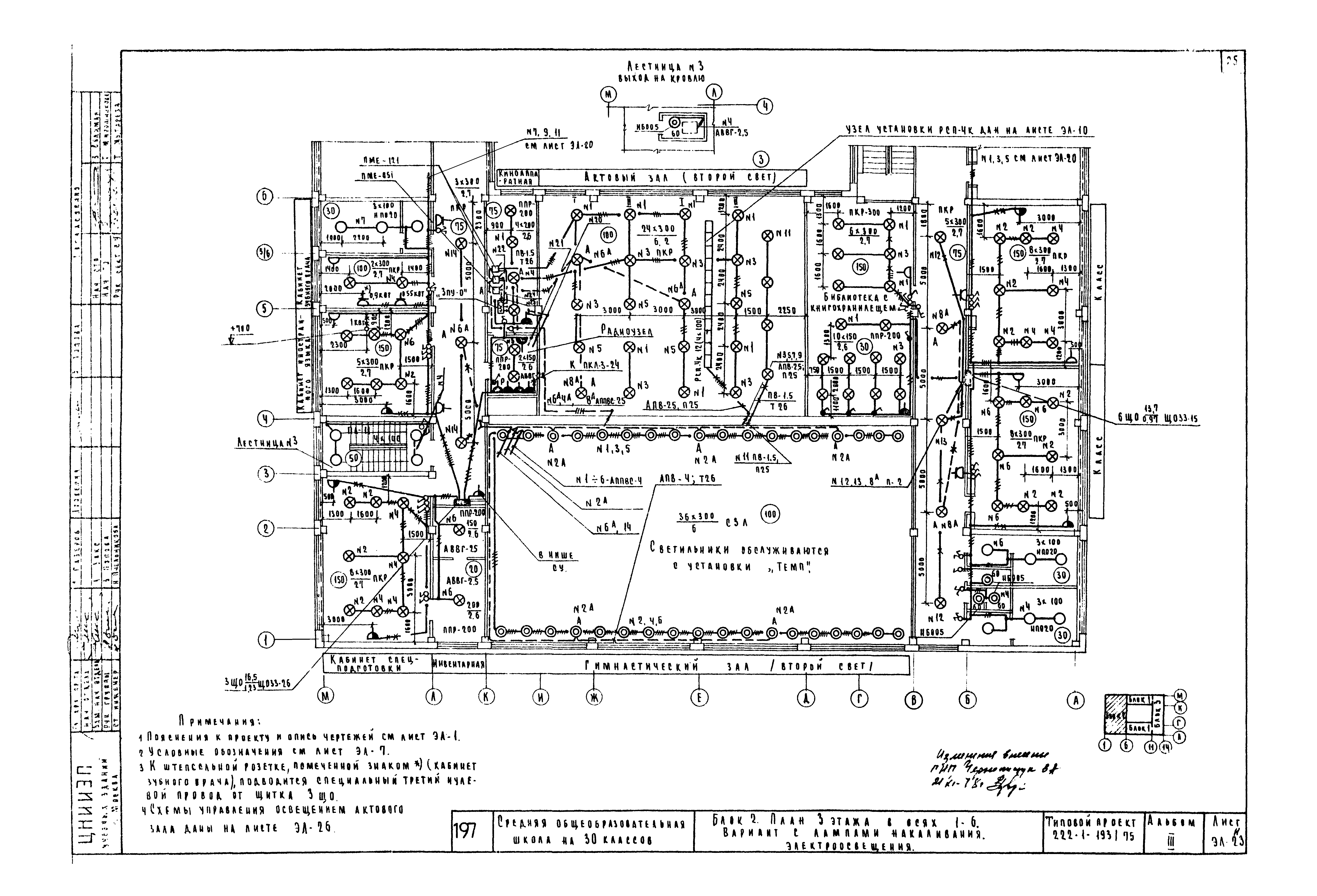
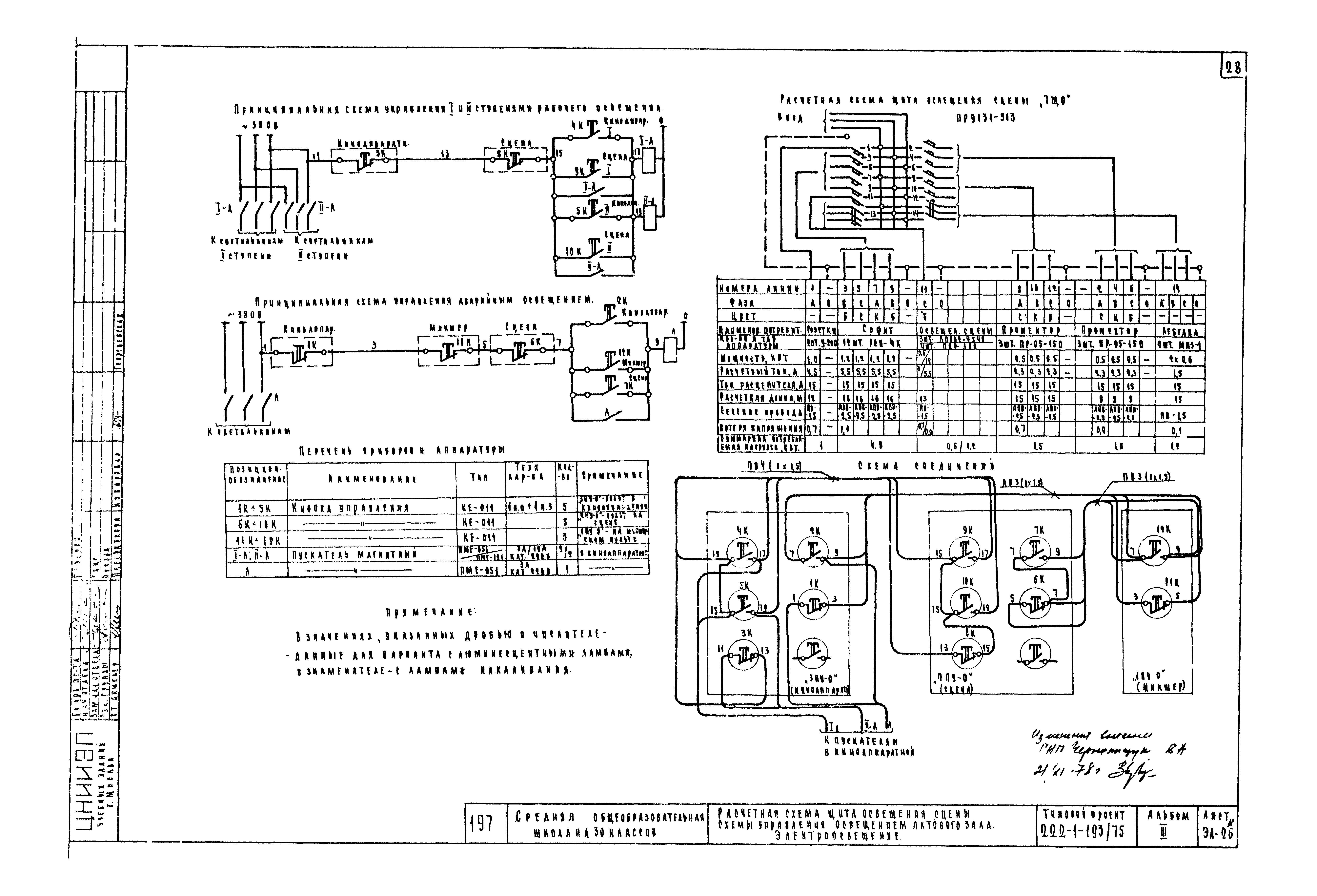
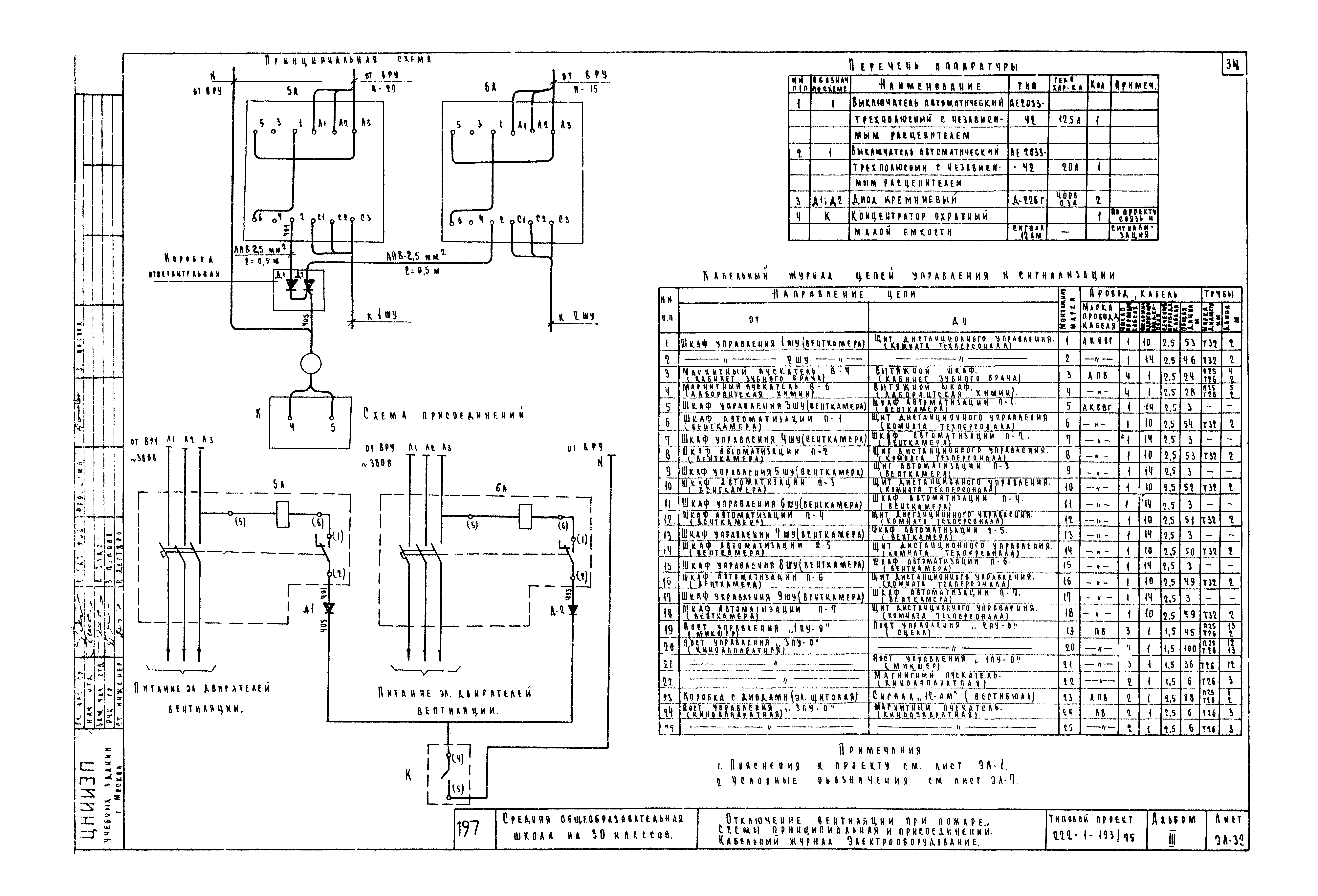
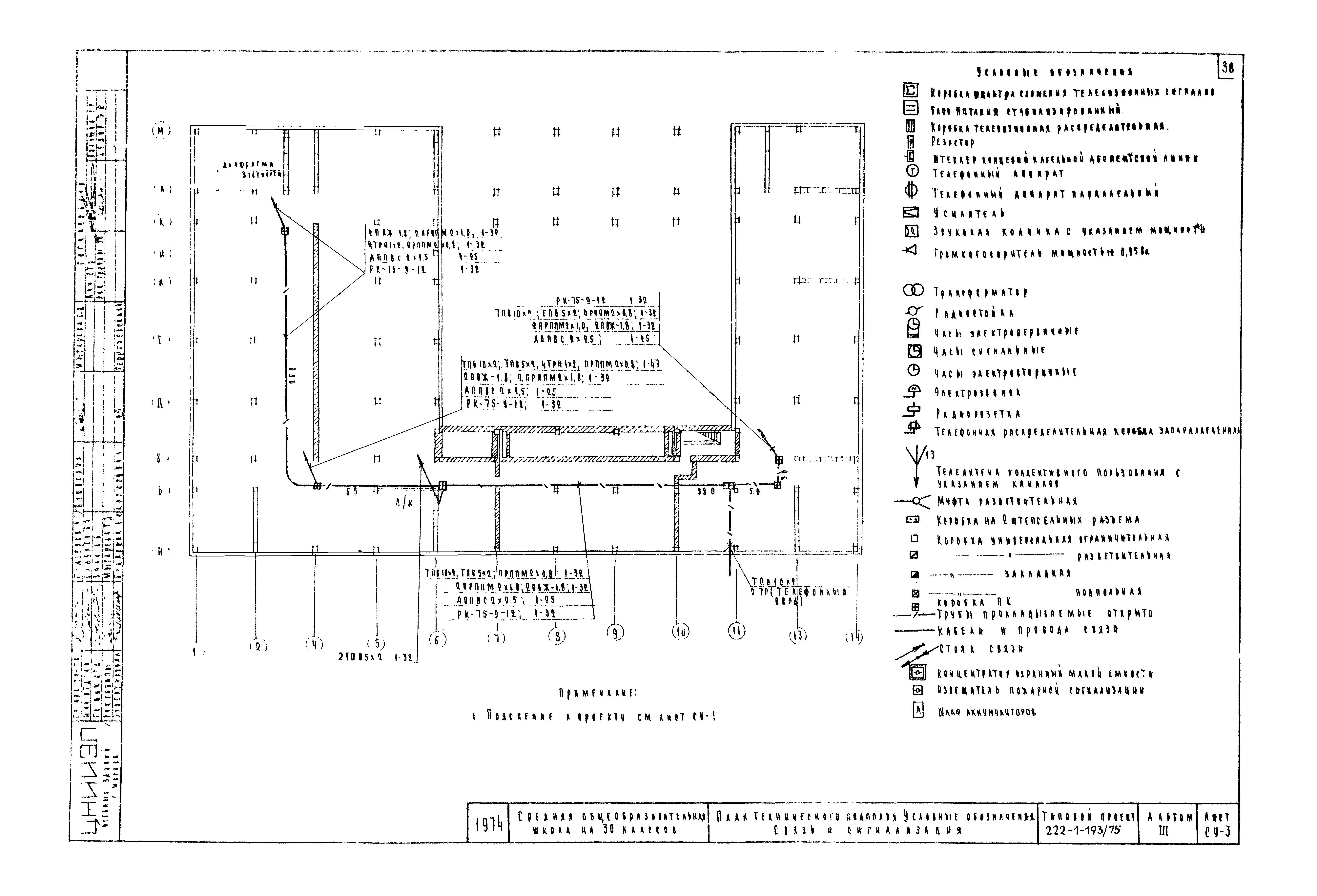
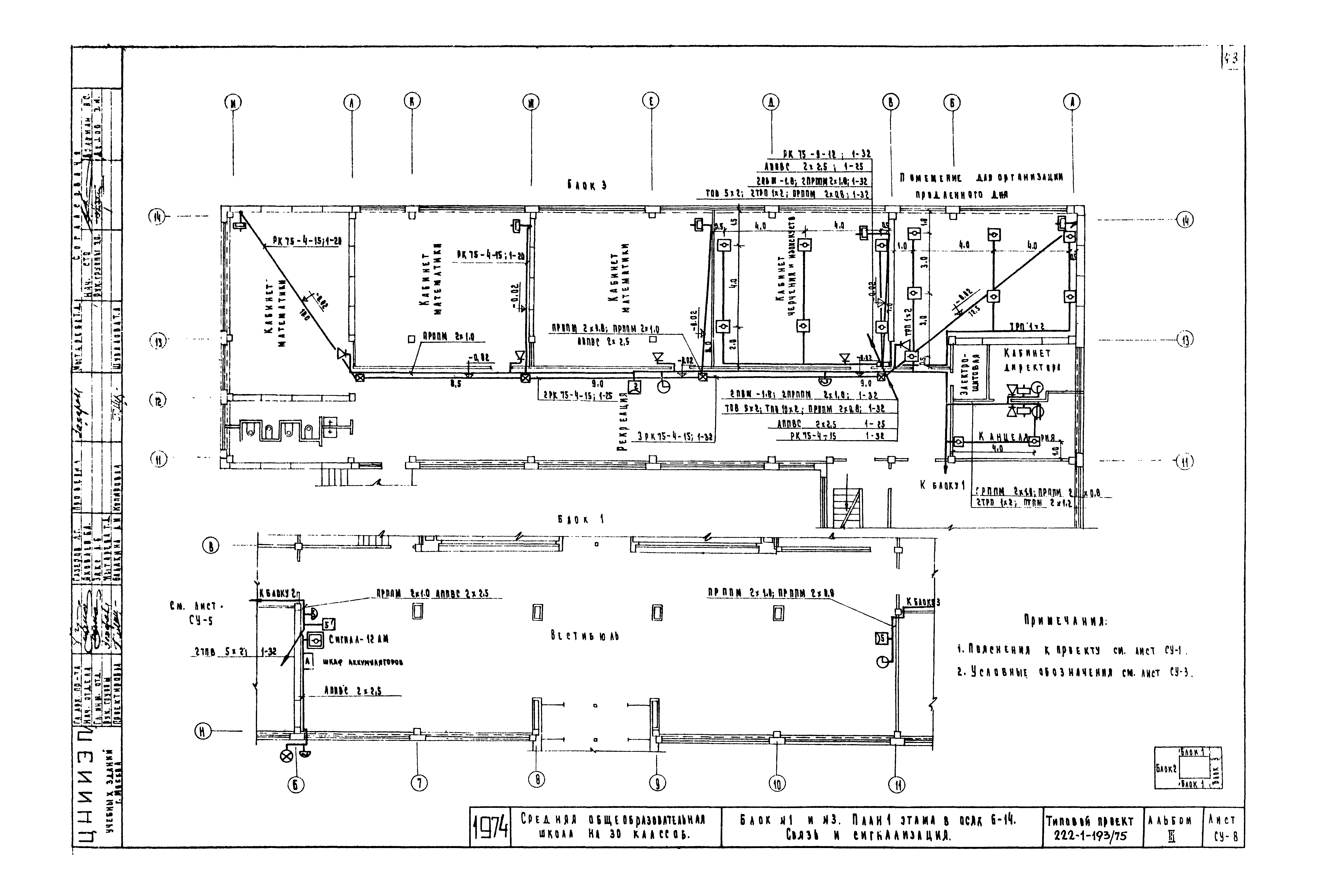
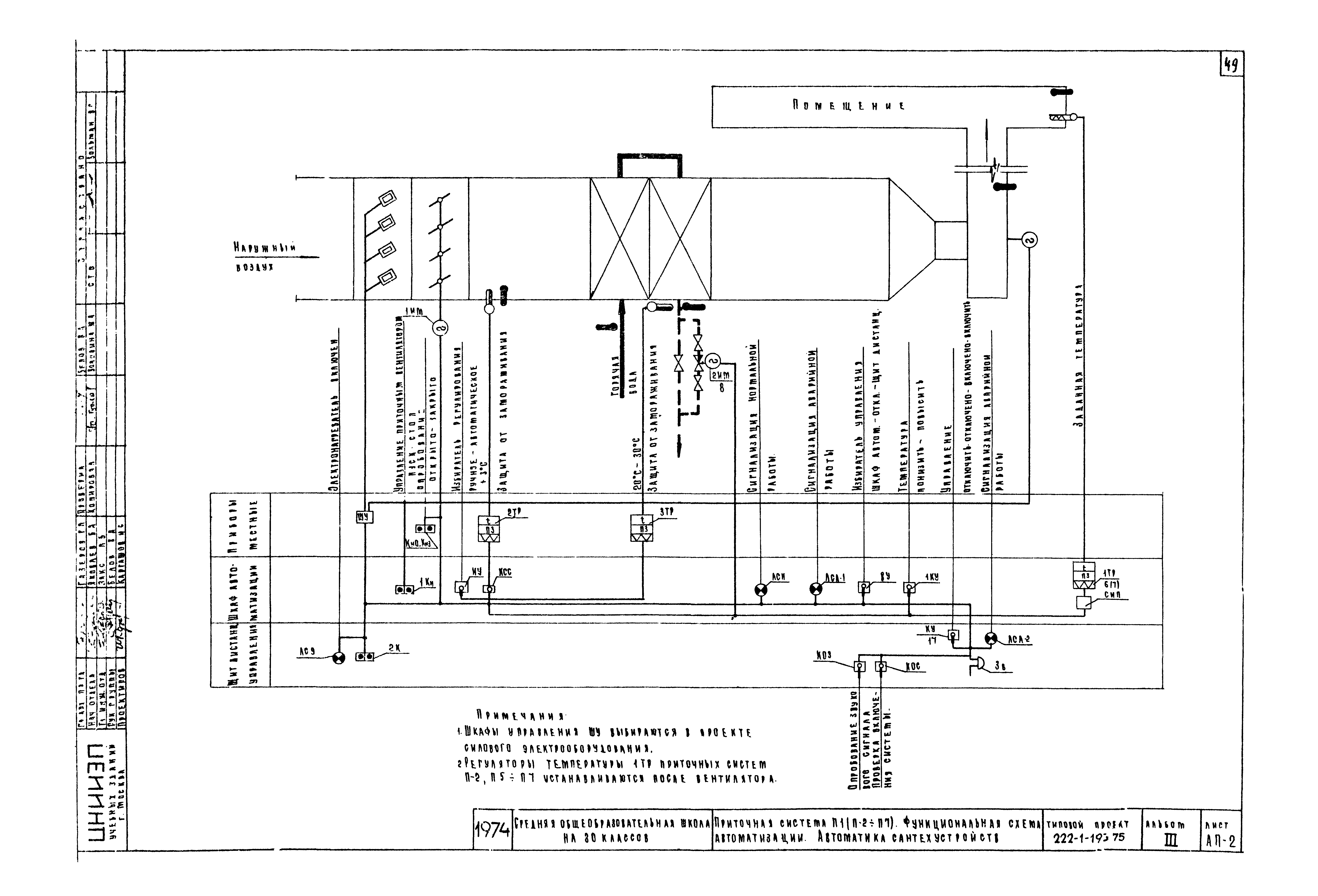
| Оглавление: | Содержание альбома Электрооборудование Пояснения к проекту. Опись чертежей. Электрооборудование Сводная спецификация. Электрооборудование Расчетная схема питающих сетей. Электрооборудование Блок автоматического управления освещением План подвала с техническим подпольем. Электрооборудование План полупроходных и подпольных каналов. Электрооборудование Блок 1. План 1 этажа в осях 6 - 11. Узлы установки светильников освещения сцены. Вариант с люминесцентными лампами. Электрооборудование Блок 1. План 2 этажа в осях 6 - 13. Вариант с люминесцентными лампами. Электроосвещение Блок 1. План 3 этажа в осях 6 - 13. Вариант с люминесцентными лампами. Электроосвещение Блок 2. План 1 этажа в осях 1 - 6. Вариант с люминесцентными лампами. Электроосвещение Блок 2. План 2 этажа в осях 1 - 6. Вариант с люминесцентными лампами. Электроосвещение Блок 2. План 3 этажа в осях 1 - 6. Вариант с люминесцентными лампами. Электроосвещение Блок 3. План 1 этажа в осях 11 - 14. Вариант с люминесцентными лампами. Электроосвещение Блок 3. Планы 2 и 3 этажей в осях 11 - 14. Вариант с люминесцентными лампами. Электроосвещение Блок 1. План 1 этажа в осях 6 - 11. Вариант с лампами накаливания. Электроосвещение Блок 1. План 2 этажа в осях 6 - 13. Вариант с лампами накаливания. Электроосвещение Блок 1. План 3 этажа в осях 6 - 13. Вариант с лампами накаливания. Электроосвещение Блок 2. План 1 этажа в осях 1 - 6. Вариант с лампами накаливания. Электроосвещение Блок 2. План 2 этажа в осях 1 - 6. Вариант с лампами накаливания. Электроосвещение Блок 2. План 3 этажа в осях 1 - 6. Вариант с лампами накаливания. Электроосвещение Блок 3. План 1 этажа в осях 11 - 14. Вариант с лампами накаливания. Электроосвещение Блок 3. Планы 2 и 3 этажей в осях 11 - 14. Вариант с лампами накаливания. Электроосвещение Расчетная схема щита освещения сцены. Схема управления освещением актового зала. Электроосвещение Блоки 1, 2, 3. Фрагменты 1, 2 и 3 этажей. Электрооборудование Блок 2. План 1 этажа в осях 1 - 6. Силовое электрооборудование Планы венткамеры и кровли. Силовое электрооборудование Таблица-схема распределительной сети. Силовое электрооборудование Отключение вентиляции при пожаре. Схемы принципиальная и присоединений. Кабельный журнал. Электрооборудование Вводно-распределительное устройство. Опросный лист. Электрооборудование Связь и сигнализация Заглавный лист. Связь и сигнализация Схемы. Связь и сигнализация План подвала с техническим подпольем. Условные обозначения. Связь и сигнализация План подвала с полупроходными каналами. Связь и сигнализация Блок 2. План 1 этажа в осях 1 - 6. Связь и сигнализация Блок 2. План 2 этажа в осях 1 - 6. Связь и сигнализация Блок 2. План 3 этажа в осях 1 - 6. Связь и сигнализация Блок 1 и блок 3. План 1 этажа в осях 6 - 14. Связь и сигнализация Блок 3. План 2 и 3 этажей в осях 11 - 14. Связь и сигнализация Блок 1. План 2 этажа в осях 6 - 13. Связь и сигнализация Блок 1. План 3 этажа в осях 6 - 13. Связь и сигнализация Схема электропитания концентратора принципиальная. Размещение аккумуляторов в протяжном ящике. Связь и сигнализация Автоматика Содержание. Пояснения к проекту. Автоматика сантехустройств Приточная система П-1 (П-2 - П-7). Функциональная схема автоматизации. Автоматика сантехустройств Приточная система П-1 (П-2 - П-7). Схемы управления принципиальные электрические. Автоматика сантехустройств Приточная система П-1 (П-2 - П-7). Схемы регулирования и управления принципиальные электрические. Автоматика сантехустройств Приточная система П- П-7. Схема дистанционного управления и сигнализации. Автоматика сантехустройств Приточная система П-1 (П-2 - П-7). Схема соединений. Автоматика сантехустройств Венткамера. План прокладки контрольных сетей. Автоматика сантехустройств План прокладки контрольных сетей. Автоматика сантехустройств |
| Разработан: | ЦНИИЭП учебных зданий |
| Утверждён: | 24.11.1975 ЦНИИЭП учебных зданий (TsNIIEP of Educational Buildings 147) |























































