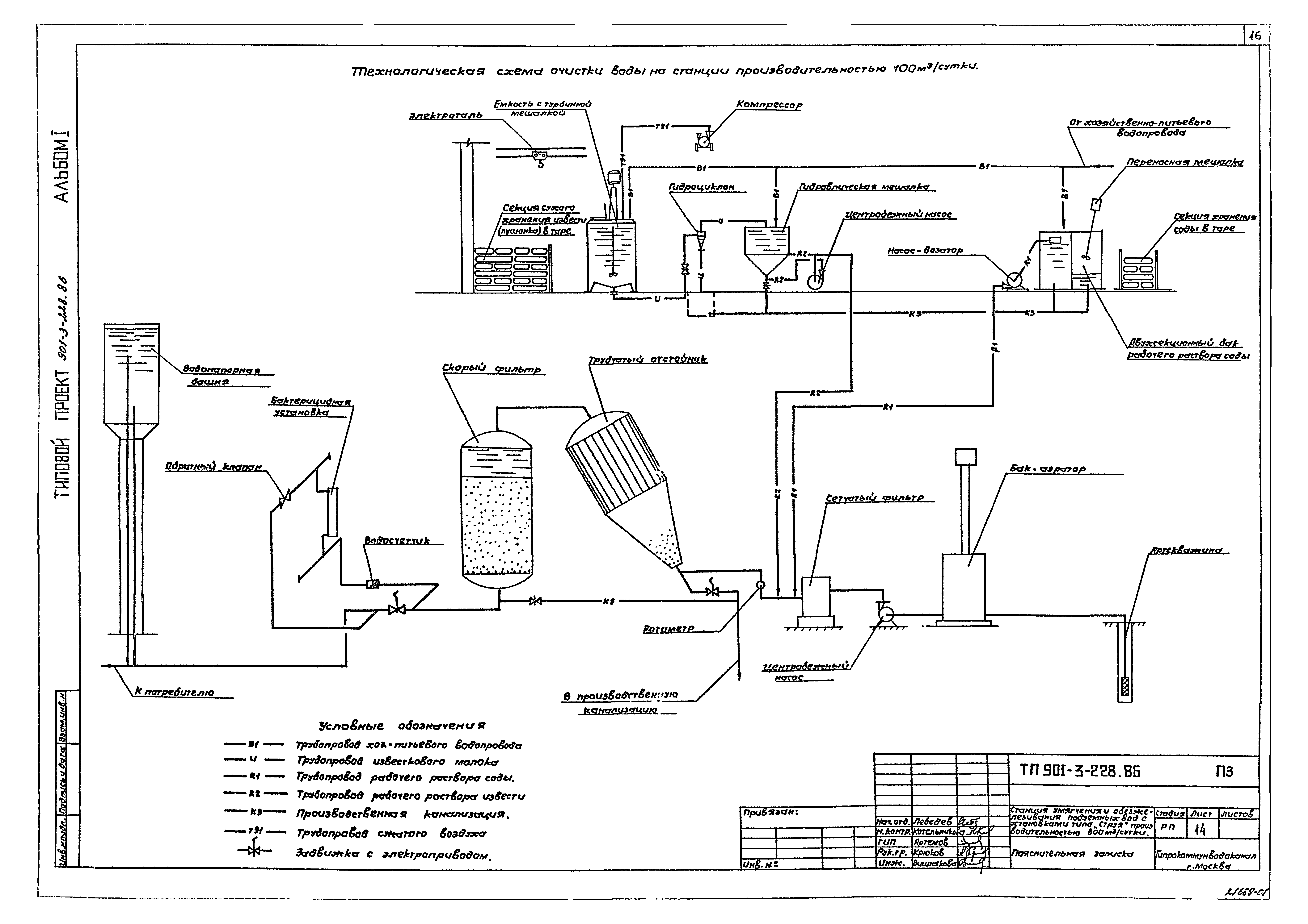
Скачать Типовой проект 901-3-227.86 Альбом I. Пояснительная записка (из ТП 901-3-228.86)Дата актуализации: 01.01.2021
|
| Обозначение: | Типовой проект 901-3-227.86 |
| Обозначение англ: | 901-3-227.86 |
| Статус: | не определен законодательством |
| Название рус.: | Альбом I. Пояснительная записка (из ТП 901-3-228.86) |
| Дата добавления в базу: | 01.01.2018 |
| Дата актуализации: | 01.01.2021 |
| Дата введения: | 07.08.1986 |
| Дата окончания срока действия: | 30.06.2003 |
| Разработан: | Гипрокоммунводоканал Минжилкомхоза РСФСР |
| Утверждён: | 07.08.1986 Минжилкомхоз РСФСР (Russian Federation Minzhilkomkhoz 11-ТД) |




















