Скачать Типовой проект 414-2-55.94 Альбом 1. Пояснительная запискаДата актуализации: 01.01.2021
|
| Обозначение: | Типовой проект 414-2-55.94 |
| Обозначение англ: | 414-2-55.94 |
| Статус: | не определен законодательством |
| Название рус.: | Альбом 1. Пояснительная записка |
| Дата добавления в базу: | 01.09.2013 |
| Дата актуализации: | 01.01.2021 |
| Дата введения: | 21.12.1994 |
| Дата окончания срока действия: | 30.06.2003 |
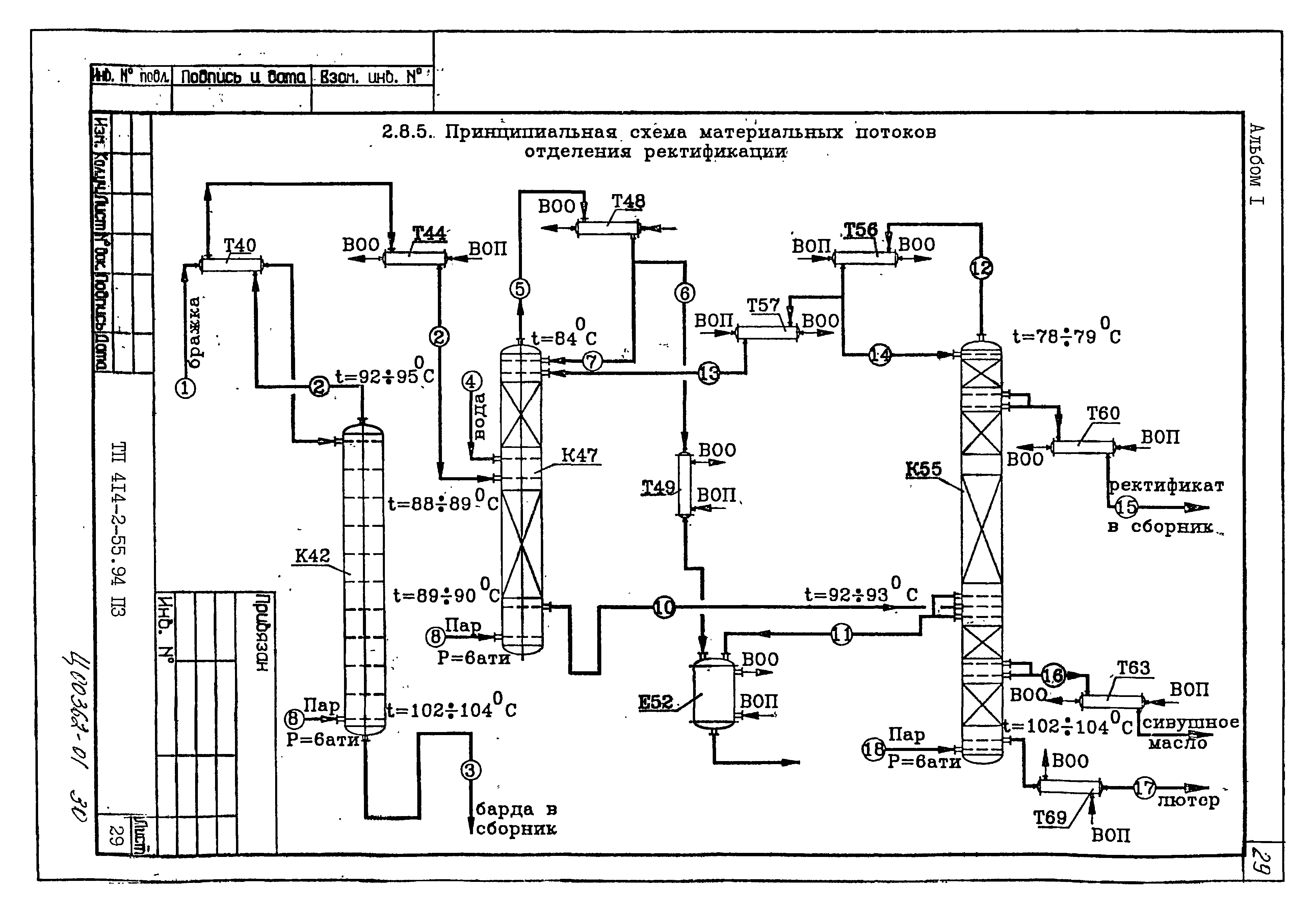
| Оглавление: | 1. Исходные данные 2. Технология получения спирта 3. Холодильно-компрессорное отделение 4. Автоматизация 5. Связь и сигнализация 6. Архитектурно-строительная часть 7. Отопление, вентиляция 8. Водопровод и канализация 9. Электрическая часть 10. Охрана атмосферного воздуха 11. Сметная часть 12. Технико-экономические показатели |
| Разработан: | Гипропласт Минхимнефтепрома СССР |
| Утверждён: | 16.12.1994 Роскомхимнефтепром (Roskomkhimnefteprom 09/1-11-122) |



































































































