Скачать Типовой проект 503-2-19.86 Альбом IV. Внутренний водопровод и канализацияДата актуализации: 01.01.2021
|
| Обозначение: | Типовой проект 503-2-19.86 |
| Обозначение англ: | 503-2-19.86 |
| Статус: | не определен законодательством |
| Название рус.: | Альбом IV. Внутренний водопровод и канализация |
| Дата добавления в базу: | 01.09.2013 |
| Дата актуализации: | 01.01.2021 |
| Дата введения: | 30.06.1986 |
| Дата окончания срока действия: | 30.06.2003 |
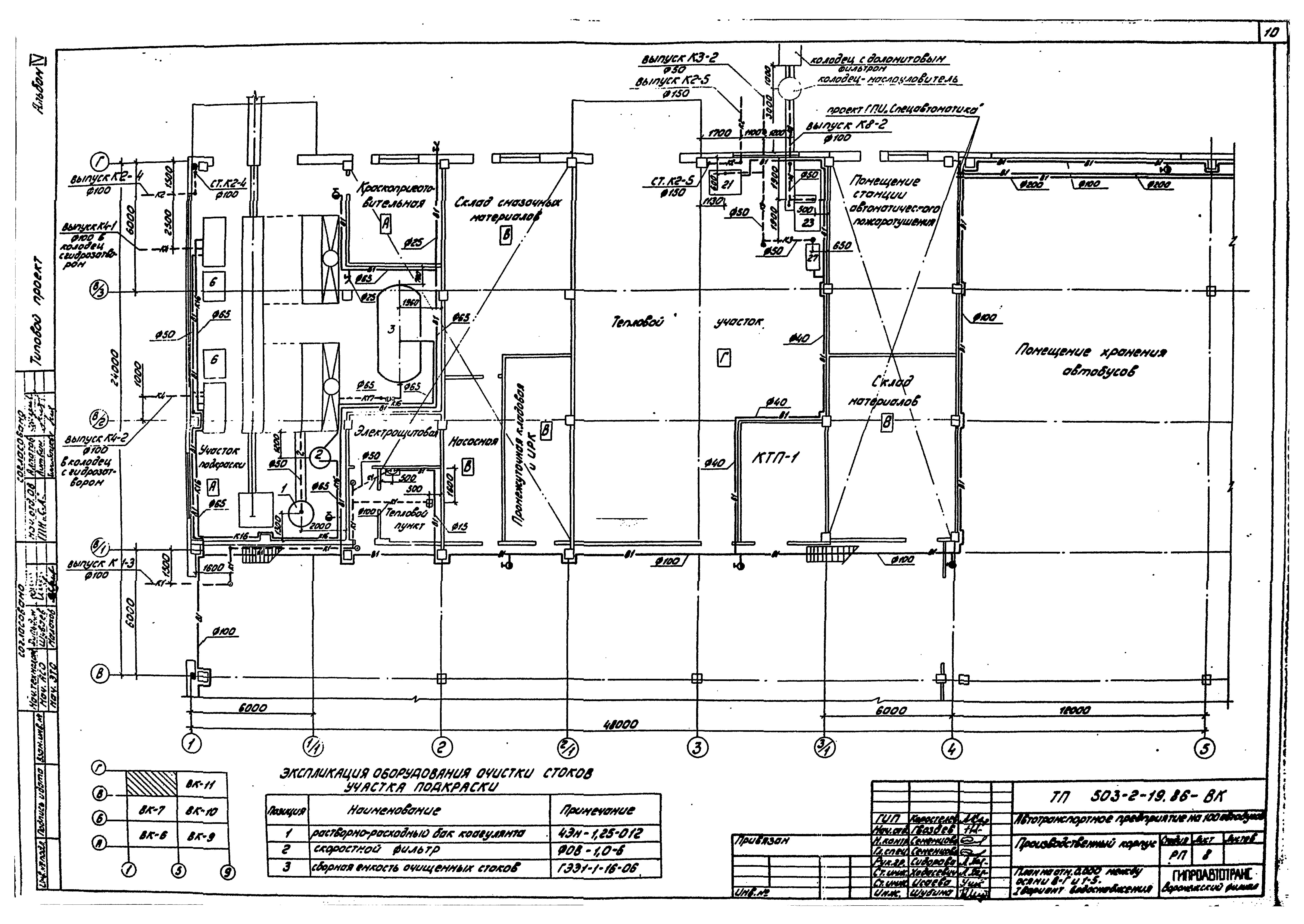
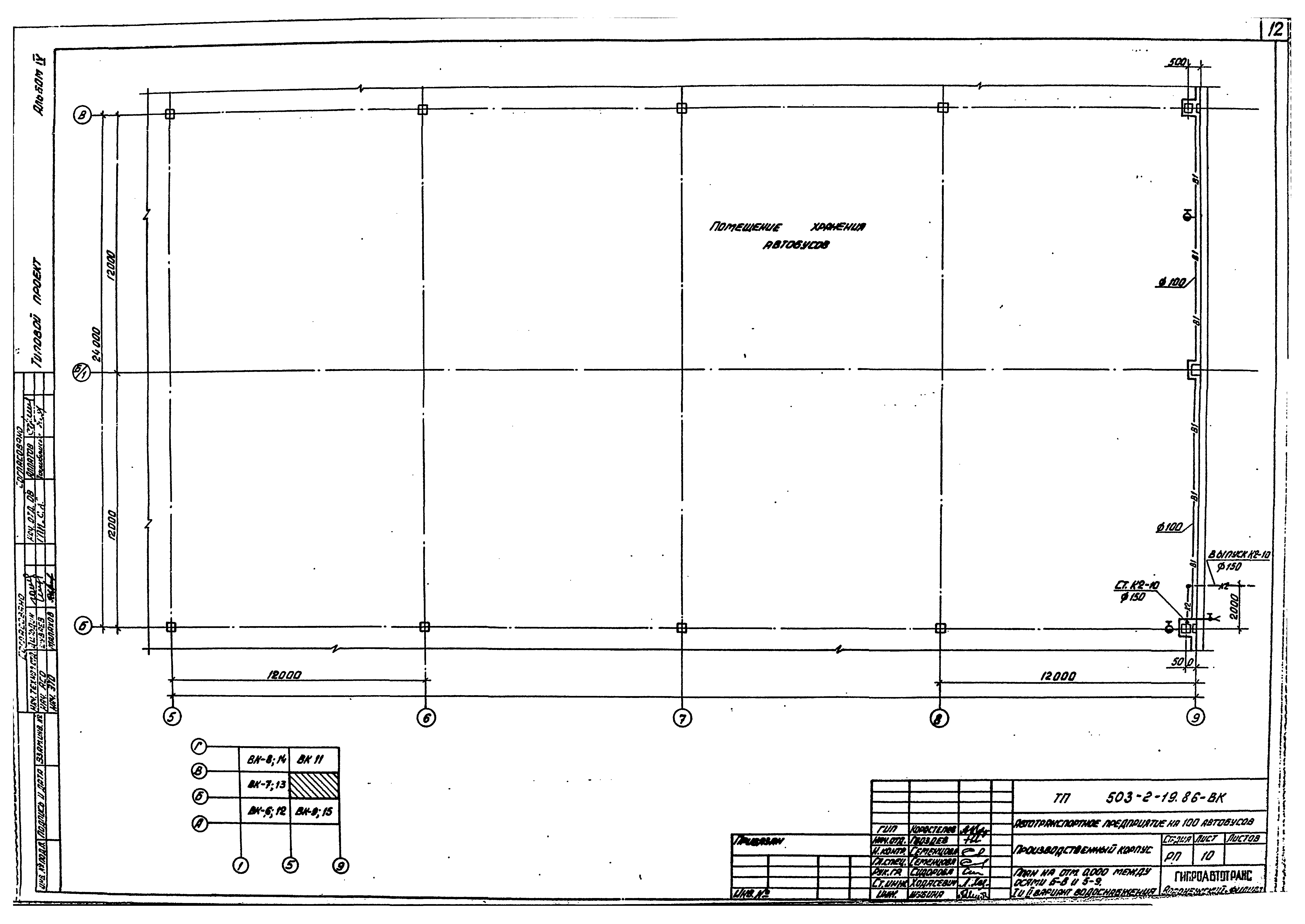
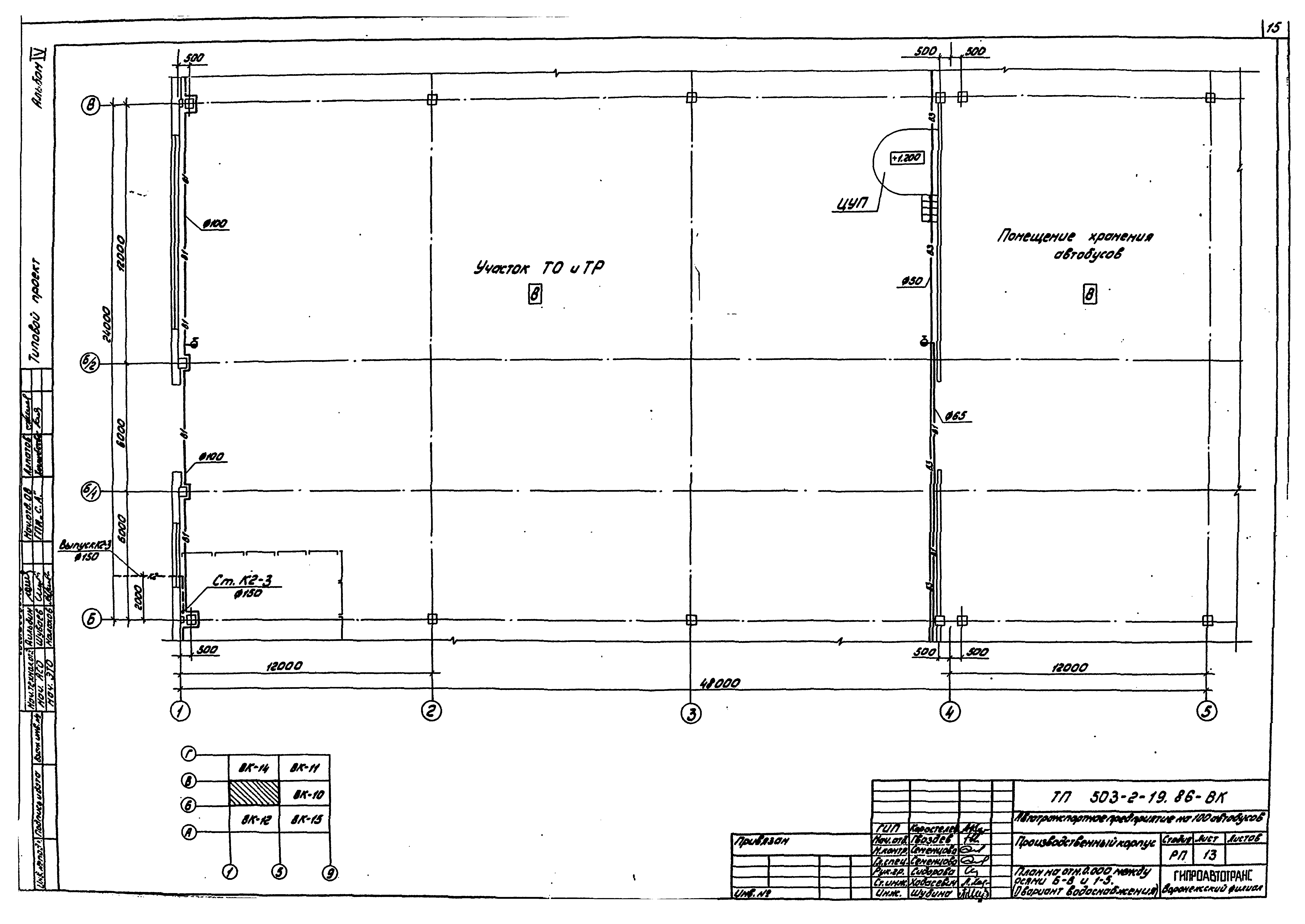
| Оглавление: | Общие данные План на отм. 0.000 между осями А - Б и 1 - 5. I вариант водоснабжения План на отм. 0.000 между осями Б - В и 1 - 5. I вариант водоснабжения План на отм. 0.000 между осями В - Г и 1 - 5. I вариант водоснабжения План на отм. 0.000 между осями А - Б и 5 - 9. I вариант водоснабжения План на отм. 0.000 между осями Б - В и 5 - 9. I и II варианты водоснабжения План на отм. 0.000 между осями В - Г и 5 - 9. I и II варианты водоснабжения План на отм. 0.000 между осями А - Б и 1 - 5. II вариант водоснабжения План на отм. 0.000 между осями Б - В и 1 - 5. II вариант водоснабжения План на отм. 0.000 между осями В - Г и 1 - 5. II вариант водоснабжения План на отм. 0.000 между осями А - Б и 5 - 9. II вариант водоснабжения Планы на отм. 0.000 между осями 1 - 2 и А - А/1; 1 - 1/1 и Г - В/3; 5 - 3/1 и Г - В/3; 2/1 - 4 и А - А/Г; 3 - 3/1 и др. I вариант водоснабжения Схема системы В1 (I вариант водоснабжения) Схема системы В1 (I - II варианты водоснабжения) Схема системы В1 (II вариант водоснабжения) Схема системы В3 (II вариант водоснабжения) Схема системы Т3. Схемы водомерного узла 1 и 2 Схемы систем К1, К3, К8 Схемы систем К2 (I вариант). План кровли Схемы систем К2 (I вариант) Схемы систем К2 (II вариант) Схемы систем К2. Установка гидравлического затвора (II вариант) Принципиальная схема очистки стоков участка подкраски. Схемы систем 2, К4, К16, К17 Принципиальная схема оборотной системы моющих растворов. Схемы систем К6, К9, К13, 1 Опора 1 Опора 1, 2 Воронка стальная сварная 1 Прочистка в лючке 1 Изоляция емкости для моющего раствора |
| Разработан: | Воронежский филиал Гипроавтотранс |
| Утверждён: | 30.06.1986 Минавтотранс РСФСР (Russian Federation Minavtotrans 15) |
































