Скачать Типовой проект 503-3-23.87 Альбом I. Пояснительная записка. Технология производства. Силовое электрооборудование. Электроосвещение. Автоматизация систем отопления и вентиляции. Связь и сигнализацияДата актуализации: 01.01.2021
|
| Обозначение: | Типовой проект 503-3-23.87 |
| Обозначение англ: | 503-3-23.87 |
| Статус: | не определен законодательством |
| Название рус.: | Альбом I. Пояснительная записка. Технология производства. Силовое электрооборудование. Электроосвещение. Автоматизация систем отопления и вентиляции. Связь и сигнализация |
| Дата добавления в базу: | 01.09.2013 |
| Дата актуализации: | 01.01.2021 |
| Дата введения: | 23.12.1987 |
| Дата окончания срока действия: | 30.06.2003 |
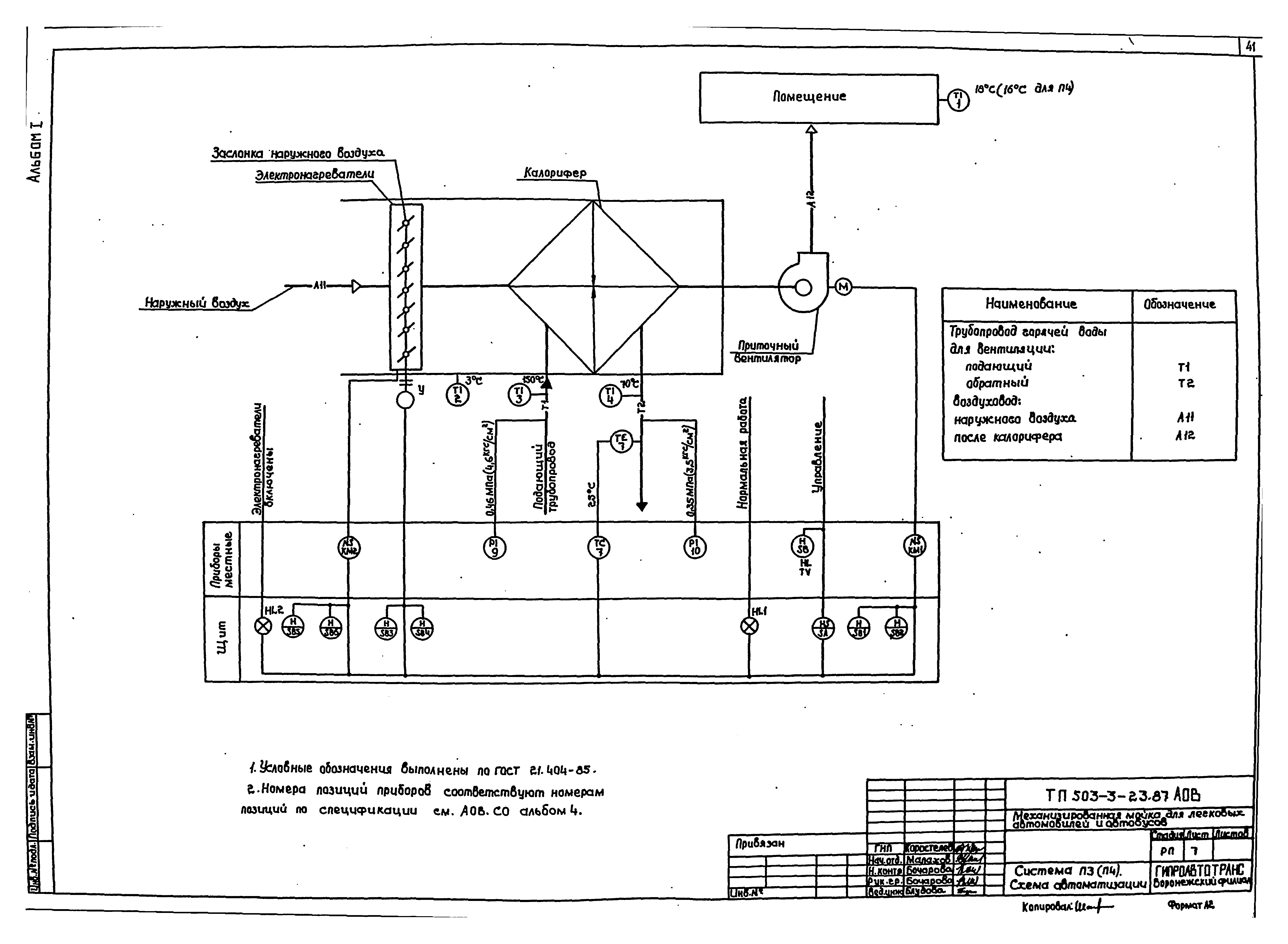
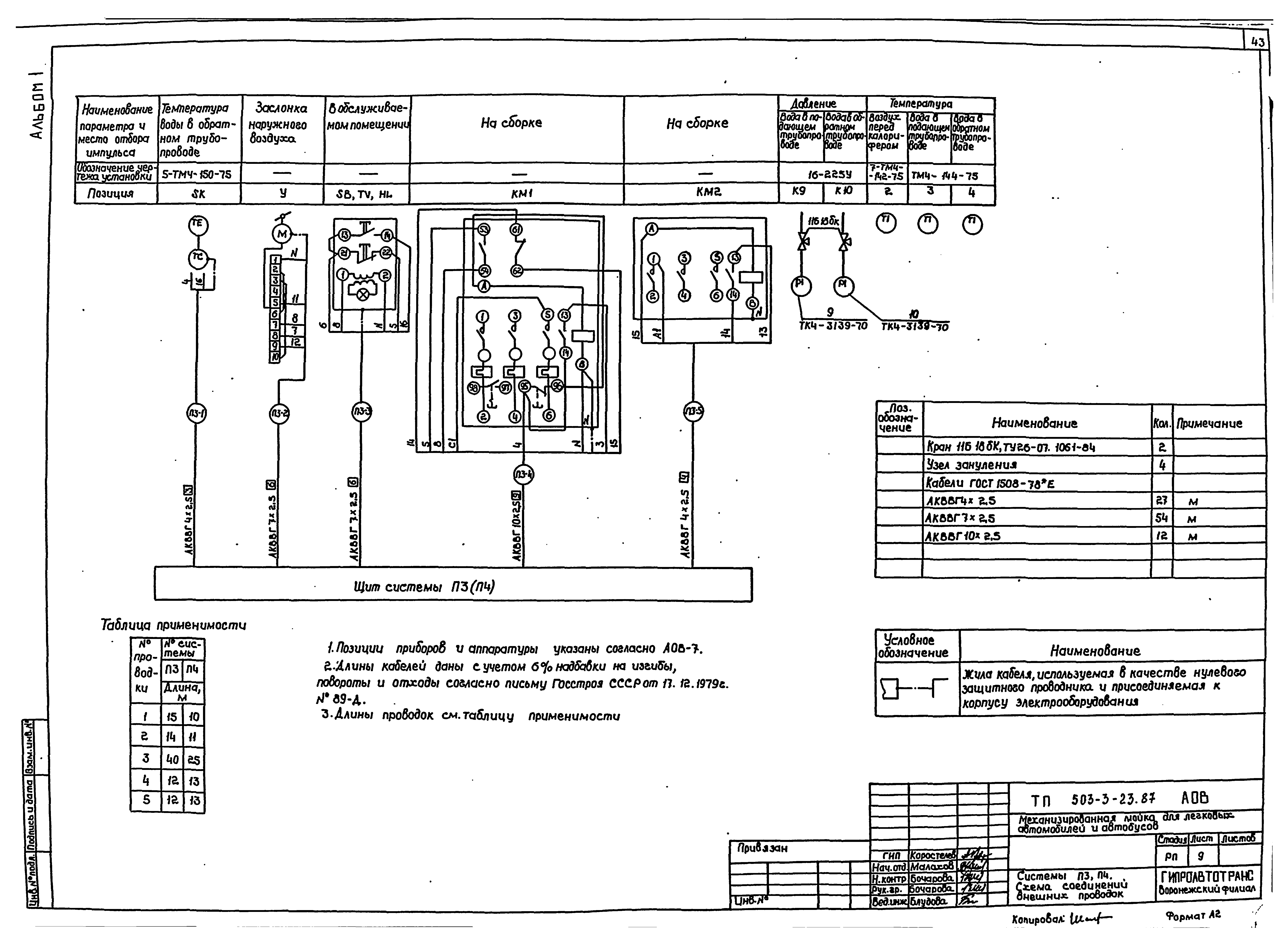
| Оглавление: | Содержание альбома Пояснительная записка Технология производства Общие данные План на отм. 0.000 в осях 1-5 - А-Д. Разрезы 1-1, 2-2 План на отм. 0.000 в осях 5-10 - А - Д. Разрезы 1-1, 2-2, 3-3 План и схема разводки трубопроводов сжатого воздуха Силовое электрооборудование Общие данные АР1. Схема электрическая принципиальная 380/220 В АР2. Вентилятор В5. Схемы электрические принципиальные 380/220 В управления и подключения АР3. Схема электрическая принципиальная 380/220 В Насосы Н1, Н3. Схемы электрические принципиальные управления Насосы Н1, Н3. Схемы электрические подключения Ворота 1, 2. Схемы электрические принципиальные управления и подключения Кабельный журнал План расположения электрооборудования и проводок в осях 1…5; А…Д План расположения электрооборудования и проводок в осях 5…10; А…Д План раскладки лотков. Планы трубной разводки. Спецификация комплектных узлов Ведомость объемов электромонтажных работ. Ведомость электромонтажных конструкций, подлежащих изготовлению в МЭЗ Конструкции сборок магнитных пускателей Электроосвещение Общие данные План расположения электрооборудования и распределительных сетей электроосвещения на отм. 0.000 в осях 1 - 5. Принципиальная схема питающей сети План расположения электрооборудования и распределительных сетей электроосвещения на отм. 0.000 в осях 5 - 10 Автоматизация систем отопления и вентиляции Общие данные Система П1 (П2). Схема автоматизации Система П1 (П2). Схема электрическая принципиальная управления Система П1 (П2). Схема электрическая принципиальная регулирования Система П1, П2. Схема соединений внешних проводок Система П3 (П4). Схема автоматизации Система П3 (П4). Схема электрическая принципиальная управления Система П3, П4. Схема соединений внешних проводок Системы У1, У2 (У3 - У8). Схемы автоматизации, электрическая принципиальная управления Системы У1 - У8. Схема соединений внешних проводок Тепловой пункт. Схема теплового контроля Тепловой пункт. Схема соединений внешних проводок План расположения Задание на разработку щитов Щит системы П1 (П2). Технические данные аппаратов. Общий вид щита Щит системы П3 (П4). Технические данные аппаратов. Общий вид щита Связь и сигнализация Общие данные План на отм. 0.000. Ведомость объемов электромонтажных работ |
| Разработан: | Воронежский филиал Гипроавтотранс |
| Утверждён: | 23.12.1987 Минавтотранс РСФСР (Russian Federation Minavtotrans 21) |





















































