Скачать Типовой проект 503-3-23.87 Альбом II. Архитектурные решения. Конструкции железобетонные. Отопление и вентиляция. Внутренние водопровод и канализацияДата актуализации: 01.01.2021
|
| Обозначение: | Типовой проект 503-3-23.87 |
| Обозначение англ: | 503-3-23.87 |
| Статус: | не определен законодательством |
| Название рус.: | Альбом II. Архитектурные решения. Конструкции железобетонные. Отопление и вентиляция. Внутренние водопровод и канализация |
| Дата добавления в базу: | 01.09.2013 |
| Дата актуализации: | 01.01.2021 |
| Дата введения: | 23.12.1987 |
| Дата окончания срока действия: | 30.06.2003 |
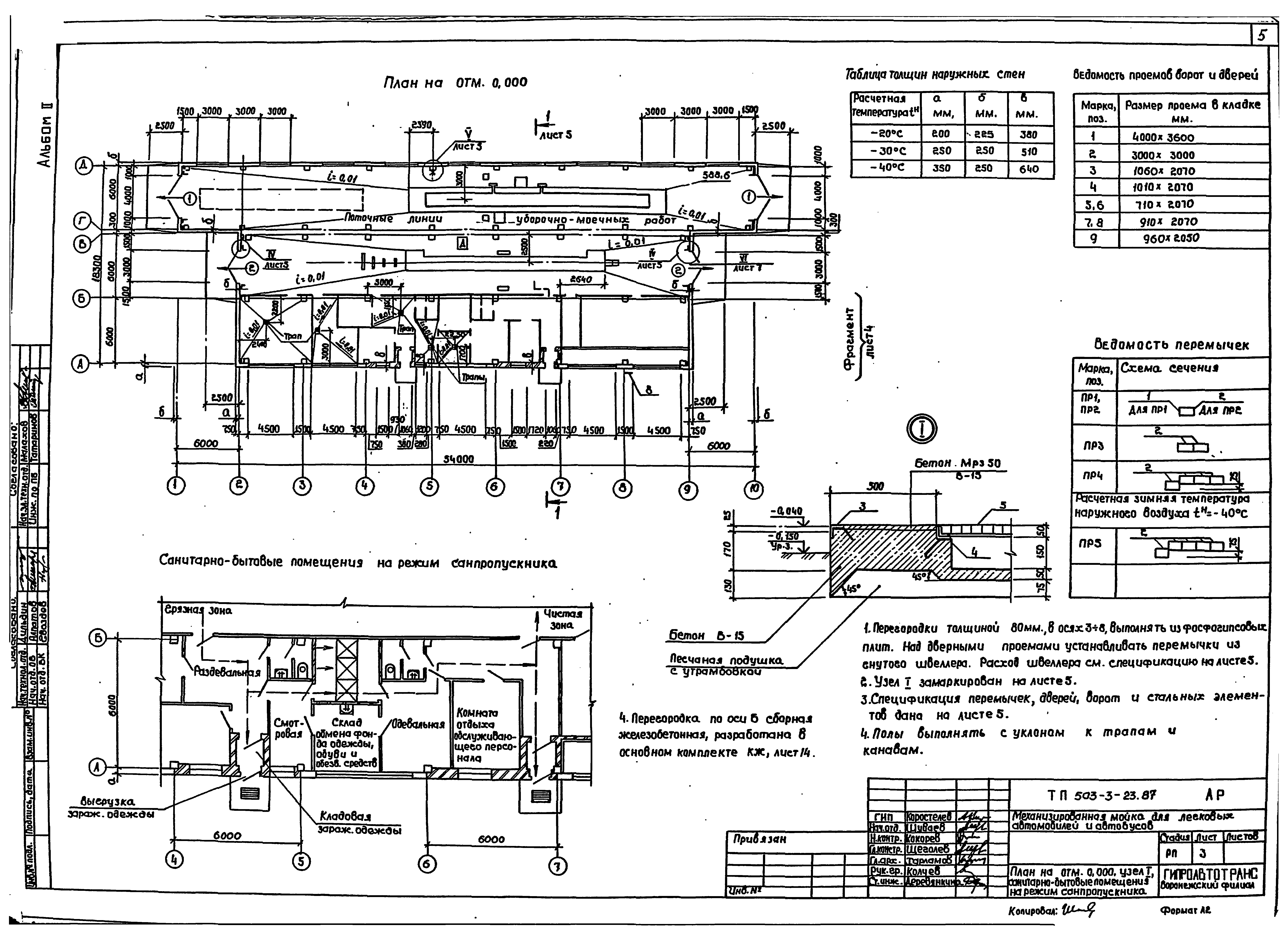
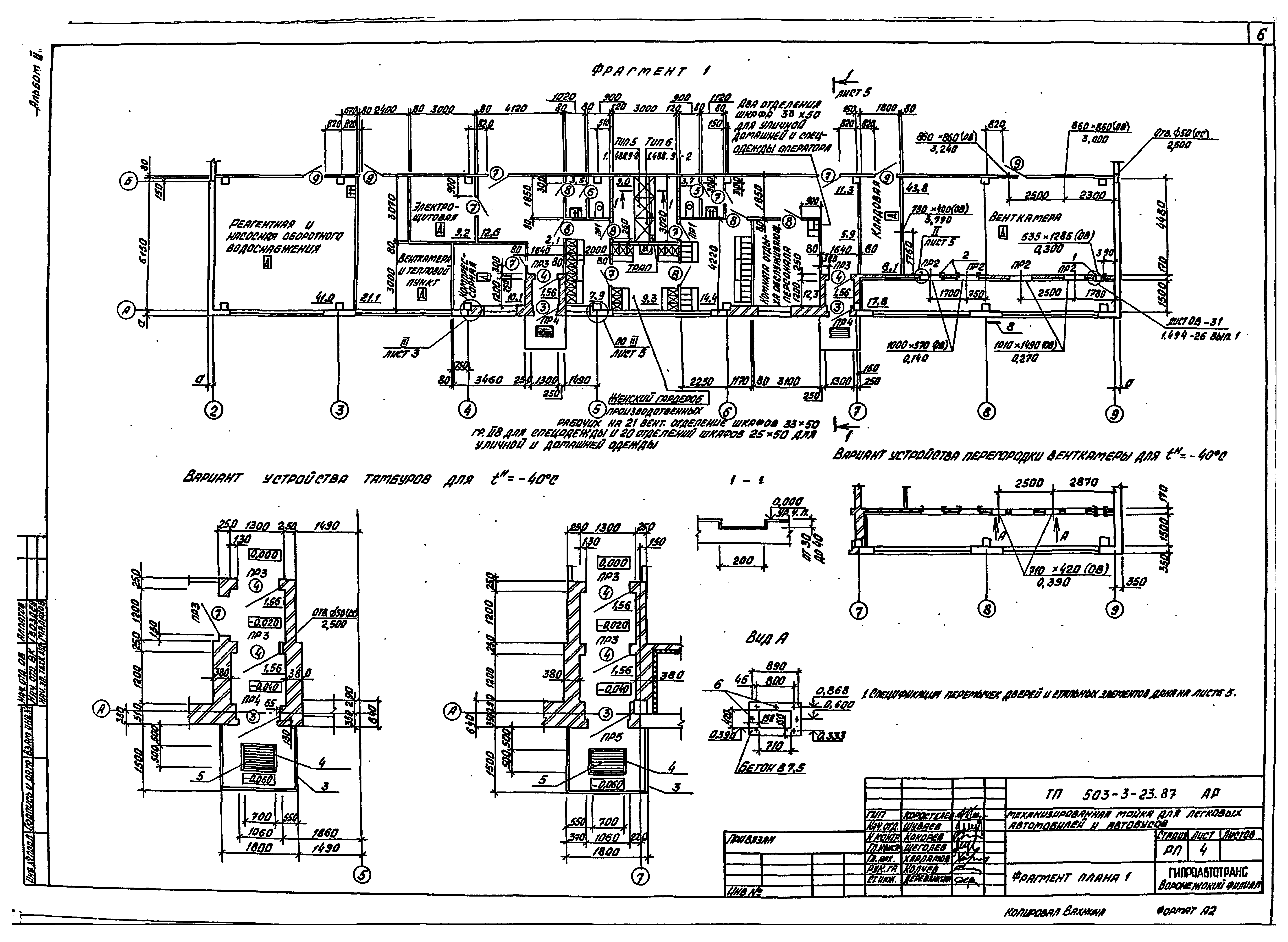
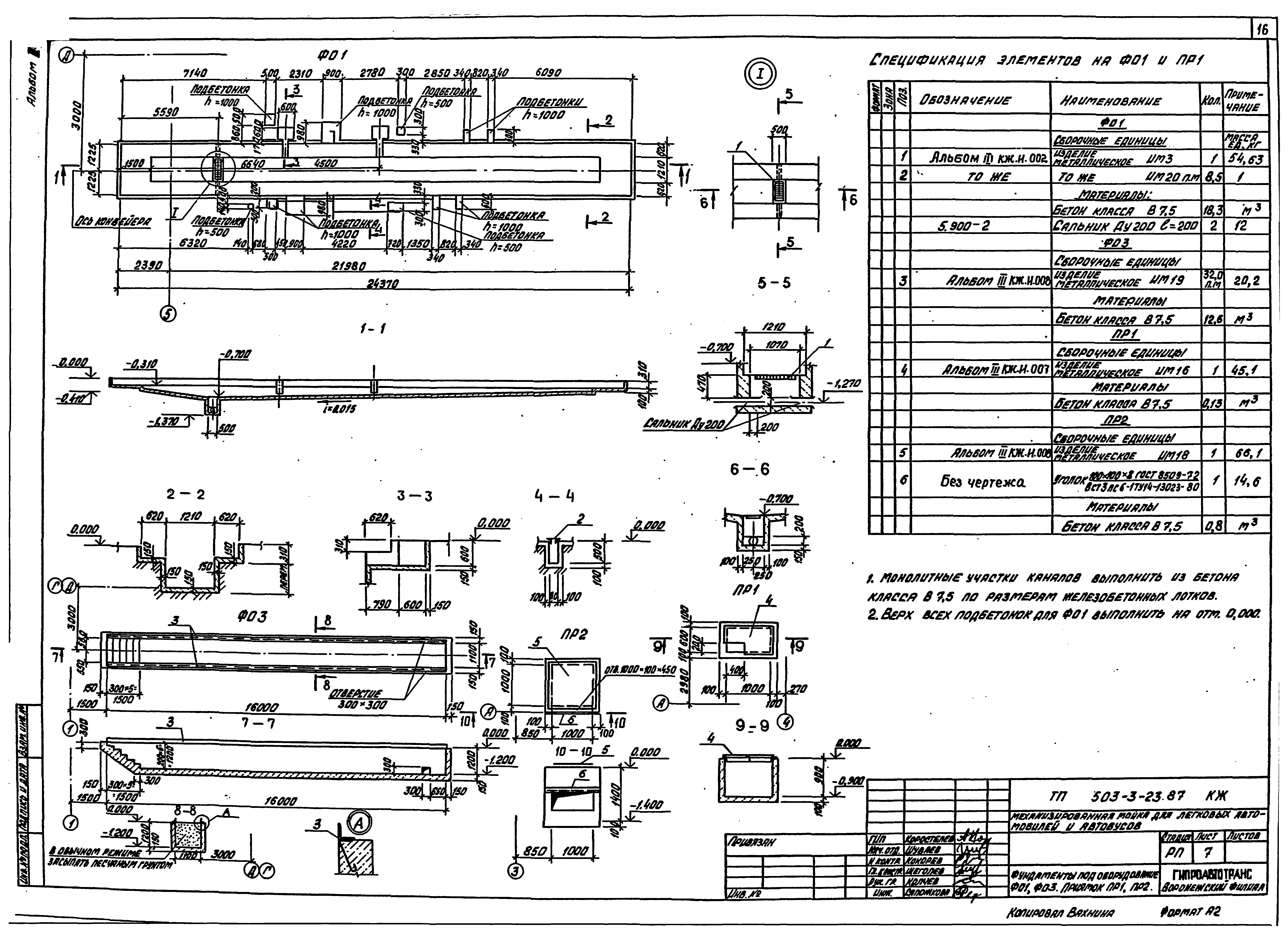
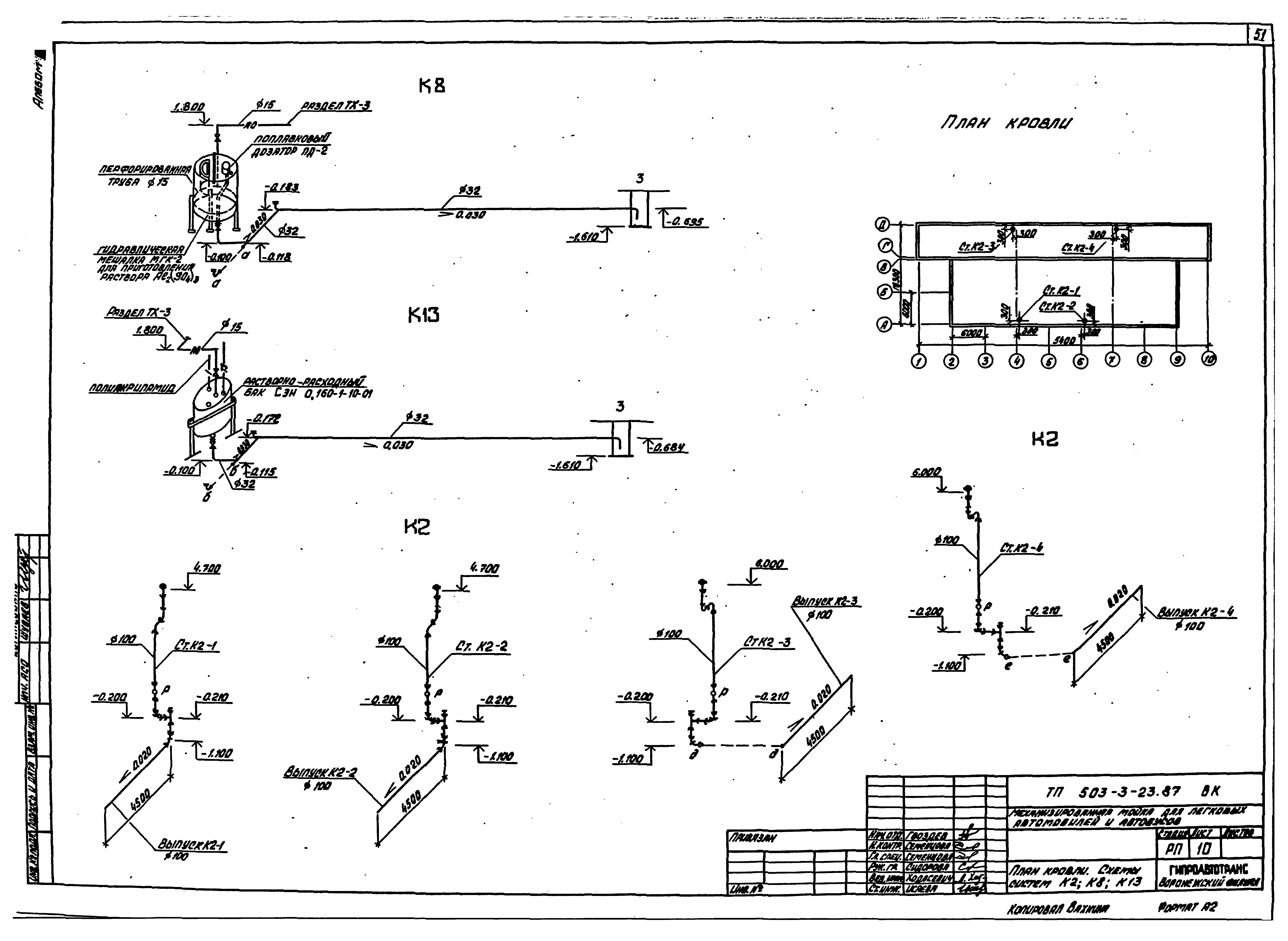
| Оглавление: | Содержание альбома Чертежи основного комплекта марки АР Общие данные План на отм. 0.000. Узел I. Санитарно-бытовые помещения на режим санпропускника Фрагменты плана 1 Разрез 1-1. Узлы II - V Фасады План полов, план кровли, план отверстий. Узел VI. Деталь для крепления воздуховодов Чертежи основного комплекта марки КЖ Общие данные Схема расположения элементов фундаментов Узлы 1 - 5 Фундаменты Фм1, Фм2 Фундаменты Фм3, Фм4. Таблица нагрузок на фундаменты Схема расположения фундаментов под оборудование Фундаменты под оборудование ФО1, ФО3. Приямок ПР1, ПР2 Фундамент под оборудование ФО2. Сечения 1-1 - 3-3 Фундамент под оборудование ФО2. Сечения 4-4 - 12-12 Схема расположения колонн и балок Схема расположения стеновых панелей Спецификация к схемам расположения стеновых панелей, колонн и балок Схема расположения плит покрытия Схема расположения железобетонных перегородок Узлы 6 - 15 Чертежи основного комплекта марки ОВ Общие данные План на отм. 0.000 между осями 1 - 7 и А - Г. Разрез 1-1 План на отм. 0.000 между осями 7 - 10 и А - Г; 4 - 7 и А - Б Схемы систем отопления 1, 2 Схемы систем теплоснабжения установок П1 - П4, У1 - У8 Узлы 1 - 7 Тепловой пункт. План. Разрезы 1-1, 2-2 Тепловой пункт. Принципиальная схема Схемы систем П1 - П4, В1 - В7, ВЕ1 - ВЕ10, У1 - У8 Установки систем П1 - П4 Установки систем В5 - В7. Спецификация отопительно-вентиляционных установок П3, П4, В5 - В7 Спецификация отопительно-вентиляционных установок П1, П2 Узел прохода воздуховодов через покрытие Переход 1 Чертежи основного комплекта марки ВК Общие данные План на отм. 0.000 между осями 1 - 7 и А - Д План на отм. 0.000 между осями 2 - 3 и А - Б; 7 - 10 и А - Д Схемы систем В1, Т31. Смеситель. Водомерный узел 1 Схемы систем Т3, Т32, К1, К4 Схемы систем В5, В5-1, В5-2, В5-3 План кровли. Схемы систем К2, К8, К13 Опора 1 Опора 1, 2 Стойки-опоры для бака разрыва струи Стойка для емкости полиакриламида СЭН-0,16 Бадья |
| Разработан: | Воронежский филиал Гипроавтотранс |
| Утверждён: | 23.12.1987 Минавтотранс РСФСР (Russian Federation Minavtotrans 21) |





















































