Скачать Типовой проект 503-9-5.84 Альбом I. Пояснительная записка. Генеральный план. Сооружения транспорта. Архитектурные решения. Конструкции железобетонные. Отопление и вентиляция. Внутренние водопровод и канализация. Электрическое освещение. Связь и сигнализацияДата актуализации: 01.01.2021
|
| Обозначение: | Типовой проект 503-9-5.84 |
| Обозначение англ: | 503-9-5.84 |
| Статус: | не определен законодательством |
| Название рус.: | Альбом I. Пояснительная записка. Генеральный план. Сооружения транспорта. Архитектурные решения. Конструкции железобетонные. Отопление и вентиляция. Внутренние водопровод и канализация. Электрическое освещение. Связь и сигнализация |
| Дата добавления в базу: | 01.09.2013 |
| Дата актуализации: | 01.01.2021 |
| Дата введения: | 06.01.1984 |
| Дата окончания срока действия: | 30.06.2003 |
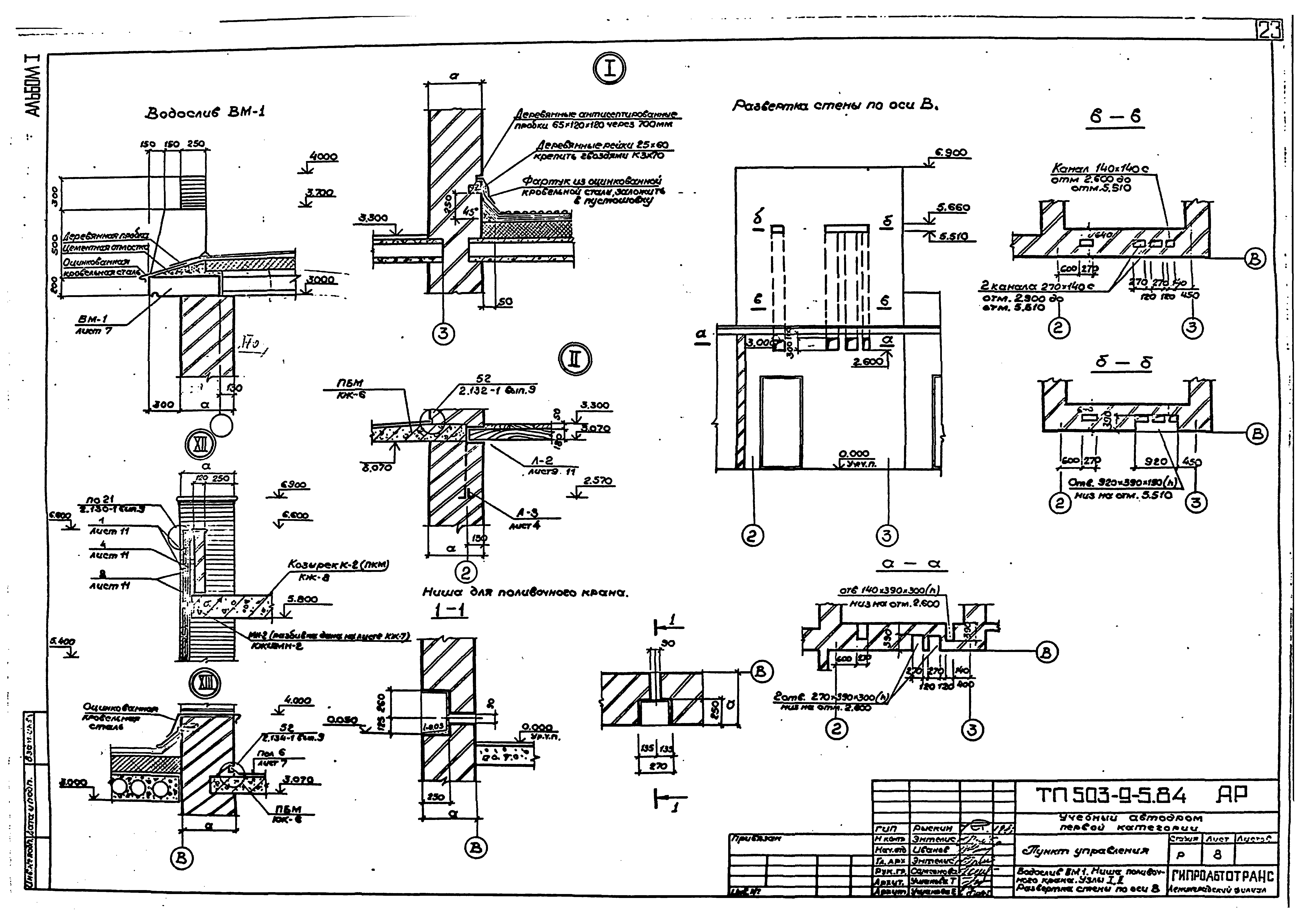
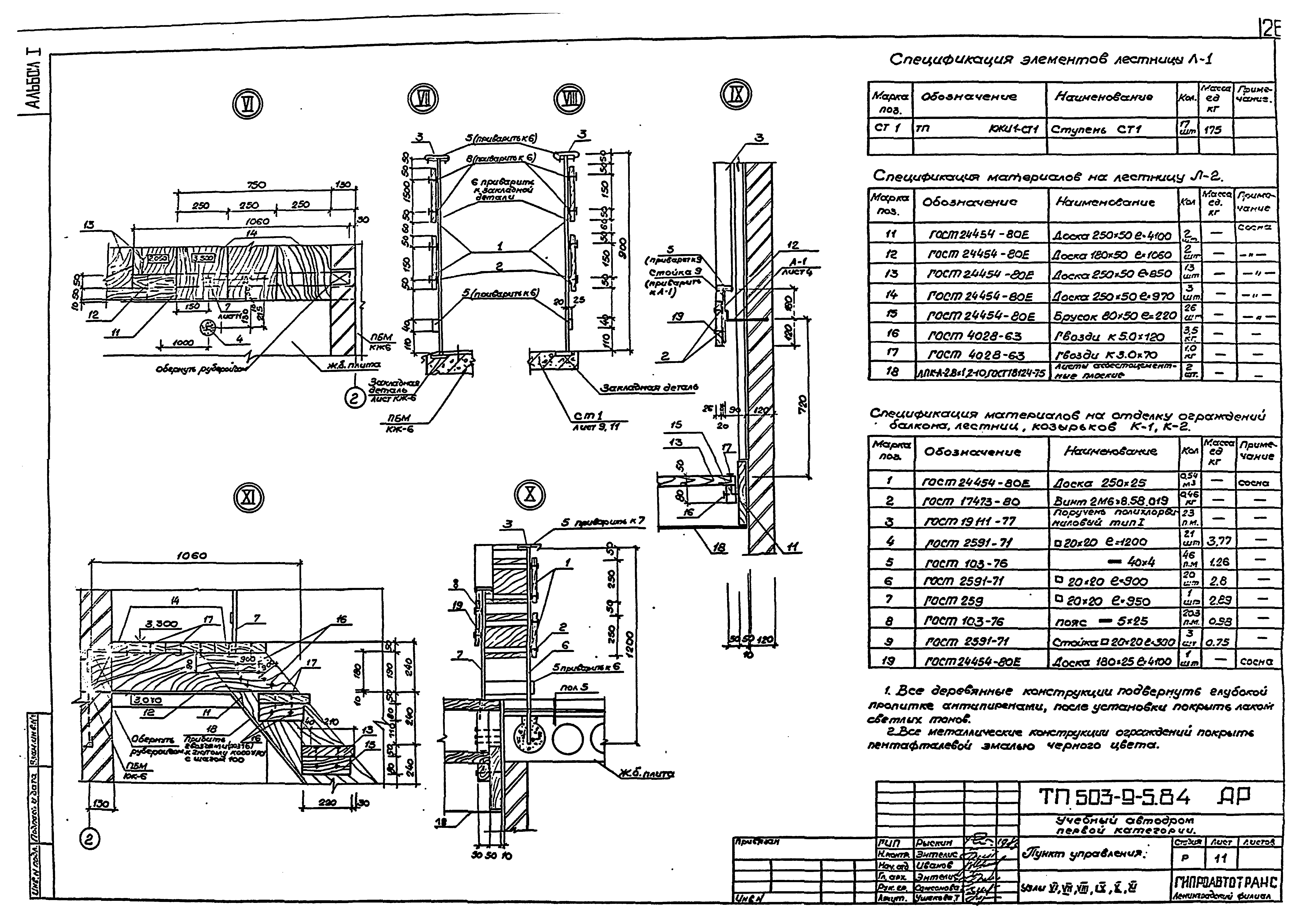
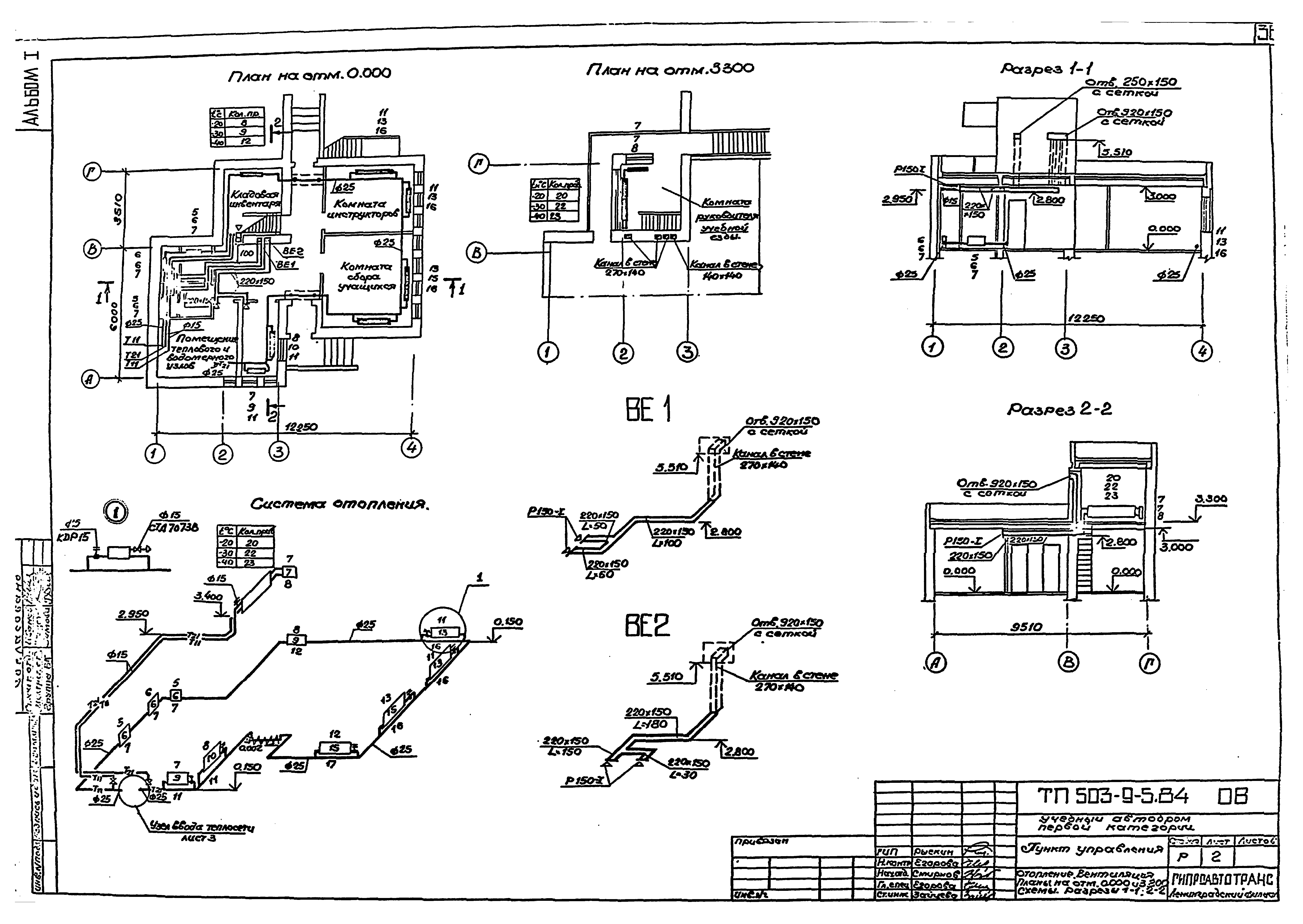
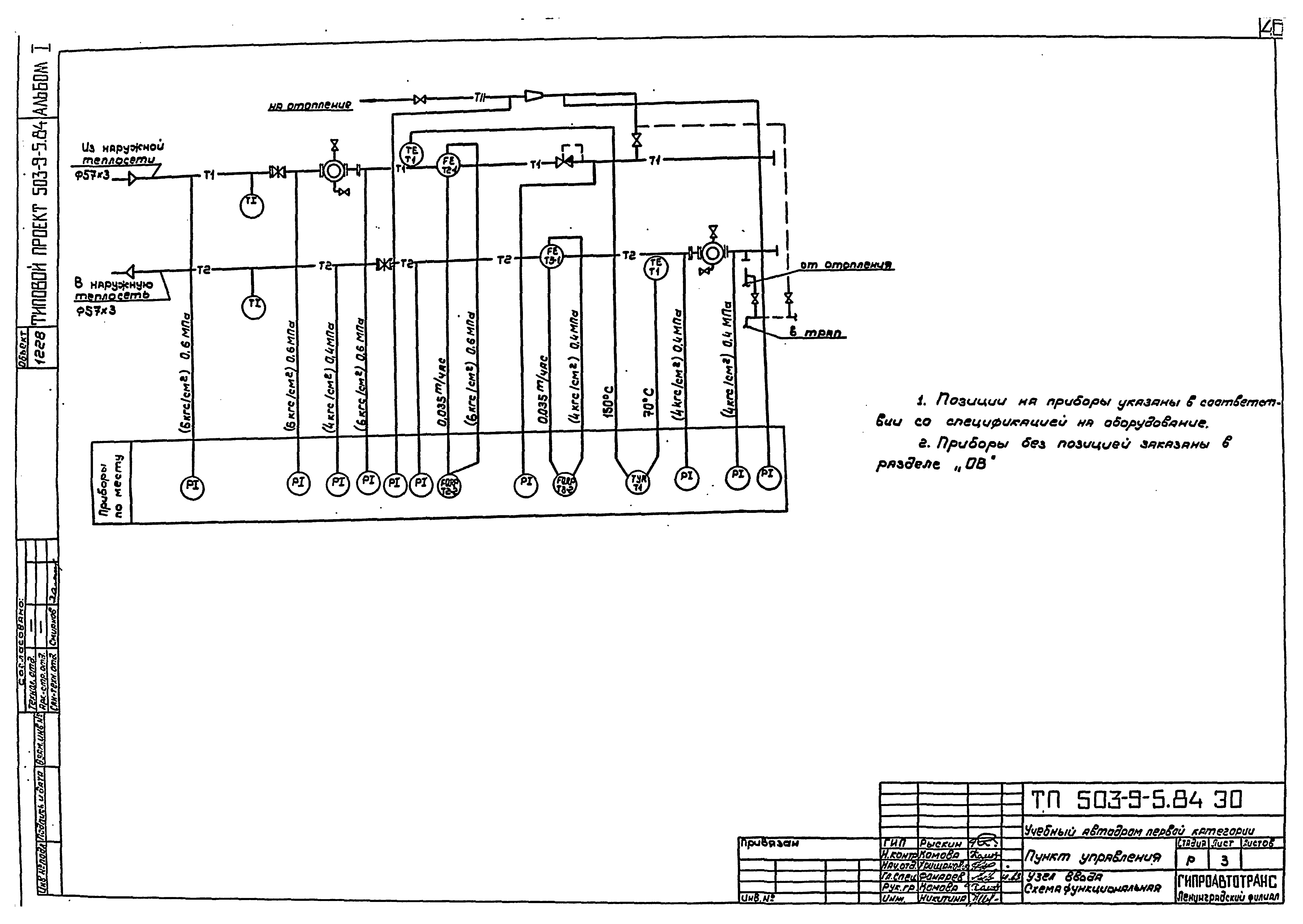
| Оглавление: | Содержание альбома Пояснительная записка Генеральный план и транспорт Общие данные Схема генерального плана Разбивочный чертеж Дендроплан Конструкции дорожных одежд Конструкции холма и косогора Ведомость объемов работ Архитектурные решения Общие данные Планы на отм. 0.000; 3.300 Планы на отм. 0.000; 3.300 с расположением перемычек и отверстий. Ведомости Ведомости спецификаций Разрезы 1-1, 2-2, 3-3 Фасады 1 - 4; А - Г; 4 - 1; Г - А План кровли. Планы полов на отм. 0.000; 3.300 Водослив ВМ1. Ниша поливочного крана. Узлы I, II. Развертка стены по оси В Фрагмент 1. Сечения 1-1, 2-2, 3-3, 4-4. Узел III Фрагмент 2. Сечения 5-5, 6-6. Узлы IV, V Узлы VI, VII, VIII, IX, X, XI Конструкции железобетонные Общие данные Схема расположения фундаментов Схема расположения канала и приямка Схемы расположения плит перекрытия, покрытия Плита балконная ПБм. Опалубочный чертеж Плита балконная ПБм. Армирование. Водослив Вм1 Плита козырька ПКм Отопление и вентиляция Общие данные Отопление. Вентиляция. Планы на отм. 0.000 и 3.300. Схемы. Разрезы 1-1, 2-2 Узел ввода тепла. Разрезы 1-1, 2-2. Схема Венткороб из шлакобетонных плит Водопровод и канализация Общие данные План. Схема водопровода. Схема выпуска Наружные электрические сети Наружные электрические сети. Общие данные Внутриплощадочные сети электроснабжения, связи и сигнализации Внутриплощадочные сети электроснабжения, связи и сигнализации. Кабельный журнал. Ведомость опор. Схема подключения светофорного регулирования перекрестка Электрическое освещение Электрическое освещение. Общие данные Общее освещение. Планы на отм. 0.600 и 3.900 Узел ввода. Схема функциональная Узел ввода. Схема внешних соединений и монтажный чертеж провода Опросный лист №1 для заказа дифманометра расходомера жидкости Опросный лист №2 для заказа дифманометра расходомера жидкости Связь и сигнализация Связь и сигнализация. Общие данные Схема систем связи. Планы расположения сетей на отм. 0.000 и 3.900 |
| Разработан: | Ленинградский филиал Гипроавтотранс |
| Утверждён: | 06.01.1984 Минавтотранс РСФСР (Russian Federation Minavtotrans 2) |


















































