Скачать Типовой проект 903-1-198 Альбом 2.1. Строительно-технологическая блок-секция котлоагрегата КВ-ГМ-100. Тепломеханическая часть. Конструкции железобетонные. АвтоматизацияДата актуализации: 01.01.2021
|
| Обозначение: | Типовой проект 903-1-198 |
| Обозначение англ: | 903-1-198 |
| Статус: | действует |
| Название рус.: | Альбом 2.1. Строительно-технологическая блок-секция котлоагрегата КВ-ГМ-100. Тепломеханическая часть. Конструкции железобетонные. Автоматизация |
| Дата добавления в базу: | 01.10.2014 |
| Дата актуализации: | 01.01.2021 |
| Дата введения: | 01.01.1983 |
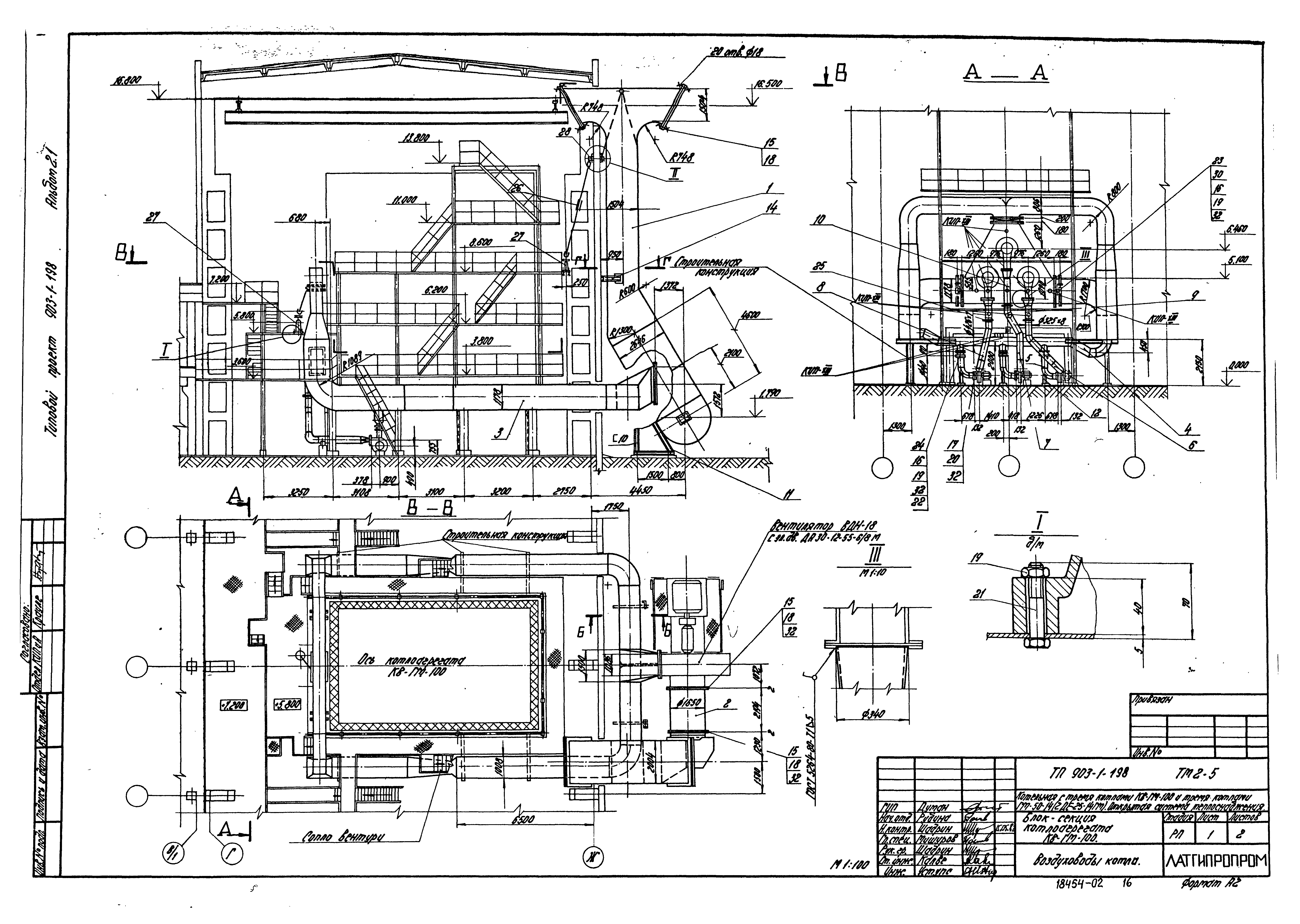
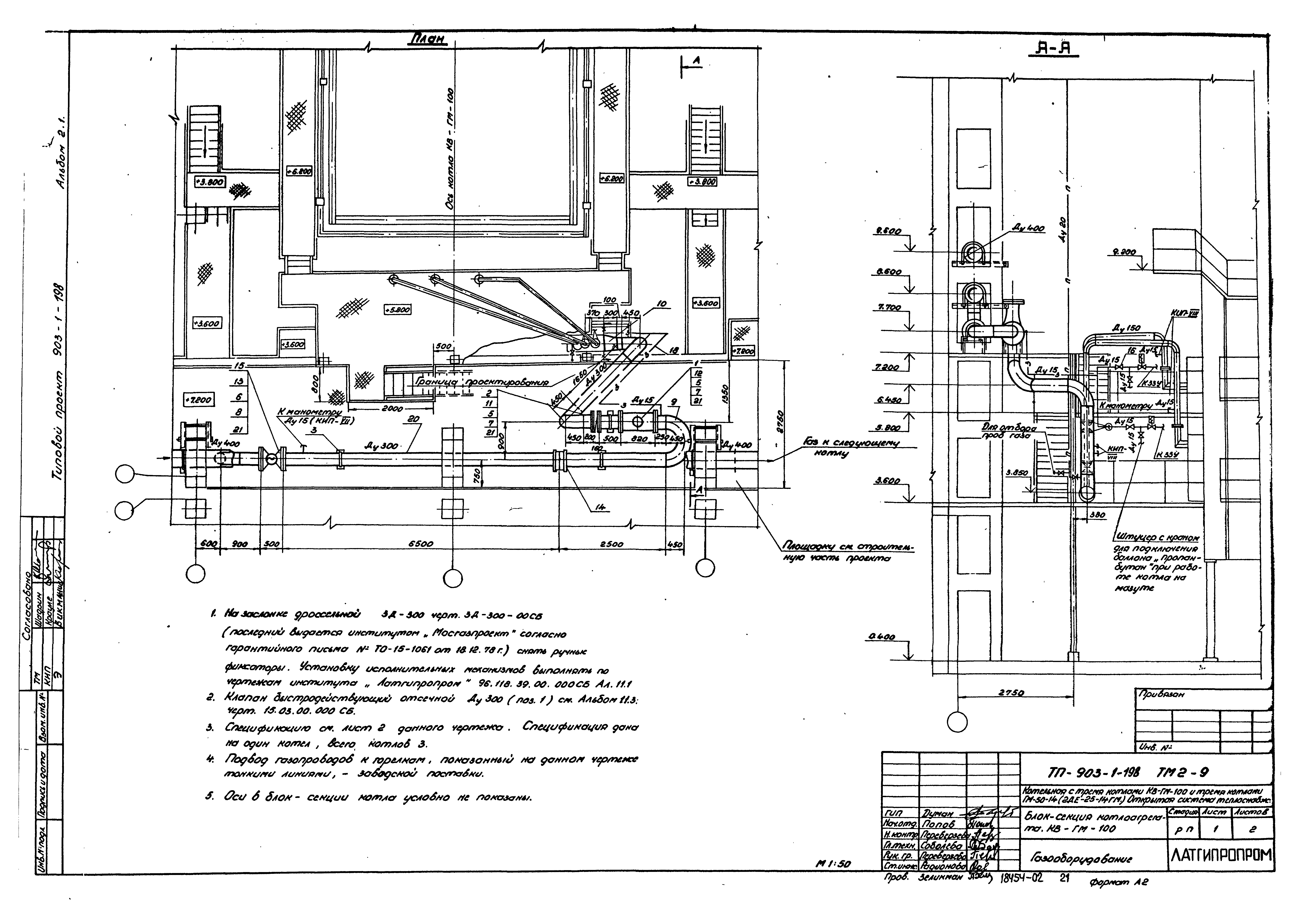
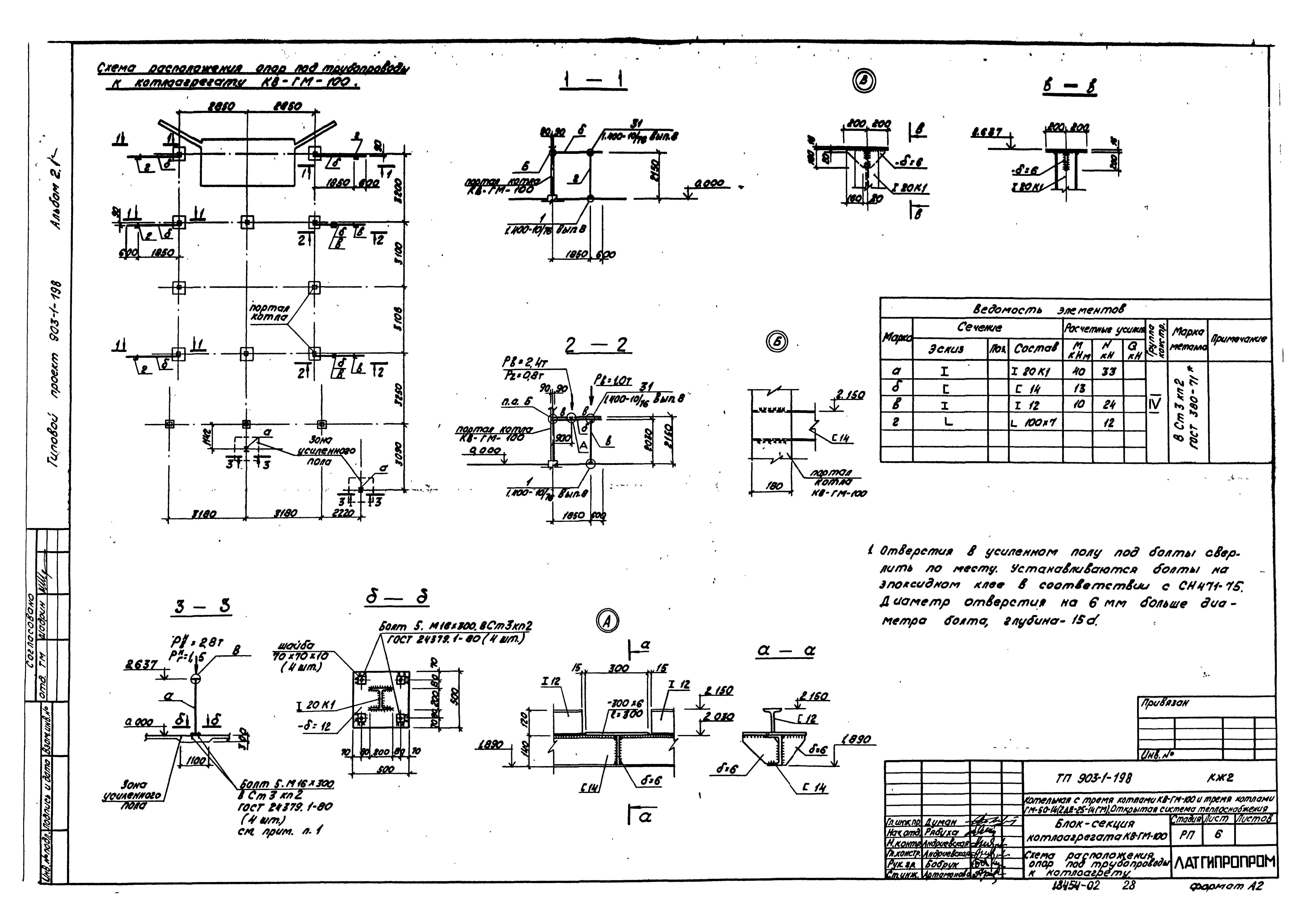
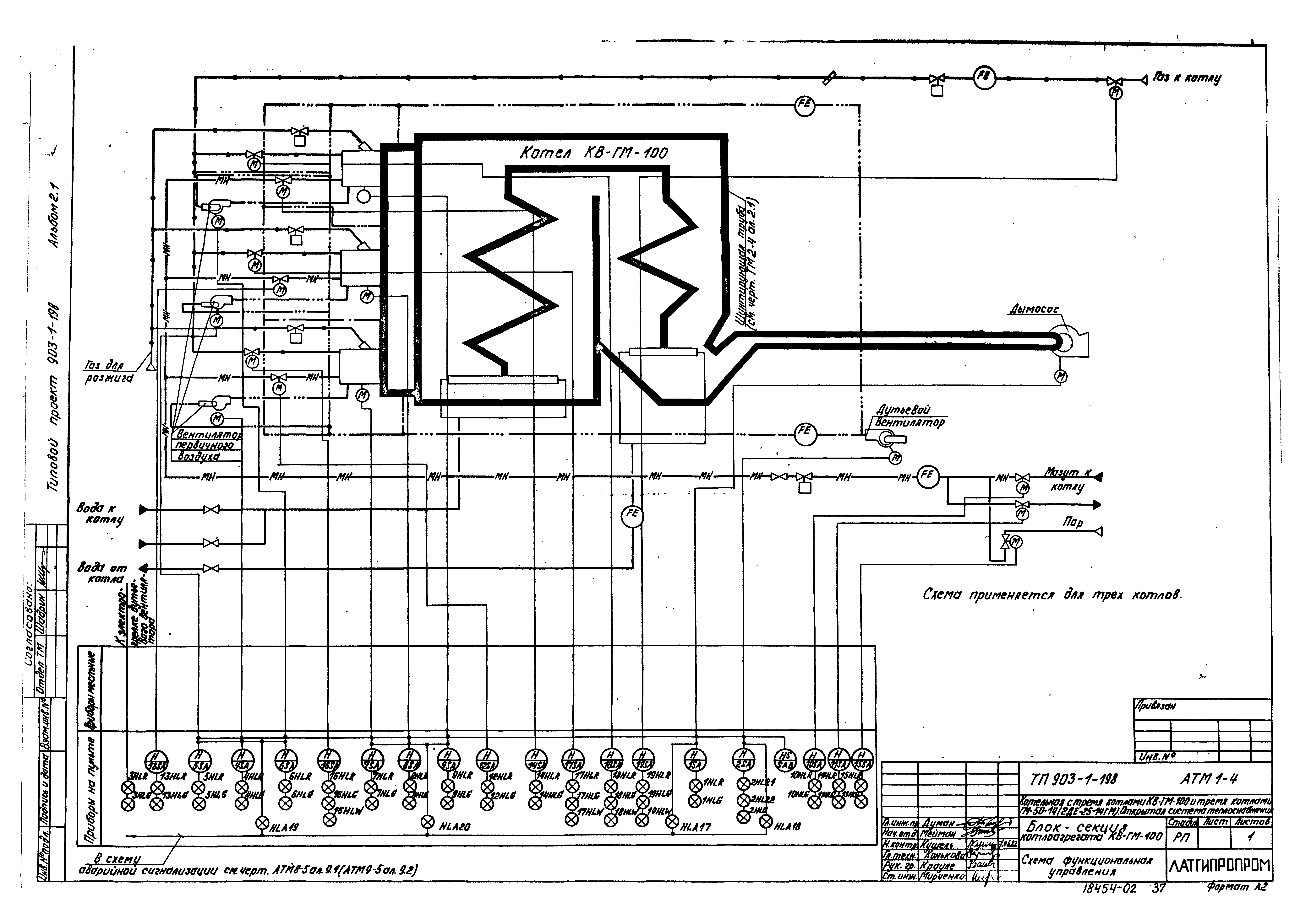
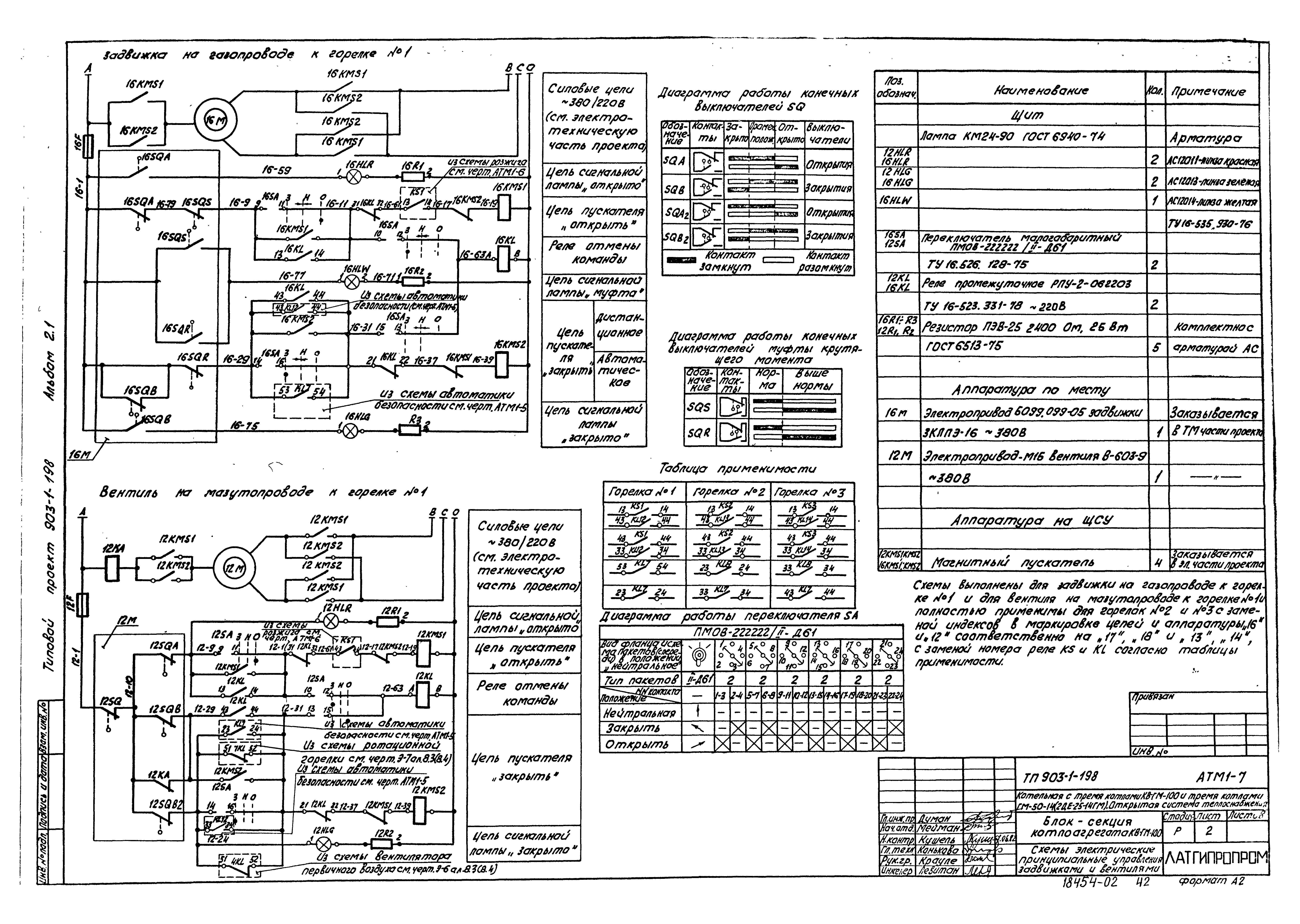
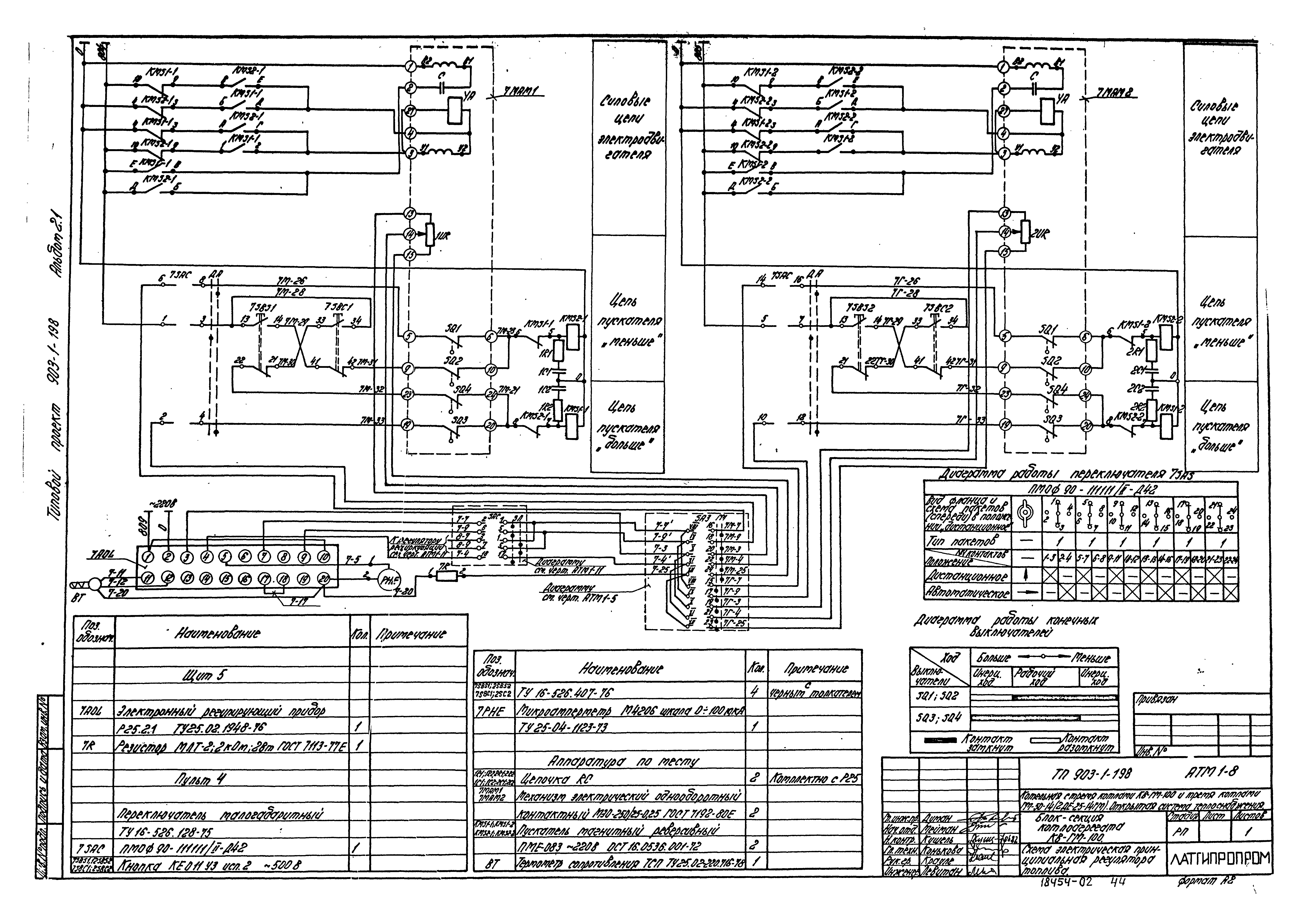
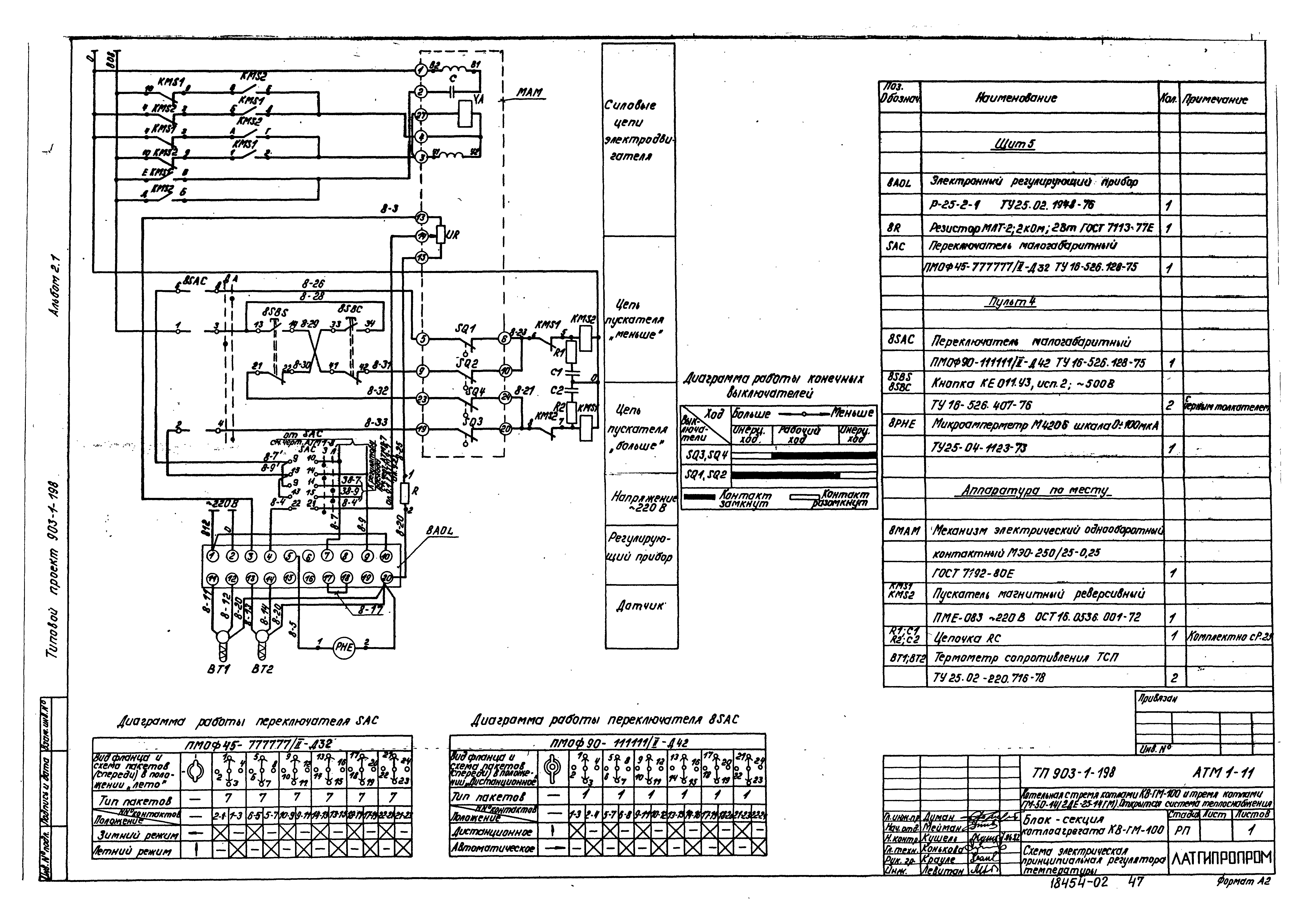
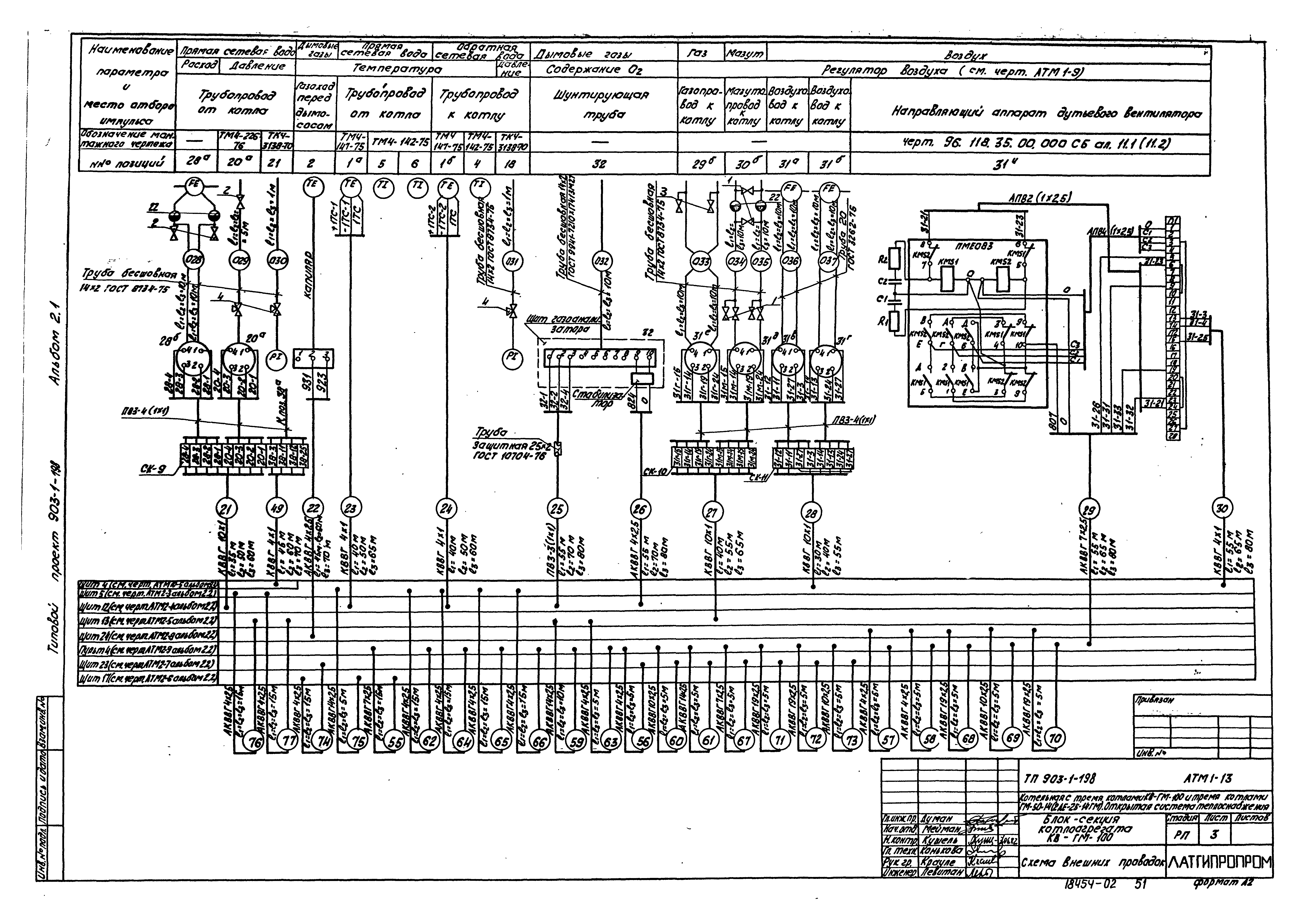
| Оглавление: | Содержание альбома Тепломеханическая часть Общие данные Перечень изолируемых поверхностей Компоновка оборудования Газоходы котла Воздуховоды котла Трубопроводы сетевой воды Паромазутопроводы Трубопроводы воздуха и дренажа Газооборудование Конструкции железобетонные Общие данные Схема элементов подземного хозяйства котлоагрегата КВ-ГМ-100 ФКм1. Опалубка и армирование ФКм1. Опалубка и армирование. Спецификация ФКм2, ФКм3, ФКм4. Опалубка и армирование Схема расположения опор под трубопроводы к котлоагрегату Закладное изделие МС1, каркас арматурный КР1, КР2, сетка арматурная С1 Сетка арматурная С2 - С5 Сетка арматурная С6 - С9 Сетка арматурная С10 - С12 Автоматизация Общие данные Схема функциональная теплового контроля Схема функциональная регулирования Схема функциональная управления Схема электрическая принципиальная тепловой защиты Схема электрическая принципиальная розжига Схемы электрические принципиальные управления задвижками и вентилями Схема электрическая принципиальная регулятора топлива Схема электрическая принципиальная регулятора воздуха Схема электрическая принципиальная регулятора разрежения Схема электрическая принципиальная регулятора температуры Схема электрическая принципиальная питания Схема внешних проводок План расположения Спецификация основных материалов и изделий |
| Разработан: | Латгипропром |
| Утверждён: | 14.05.1982 Латгипропром (101А) |




























































