Скачать Типовой проект 903-1-198 Альбом 2.4. Строительно-технологическая блок-секция котлоагрегата ГМ-50-14. Тепломеханическая часть. Конструкции железобетонные. АвтоматизацияДата актуализации: 01.01.2021
|
| Обозначение: | Типовой проект 903-1-198 |
| Обозначение англ: | 903-1-198 |
| Статус: | действует |
| Название рус.: | Альбом 2.4. Строительно-технологическая блок-секция котлоагрегата ГМ-50-14. Тепломеханическая часть. Конструкции железобетонные. Автоматизация |
| Дата добавления в базу: | 01.10.2014 |
| Дата актуализации: | 01.01.2021 |
| Дата введения: | 01.01.1983 |
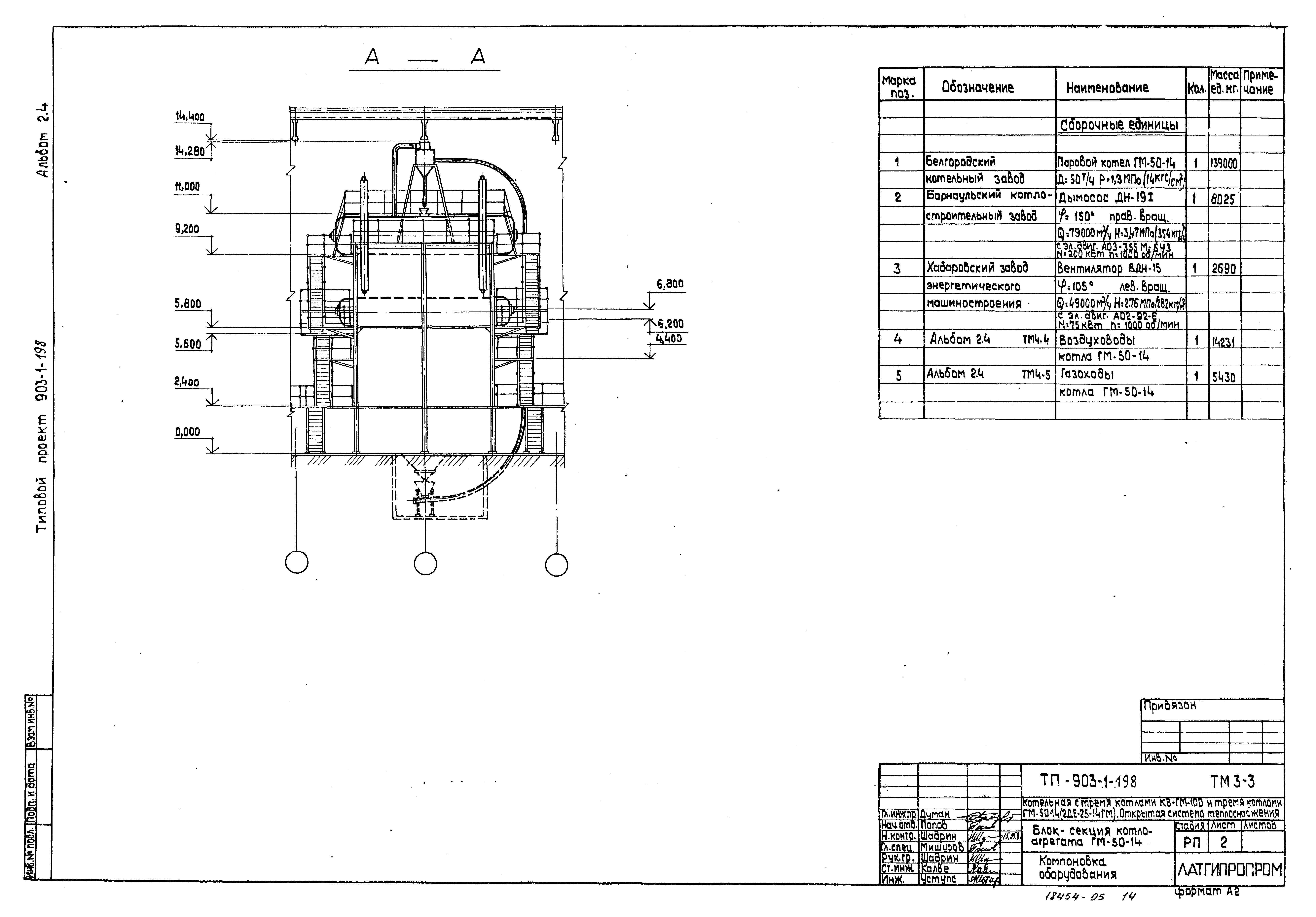
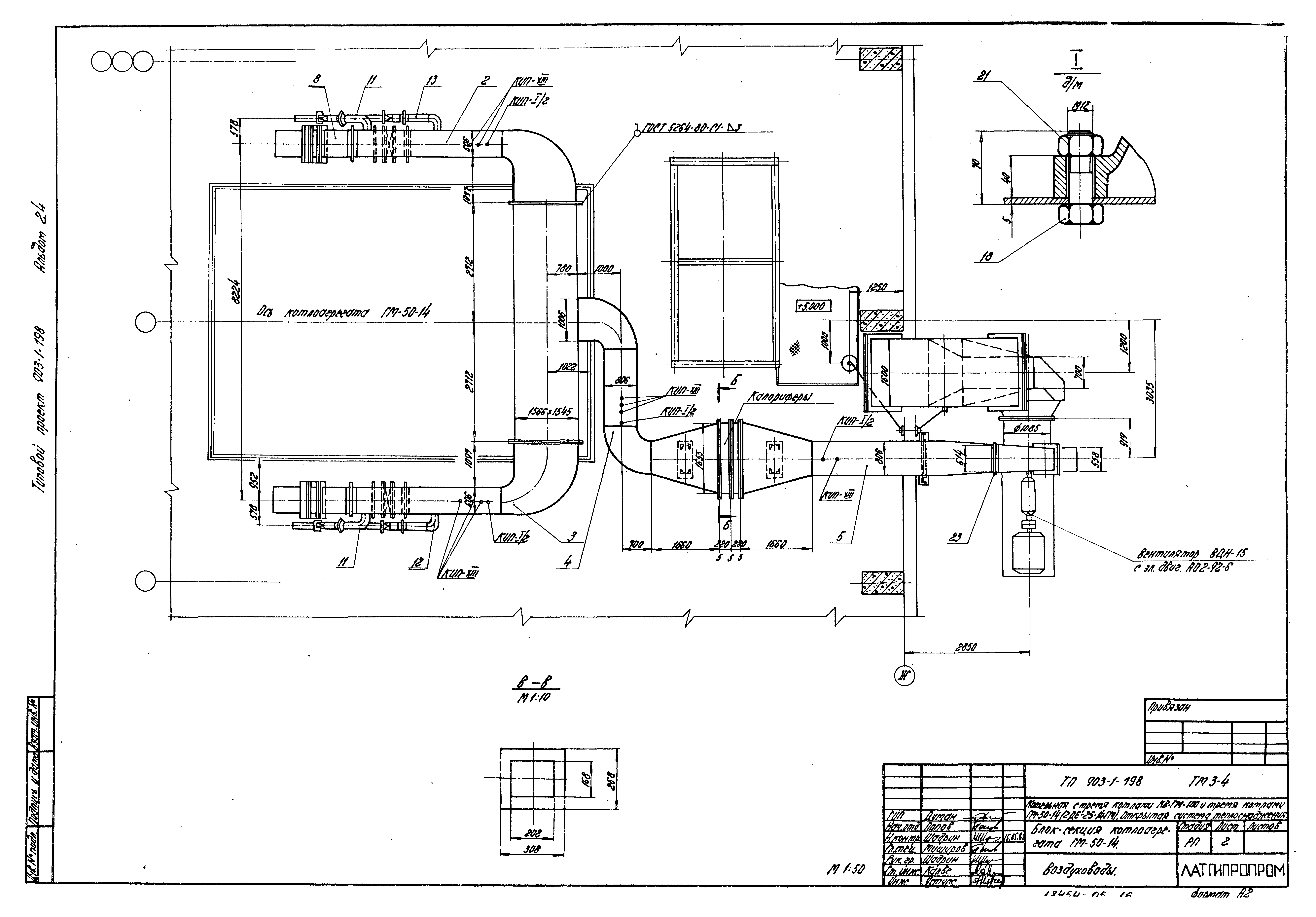
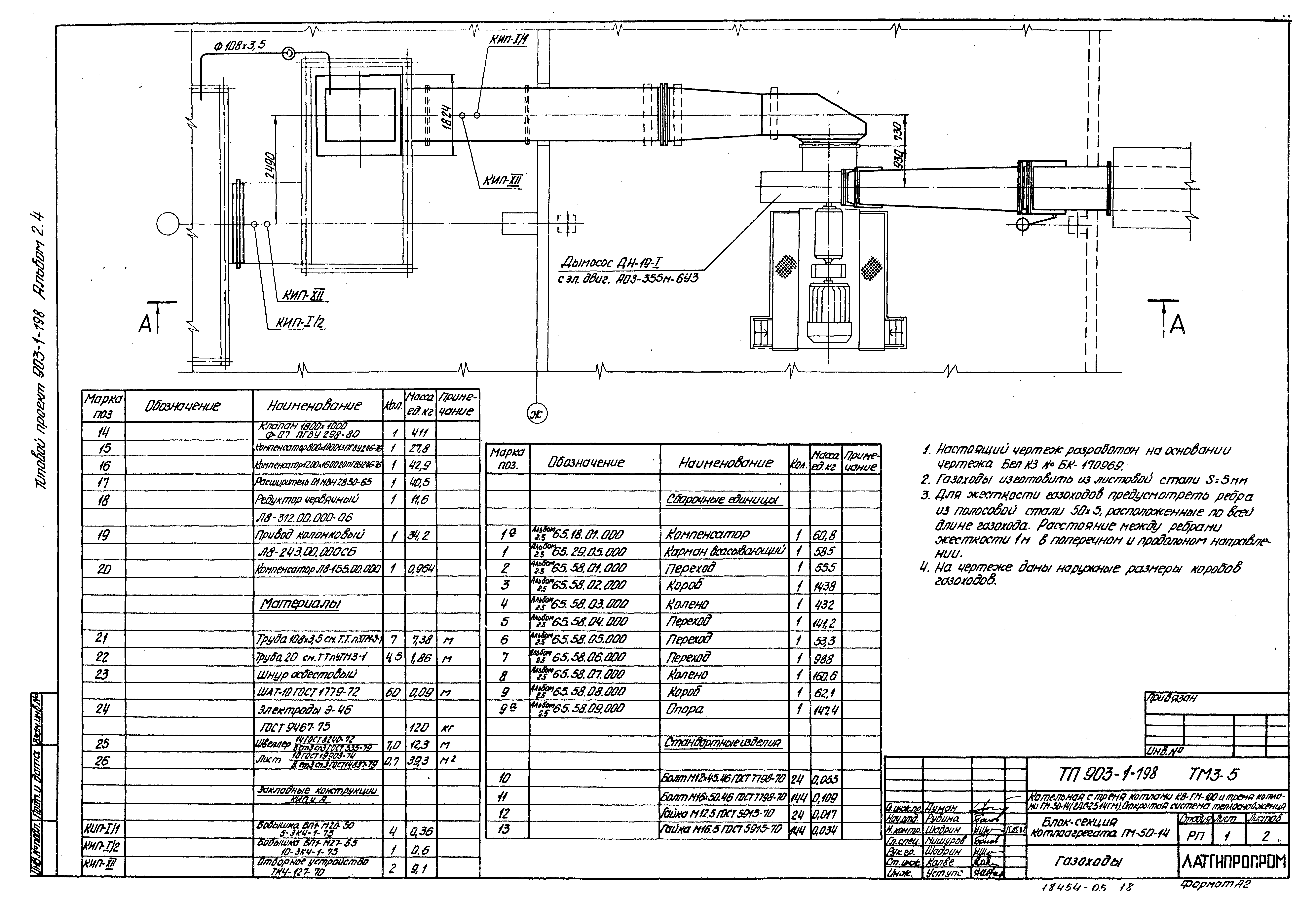
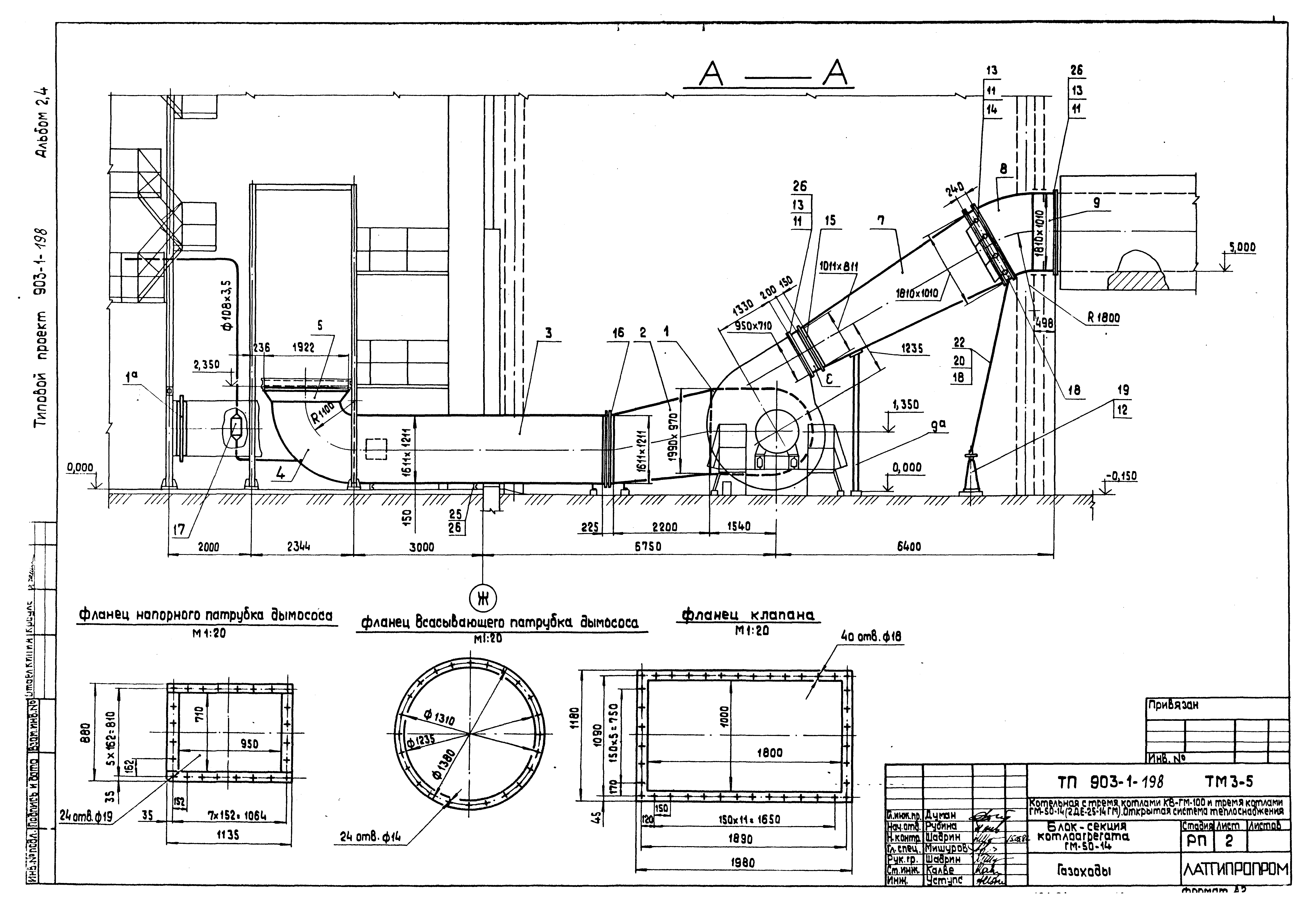
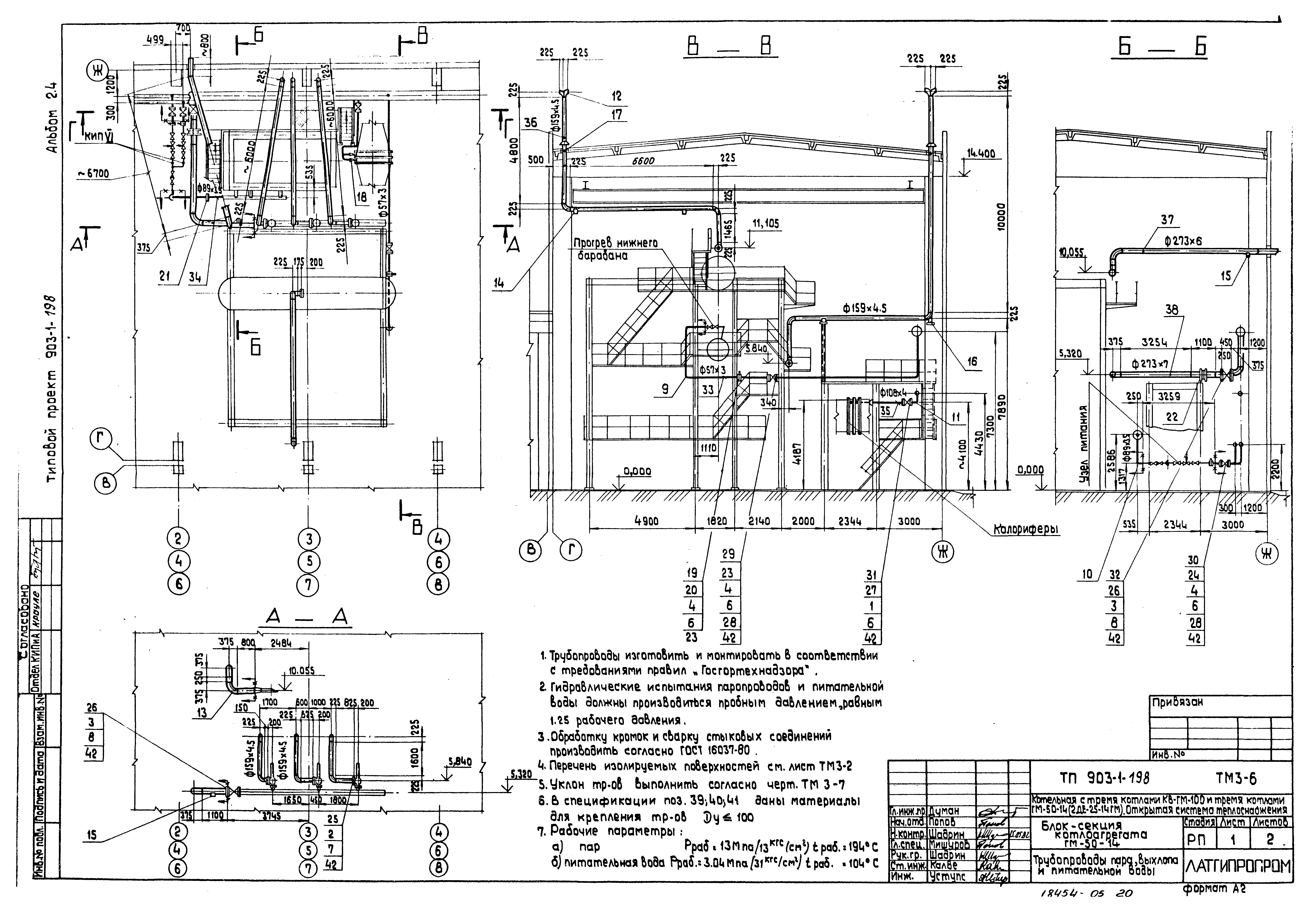
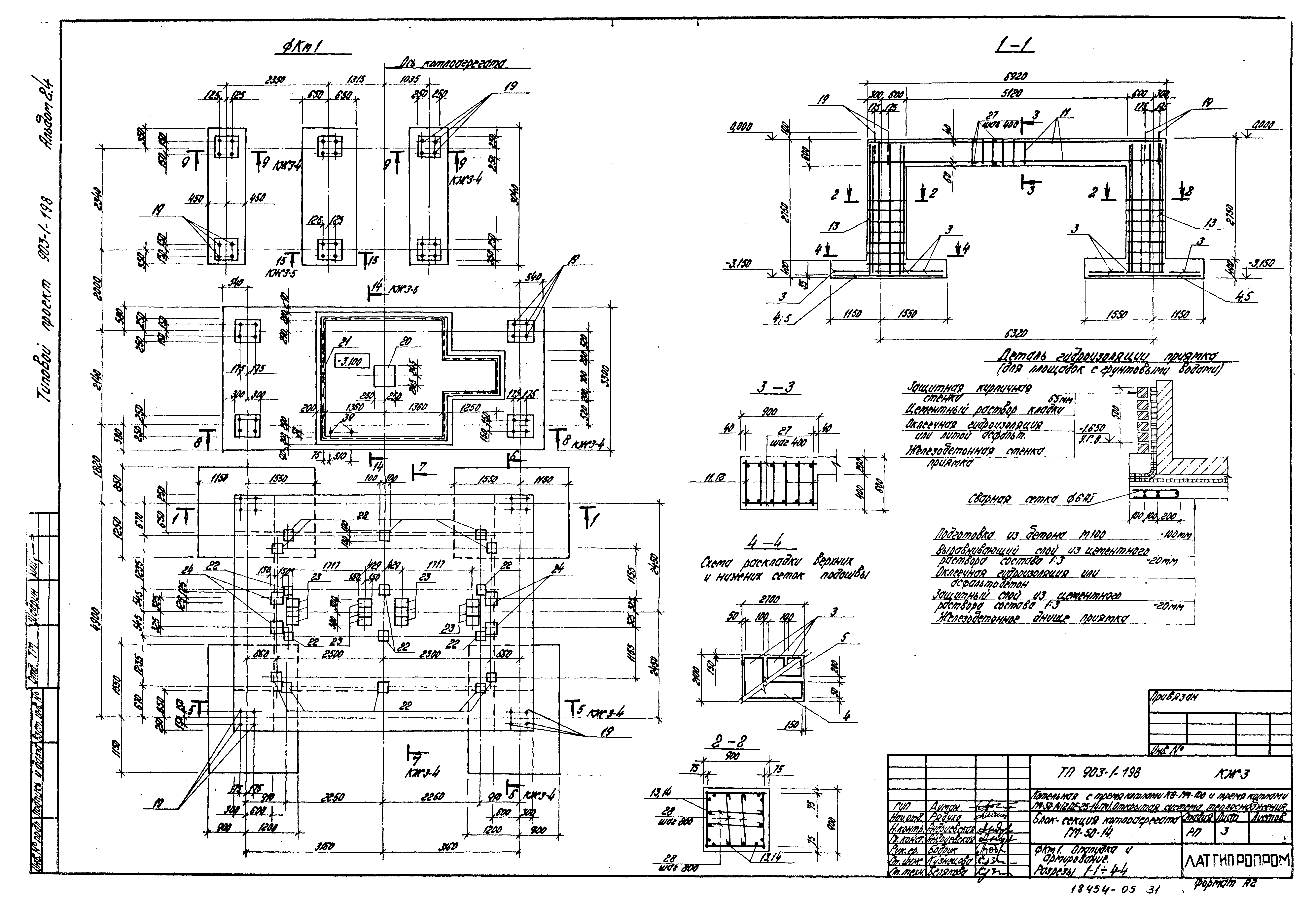
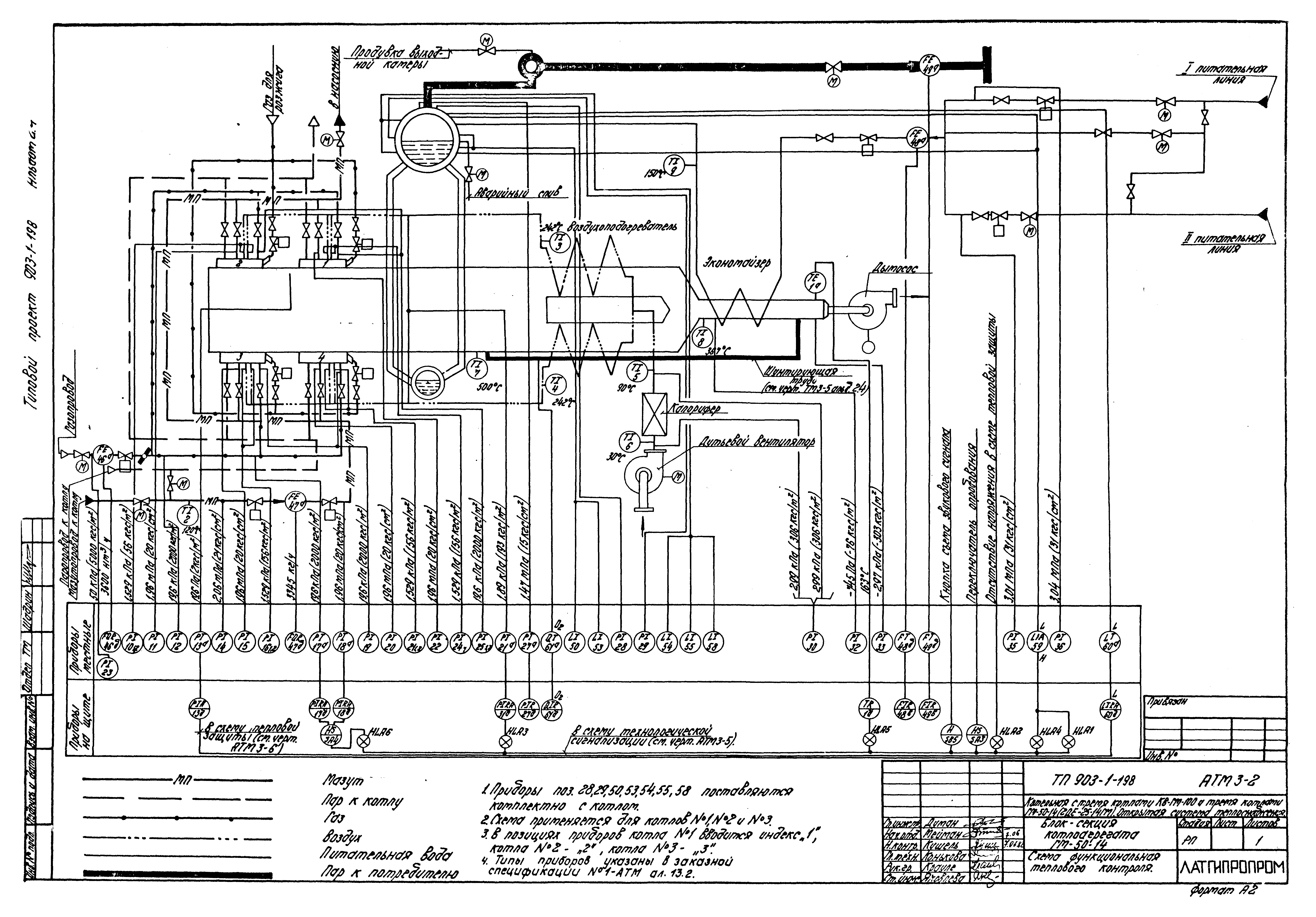
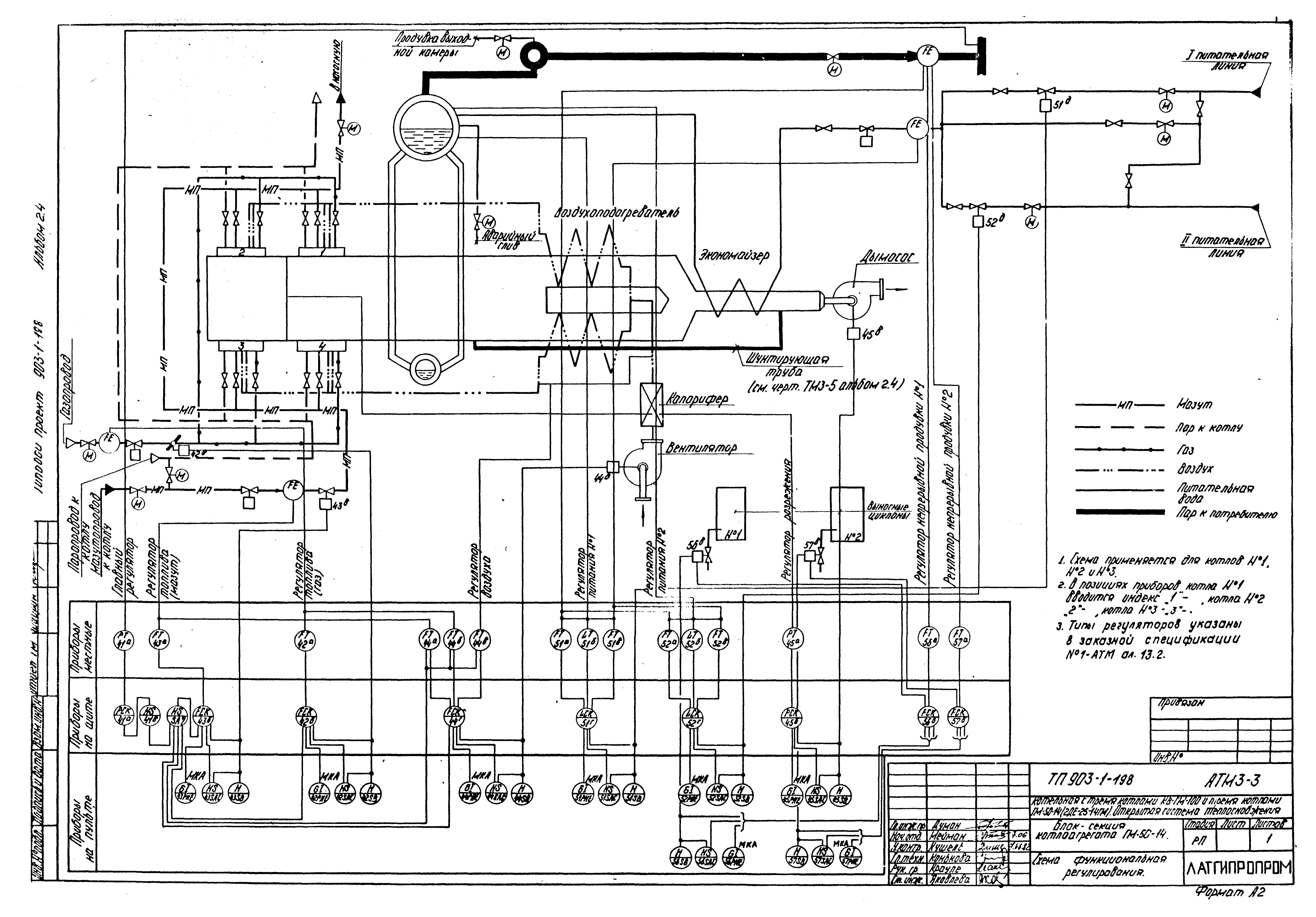
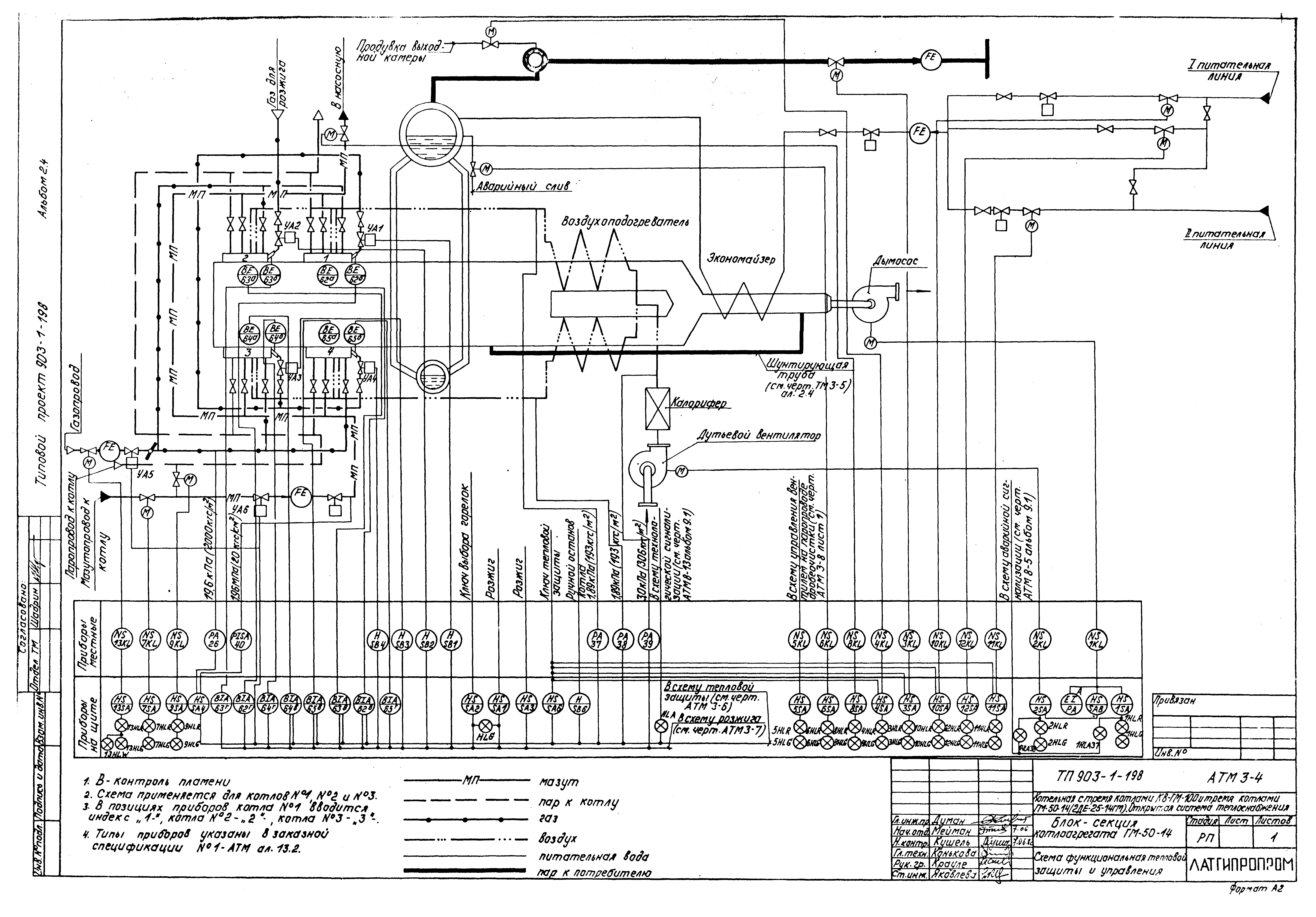
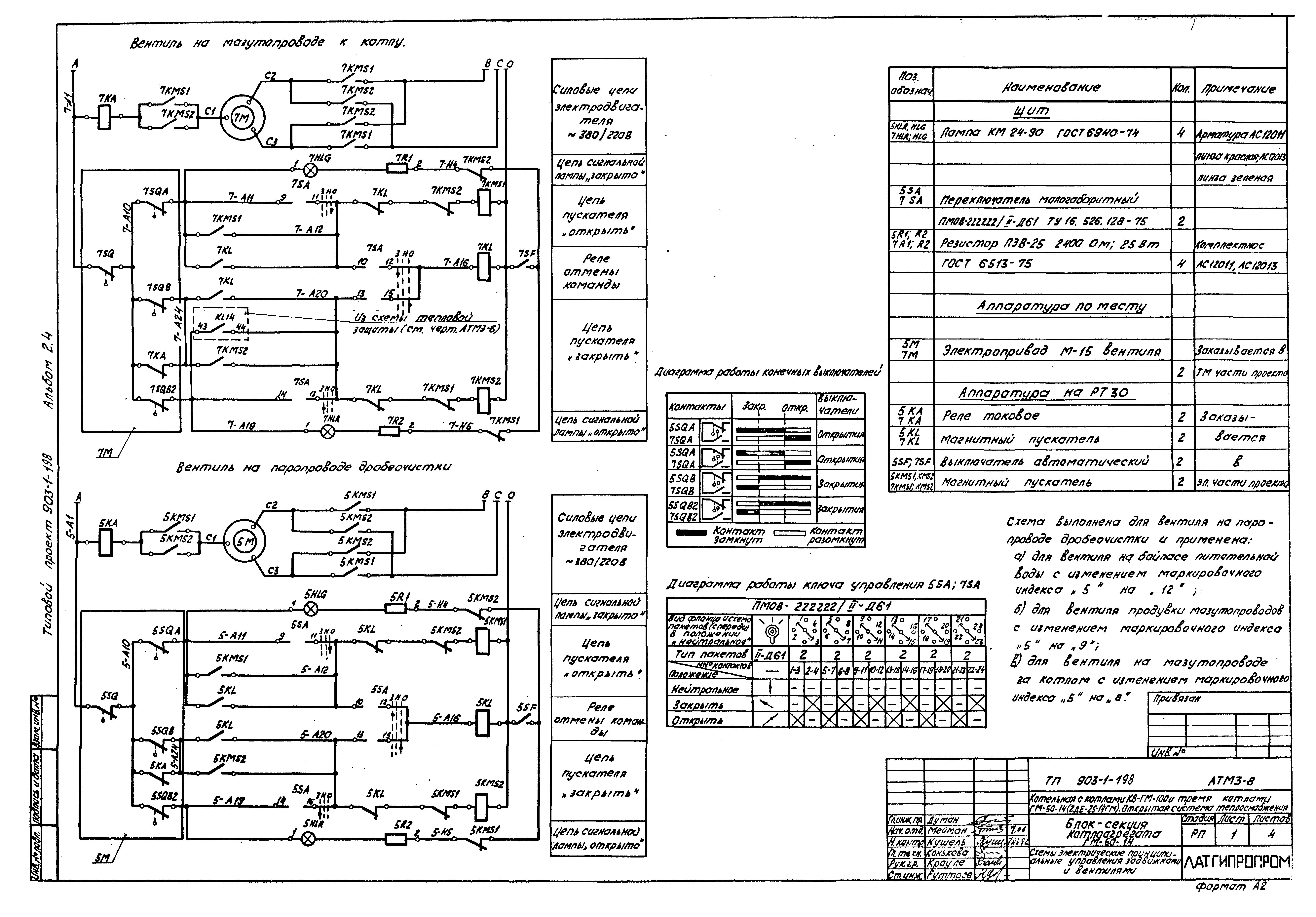
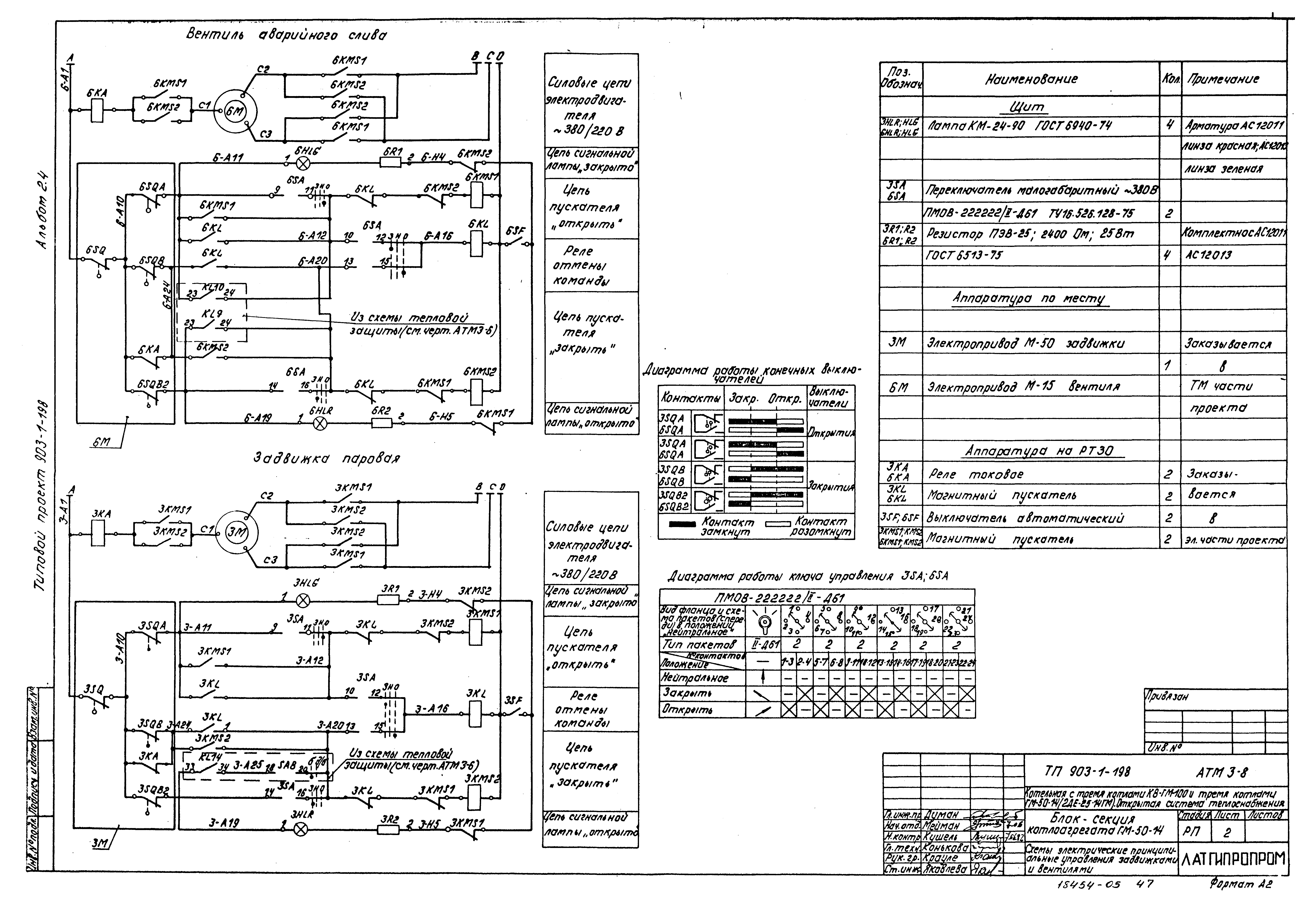
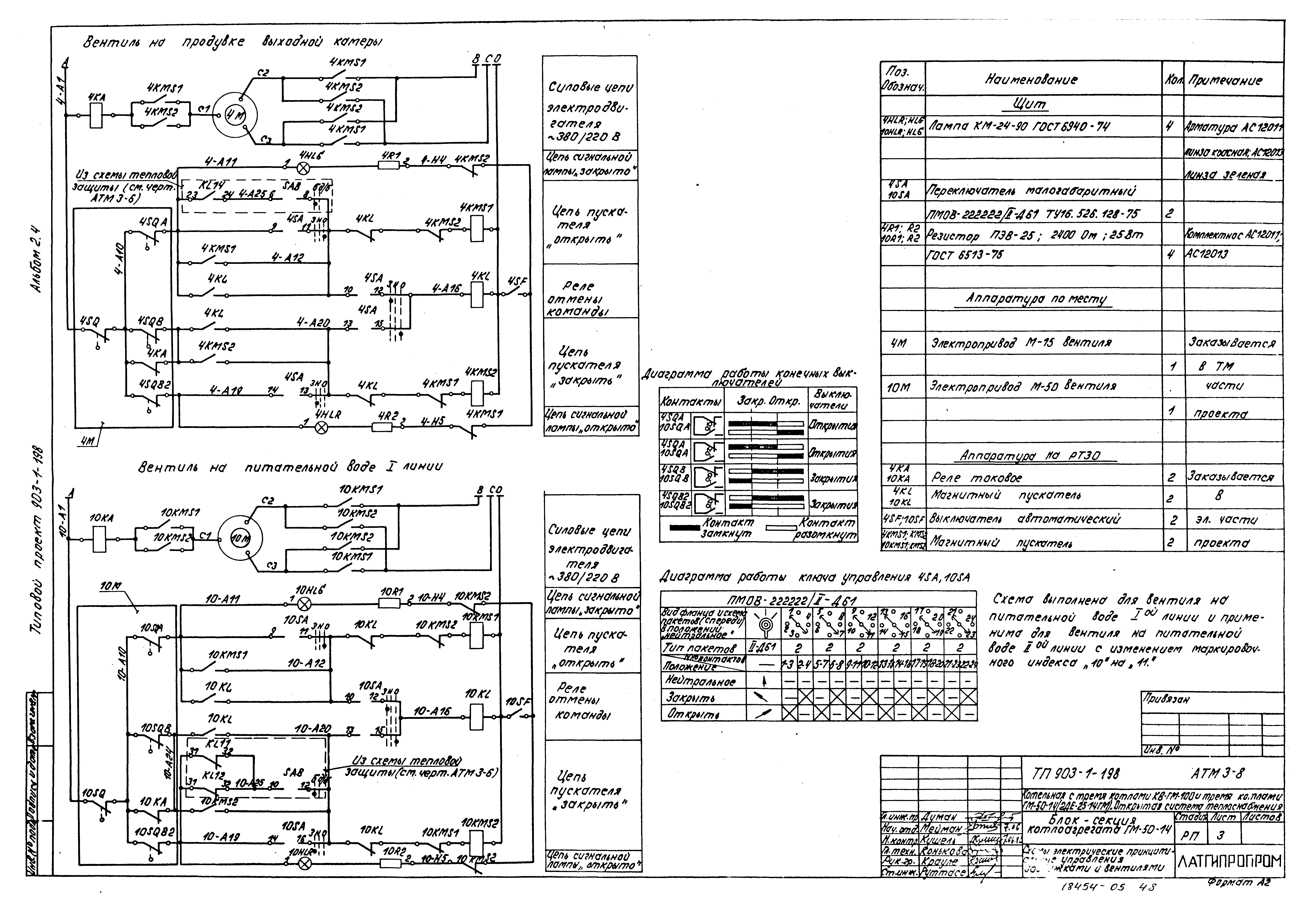
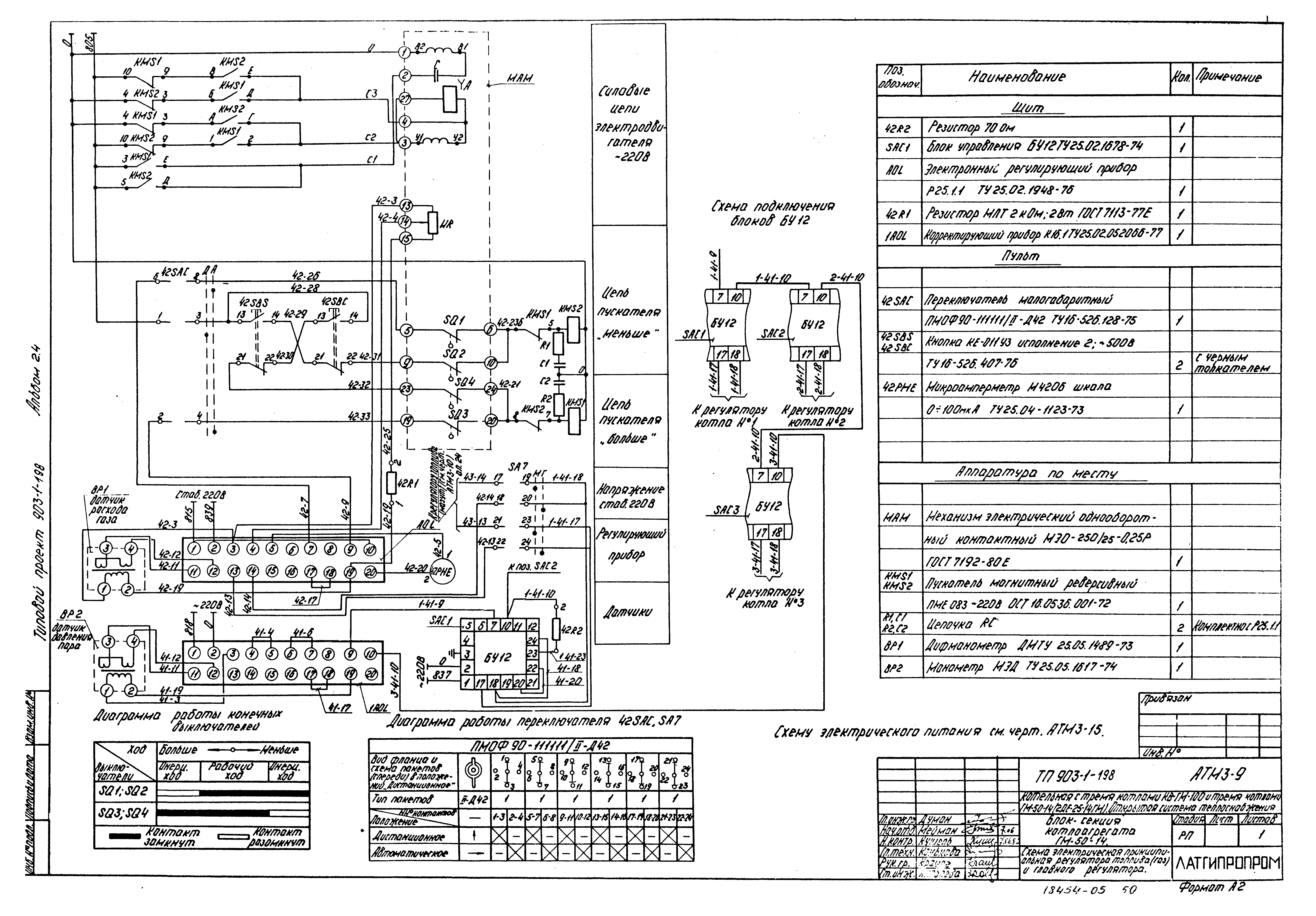
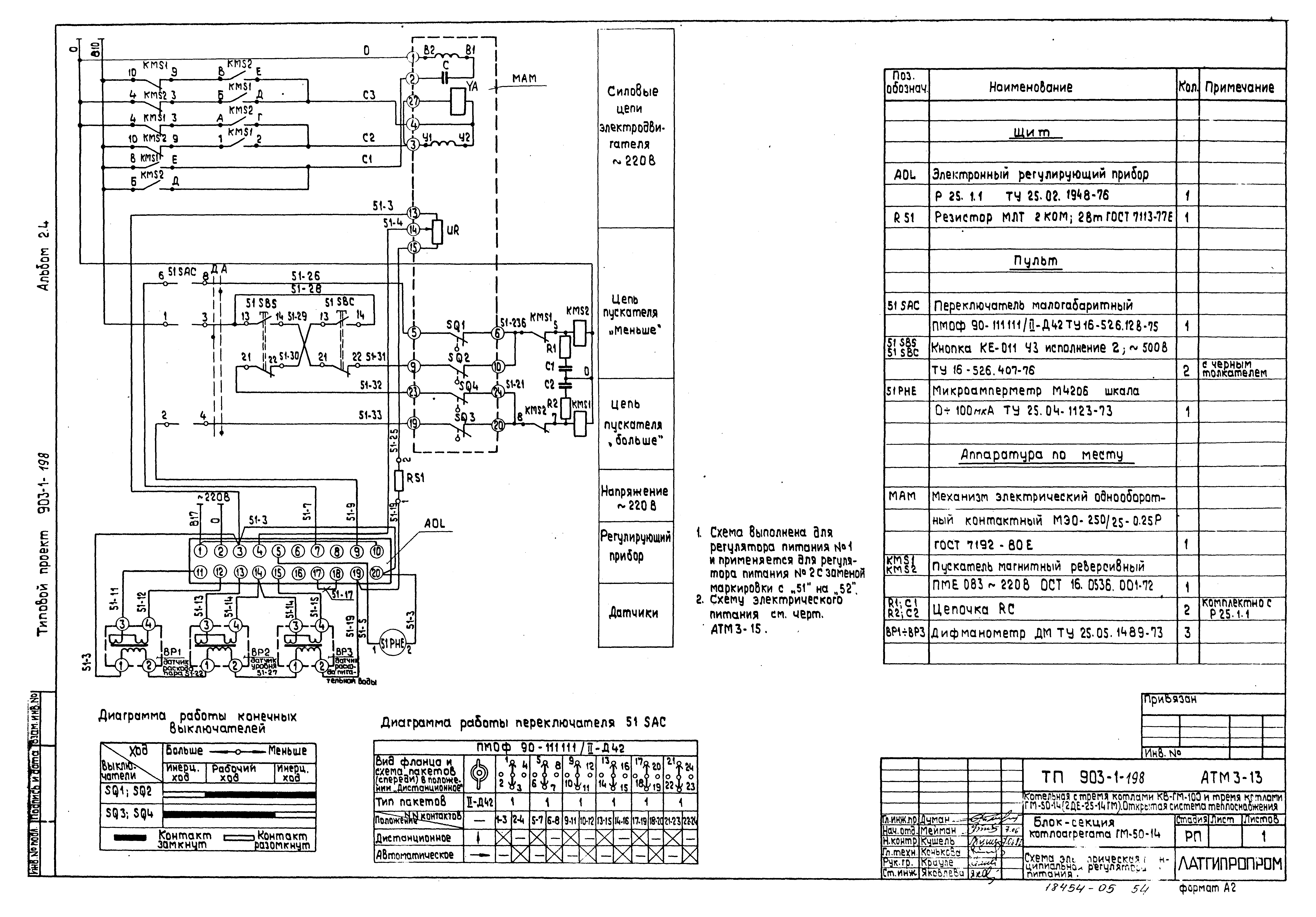
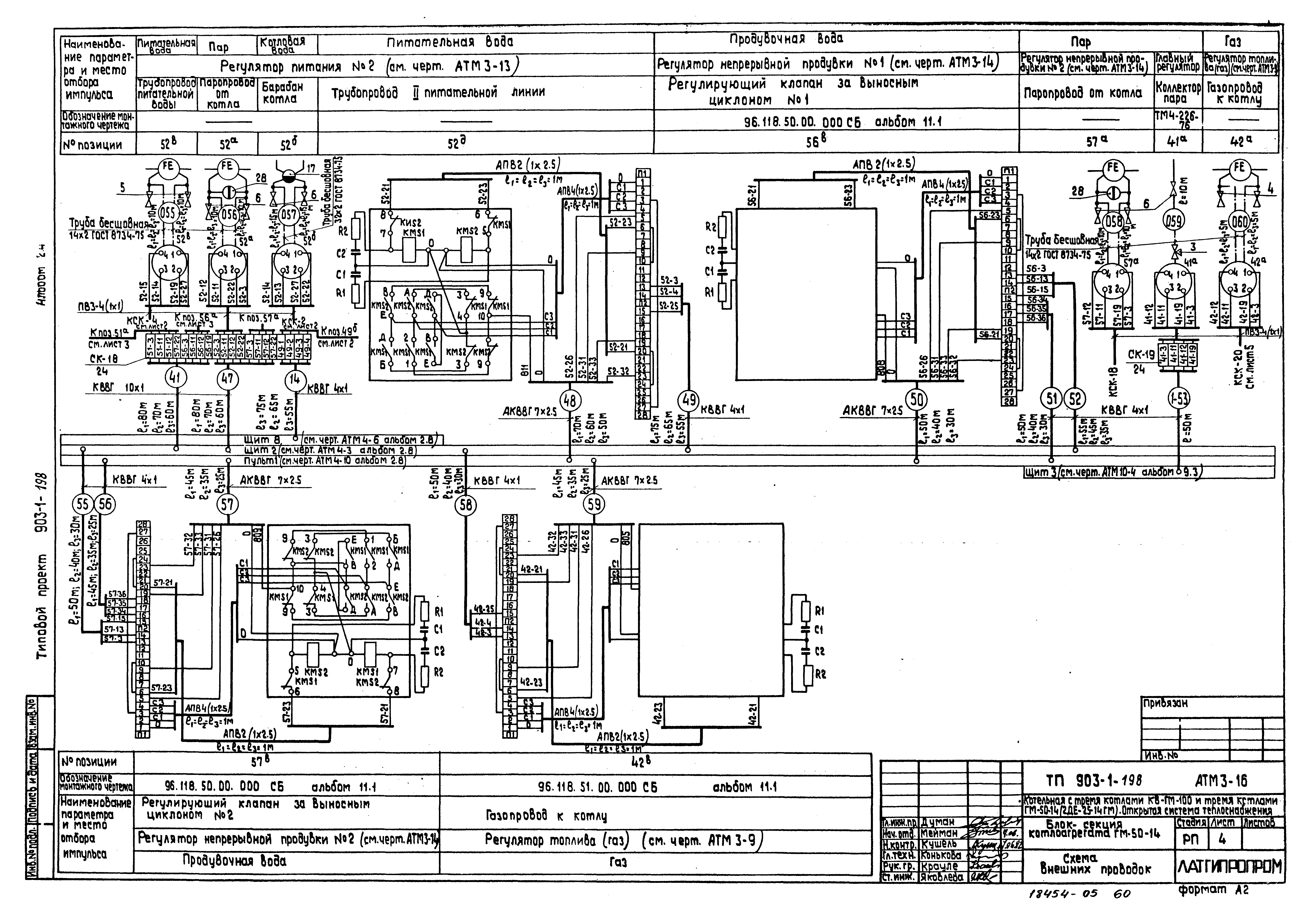
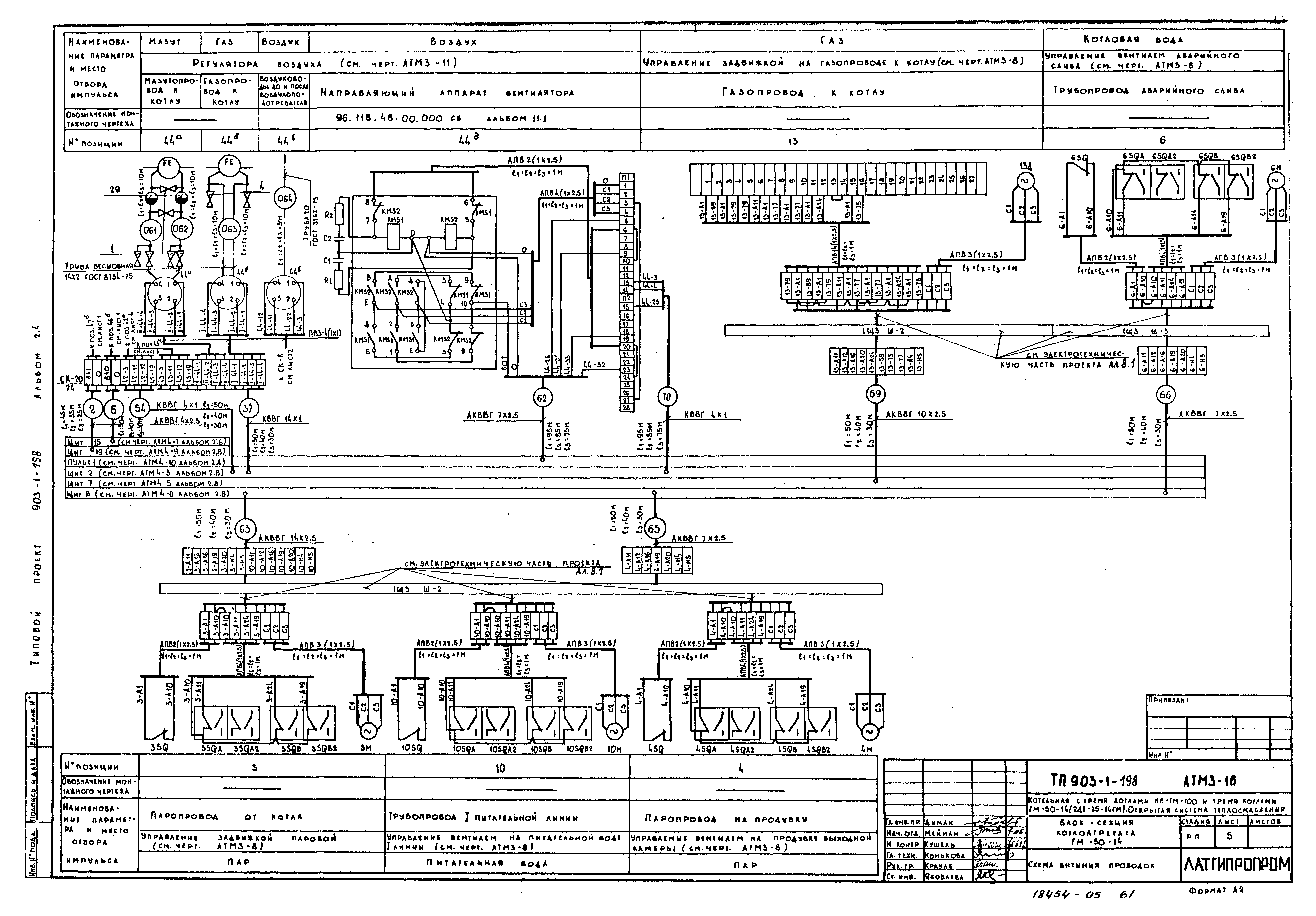
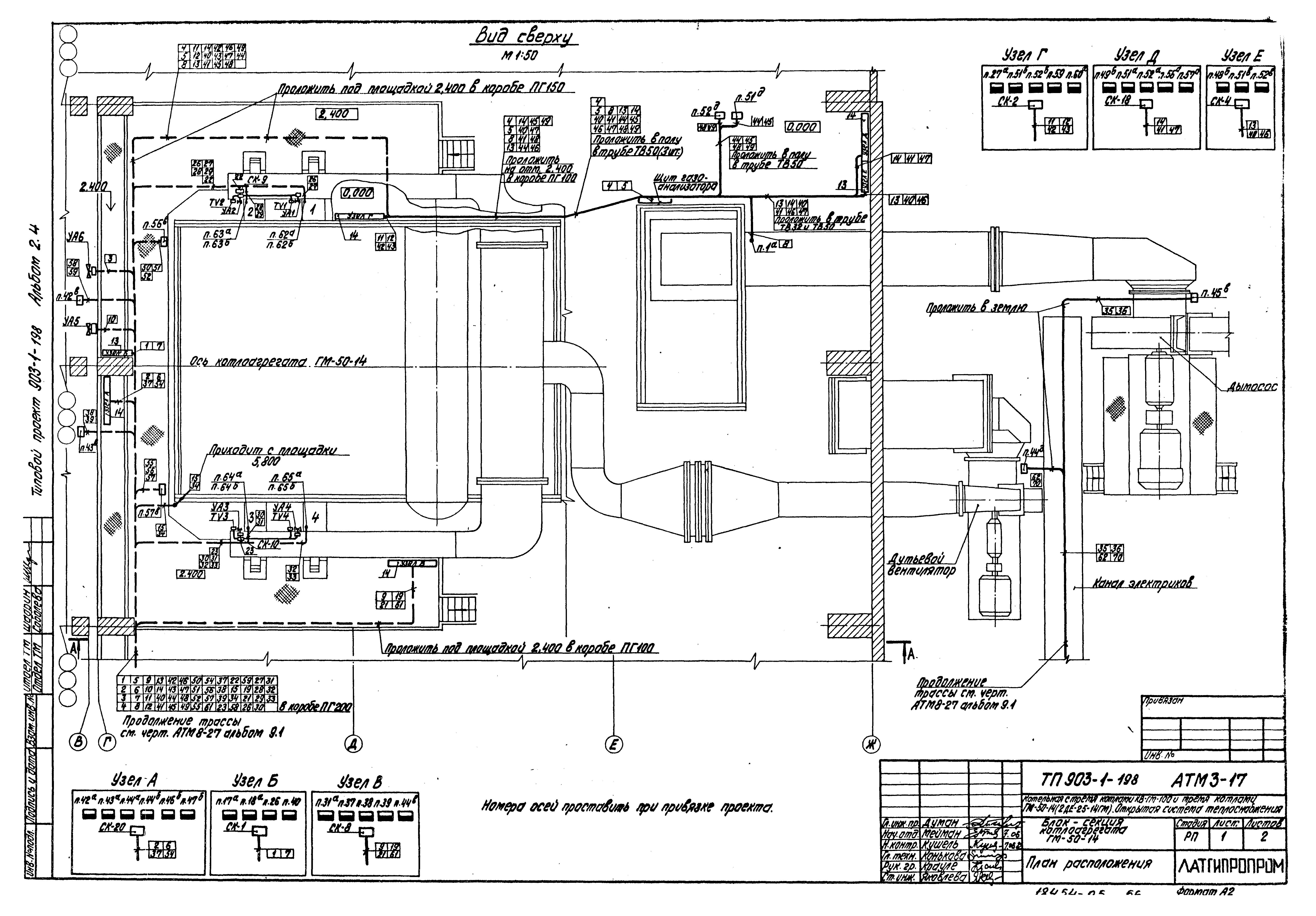
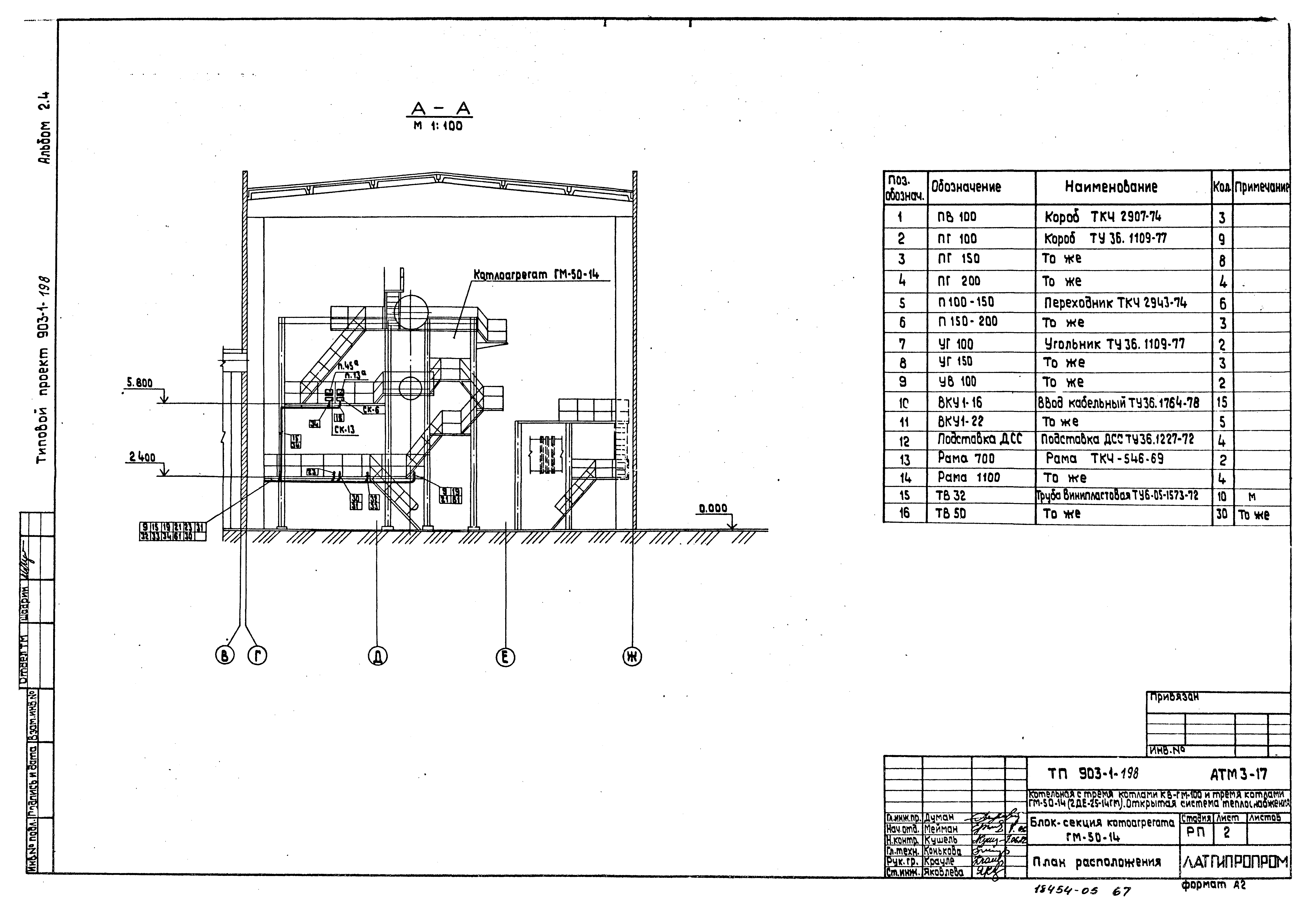
| Оглавление: | Содержание альбома Тепломеханическая часть Общие данные Перечень изолируемых поверхностей Компоновка оборудования Воздуховоды Газоходы Трубопроводы пара, выхлопа и питательной воды Схема дренажей и продувки трубопроводов пара, выхлопа и питательной воды Трубопроводы конденсата непрерывной и периодической продувки Трубопроводы пожаротушения Паромазутопроводы Газооборудование Конструкции железобетонные Общие данные Схема расположения подземного хозяйства котлоагрегата Фкм1. Опалубка и армирование. Разрезы 1-1 - 4-4 Фкм1. Опалубка и армирование. Разрезы 5-5 - 12-12 Фкм1. Опалубка и армирование. Разрезы 13-13 - 17-17 Фкм2 - Фкм4. Опалубка и армирование Изделие закладное МН1, МН2, МН3. Сетка арматурная С1, С2 Каркас арматурный КР1 - КР7 Каркас арматурный КР8, сетка арматурная С3 - С6 Автоматизация Общие данные Схема функциональная теплового контроля Схема функциональная регулирования Схема функциональная тепловой защиты и управления Схема электрическая принципиальная технологической сигнализации Схема электрическая принципиальная тепловой защиты Схема электрическая принципиальная розжига Схемы электрические принципиальные управления задвижками и вентилями Схема электрическая принципиальная регулятора топлива (газ) и главного регулятора Схема электрическая принципиальная регулятора топлива (мазут) Схема электрическая принципиальная регулятора воздуха Схема электрическая принципиальная регулятора разрежения Схема электрическая принципиальная регулятора питания Схема электрическая принципиальная регулятора непрерывной продувки Схема электрическая принципиальная питания Схема внешних проводок План расположения Спецификация основных материалов и изделий |
| Разработан: | Латгипропром |
| Утверждён: | 14.05.1982 Латгипропром (101А) |




































































