Скачать Типовой проект 708-76.93 Альбом 2. Технология производстваДата актуализации: 01.01.2021
|
| Обозначение: | Типовой проект 708-76.93 |
| Обозначение англ: | 708-76.93 |
| Статус: | не определен законодательством |
| Название рус.: | Альбом 2. Технология производства |
| Дата добавления в базу: | 01.10.2014 |
| Дата актуализации: | 01.01.2021 |
| Дата введения: | 06.12.1993 |
| Дата окончания срока действия: | 30.06.2003 |
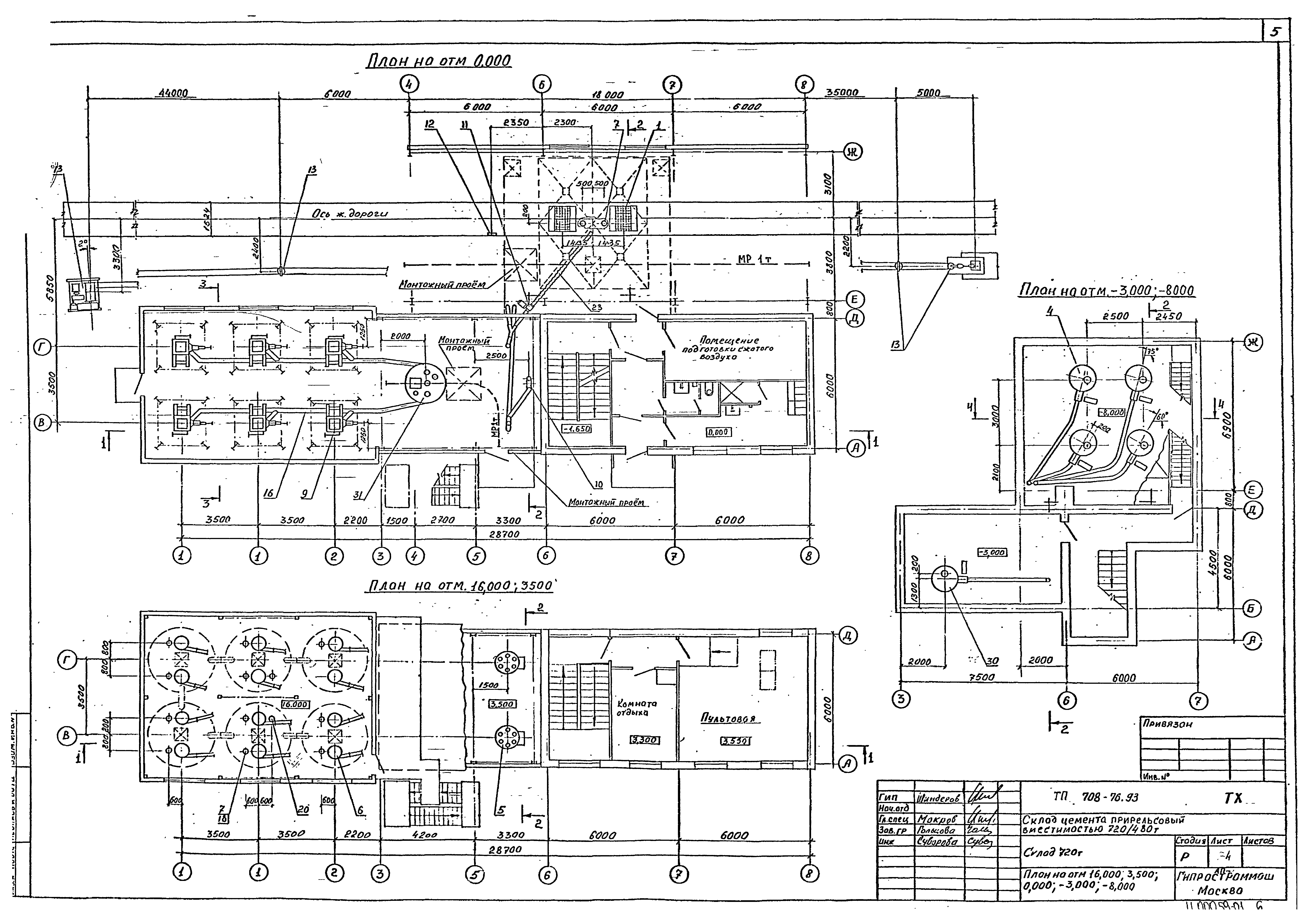
| Оглавление: | Чертежи основного комплекта марки ТХ Общие данные Склад 720 т. План на отм. 10.000; 3.500; 0.000; - 3.000; - 8.000 Склад 720 т. Разрез 1-1. Экспликация Склад 480 т. План на отм. 10.000; 3.500; 0.000; - 3.000; - 8.000 Склад 480 т. Разрез 1-1. Экспликация План на отм. - 1.000. Разрезы 2-2, 3-3, 4-4, 1`-1`, 2`-2` |
| Разработан: | Гипростроммаш Проектный институт №2 |
| Утверждён: | 30.11.1993 Главпроект Госстроя России (9-3-1/254) |









