Скачать Типовой проект 705-6-1с.83 Альбом III. Проект производства работ. Приспособления для монтажа резервуаров емкостью 50, 80, 125, 200, 320, 500, 800 куб. мДата актуализации: 01.01.2021
|
| Обозначение: | Типовой проект 705-6-1с.83 |
| Обозначение англ: | 705-6-1с.83 |
| Статус: | действует |
| Название рус.: | Альбом III. Проект производства работ. Приспособления для монтажа резервуаров емкостью 50, 80, 125, 200, 320, 500, 800 куб. м |
| Дата добавления в базу: | 01.10.2014 |
| Дата актуализации: | 01.01.2021 |
| Дата введения: | 01.11.1982 |
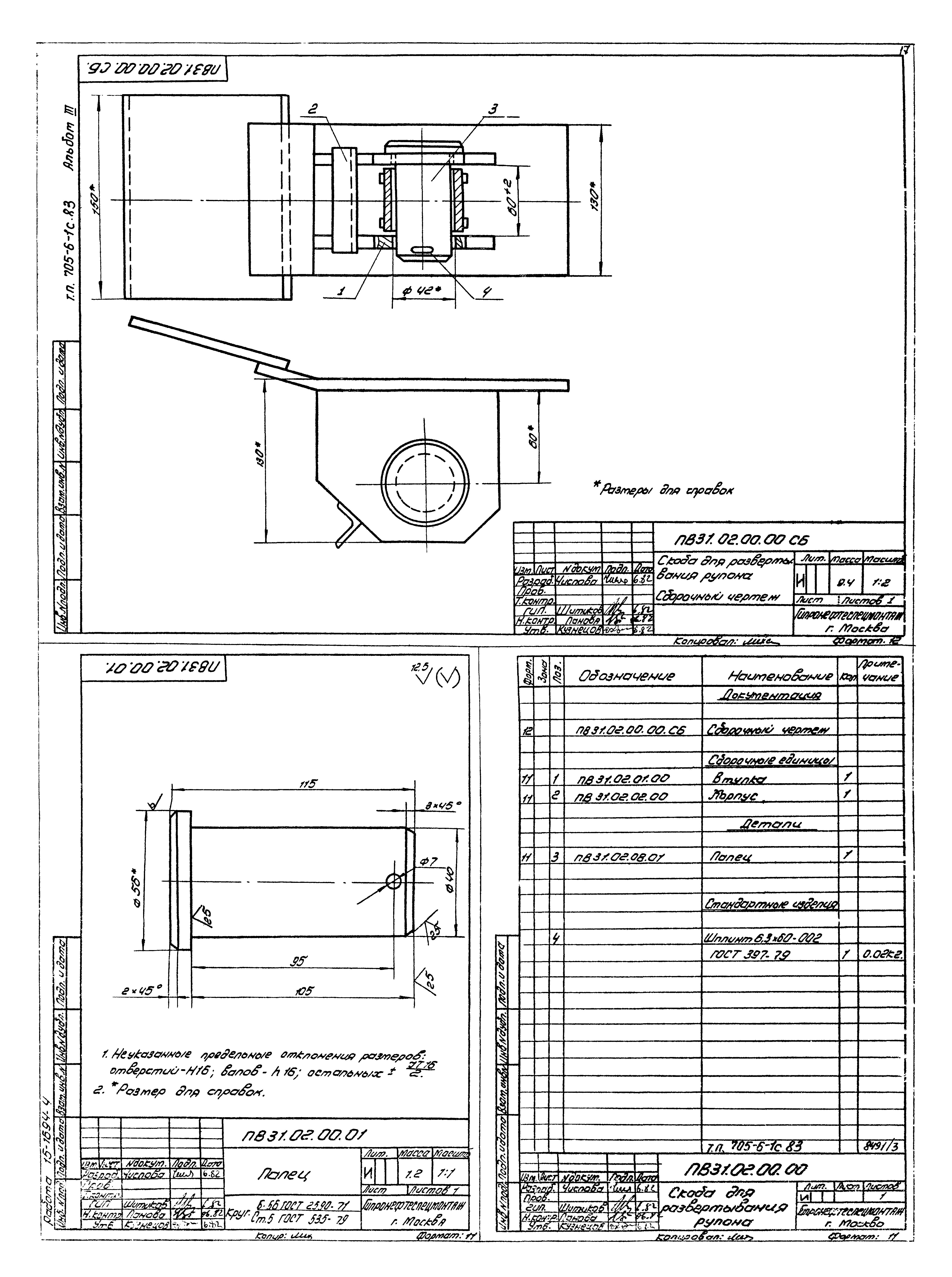
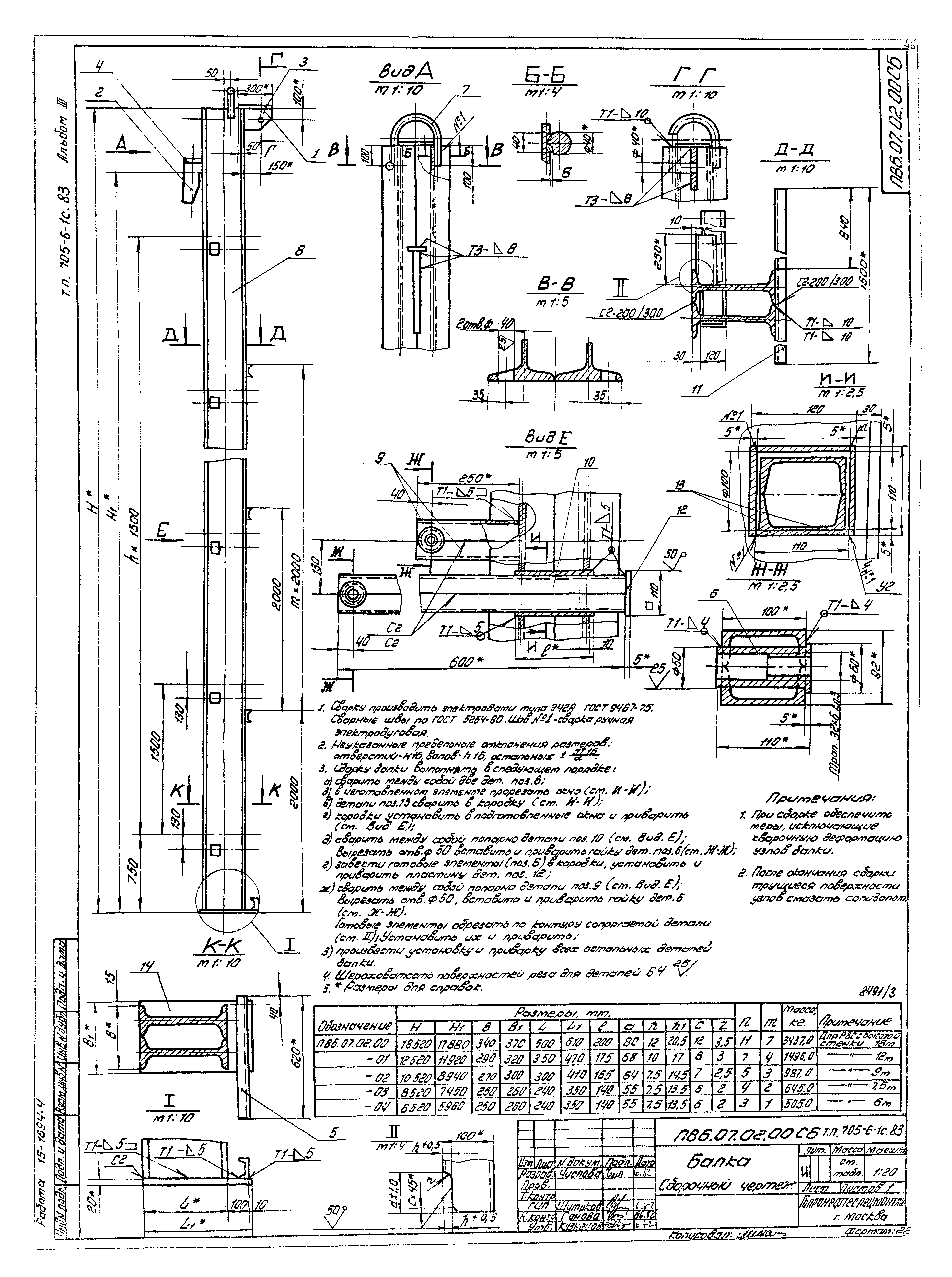
| Оглавление: | ПВ2.04.00.00 Приспособление для разметки днища ПВ5К.03.00.00 Шарнир для подъема рулона массой до 30 т ПВ9.7А-0-0 Лестница навесная ПВ5А-3-0-0 Скоба для установки навесной лестницы ПВ12.02.00.00 Поддон ПВ12.01.00.00 Отвес ПВ81.04.00.00 Кронштейн для расчалок ПВ31.02.00.00 Скоба для развертывания рулона ПВ8.05.00.00 Клиновой упор ПВ7.11.00.00 Клин ПВ7.09.00.00 Монтажная стойка ПВ9.18.00.00 Лестница для монтажной стойки ПВ4.03.00.00 Струбцина для прижима обвязочного уголка ПВ9.08.00.00 Рама ПВ51.06.00.00 Козлы для демонтажа монтажной стойки ПВ5.52.00.00 Скоба для навешивания блока ПВ5.07.00.00 Ролик отводной для демонтажа монтажной стойки ПВ65.07.00.00 Приспособление для замыкания вертикального монтажного стыка ПВ6.07.00.00 Приспособление для замыкания вертикального монтажного стыка ПВ10.04.00.00 Строп 3-х ветвевой ПВ6.04.00.00 Приспособление для формообразования ПВ9.19.00.00 Площадка для постамента ПВ5.65.00.00 Траверса для подъема рулона ПВ5.64.00.00 Кронштейн ПВ51.64.00.00 Настил ПВ52.64.00.00 Ограждение жесткое ПВ61.13.00.00 Подмости ПВ7.70.00.00 Упор скользящий ПВ7.71.00.00 Направляющая |
| Разработан: | Гипронефтеспецмонтаж Минмонтажспецстроя СССР (Giproneftespetsmontazh, Minmontazhspetsstroy (USSR) ) |
| Утверждён: | 01.11.1982 Министерство черной металлургии СССР (978) |



































































