Скачать Типовые проектные решения 901-2-0147с.86 Альбом I. Пояснительная записка. Генеральный план. Технологические решения. Вентиляция. Конструкции железобетонные. Строительные изделияДата актуализации: 01.01.2021
|
| Обозначение: | Типовые проектные решения 901-2-0147с.86 |
| Обозначение англ: | 901-2-0147с.86 |
| Статус: | справочные материалы, мп, тпр |
| Название рус.: | Альбом I. Пояснительная записка. Генеральный план. Технологические решения. Вентиляция. Конструкции железобетонные. Строительные изделия |
| Дата добавления в базу: | 01.10.2014 |
| Дата актуализации: | 01.01.2021 |
| Дата введения: | 01.07.1986 |
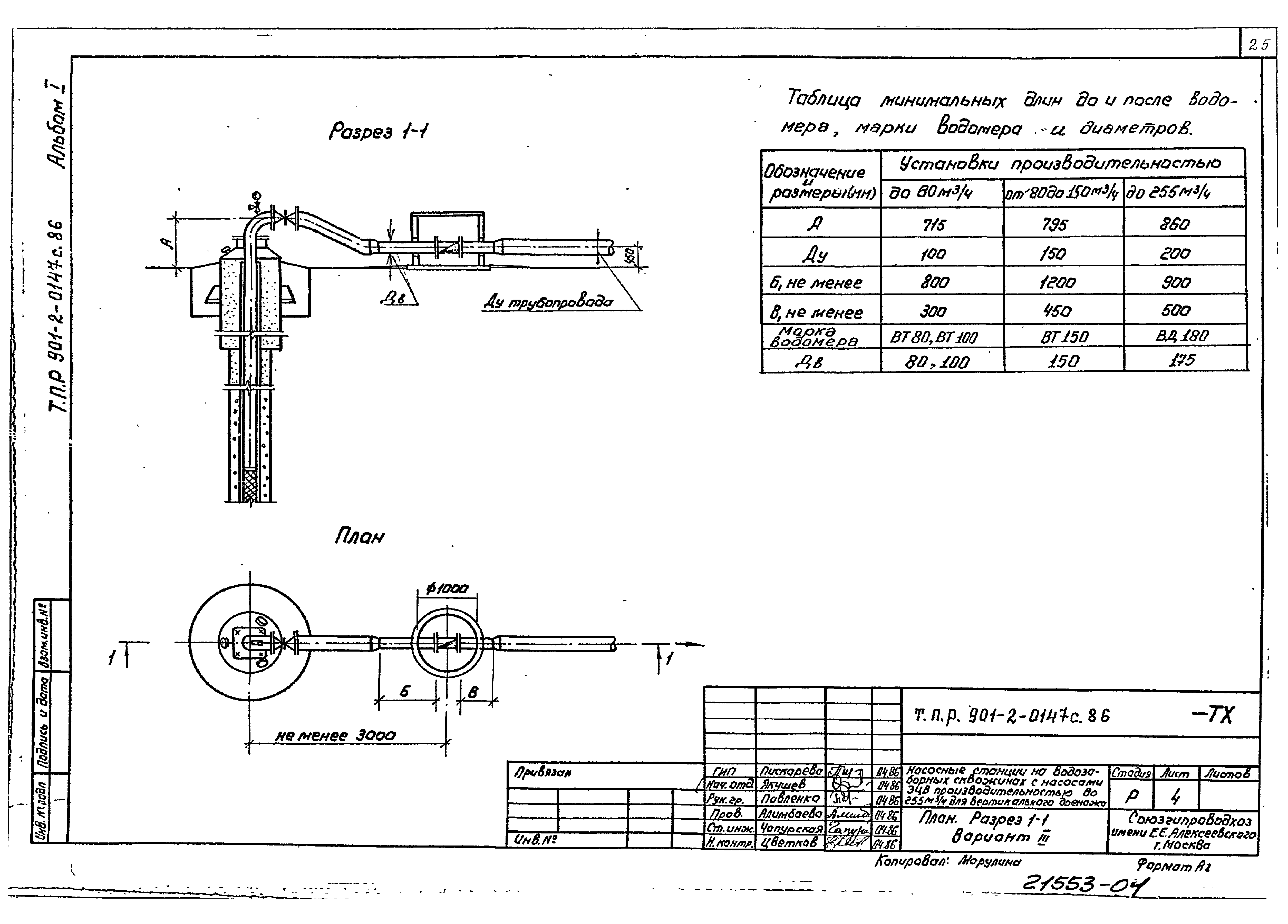
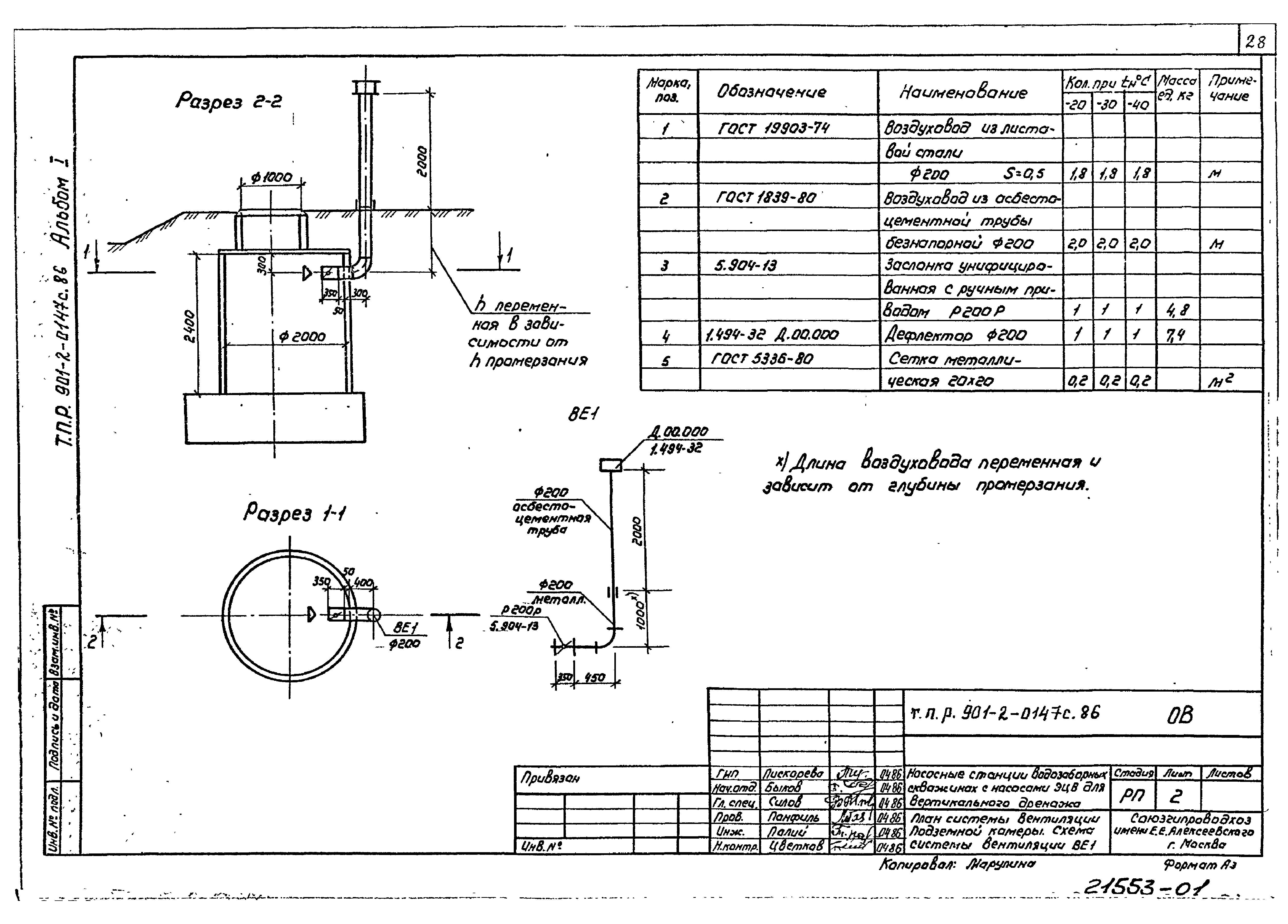
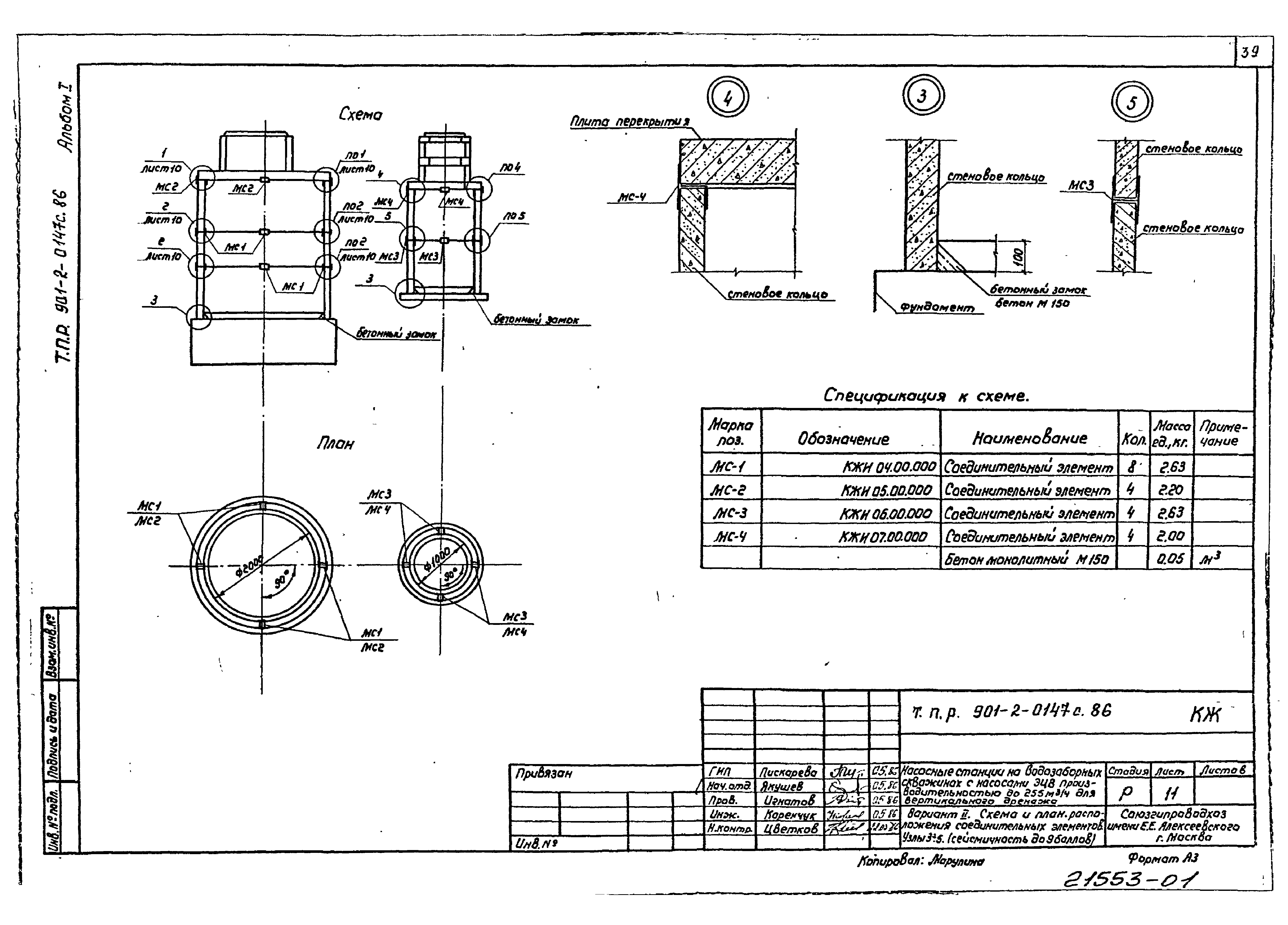
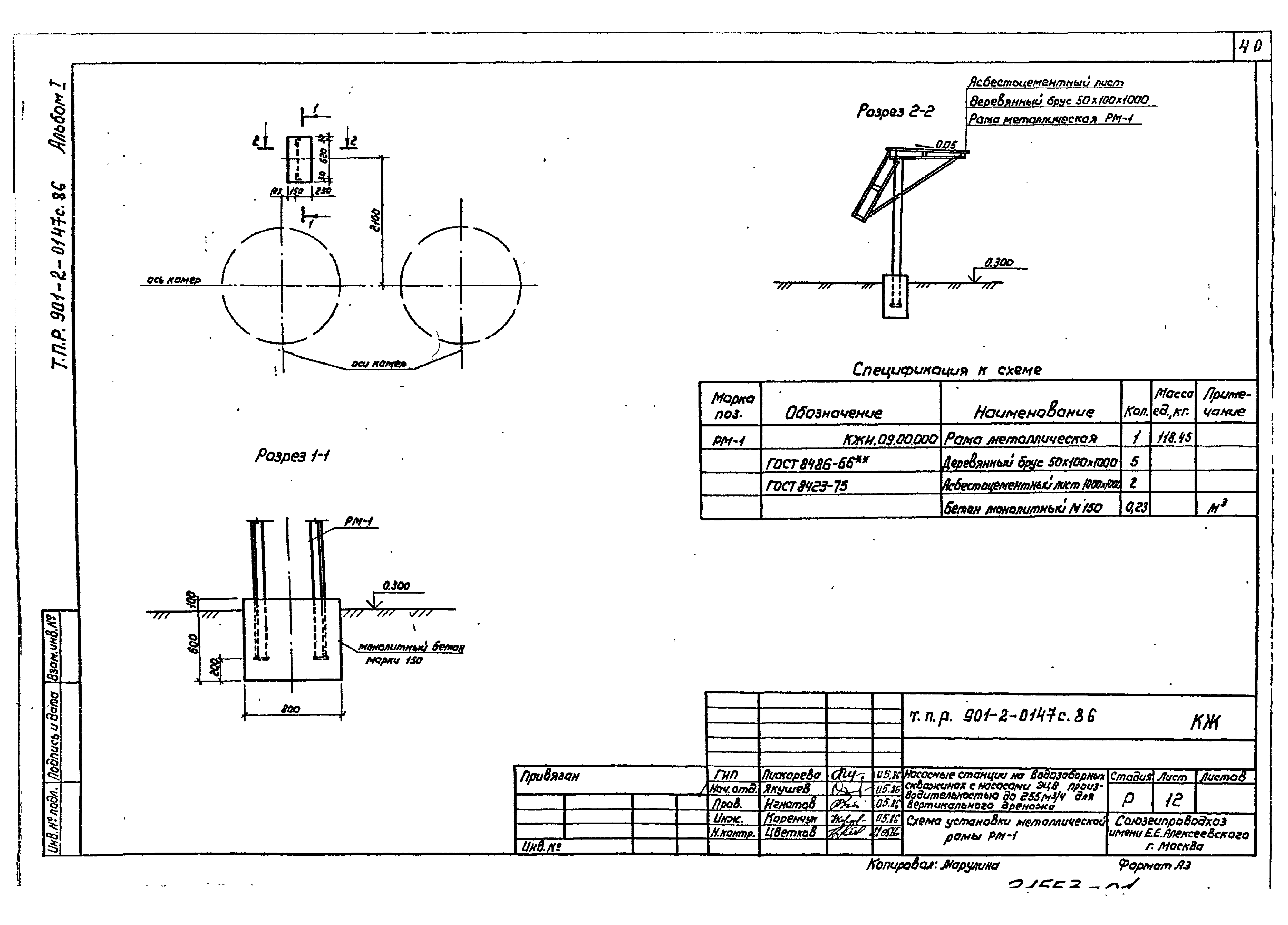
| Оглавление: | Пояснительная записка Чертежи основного комплекта марки ГП Общие данные Генплан площадки насосной станции Чертежи основного комплекта марки ТХ Общие данные План. Разрез 1-1. Вариант I План. Разрез 1-1. Вариант II План. Разрез 1-1. Вариант III Схема трубопроводов Чертежи основного комплекта марки ОВ Общие данные План системы вентиляции подземной камеры. Схема системы вентиляции ВЕ-1 Чертежи основного комплекта марки КЖ Общие данные Вариант I. Схема 1 расположения элементов Вариант I. Схемы 2 и 3 расположения элементов Вариант I. Разрезы 1-1, 2-2, 3-3. Узлы 1, 2 Вариант II. Схема 1 расположения элементов Вариант II. Схемы 2 и 3 расположения элементов Вариант II. Разрезы 1-1, 2-2, 3-3. Узлы 3, 4 Вариант III. Схема расположения элементов. Узел 5 Вариант I. Схема и план расположения соединительных элементов. Узлы 1, 2 (сейсмичность до 9 баллов) Вариант II. Схема и план расположения соединительных элементов. Узлы 3, 4, 5 (сейсмичность до 9 баллов) Схема установки металлической рамы РМ-1 Строительные изделия |
| Разработан: | Союзгипроводхоз им. Е.Е. Алексеевского |
| Утверждён: | 18.06.1986 Минводхоз СССР (USSR Minvodkhoz 498) |
| Заменяет собой: |























































