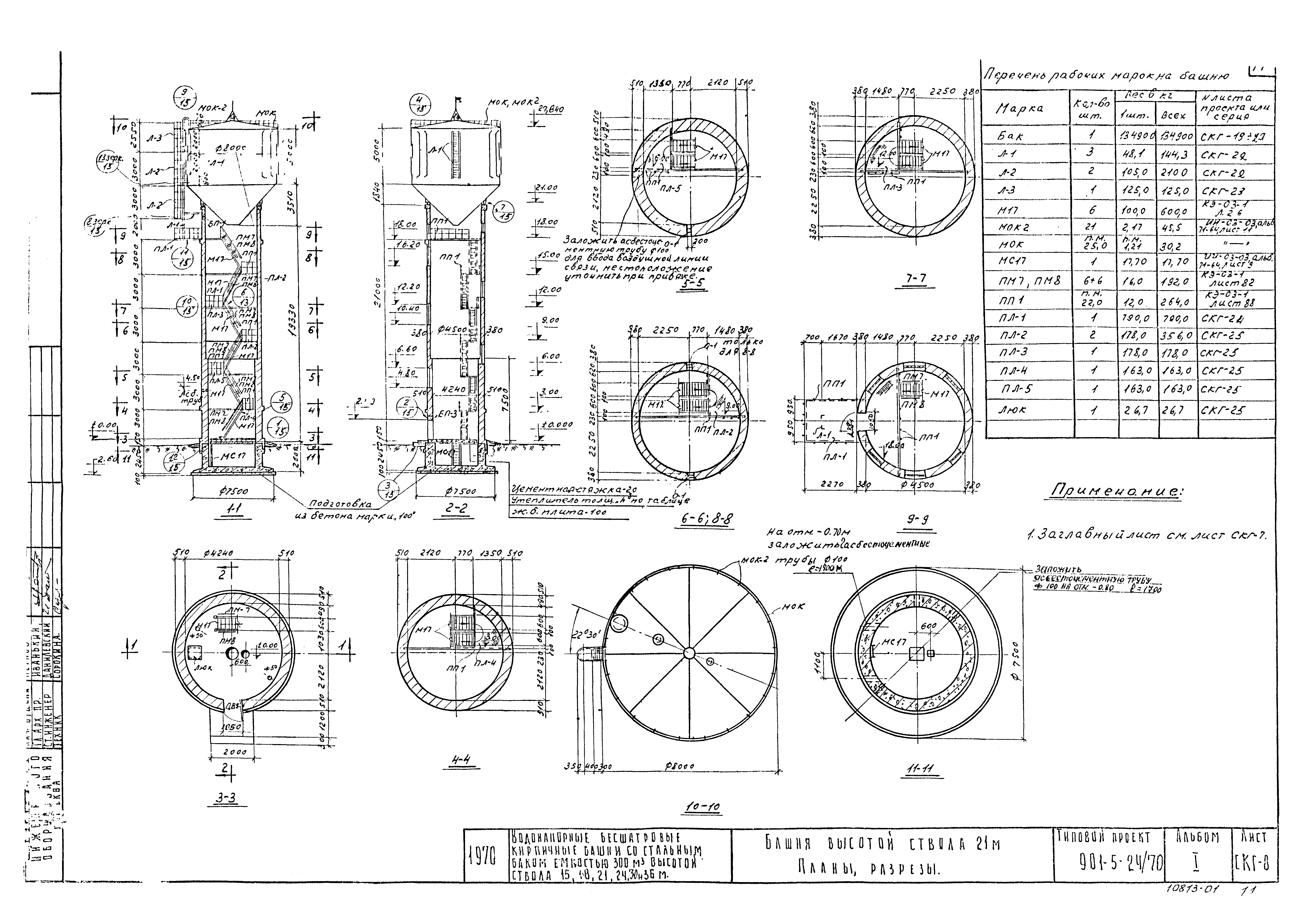
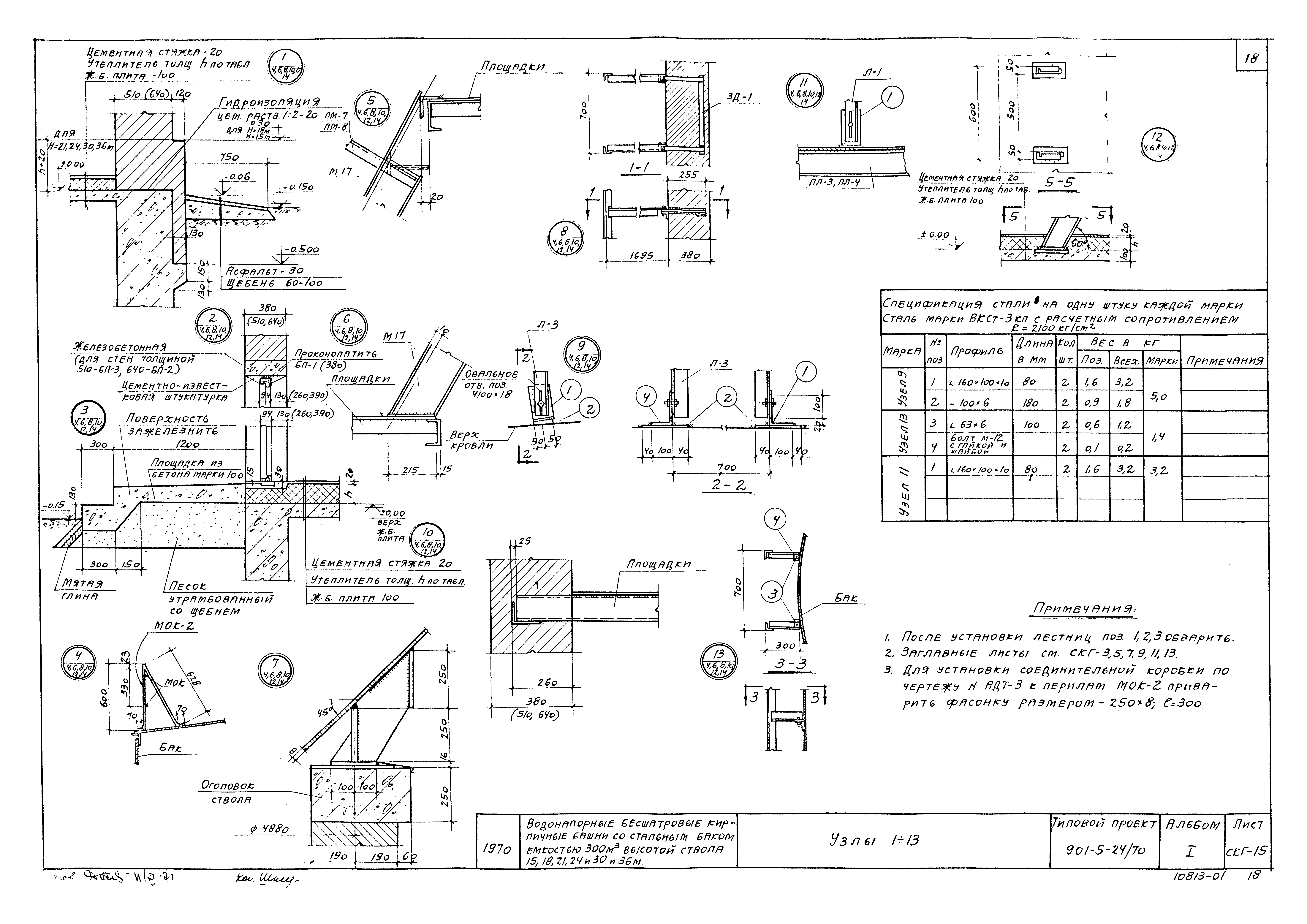
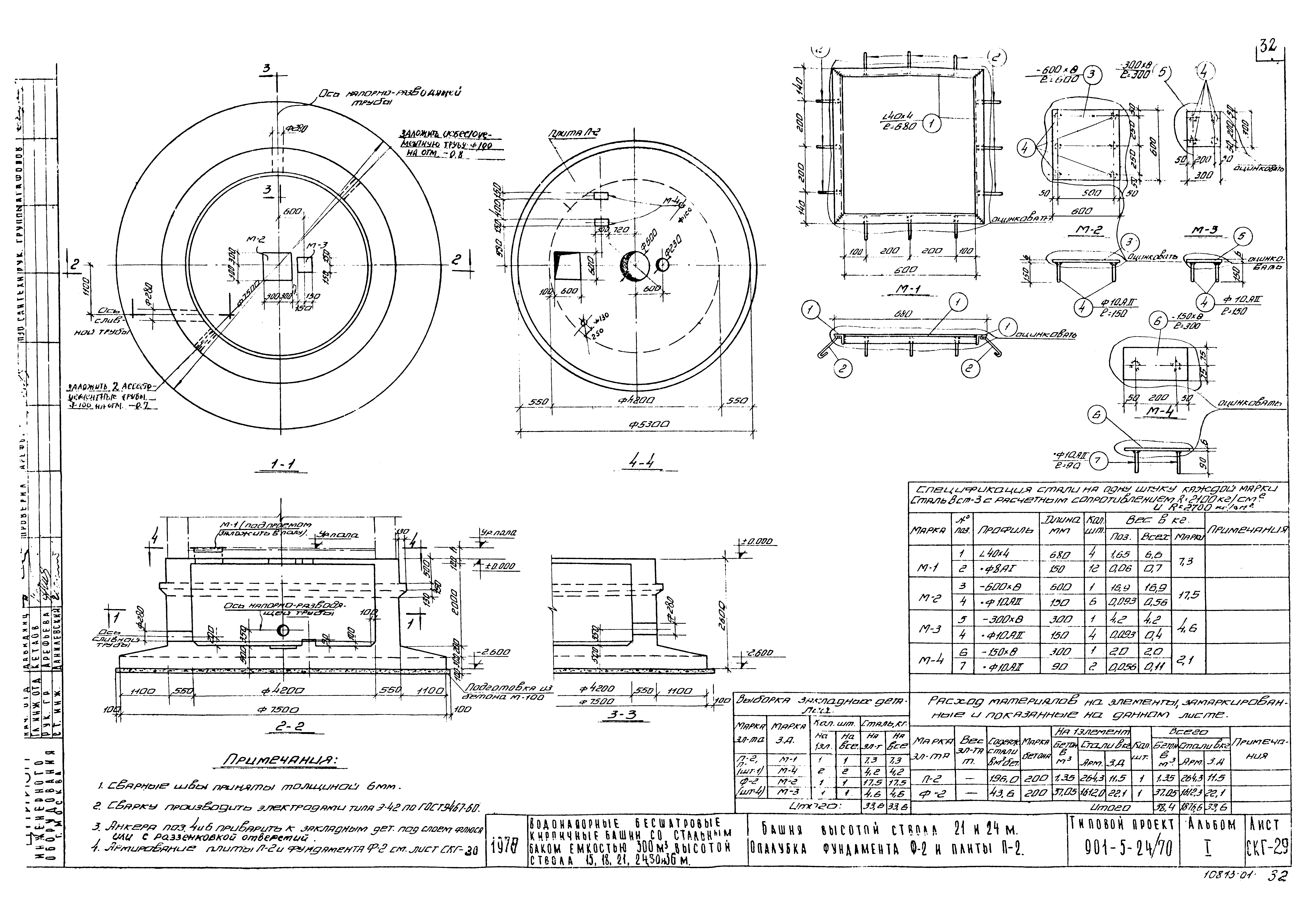
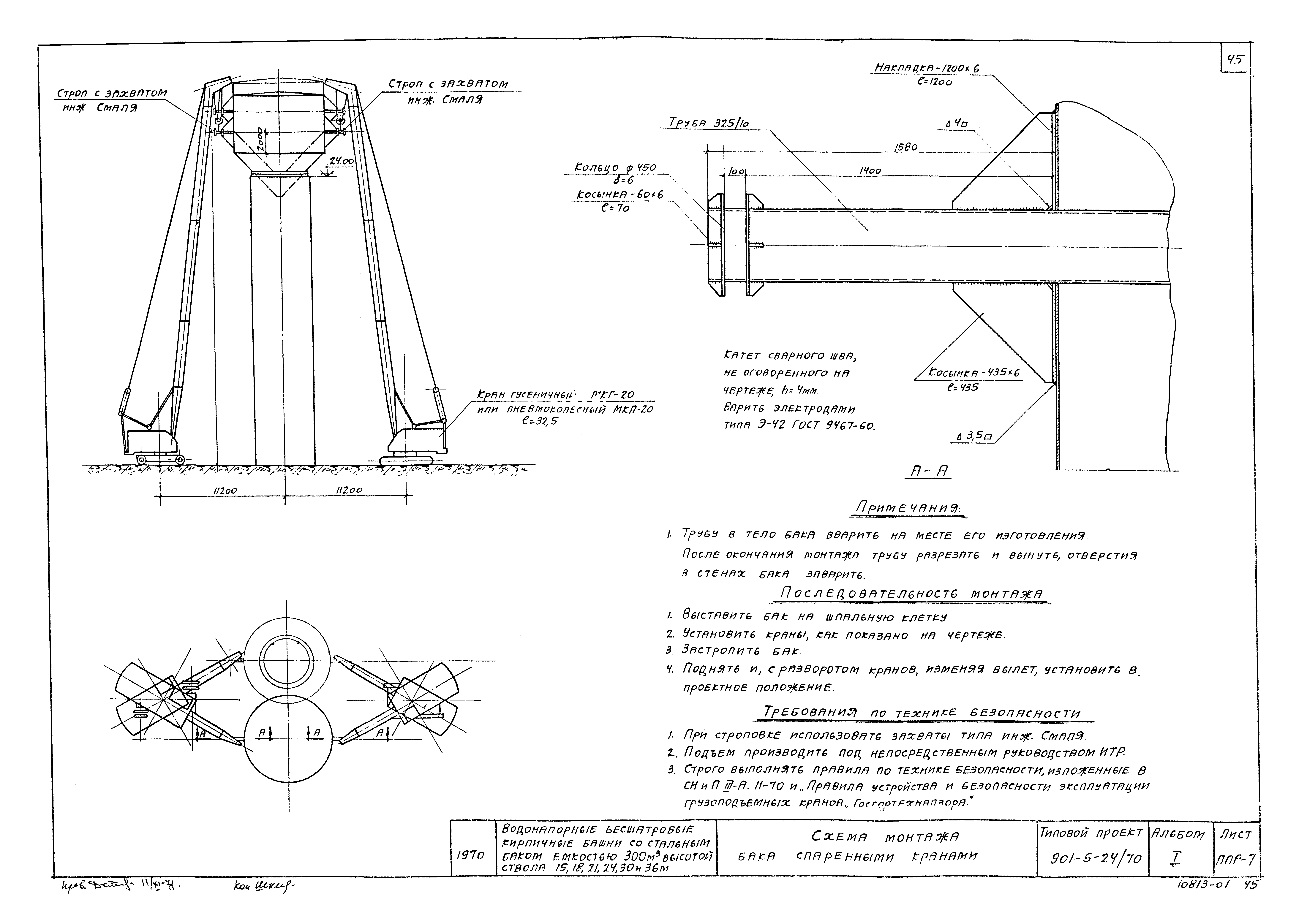
Скачать Типовой проект 901-5-24/70 Альбом I. Архитектурно-строительная, технологическая, электротехническая части и автоматикаДата актуализации: 01.01.2021 Типовой проект 901-5-24/70
Альбом I. Архитектурно-строительная, технологическая, электротехническая части и автоматика| Обозначение: | Типовой проект 901-5-24/70 | | Обозначение англ: | 901-5-24/70 | | Статус: | не определен законодательством | | Название рус.: | Альбом I. Архитектурно-строительная, технологическая, электротехническая части и автоматика | | Дата добавления в базу: | 01.10.2014 | | Дата актуализации: | 01.01.2021 | | Дата введения: | 30.12.1970 | | Дата окончания срока действия: | 30.06.2003 | | Разработан: | ЦНИИЭП
| | Утверждён: | 04.09.1969 Госкомитет по гражданскому строительству и архитектуре при Госстрое СССР (National Committee on Nonindustrial Construction and Architecture, USSR Gosstroy 196)
| | Заменяет собой: | - Типовой проект 901-5-10
- Типовой проект 901-5-24
|
                                                               
|