Скачать Типовые материалы для проектирования 902-05-37.87 Альбом II. ЧертежиДата актуализации: 01.01.2021
|
| Обозначение: | Типовые материалы для проектирования 902-05-37.87 |
| Обозначение англ: | 902-05-37.87 |
| Статус: | справочные материалы, мп, тпр |
| Название рус.: | Альбом II. Чертежи |
| Дата добавления в базу: | 01.10.2014 |
| Дата актуализации: | 01.01.2021 |
| Дата введения: | 13.05.1987 |
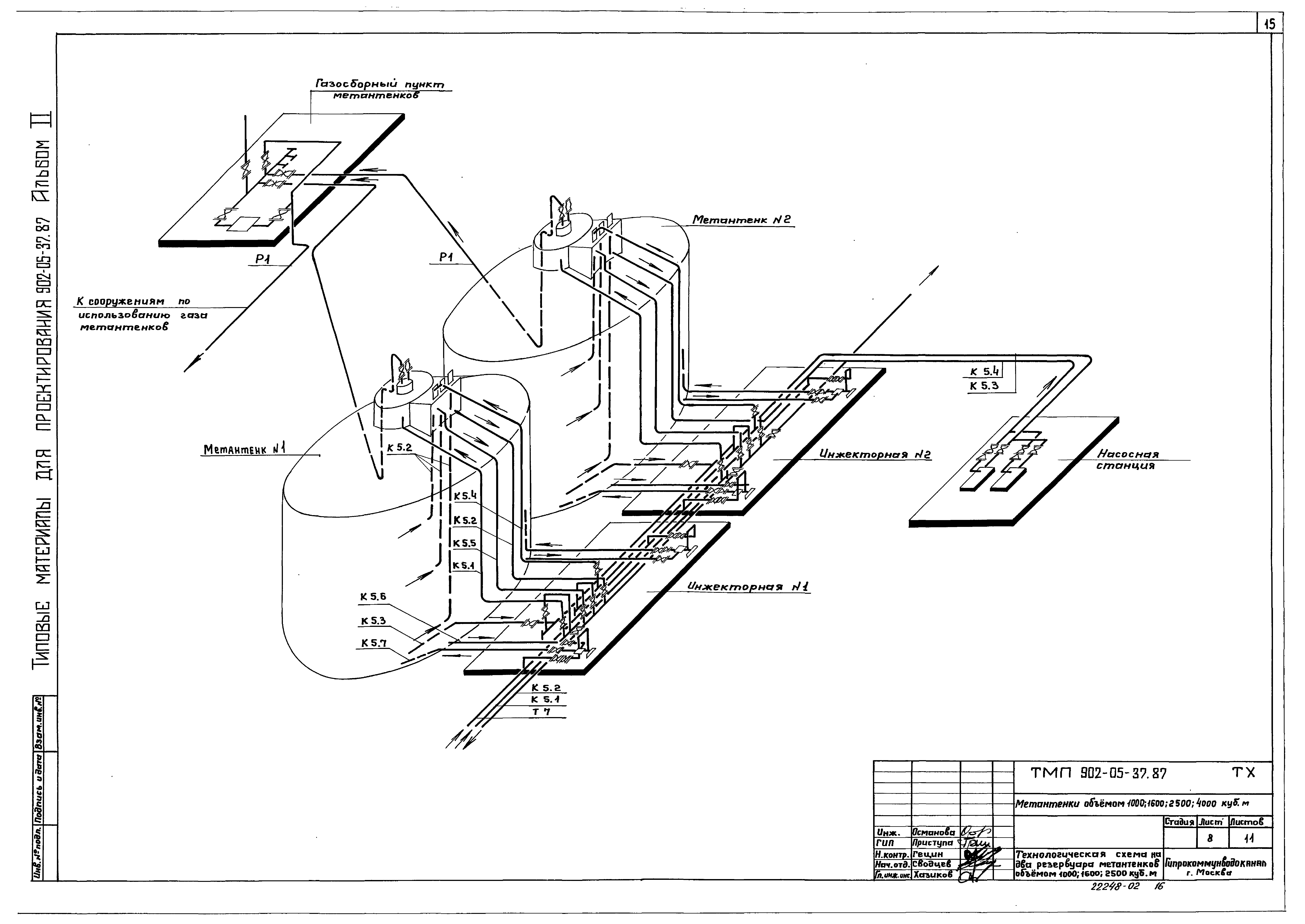
| Оглавление: | Содержание альбома Генеральный план Общие данные Схема генерального плана метантенков объемом 1000 куб. м Схема генерального плана метантенков объемом 1600 куб. м Схема генерального плана метантенков объемом 2500 куб. м Схема генерального плана метантенков объемом 4000 куб. м Технологические решения Общие данные Схема генплана с коммуникациями метантенков объемом 1000 куб. м Схема генплана с коммуникациями метантенков объемом 1600 куб. м Схема генплана с коммуникациями метантенков объемом 2500 куб. м Схема генплана с коммуникациями метантенков объемом 4000 куб. м Технологическая схема на четыре резервуара метантенков объемом 1000; 1600; 2500 куб. м Технологическая схема на три резервуара метантенков объемом 1000; 1600; 2500 куб. м Технологическая схема на два резервуара метантенков объемом 1000; 1600; 2500 куб. м Технологическая схема на четыре резервуара метантенков объемом 4000 куб. м Технологическая схема на три резервуара метантенков объемом 4000 куб. м Технологическая схема на два резервуара метантенков объемом 4000 куб. м |
| Разработан: | Гипрокоммунводоканал Минжилкомхоза РСФСР |
| Утверждён: | 13.05.1987 МЖКХ РСФСР (5-ТД) |


















