Скачать Типовой проект 905-1-39.88 Альбом 1. Пояснительная записка. Технология производства. Архитектурно-строительные решения. Конструкции металлические. Электроснабжение. Спецификация оборудования. Ведомость потребности в материалахДата актуализации: 01.01.2021
|
| Обозначение: | Типовой проект 905-1-39.88 |
| Обозначение англ: | 905-1-39.88 |
| Статус: | не определен законодательством |
| Название рус.: | Альбом 1. Пояснительная записка. Технология производства. Архитектурно-строительные решения. Конструкции металлические. Электроснабжение. Спецификация оборудования. Ведомость потребности в материалах |
| Дата добавления в базу: | 01.10.2014 |
| Дата актуализации: | 01.01.2021 |
| Дата введения: | 12.12.1988 |
| Дата окончания срока действия: | 30.06.2003 |
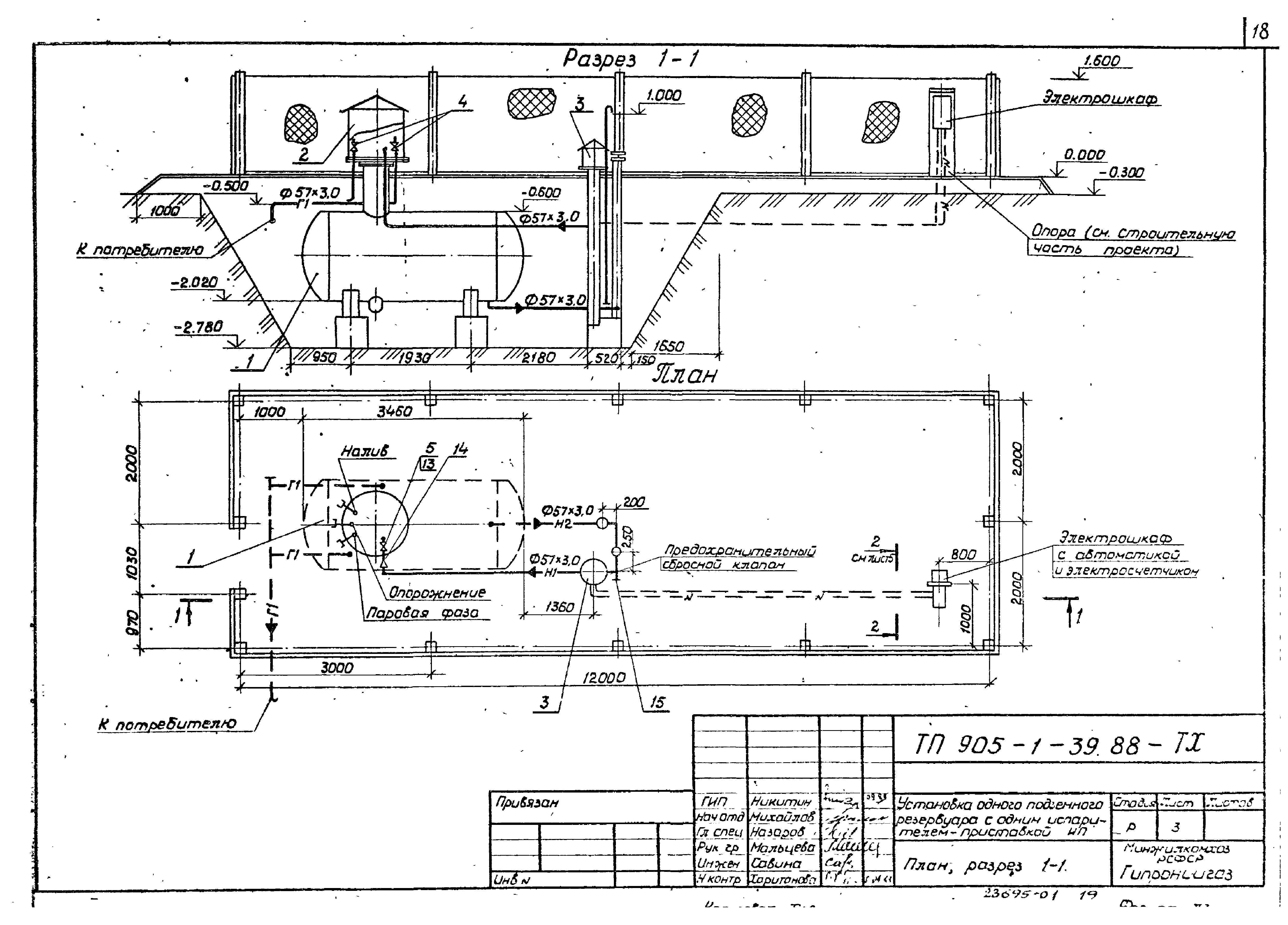
| Оглавление: | Содержание альбома Общая пояснительная записка Технология производства Общие данные План. Разрез 1-1 Схема обвязки резервуара Установка разделительного сосуда на фланце испарителя ИП Футляр из трубы асбестоцементной Ведомость потребности в материалах Спецификация оборудования Архитектурно-строительные решения Общие данные Схема расположения столбов ограды. Разрез 1-1, 2-2 Схема расположения фундаментов. Схема установки столбов ограды Фундаменты Фм1, Фм2, анкер А1. Изделие закладное МИ1 Фундамент Фм3. Анкер А2 Ведомость потребности в материалах Конструкции металлические Общие данные Схема расположения элементов ограды М1Б и стойки МС1. Разрез 1-1, 2-2 Металлическая стойка МС1. Узел установки стойки МС1 на фундамент Электроснабжение Общие данные План внутриплощадочных сетей 220 В. Молниезащита Шкаф счетчика. Схема соединений Шкаф счетчика. Общий вид Ведомость потребности в материалах Спецификация оборудования |
| Разработан: | ГИПРОНИИГАЗ |
| Утверждён: | 12.12.1988 ПО Росгазификация МЖКХ РСФСР (12-88) |
| Издан: | ЦИТП Госстроя СССР (CITP, Gosstroy (USSR) 1991 г. ) |











































