Скачать Типовой проект 901-4-62.83 Альбом V. Строительные изделия для резервуаров емкостью 50 - 20000 куб. м (из ТП 901-4-63.83)Дата актуализации: 01.01.2021
|
| Обозначение: | Типовой проект 901-4-62.83 |
| Обозначение англ: | 901-4-62.83 |
| Статус: | действует |
| Название рус.: | Альбом V. Строительные изделия для резервуаров емкостью 50 - 20000 куб. м (из ТП 901-4-63.83) |
| Дата добавления в базу: | 01.10.2014 |
| Дата актуализации: | 01.01.2021 |
| Дата введения: | 23.06.1983 |
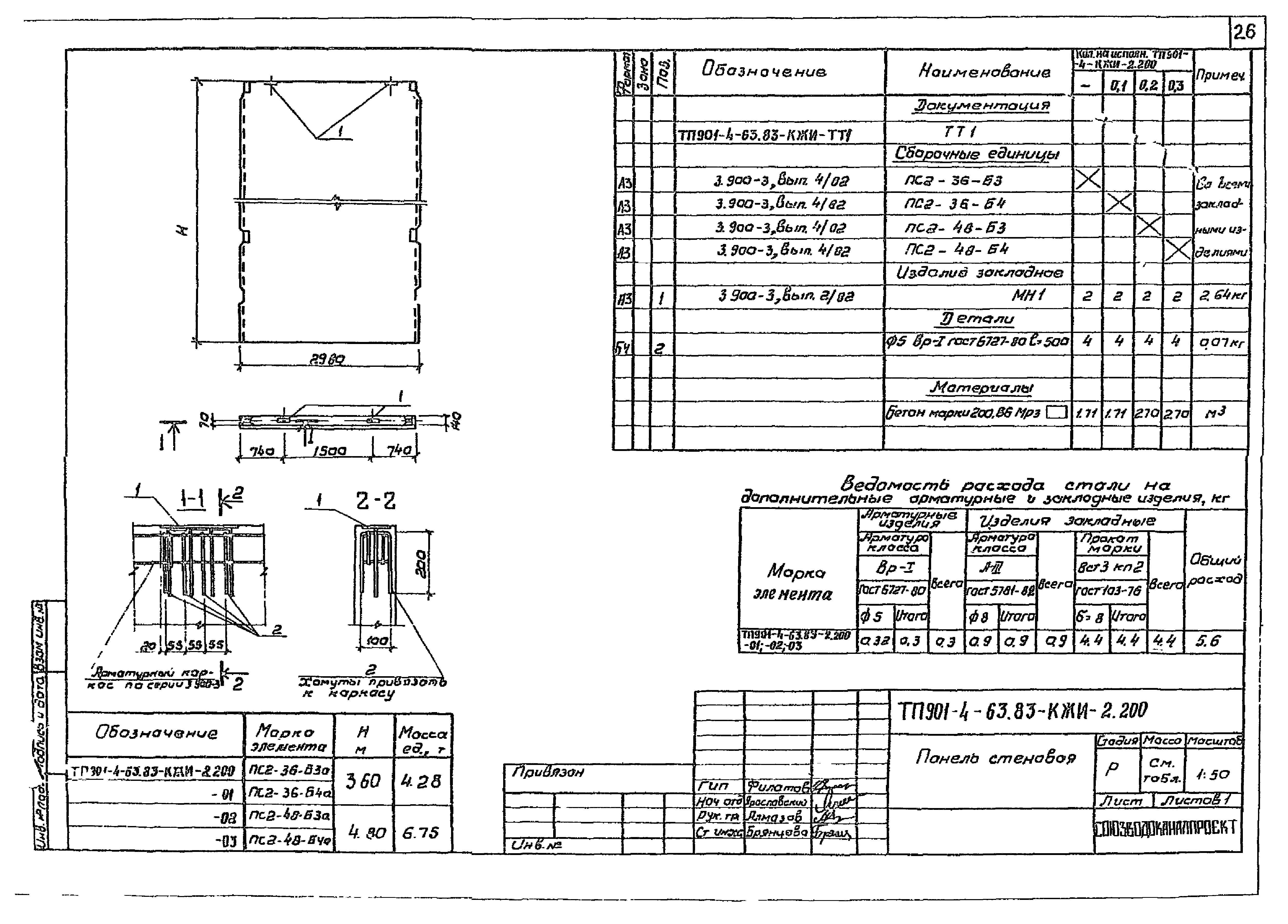
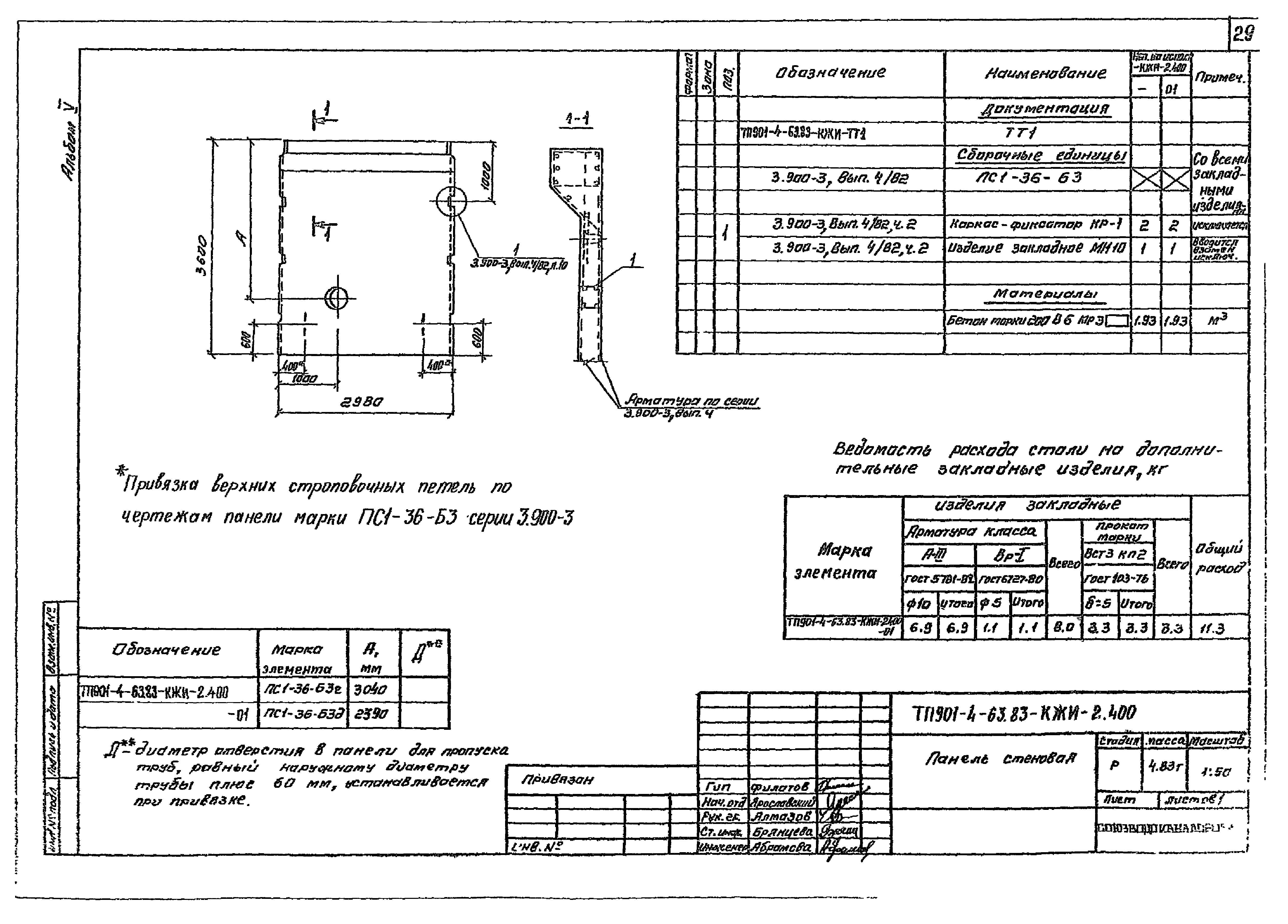
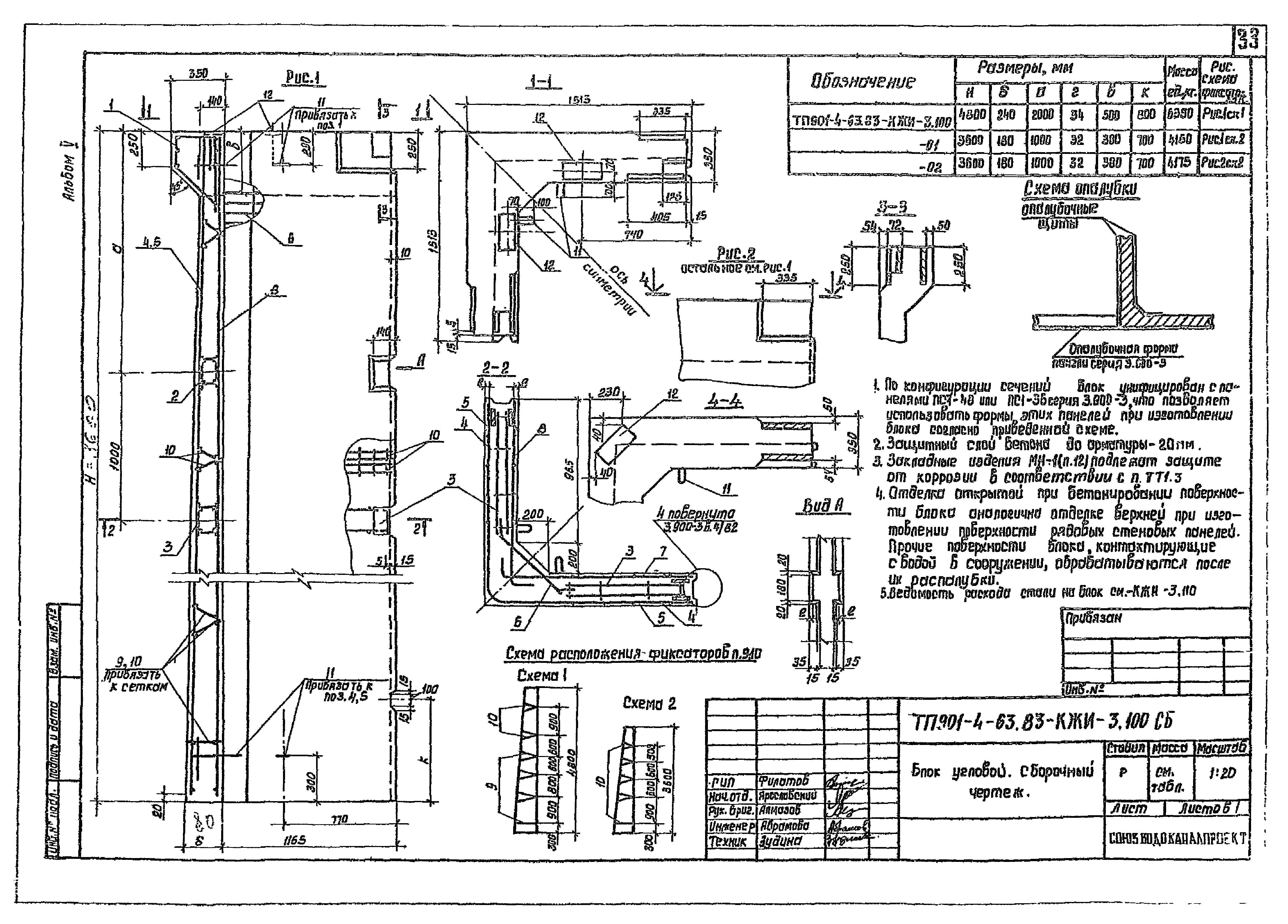
| Оглавление: | ТП901-4-63.83-КЖИ Содержание альбома ТП901-4-63.83-КЖИ-ТТ1 Технические требования ТП901-4-63.83-КЖИ-ТТ2 Технические требования ТП901-4-63.83-КЖИ-1.100СБ Каркас. Сборочный чертеж ТП901-4-63.83-КЖИ-1.100 Каркас ТП901-4-63.83-КЖИ-1.101;-1.001Сетка ТП901-4-63.83-КЖИ-1.101СБ Сетка. Сборочный чертеж ТП901-4-63.83-КЖИ-1.001СБ Сетка. Сборочный чертеж ТП901-4-63.83-КЖИ-1.002 Сетка ТП901-4-63.83-КЖИ-1.003 Сетка ТП901-4-63.83-КЖИ-1.004 Сетка ТП901-4-63.83-КЖИ-1.005 Сетка ТП901-4-63.83-КЖИ-1.006 Сетка ТП901-4-63.83-КЖИ-1.007 Сетка ТП901-4-63.83-КЖИ-1.008 Сетка ТП901-4-63.83-КЖИ-1.009 Сетка ТП901-4-63.83-КЖИ-1.010 Сетка ТП901-4-63.83-КЖИ-1.011 Сетка ТП901-4-63.83-КЖИ-1.012 Сетка ТП901-4-63.83-КЖИ-1.013 Сетка ТП901-4-63.83-КЖИ-1.014 Сетка ТП901-4-63.83-КЖИ-1.015 Сетка ТП901-4-63.83-КЖИ-1.016 Сетка ТП901-4-63.83-КЖИ-1.017 Сетка ТП901-4-63.83-КЖИ-1.018 Сетка ТП901-4-63.83-КЖИ-1.019 Сетка ТП901-4-63.83-КЖИ-1.020 Сетка ТП901-4-63.83-КЖИ-1.021 Сетка ТП901-4-63.83-КЖИ-1.022 Сетка ТП901-4-63.83-КЖИ-1.023 Сетка ТП901-4-63.83-КЖИ-1.024 Сетка ТП901-4-63.83-КЖИ-1.025 Сетка ТП901-4-63.83-КЖИ-1.026 Сетка ТП901-4-63.83-КЖИ-1.027 Сетка ТП901-4-63.83-КЖИ-1.028 Сетка ТП901-4-63.83-КЖИ-1.029 Сетка ТП901-4-63.83-КЖИ-1.030 Сетка ТП901-4-63.83-КЖИ-1.031 Сетка ТП901-4-63.83-КЖИ-1.032 Сетка ТП901-4-63.83-КЖИ-1.033 Сетка ТП901-4-63.83-КЖИ-1.034 Сетка ТП901-4-63.83-КЖИ-2.100 Панель стеновая ТП901-4-63.83-КЖИ-2.200 Панель стеновая ТП901-4-63.83-КЖИ-2.300 Панель стеновая ТП901-4-63.83-КЖИ-2.301 Изделие закладное ТП901-4-63.83-КЖИ-2.400 Панель стеновая ТП901-4-63.83-КЖИ-2.500 Панель стеновая ТП901-4-63.83-КЖИ-2.501 Сетка ТП901-4-63.83-КЖИ-2.502 Сетка ТП901-4-63.83-КЖИ-3.100 Блок угловой ТП901-4-63.83-КЖИ-3.100СБ Блок угловой. Сборочный чертеж ТП901-4-63.83-КЖИ-3.110 Спецификация. Ведомость расхода стали ТП901-4-63.83-КЖИ-3.110СБ Каркас. Сборочный чертеж ТП901-4-63.83-КЖИ-3.111 Сетка ТП901-4-63.83-КЖИ-3.112 Сетка ТП901-4-63.83-КЖИ-3.113 Изделие закладное ТП901-4-63.83-КЖИ-3.120 Каркас ТП901-4-63.83-КЖИ-3.101 Сетка ТП901-4-63.83-КЖИ-3.102 Сетка ТП901-4-63.83-КЖИ-3.103 Сетка ТП901-4-63.83-КЖИ-3.104 Сетка ТП901-4-63.83-КЖИ-3.105 Петля строповочная ТП901-4-63.83-КЖИ-3.110 Ведомость расхода стали на блок угловой ТП901-4-63.83-КЖИ-4.100 Плита покрытия ТП901-4-63.83-КЖИ-4.101 Изделие закладное ТП901-4-63.83-КЖИ-4.200 Панель перегородочная ТП901-4-63.83-КЖИ-4.201 Сетка ТП901-4-63.83-КЖИ-4.300 Кольцо опорное ТП901-4-63.83-КЖИ-4.400 Колпак лаза КЛа ТП901-4-63.83-КЖИ-5.100 Ригель Б1-1,Б1-2 ТП901-4-63.83-КЖИ-5.100СБ Ригель Б1-1,Б1-2. Сборочный чертеж ТП901-4-63.83-КЖИ-5.200 Ригель Б1-1а,Б1-2а ТП901-4-63.83-КЖИ-5.200СБ Ригель Б1-1а,Б1-2а. Сборочный чертеж ТП901-4-63.83-КЖИ-5.210 Каркас ТП901-4-63.83-КЖИ-5.210СБ Каркас. Сборочный чертеж ТП901-4-63.83-КЖИ-5.211 Сетка ТП901-4-63.83-КЖИ-5.212 Изделие закладное ТП901-4-63.83-КЖИ-5.213 Сетка ТП901-4-63.83-КЖИ-5.213СБ Сетка. Сборочный чертеж ТП901-4-63.83-КЖИ-5.214 Сетка ТП901-4-63.83-КЖИ-5.214СБ Сетка. Сборочный чертеж ТП901-4-63.83-КЖИ-5.300 Колонна 3КР ТП901-4-63.83-КЖИ-5.300СБ Колонна 3КР. Сборочный чертеж ТП901-4-63.83-КЖИ-5.310 Каркас ТП901-4-63.83-КЖИ-5.310СБ Каркас. Сборочный чертеж ТП901-4-63.83-КЖИ-5.311 Сетка ТП901-4-63.83-КЖИ-5.311СБ Сетка. Сборочный чертеж ТП901-4-63.83-КЖИ-5.312 Сетка ТП901-4-63.83-КЖИ-5.301 Изделие закладное ТП901-4-63.83-КЖИ-5.302 Изделие закладное ТП901-4-63.83-КЖИ-5.400 Фундамент под колонну 2ФР ТП901-4-63.83-КЖИ-5.400СБ Фундамент под колонну 2ФР. Сборочный чертеж ТП901-4-63.83-КЖИ-5.401 Сетка ТП901-4-63.83-КЖИ-5.401СБ Сетка. Сборочный чертеж ТП901-4-63.83-КЖИ-5.000ВМС Ведомость расхода стали ТП901-4-63.83-КЖИ-6.100 Бобышка ТП901-4-63.83-КЖИ-6.200 Фланец Ф1 ТП901-4-63.83-КЖИ-6.300 Заглушка ТП901-4-63.83-КЖИ-6.400 Электрод нулевой ТП901-4-63.83-КЖИ-7.100 Деталь подводящего трубопровода ТП901-4-63.83-КЖИ-7.200 Деталь переливного трубопровода ТП901-4-63.83-КЖИ-7.300 Деталь отводящего трубопровода ТП901-4-63.83-КЖИ-7.400 Деталь спускного трубопровода ТП901-4-63.83-КЖИ-7.500 Лестница съемная ТП901-4-63.83-КЖИ-7.600 Насадка переливная НП-1 ТП901-4-63.83-КЖИ-7.700 Насадка переливная НП-2 |
| Разработан: | ЦНИИпромзданий НИИЖБ ГПИ Союзводоканалпроект |
| Утверждён: | 17.11.1978 Госстрой СССР (2/3-409) |
| Заменяет собой: |
|




































































