Скачать Типовой проект 903-1-178 Альбом III. Газоснабжение. МазутоснабжениеДата актуализации: 01.01.2021
|
| Обозначение: | Типовой проект 903-1-178 |
| Обозначение англ: | 903-1-178 |
| Статус: | заменен |
| Название рус.: | Альбом III. Газоснабжение. Мазутоснабжение |
| Дата добавления в базу: | 01.10.2014 |
| Дата актуализации: | 01.01.2021 |
| Дата введения: | 09.01.1980 |
| Дата окончания срока действия: | 01.11.1987 |
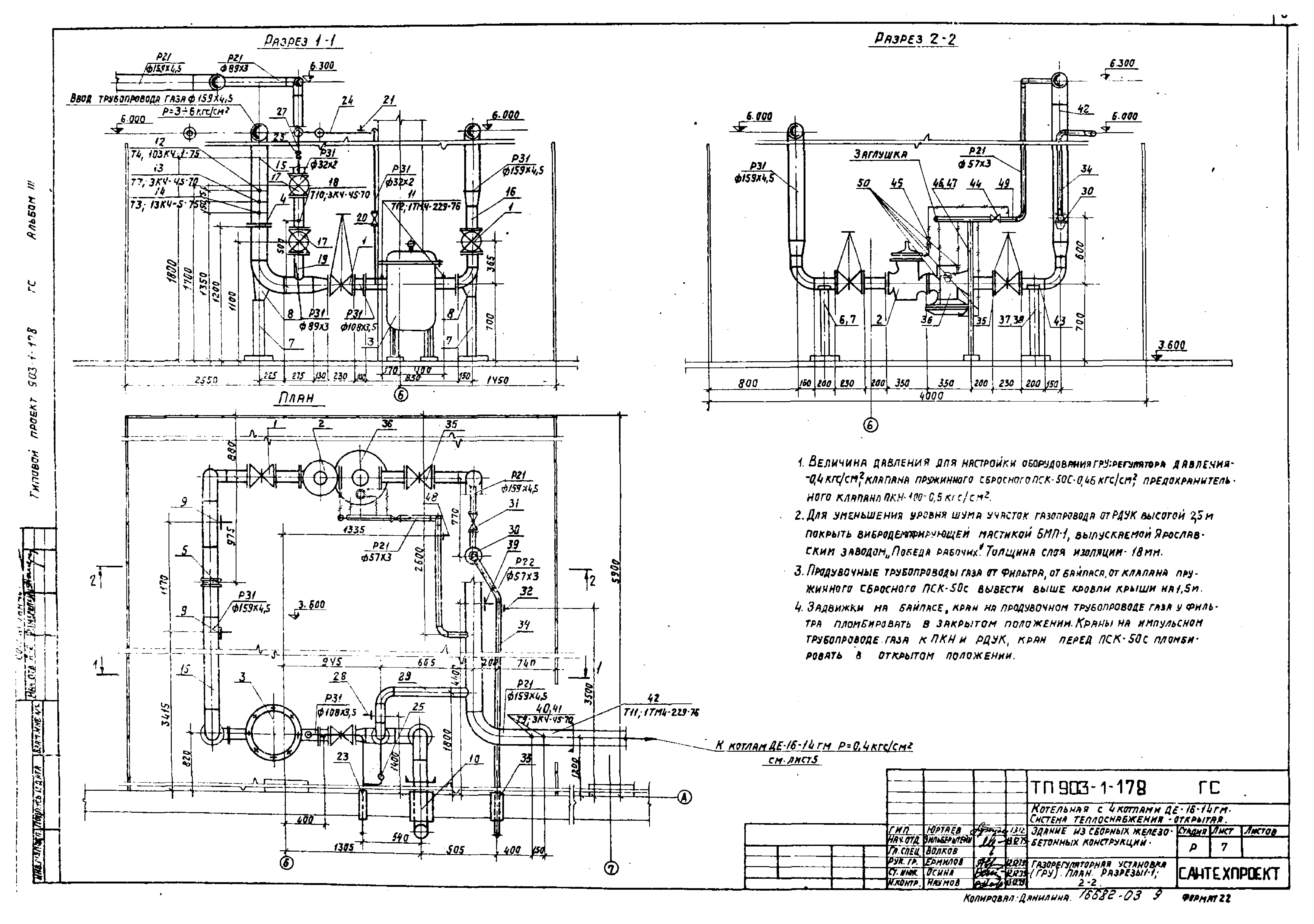
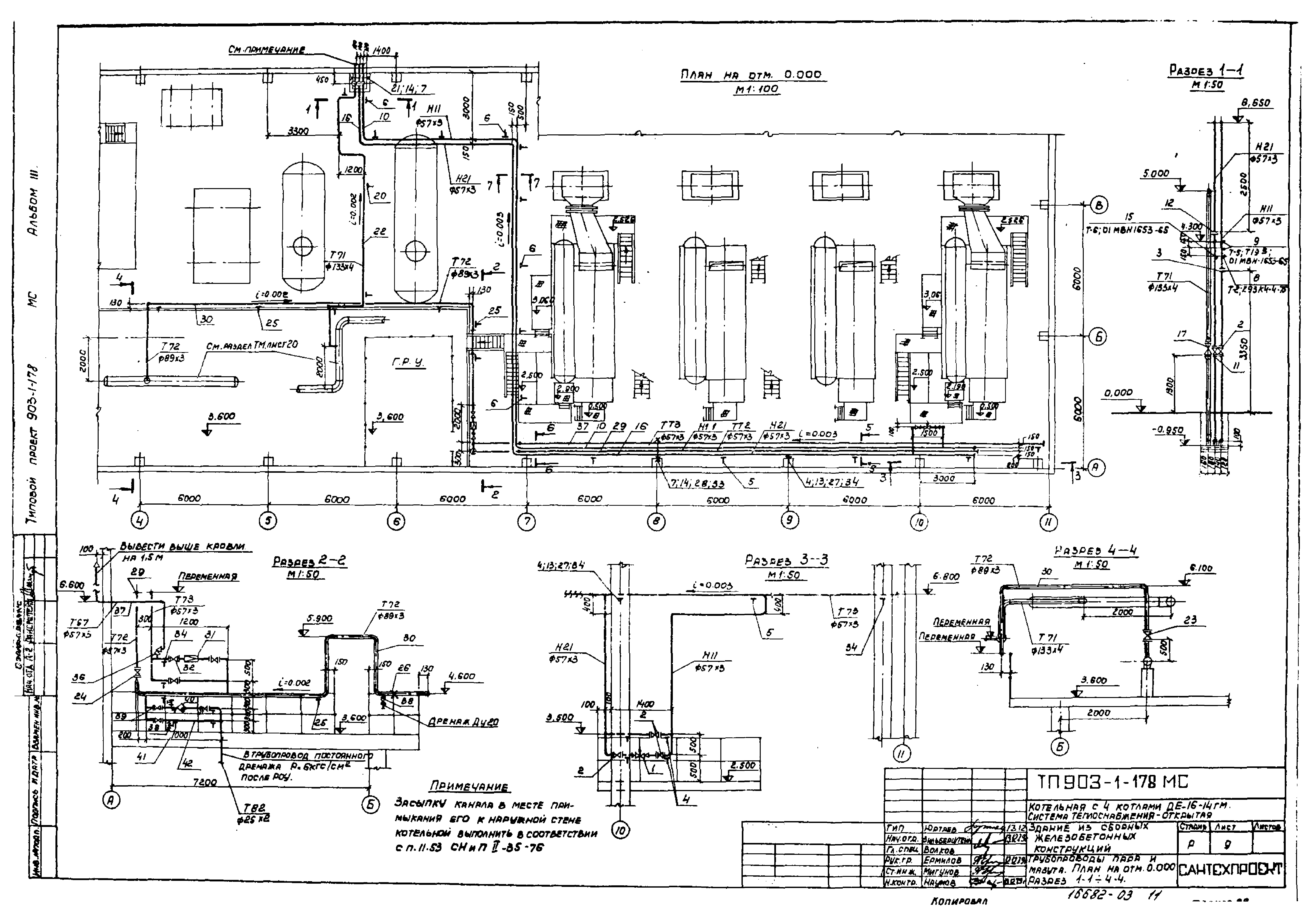
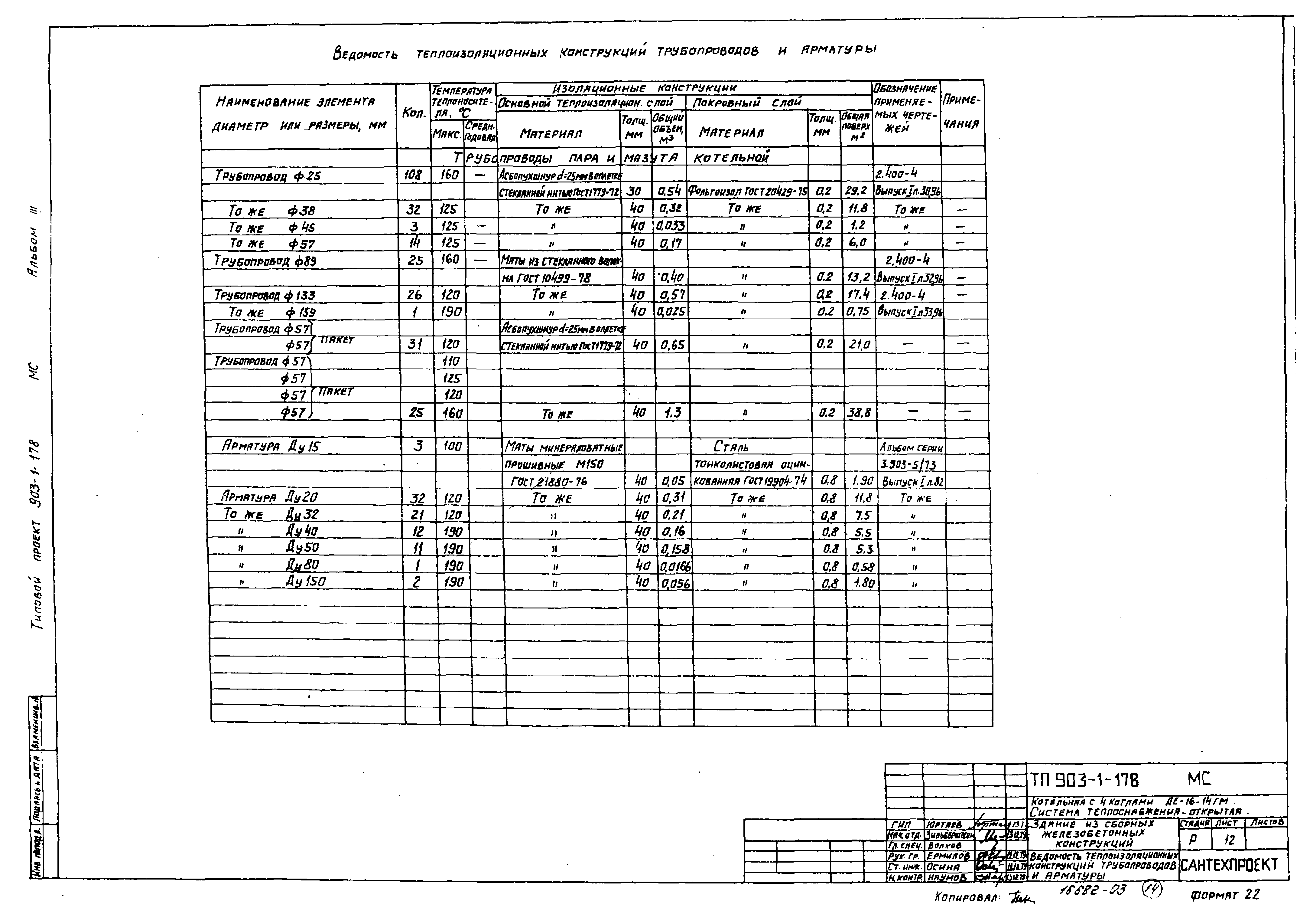
| Оглавление: | Общие данные Схемы трубопроводов Трубопроводы газа. План на отм. 0.000. Разрез 1-1. Спецификация Трубопроводы газа котла ДЕ-16-14ГМ. План. Вид с фронта. Разрез 1-1. Спецификация Газорегуляторная установка (ГРУ). План. Разрезы 1-1, 2-2 Газорегуляторная установка. Спецификация Трубопроводы пара и мазута. План на отм. 0.000. Разрезы 1-1 - 4-4 Трубопроводы пара и мазута. Разрезы 5-5 - 7-7 Трубопроводы пара и мазута котла ДЕ-16-14ГМ. План. Разрез 1-1. Спецификация Ведомость теплоизоляционных конструкций трубопроводов и арматуры |
| Разработан: | ЦНИИпроектстальконструкция Проектный институт №2 Сантехпроект |
| Утверждён: | 09.01.1980 Сантехниипроект (4) |
| Чем заменён: |












