Скачать Типовой проект 903-1-178 Альбом X. Схемы автоматизации функциональныеДата актуализации: 01.01.2021
|
| Обозначение: | Типовой проект 903-1-178 |
| Обозначение англ: | 903-1-178 |
| Статус: | заменен |
| Название рус.: | Альбом X. Схемы автоматизации функциональные |
| Дата добавления в базу: | 01.10.2014 |
| Дата актуализации: | 01.01.2021 |
| Дата введения: | 09.01.1980 |
| Дата окончания срока действия: | 01.11.1987 |
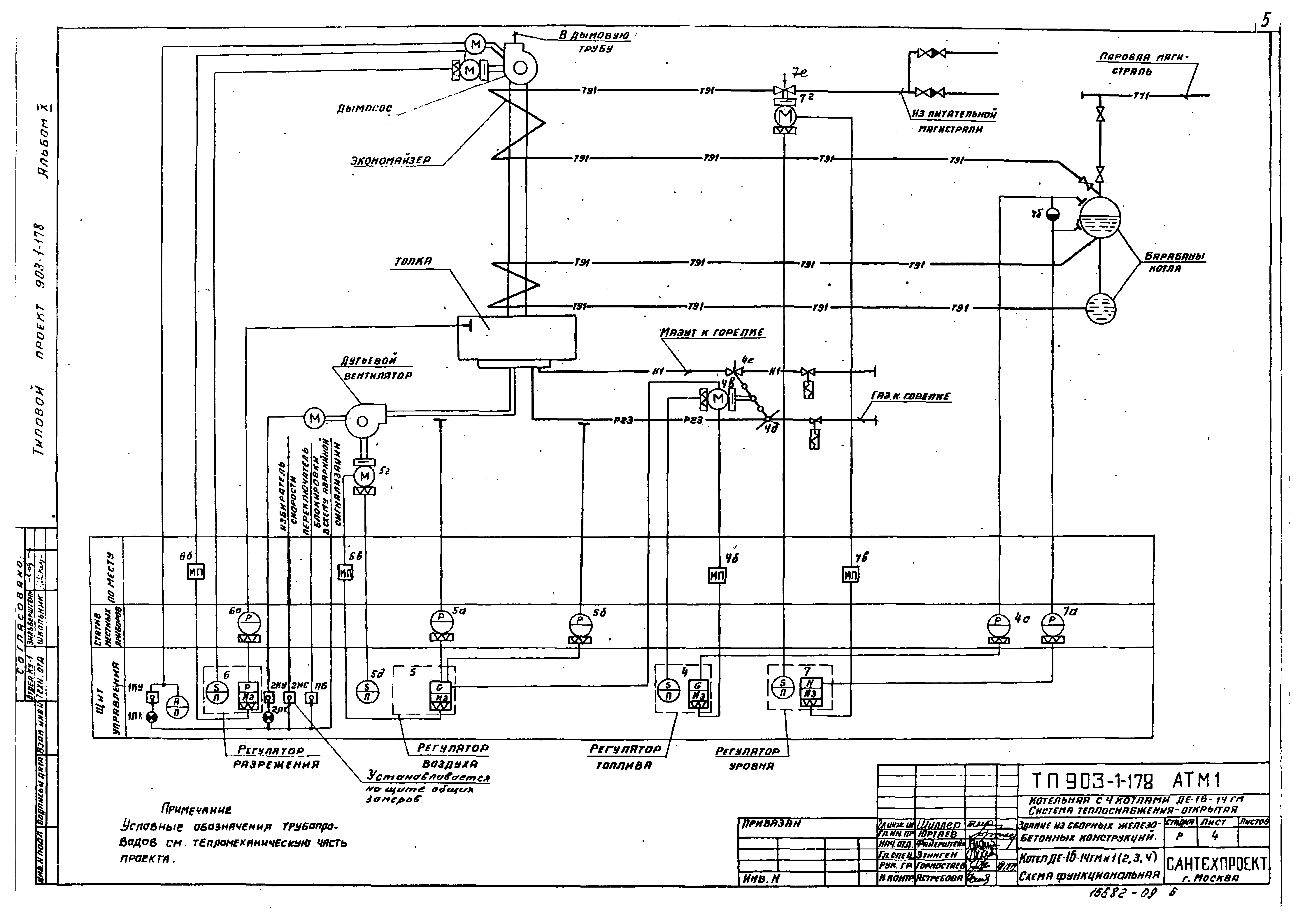
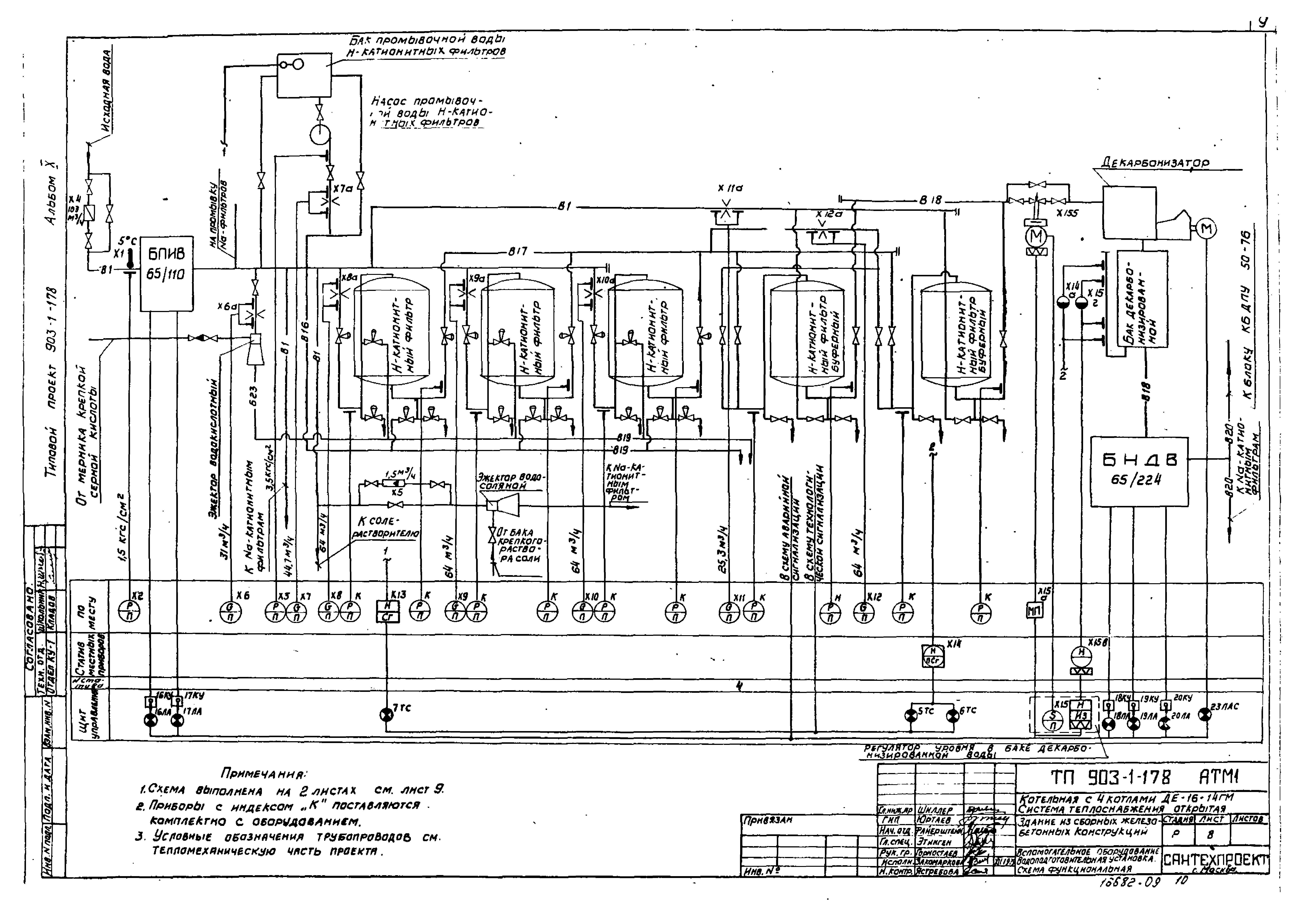
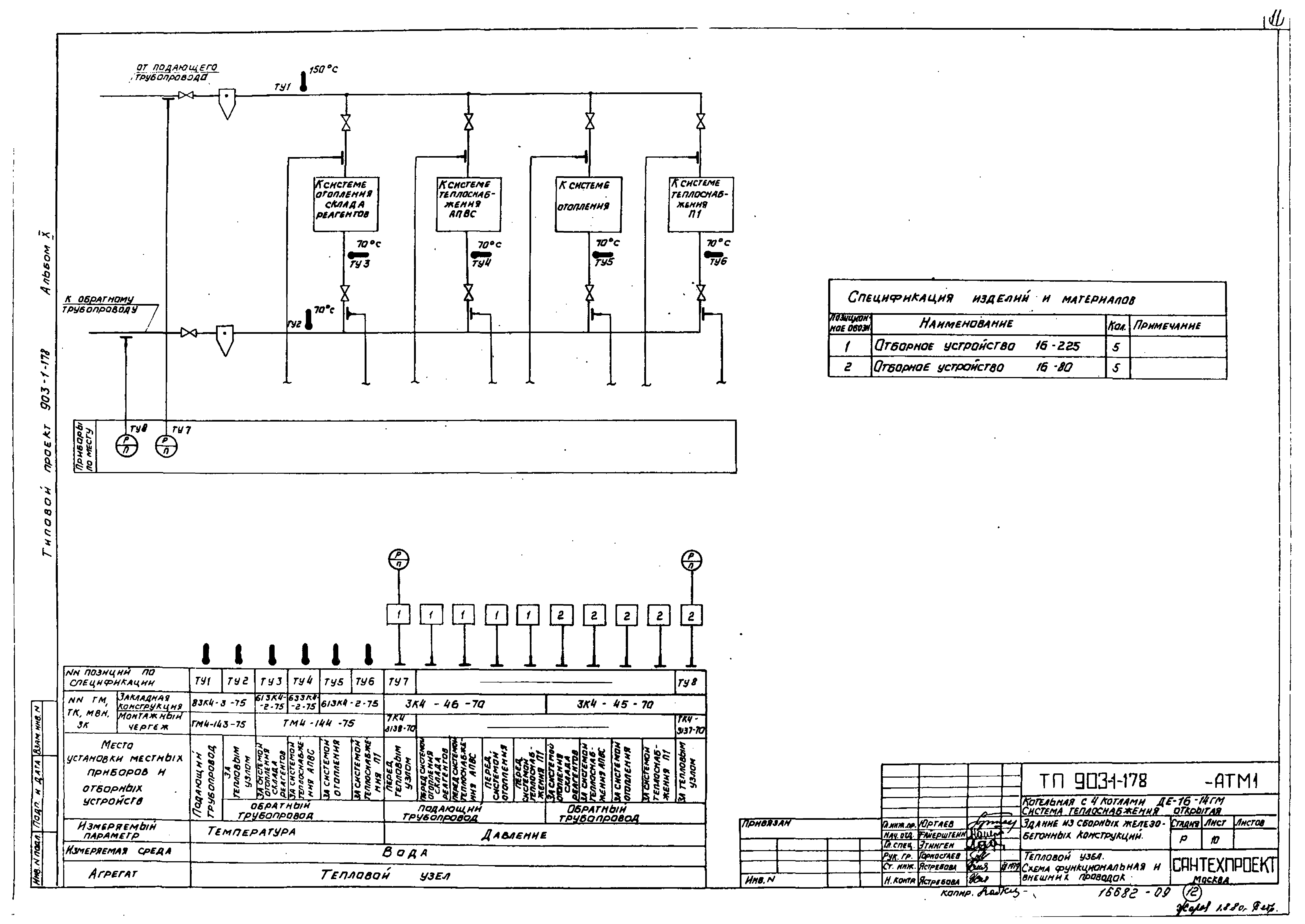
| Оглавление: | Общие данные Котел ДЕ-16-14ГМ №1(2 - 4). Функциональная схема Котел ДЕ-16-14ГМ №1(2 - 4). Общий вид щита Щ-К2(Щ-ДЕ) Вспомогательное оборудование. Сетевая установка. Схема функциональная Вспомогательное оборудование. Общекотельные трубопроводы. Схема функциональная Вспомогательное оборудование. Водоподготовительная установка. Схема функциональная Вспомогательное оборудование. Тепловой узел. Схема функциональная и внешних проводок |
| Разработан: | ЦНИИпроектстальконструкция Проектный институт №2 Сантехпроект |
| Утверждён: | 09.01.1980 Сантехниипроект (4) |
| Чем заменён: |










