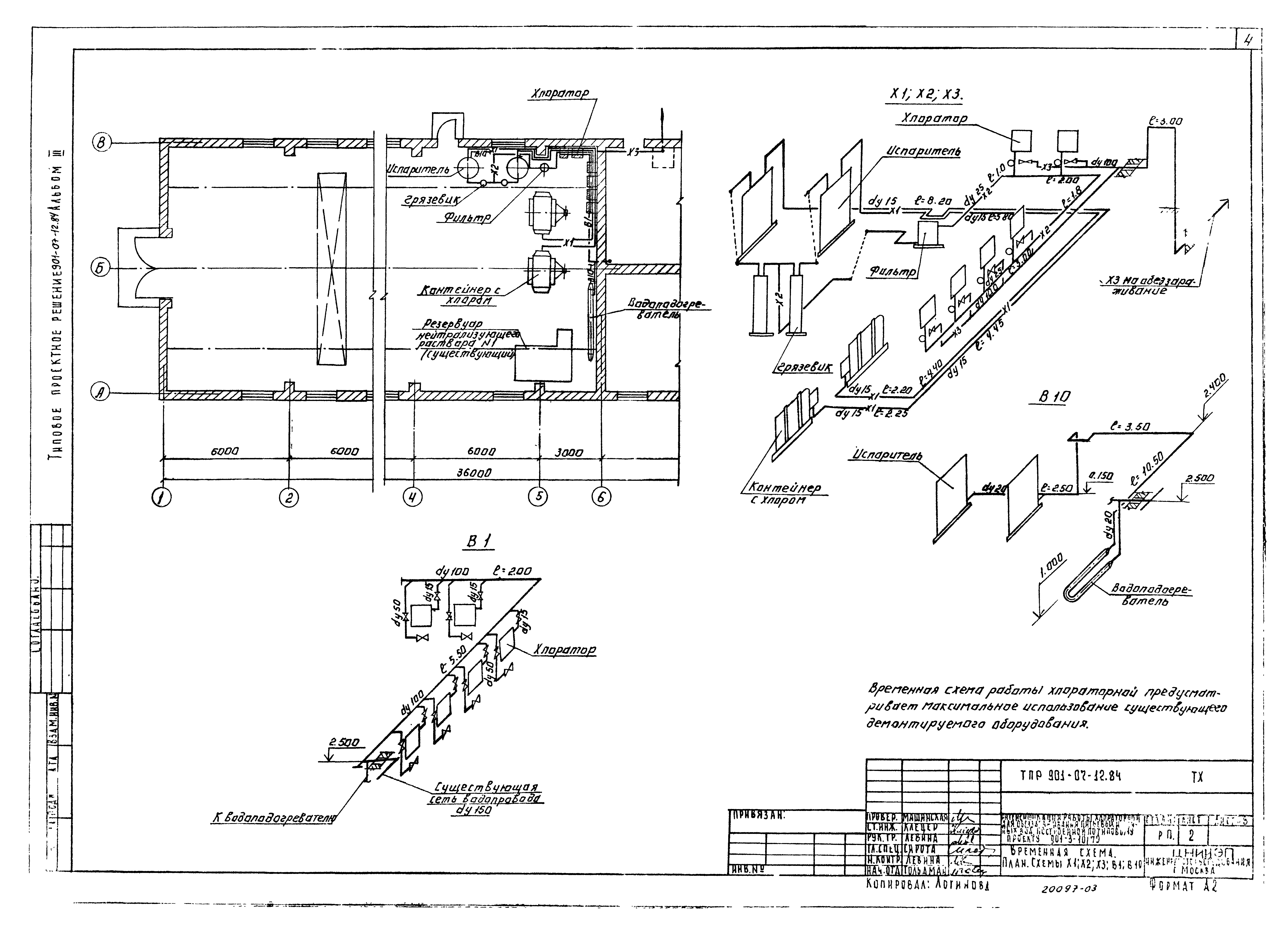
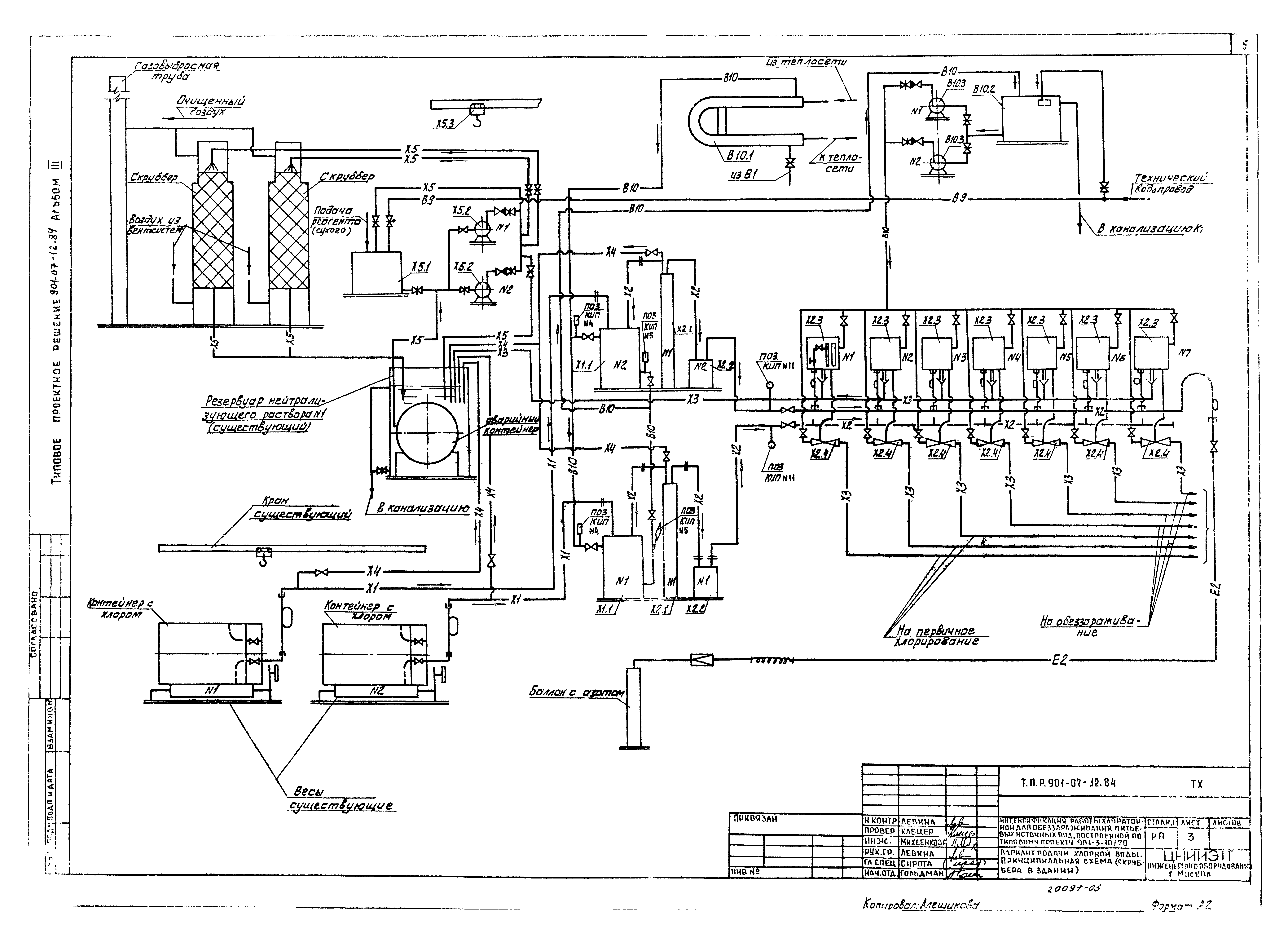
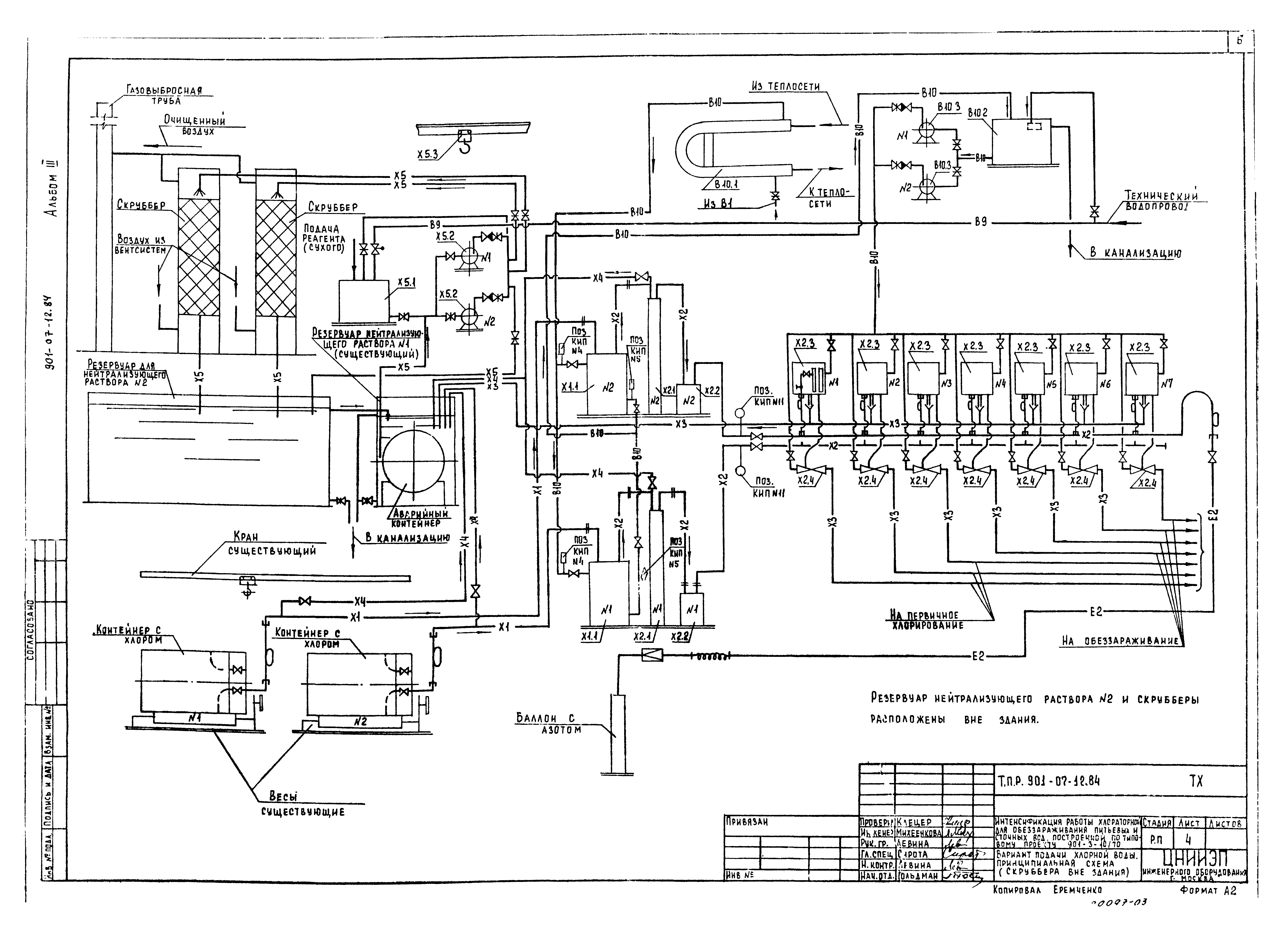
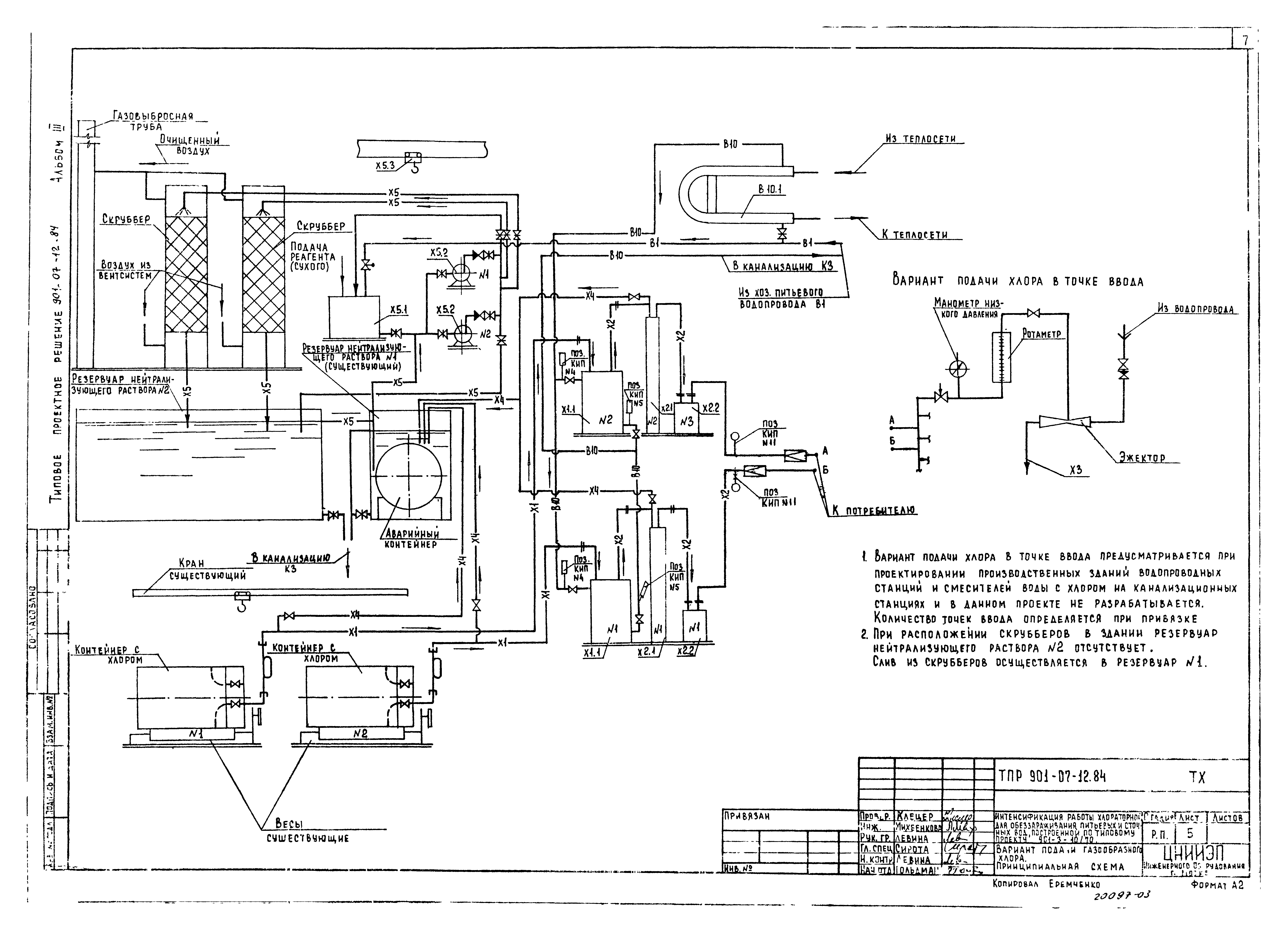
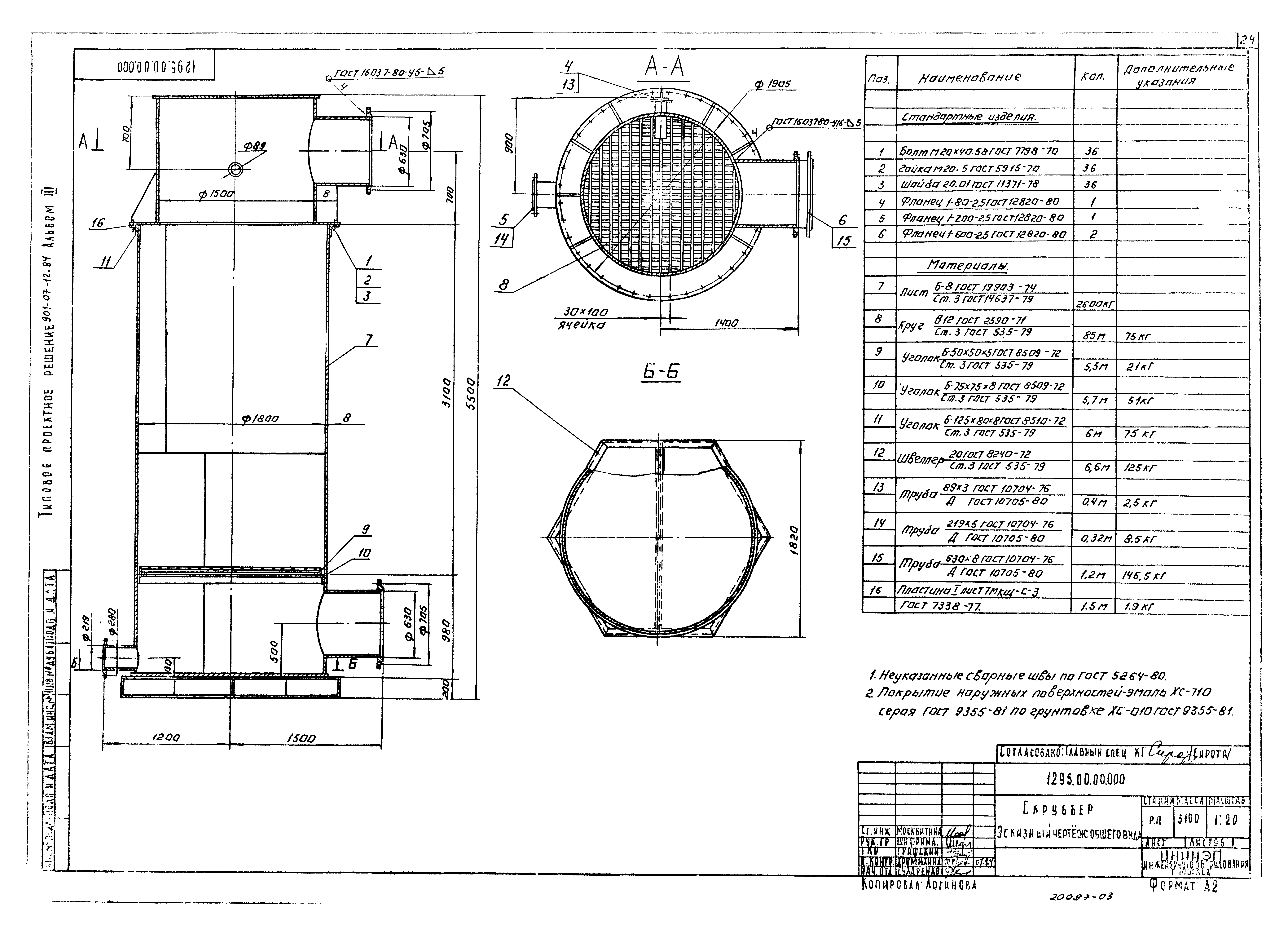
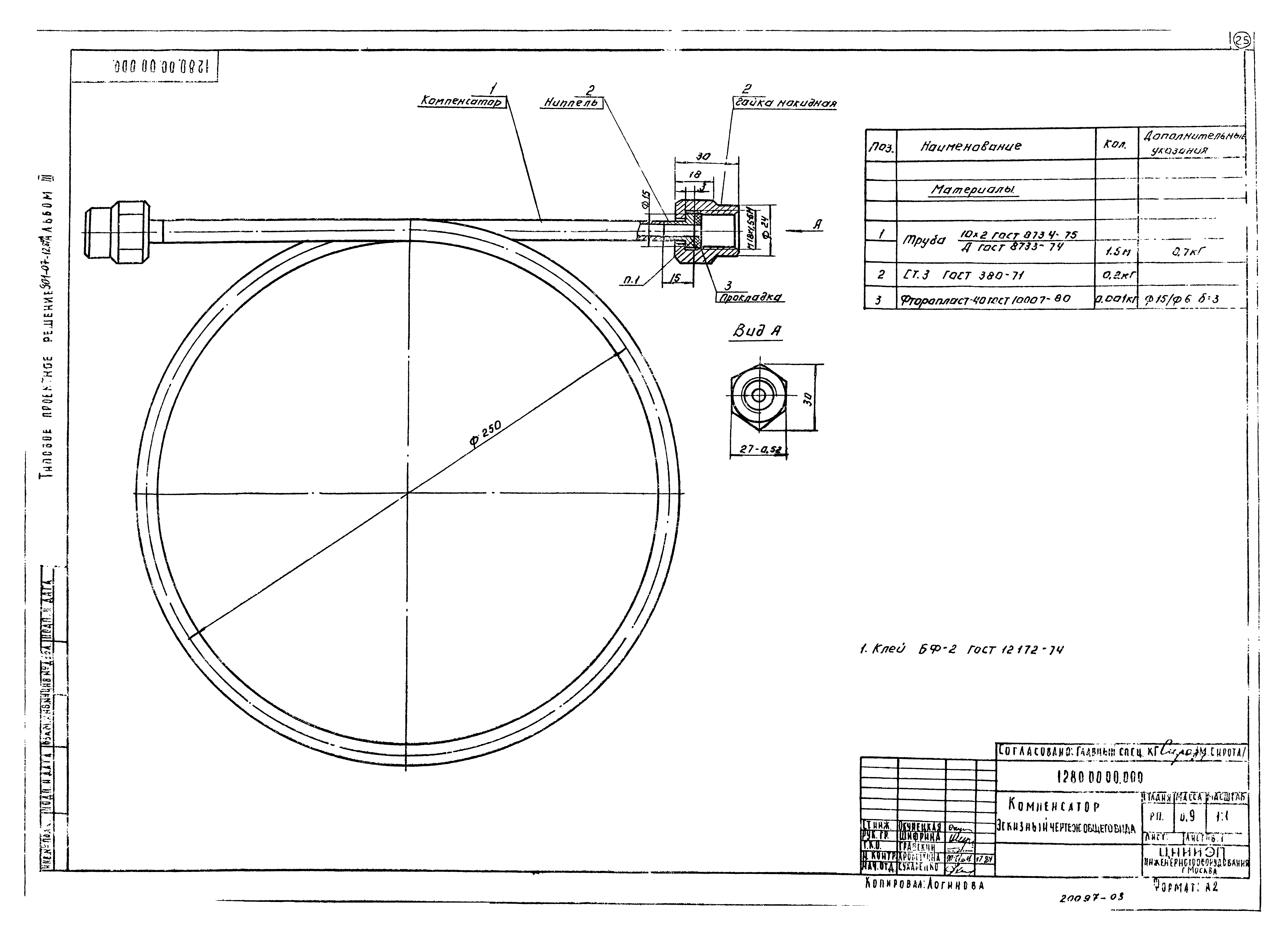
Скачать Типовые проектные решения 901-07-12.84 Альбом III. Технологическая, санитарно-техническая части и нестандартизированное оборудование. Вариант обеззараживания сточных водДата актуализации: 01.01.2021 Типовые проектные решения 901-07-12.84
Альбом III. Технологическая, санитарно-техническая части и нестандартизированное оборудование. Вариант обеззараживания сточных вод| Обозначение: | Типовые проектные решения 901-07-12.84 | | Обозначение англ: | 901-07-12.84 | | Статус: | справочные материалы, мп, тпр | | Название рус.: | Альбом III. Технологическая, санитарно-техническая части и нестандартизированное оборудование. Вариант обеззараживания сточных вод | | Дата добавления в базу: | 01.10.2014 | | Дата актуализации: | 01.01.2021 | | Дата введения: | 10.09.1984 | | Разработан: | ЦНИИЭП
| | Утверждён: | 14.02.1984 Госгражданстрой (Gosgrazhdanstroy 48)
|
                         
|