Скачать Типовой проект 903-1-23/71 Альбом I/1. Тип 1. Котельная для централизованного теплоснабжения систем отопления и вентиляции с магнитной обработкой воды. Тепломеханическая частьДата актуализации: 01.01.2021
|
| Обозначение: | Типовой проект 903-1-23/71 |
| Обозначение англ: | 903-1-23/71 |
| Статус: | отменен |
| Название рус.: | Альбом I/1. Тип 1. Котельная для централизованного теплоснабжения систем отопления и вентиляции с магнитной обработкой воды. Тепломеханическая часть |
| Дата добавления в базу: | 01.10.2014 |
| Дата актуализации: | 01.01.2021 |
| Дата введения: | 01.03.1973 |
| Дата окончания срока действия: | 01.03.1983 |
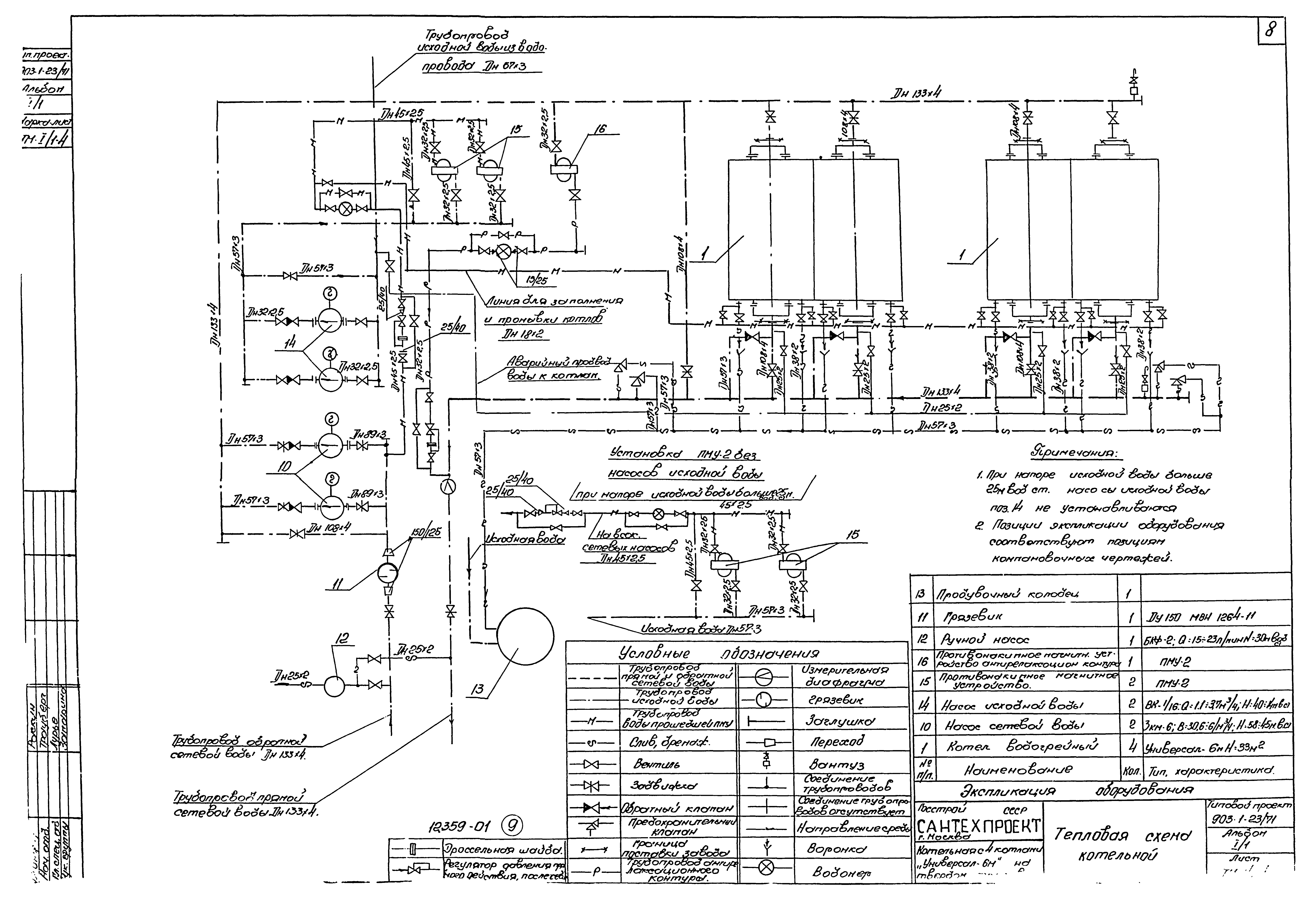
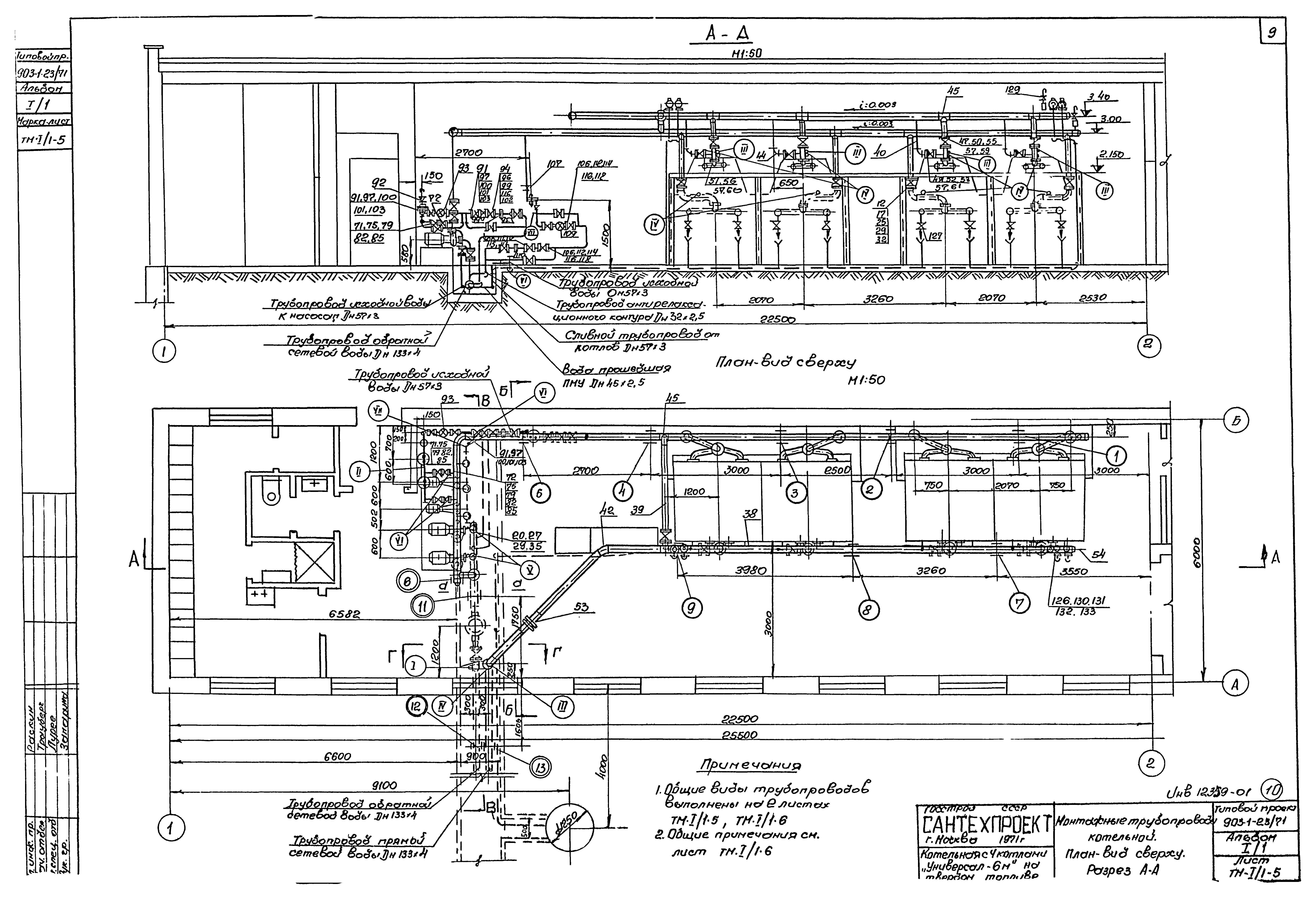
| Оглавление: | Титульный лист Содержание альбома Пояснительная записка Компоновочные чертежи План - вид сверху Разрезы А-А и Б-Б Разрезы В-В и Г-Г. Спецификация Монтажные трубопроводы котельной Тепловая схема котельной План - вид сверху. Разрез А-А Разрезы Б-Б, В-В, Г-Г. Сечение а-а. Установка ПМУ-2 без насосов сырой воды Спецификация на трубопроводы Спецификация на трубопроводы. Спецификация на опоры. Перечень нормалей для установки отборных устройств КИП и А Опоры номер 6, 7, 8, 9, 10, 15 Техно-монтажная ведомость на изоляцию трубопроводов и арматур Технико-монтажная ведомость на изоляцию оборудования. Ведомость объемов работ. Спецификация на теплоизоляционные материалы Сводная спецификация на трубопроводы и материалы |
| Разработан: | ГПИ Сантехпроект Госстроя СССР |
| Утверждён: | 15.02.1973 Главпромстройпроект Госстроя СССР (7) |
| Заменяет собой: |
|

















