Скачать Типовой проект 903-1-23/71 Альбом I/3. Тип 3. Котельная для централизованного теплоснабжения систем отопления и вентиляции с обработкой воды методом натрий-катионирования. Тепломеханическая частьДата актуализации: 01.01.2021
|
| Обозначение: | Типовой проект 903-1-23/71 |
| Обозначение англ: | 903-1-23/71 |
| Статус: | отменен |
| Название рус.: | Альбом I/3. Тип 3. Котельная для централизованного теплоснабжения систем отопления и вентиляции с обработкой воды методом натрий-катионирования. Тепломеханическая часть |
| Дата добавления в базу: | 01.10.2014 |
| Дата актуализации: | 01.01.2021 |
| Дата введения: | 01.03.1973 |
| Дата окончания срока действия: | 01.03.1983 |
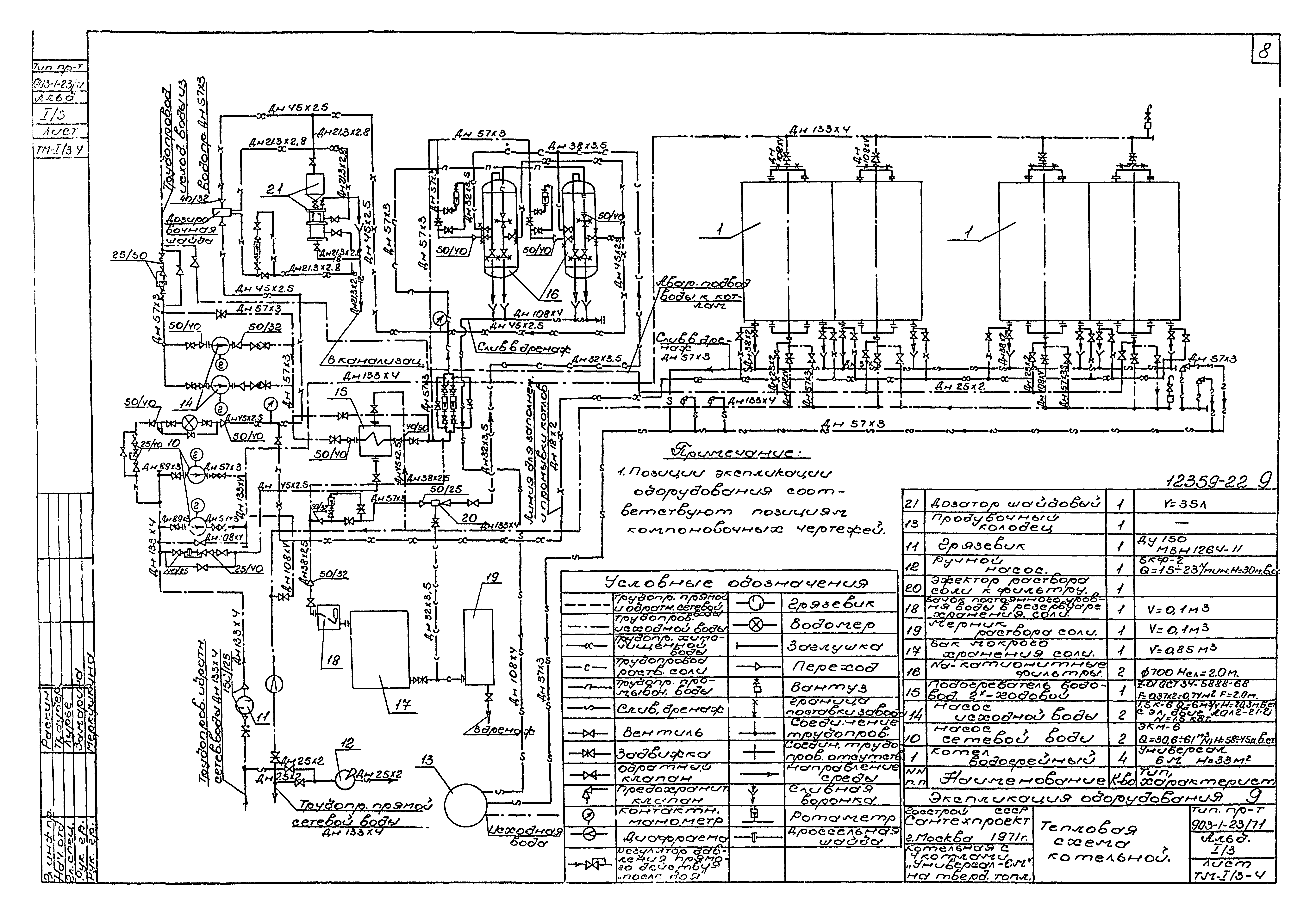
| Оглавление: | Титульный лист Содержание альбома Пояснительная записка Компоновочные чертежи План - вид сверху Разрезы А-А и Б-Б Разрезы В-В и Г-Г. Спецификация Сетевые трубопроводы Тепловая схема котельной План - вид сверху. Разрез А-А Разрезы Б-Б, В-В, Г-Г. Сечение а-а Спецификация на трубопроводы. Перечень нормалей для установки отборных устройств КИП и А Спецификация на опоры. Опоры номер 6, 7, 8, 9, 10, 15 Техномонтажная ведомость на изоляцию трубопроводов и арматуры Техномонтажная ведомость на изоляцию оборудования. Ведомость объемов работ. Спецификация. Теплоизоляционные материалы Сводная спецификация на трубопроводы и материалы Водоподготовка Трубопроводы. План - вид сверху. Разрезы А-А, Б-Б Трубопроводы. Спецификация на трубы, арматуру и крепеж. Экспликация на детали трубопровода к отборным устройствам КИП и автоматики Бак мокрого хранения соли. Общий вид и детали Эжектор раствора соли к фильтру d 700. Общий вид Эжектор раствора соли к фильтру d 700. Детали Мерник раствора соли V = 0,1 куб. м. Общий вид Мерник раствора соли V = 0,1 куб. м. Детали Бачок постоянного уровня воды в резервуаре хранения соли. Общий вид Опора под бачек постоянного уровня воды в резервуаре хранения соли Дозировочная шайба у трубе dу32 Шайбовый дозатор V = 35 л. Общий вид и узлы Шайбовый дозатор V = 35 л. Детали Сводная спецификация. Антикоррозионное покрытие оборудования |
| Разработан: | ГПИ Сантехпроект Госстроя СССР |
| Утверждён: | 15.02.1973 Главпромстройпроект Госстроя СССР (7) |
| Заменяет собой: |
|






























