Скачать Типовой проект 902-1-47 Альбом III. Электрооборудование, автоматизация и технологический контроль. Чертежи монтажной зоныДата актуализации: 01.01.2021 Типовой проект 902-1-47
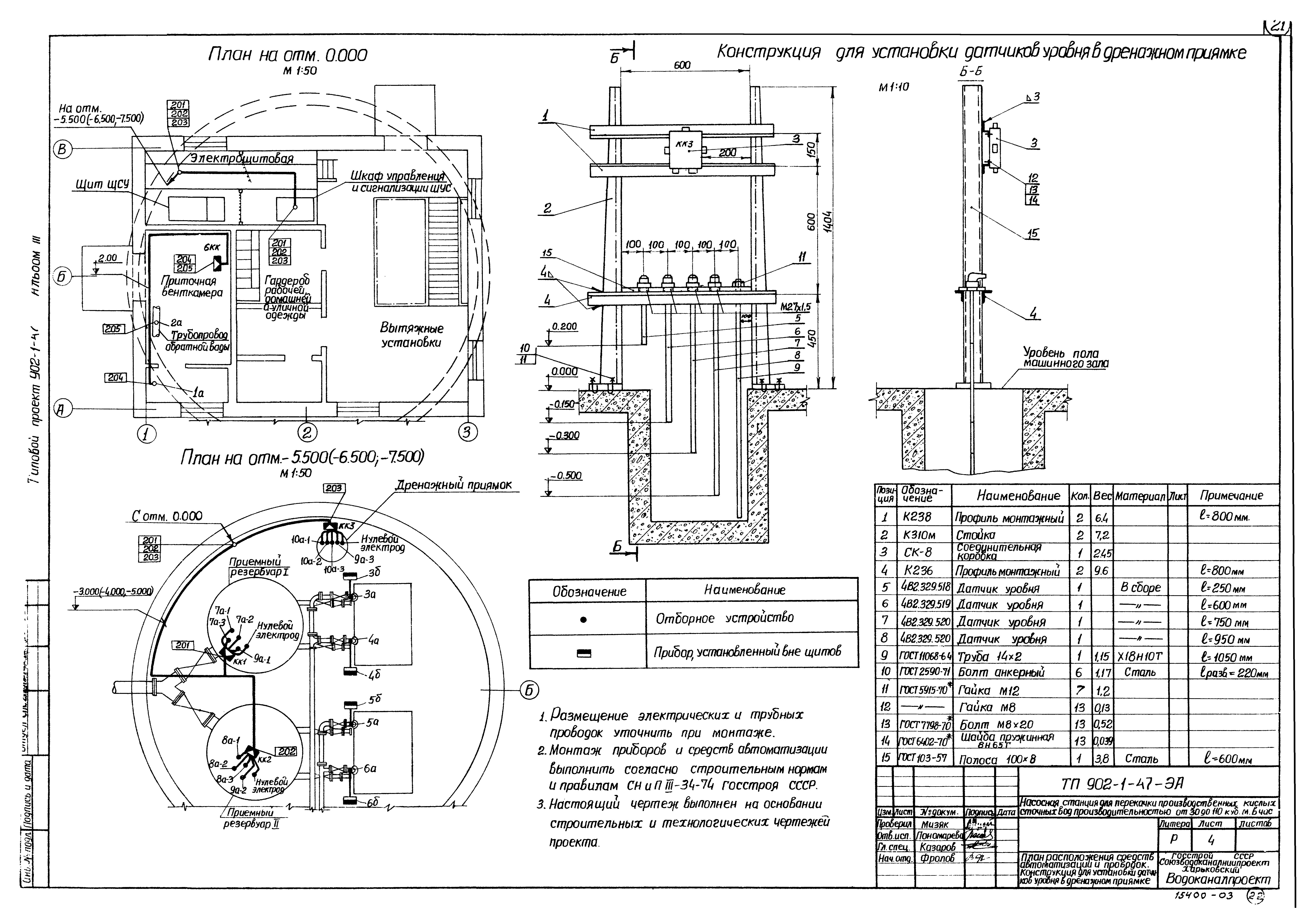
Альбом III. Электрооборудование, автоматизация и технологический контроль. Чертежи монтажной зоны| Обозначение: | Типовой проект 902-1-47 | | Обозначение англ: | 902-1-47 | | Статус: | заменен | | Название рус.: | Альбом III. Электрооборудование, автоматизация и технологический контроль. Чертежи монтажной зоны | | Дата добавления в базу: | 01.11.2014 | | Дата актуализации: | 01.01.2021 | | Дата введения: | 25.05.1978 | | Дата окончания срока действия: | 01.03.1988 | | Разработан: | Харьковский Водоканалпроект
| | Утверждён: | 29.07.1977 Главпромстройпроект Госстроя СССР (45)
| | Заменяет собой: | | | Чем заменён: | - Типовой проект 902-1-127.1.87 «Насосная станция для перекачки производственных кислых сточных вод производительностью от 30 до 140 куб. м/ч, глубиной заложения подводящего коллектора 5,0 м в монолитном исполнении опускным способом»
- Типовой проект 902-1-127.2.87 «Насосная станция для перекачки производственных кислых сточных вод производительностью от 30 до 140 куб. м/ч, глубиной заложения подводящего коллектора 5,0 м в сборно-монолитном исполнении открытым способом»
- Типовой проект 902-1-126.87 «Насосная станция для перекачки производственных кислых сточных вод производительностью от 30 до 140 куб. м/ч, глубиной заложения подводящего коллектора 4,0 м в монолитном исполнении открытым способом»
- Типовой проект 902-1-125.87 «Насосная станция для перекачки производственных кислых сточных вод производительностью от 30 до 140 куб. м/ч, глубиной заложения подводящего коллектора 3,0 м в монолитном исполнении открытым способом»
|
                   
|