Скачать Типовой проект 901-7-3 Альбом III. Технологическая и санитарно-техническая части. Вариант обеззараживания сточных вод

Дата актуализации: 01.01.2021

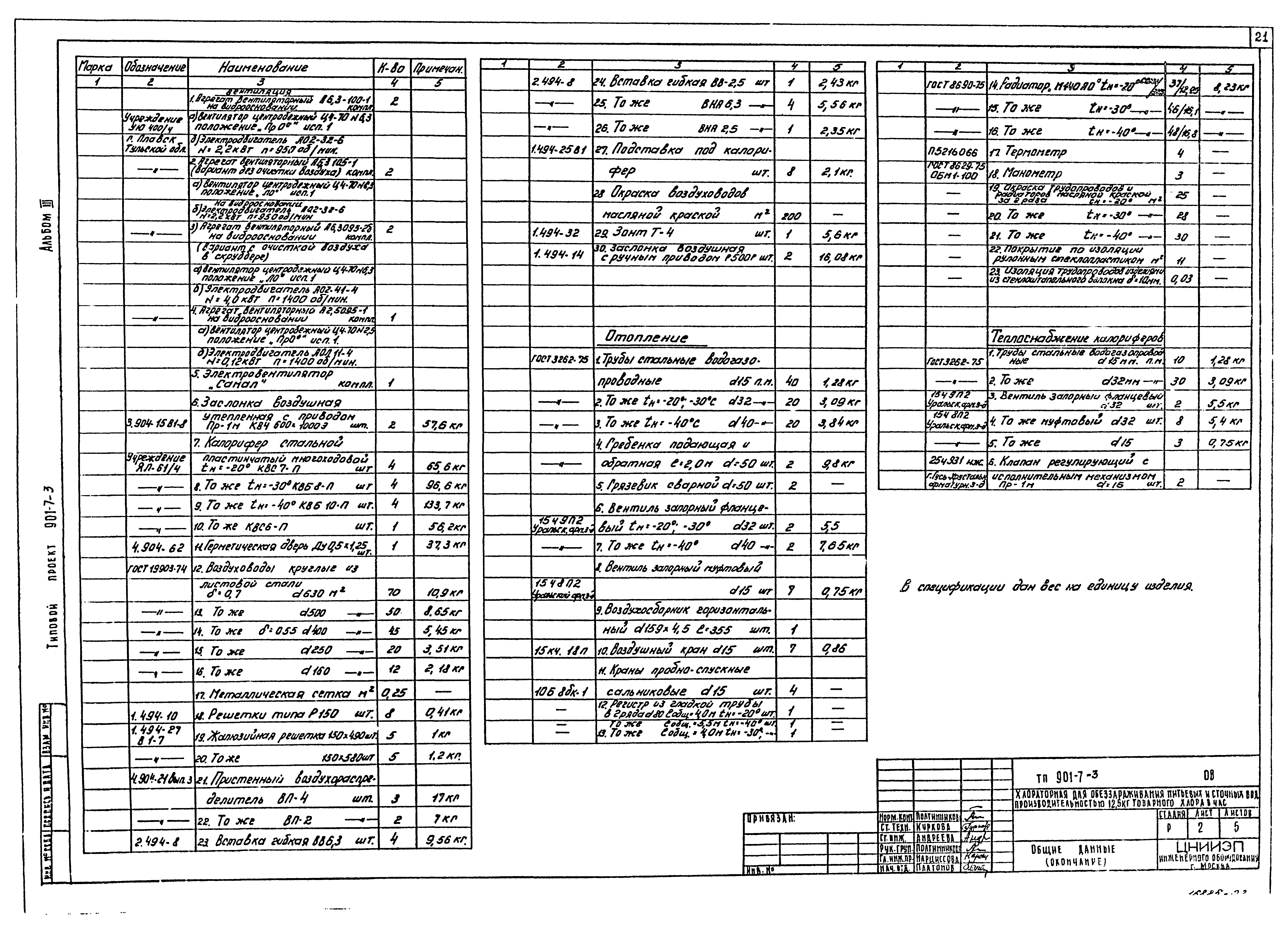
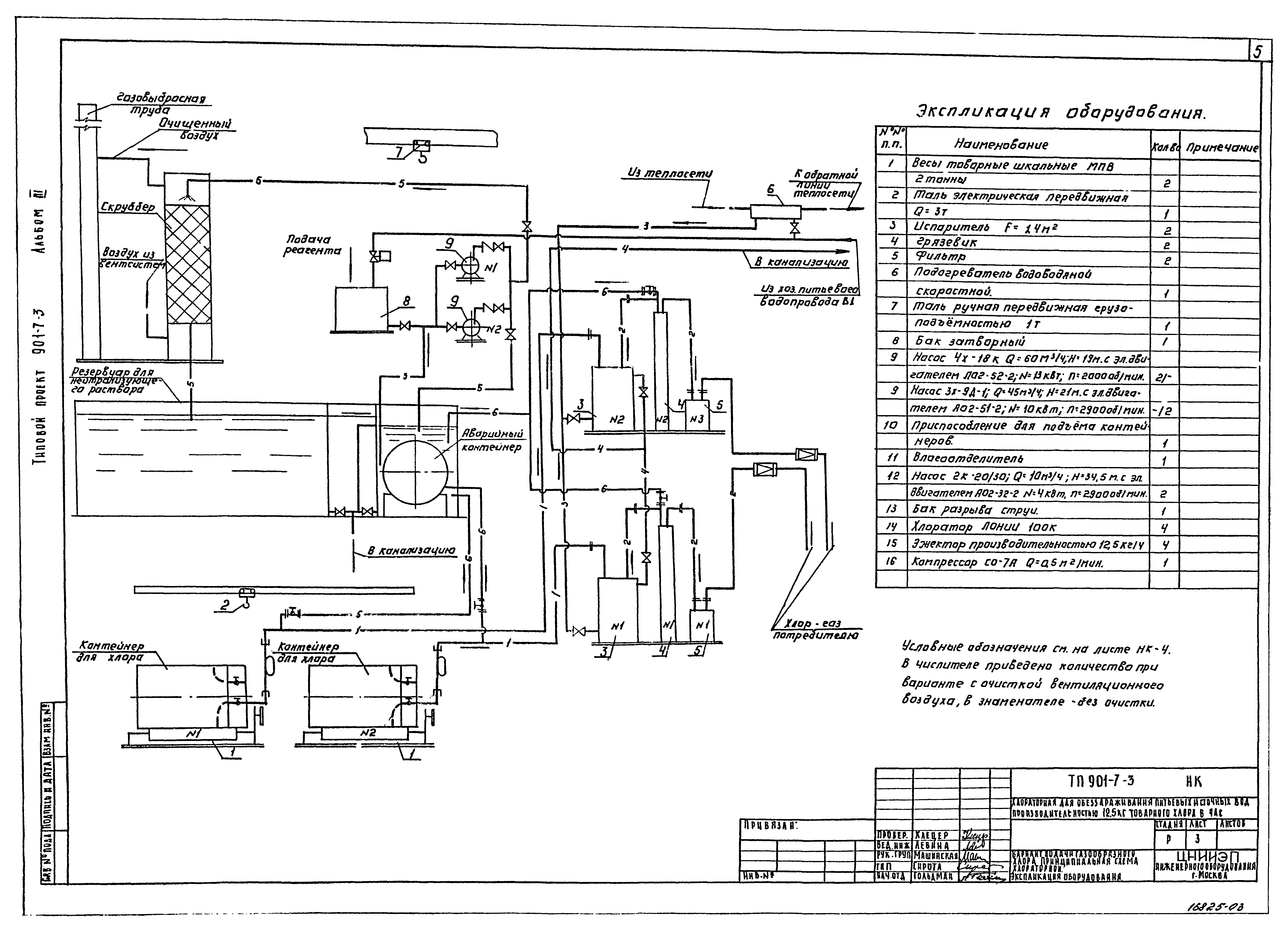
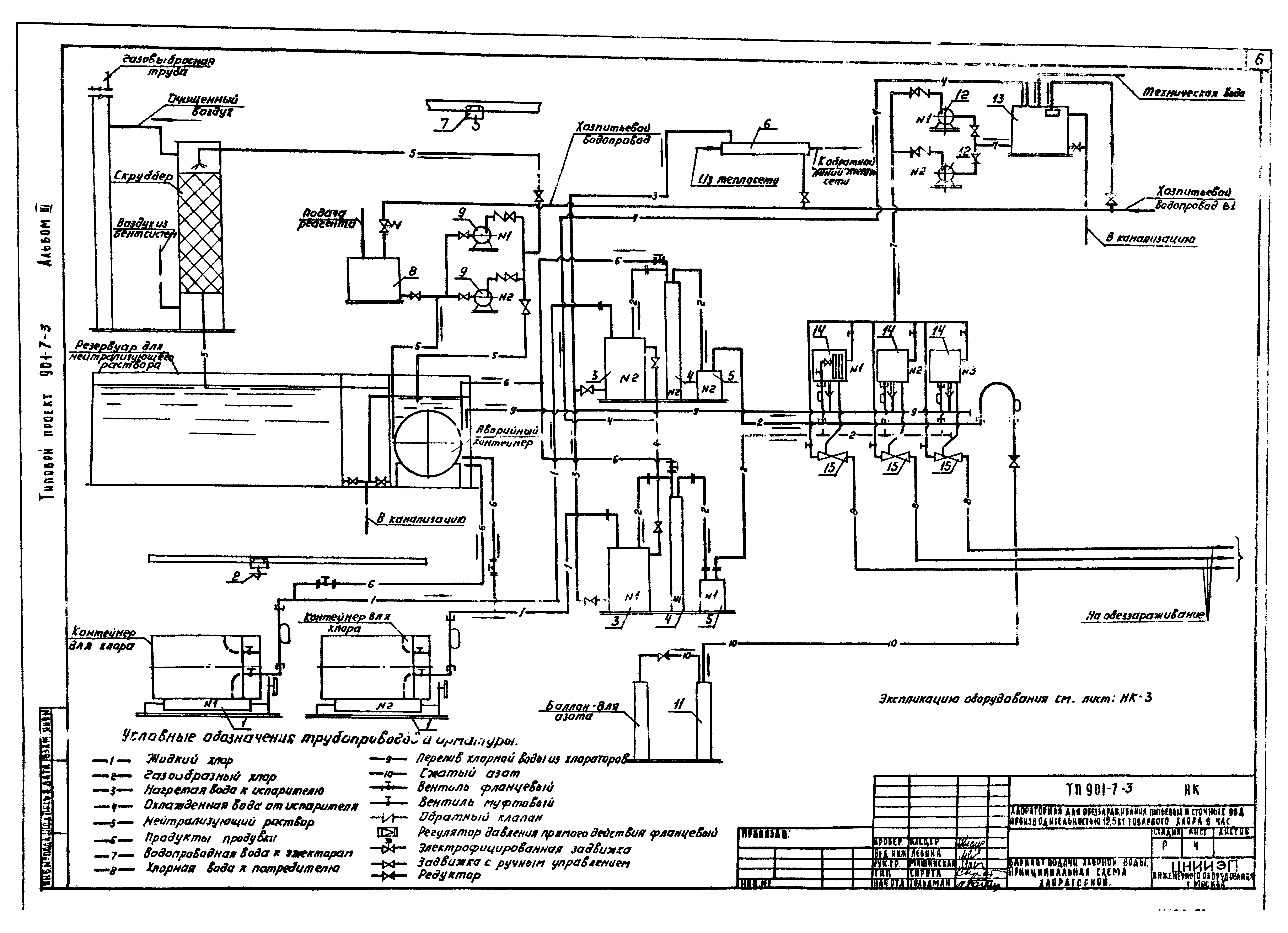
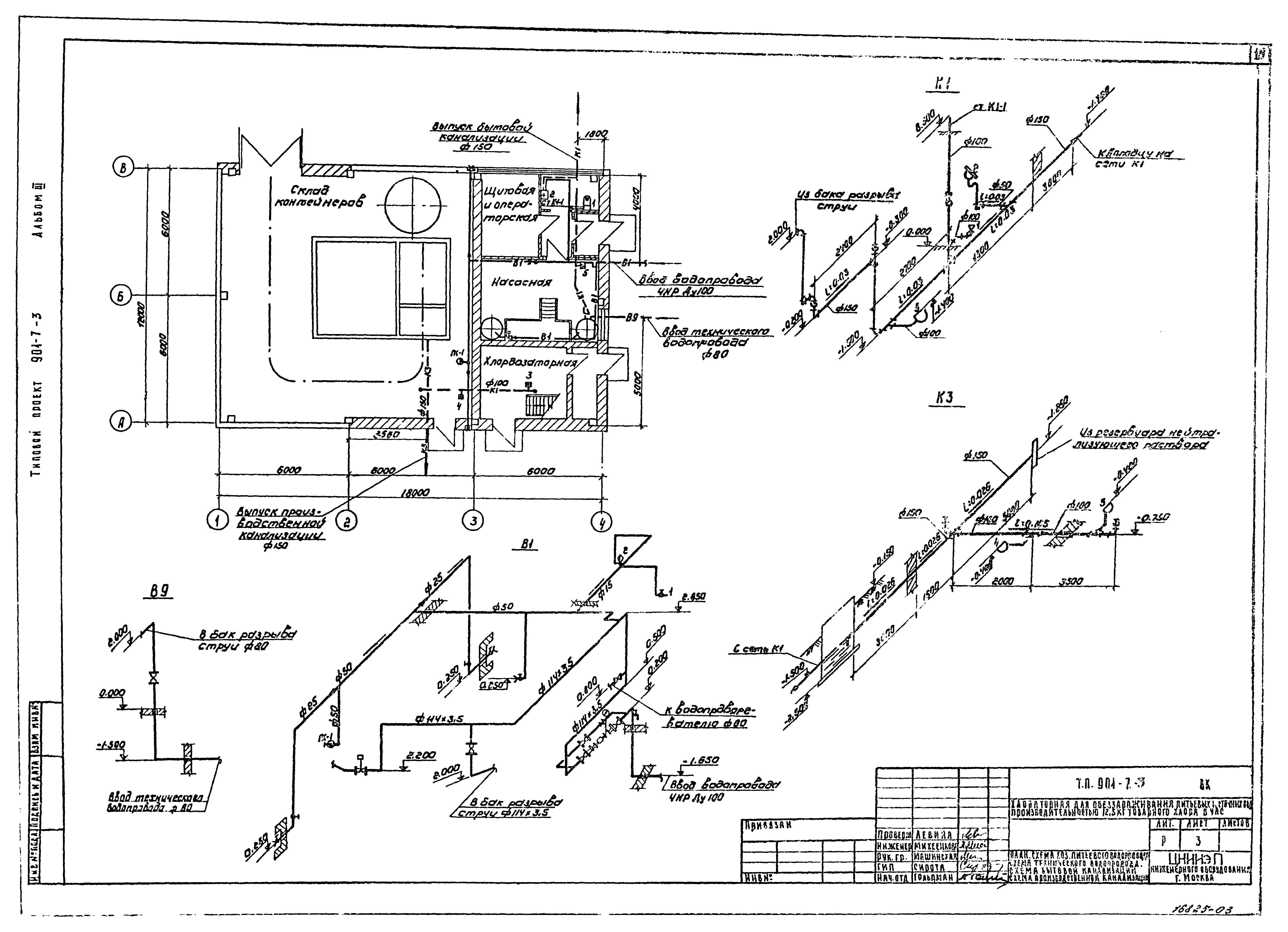
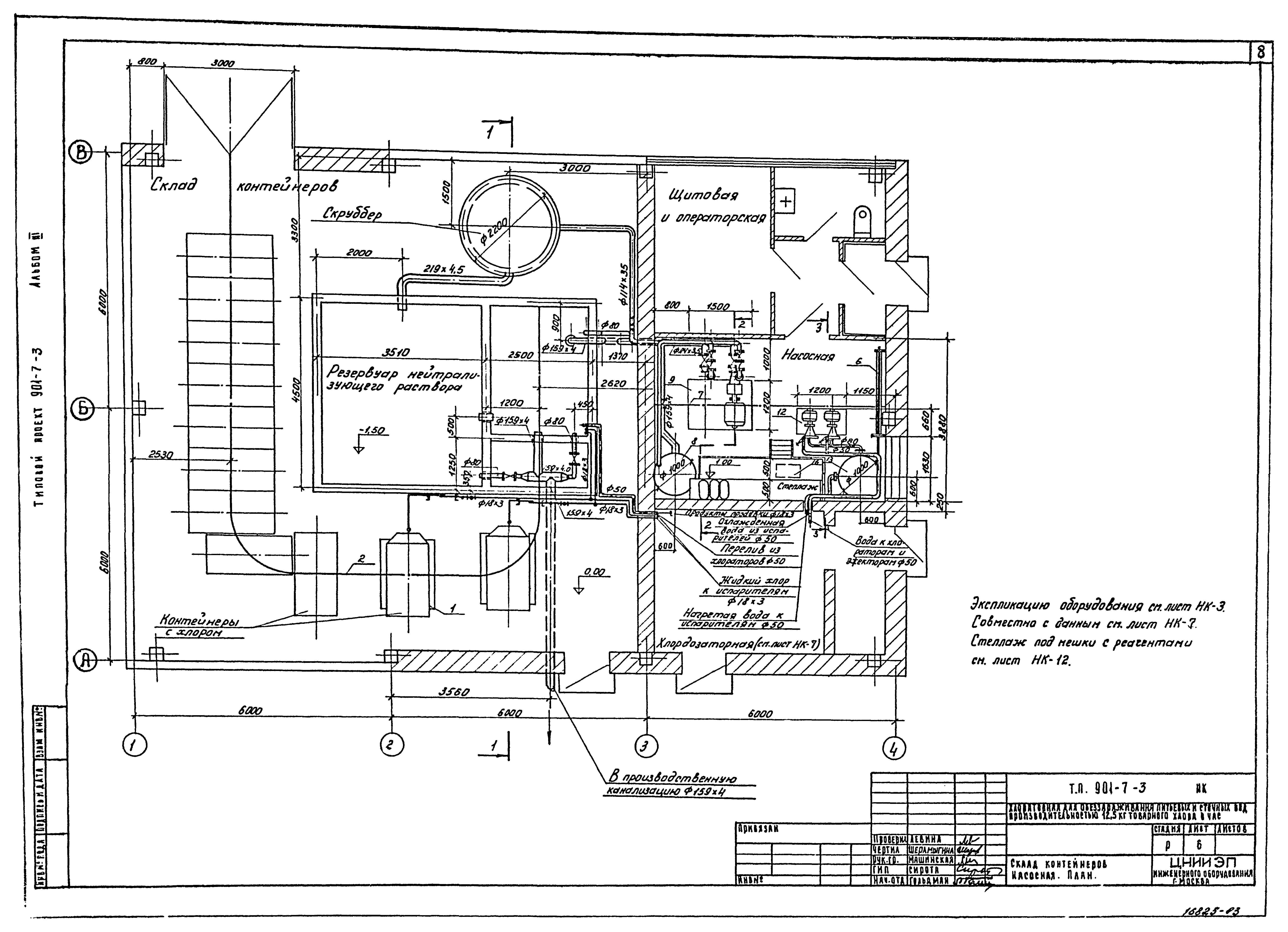
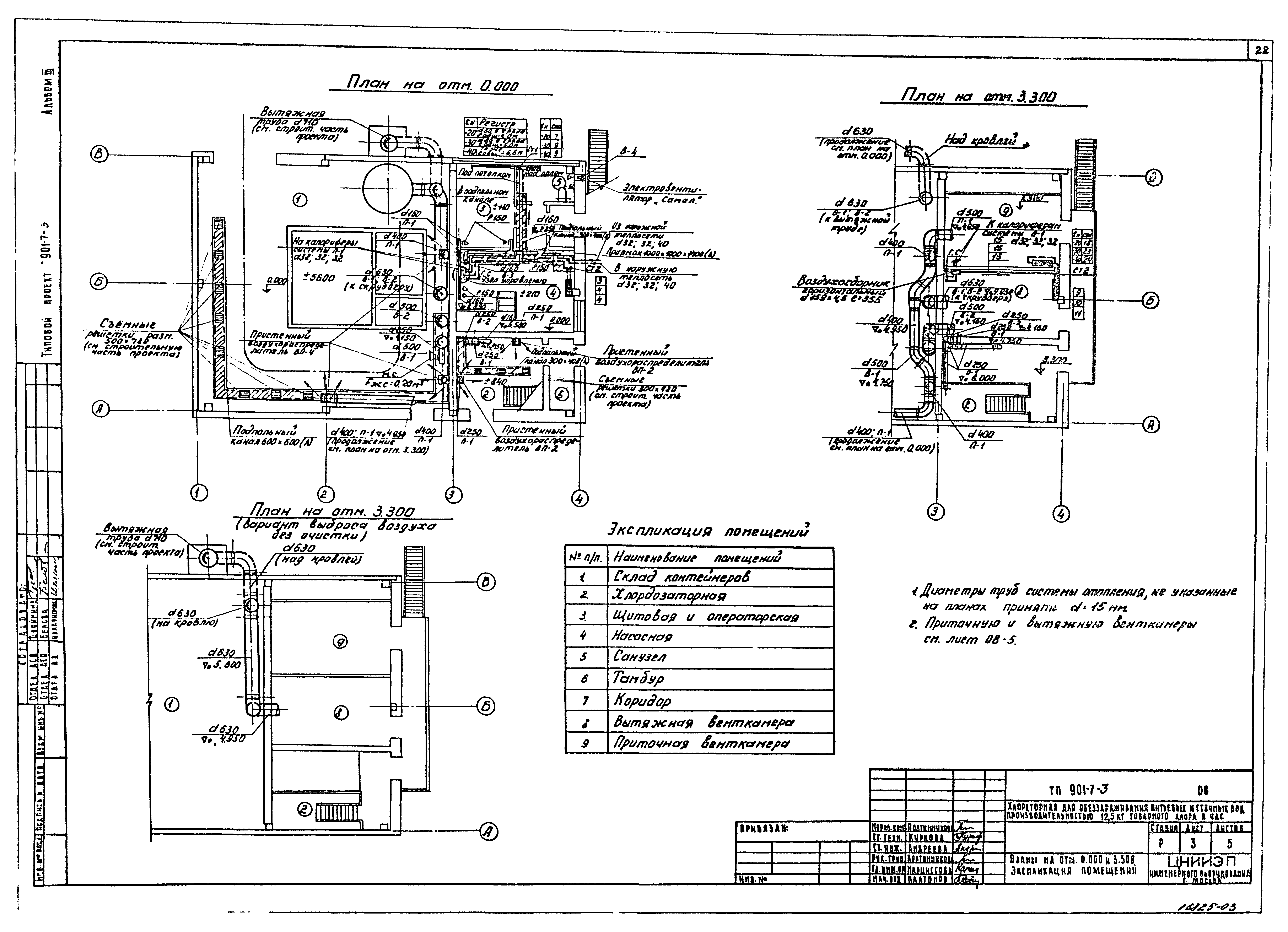
Типовой проект 901-7-3

Альбом III. Технологическая и санитарно-техническая части. Вариант обеззараживания сточных вод

Обозначение: Типовой проект 901-7-3
Обозначение англ: 901-7-3
Статус:заменен
Название рус.:Альбом III. Технологическая и санитарно-техническая части. Вариант обеззараживания сточных вод
Дата добавления в базу:21.05.2015
Дата актуализации:01.01.2021
Дата введения:01.10.1980
Дата окончания срока действия:01.07.1984
Разработан: ЦНИИЭП инженерного оборудования
Утверждён:27.12.1979 Госгражданстрой (Gosgrazhdanstroy 279)
Издан: ЦИТП Госстроя СССР (CITP, Gosstroy (USSR) 1981 г. )
Заменяет собой:
  • Типовой проект 901-3-15/70
Чем заменён:
  • Типовой проект 901-7-6.84
Типовой проект 901-7-3Типовой проект 901-7-3Типовой проект 901-7-3Типовой проект 901-7-3Типовой проект 901-7-3Типовой проект 901-7-3Типовой проект 901-7-3Типовой проект 901-7-3Типовой проект 901-7-3Типовой проект 901-7-3Типовой проект 901-7-3Типовой проект 901-7-3Типовой проект 901-7-3Типовой проект 901-7-3Типовой проект 901-7-3Типовой проект 901-7-3Типовой проект 901-7-3Типовой проект 901-7-3Типовой проект 901-7-3Типовой проект 901-7-3Типовой проект 901-7-3Типовой проект 901-7-3Типовой проект 901-7-3Типовой проект 901-7-3Типовой проект 901-7-3