Скачать Рекомендации по разработке строительно-технологических блок-секций для котельных (тепловых станций). Комплектно-блочный метод строительства ЖЗ-191

Дата актуализации: 01.01.2021

Рекомендации по разработке строительно-технологических блок-секций для котельных (тепловых станций). Комплектно-блочный метод строительства ЖЗ-191

Статус:справочные материалы, мп, тпр
Название рус.:Рекомендации по разработке строительно-технологических блок-секций для котельных (тепловых станций). Комплектно-блочный метод строительства ЖЗ-191
Дата добавления в базу:21.05.2015
Дата актуализации:01.01.2021
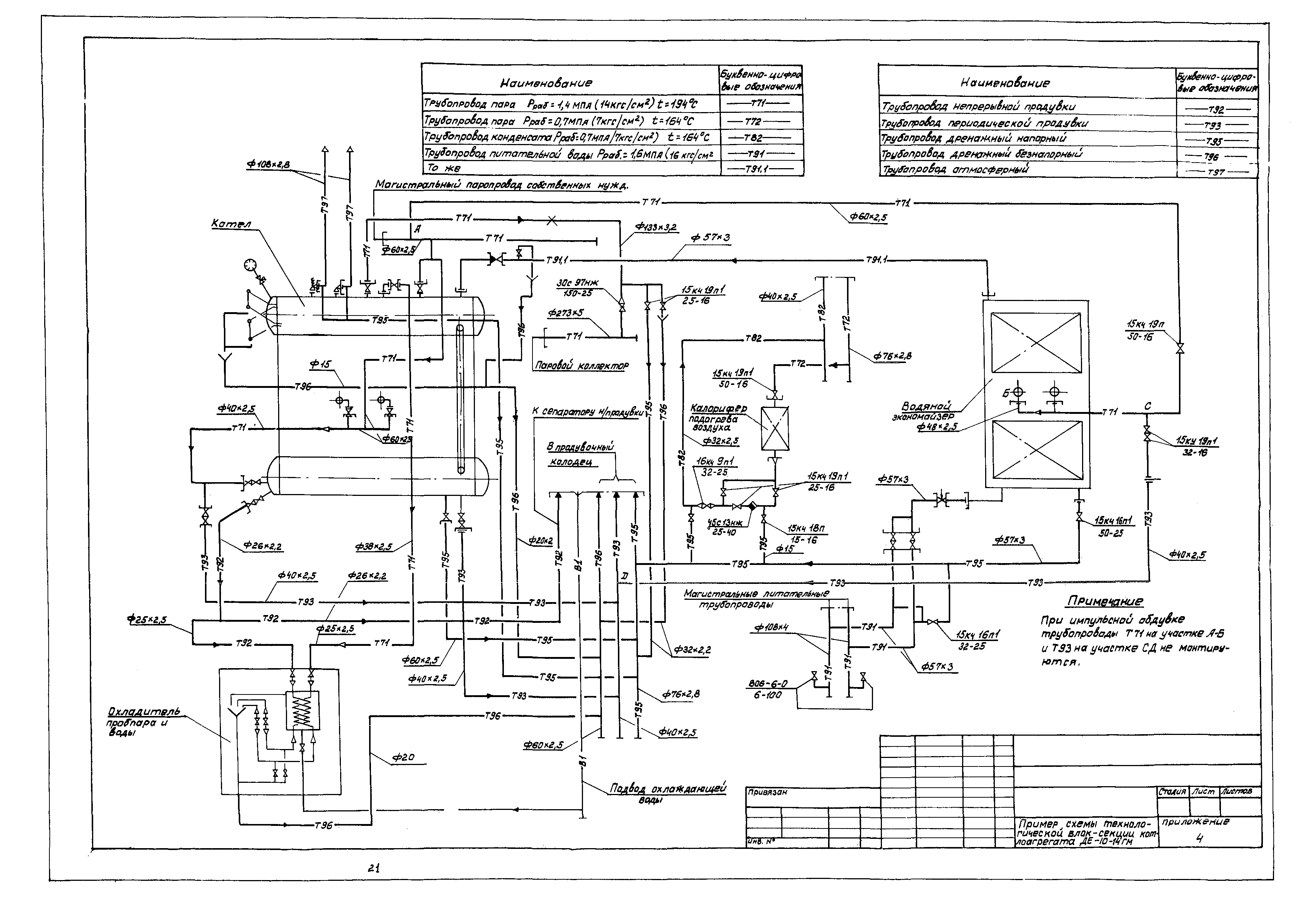
Область применения:В работе сделана попытка сформулировать основные направления разработки проект работ в комплектно-блочном исполнении, когда по условиям транспортирования не представляется возможным вписаться в железнодорожный или в автодорожный габариты.
Оглавление:Введение
1. Требования к разработке проектной документации
2. Основные исходные данные
3. Условия по разработке проектной документации
4. Состав технической документации и блок-секций
5. Условия применения проектной документации
6. Приложения
Разработан: ГПИ Сантехпроект Госстроя СССР
Утверждён: Госстрой СССР
Нормативные ссылки: