Скачать ГОСТ 33398-2015 Железнодорожная электросвязь. Правила защиты проводной связи от влияния тяговой сети электрифицированных железных дорог постоянного и переменного токаДата актуализации: 01.01.2021
|
| Обозначение: | ГОСТ 33398-2015 |
| Обозначение англ: | GOST 33398-2015 |
| Статус: | введен впервые |
| Название рус.: | Железнодорожная электросвязь. Правила защиты проводной связи от влияния тяговой сети электрифицированных железных дорог постоянного и переменного тока |
| Название англ.: | Railway telecommunication. Protection regulation of lines communication against influence of a traction network of the electrified railways constant and alternating current |
| Дата добавления в базу: | 01.02.2017 |
| Дата актуализации: | 01.01.2021 |
| Дата введения: | 01.06.2016 |
| Область применения: | Стандарт распространяется на устройства железнодорожной проводной электросвязи и устанавливает правила защиты их от опасных и мешающих напряжений и токов, возникающих при влиянии тяговых сетей электрифицированных железных дорог постоянного и переменного тока. Правила, установленные стандартом, предназначены для применения на всех участках электрифицированных железных дорог и на всех участках неэлектрифицированных железных дорог, находящихся в зоне влияния тяговой сети. |
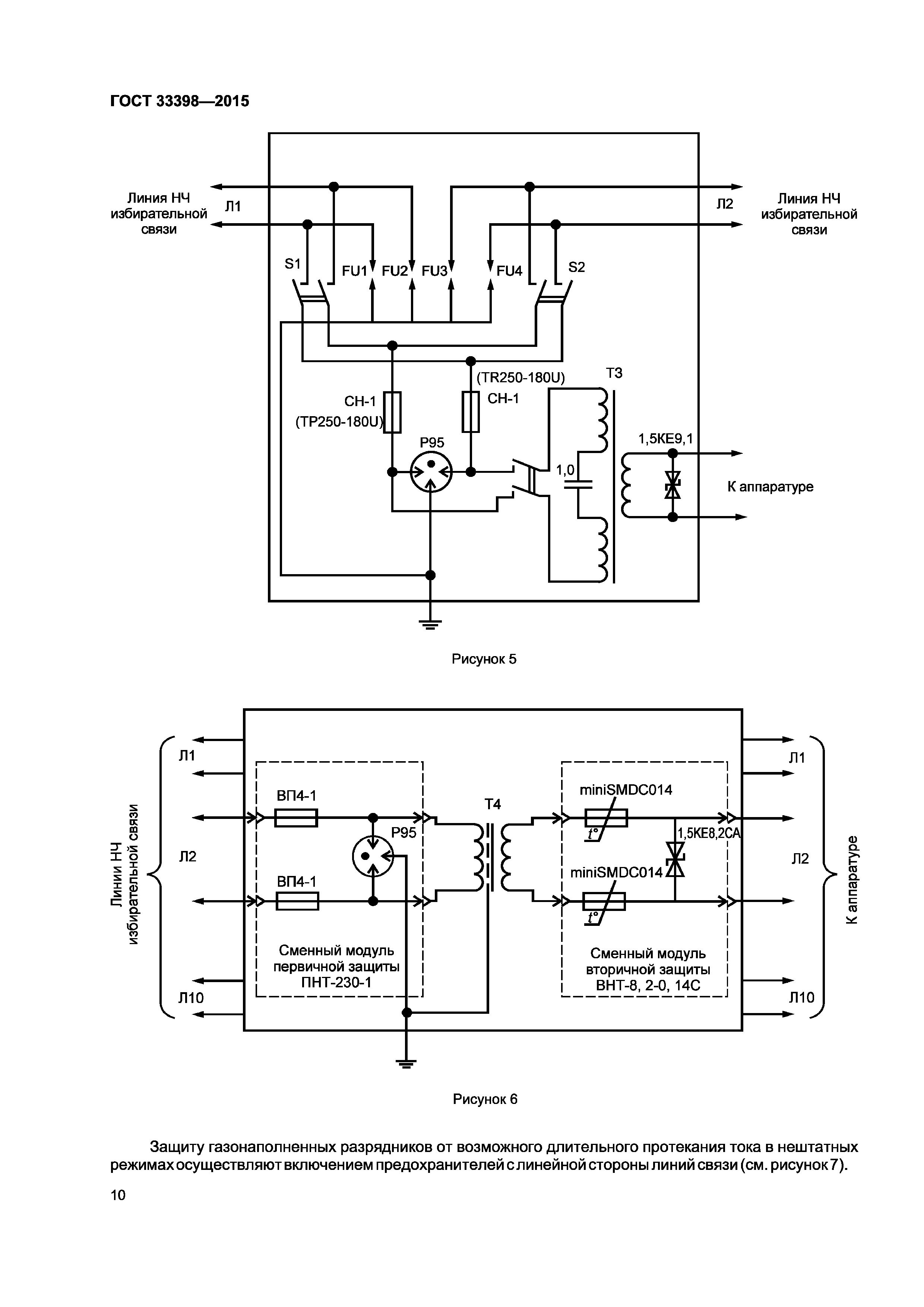
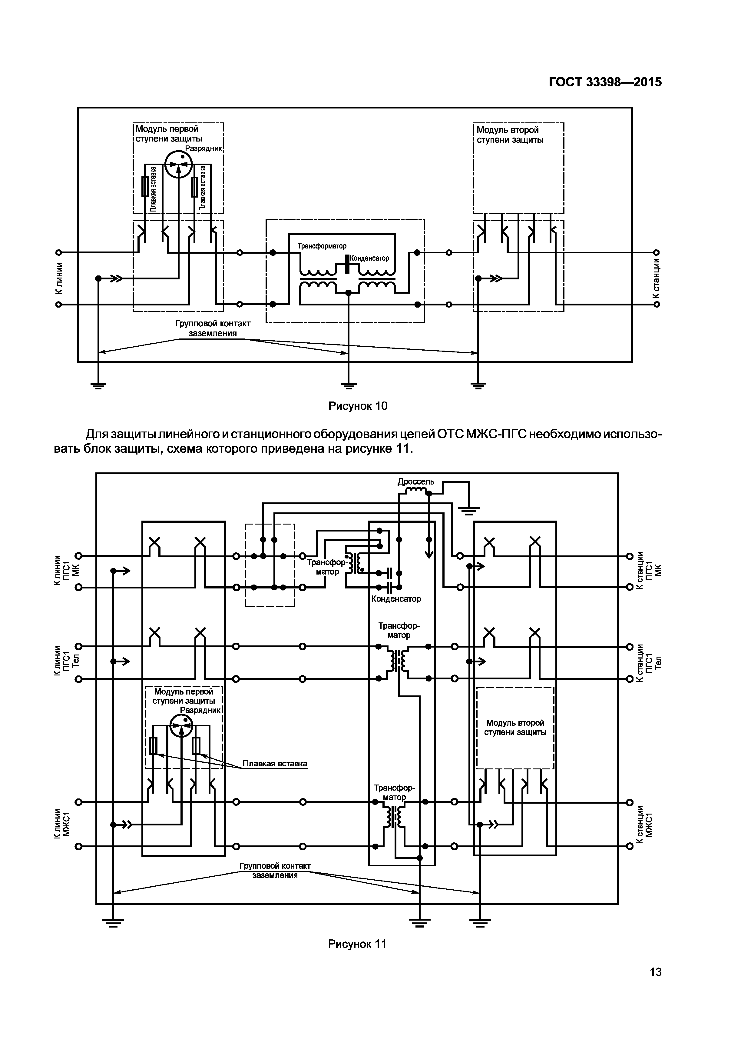
| Оглавление: | 1 Область применения 2 Нормативные ссылки 3 Термины, определения и сокращения 3.1 Термины и определения 3.2 Сокращения 4 Общие положения 5 Правила защиты устройств проводной железнодорожной электросвязи от влияния тяговых сетей. 5.1 Нормы опасных и мешающих напряжений и токов влияния тяговой сети на устройства проводной железнодорожной электросвязи 5.2 Требования к устройствам проводной железнодорожной электросвязи и меры по снижению влияния на них тяговой сети 5.3 Схемы защиты устройств проводной железнодорожной электросвязи от влияния на них тяговой сети 5.4 Защита от электротермической деградации волоконно-оптических кабелей, подвешенных на опорах контактной сети, на участках железных дорог с электротягой переменного тока |
| Разработан: | ФГУП ВНИИНМАШ ГОУ ВПО Московский государственный университет путей сообщения (МИИТ) |
| Утверждён: | 22.07.2015 Межгосударственный Совет по стандартизации, метрологии и сертификации (Inter-Governmental Council on Standardization, Metrology, and Certification 78-П) 16.10.2015 Федеральное агентство по техническому регулированию и метрологии (1566-ст) |
| Издан: | Стандартинформ (2016 г. ) |
| Нормативные ссылки: |






















