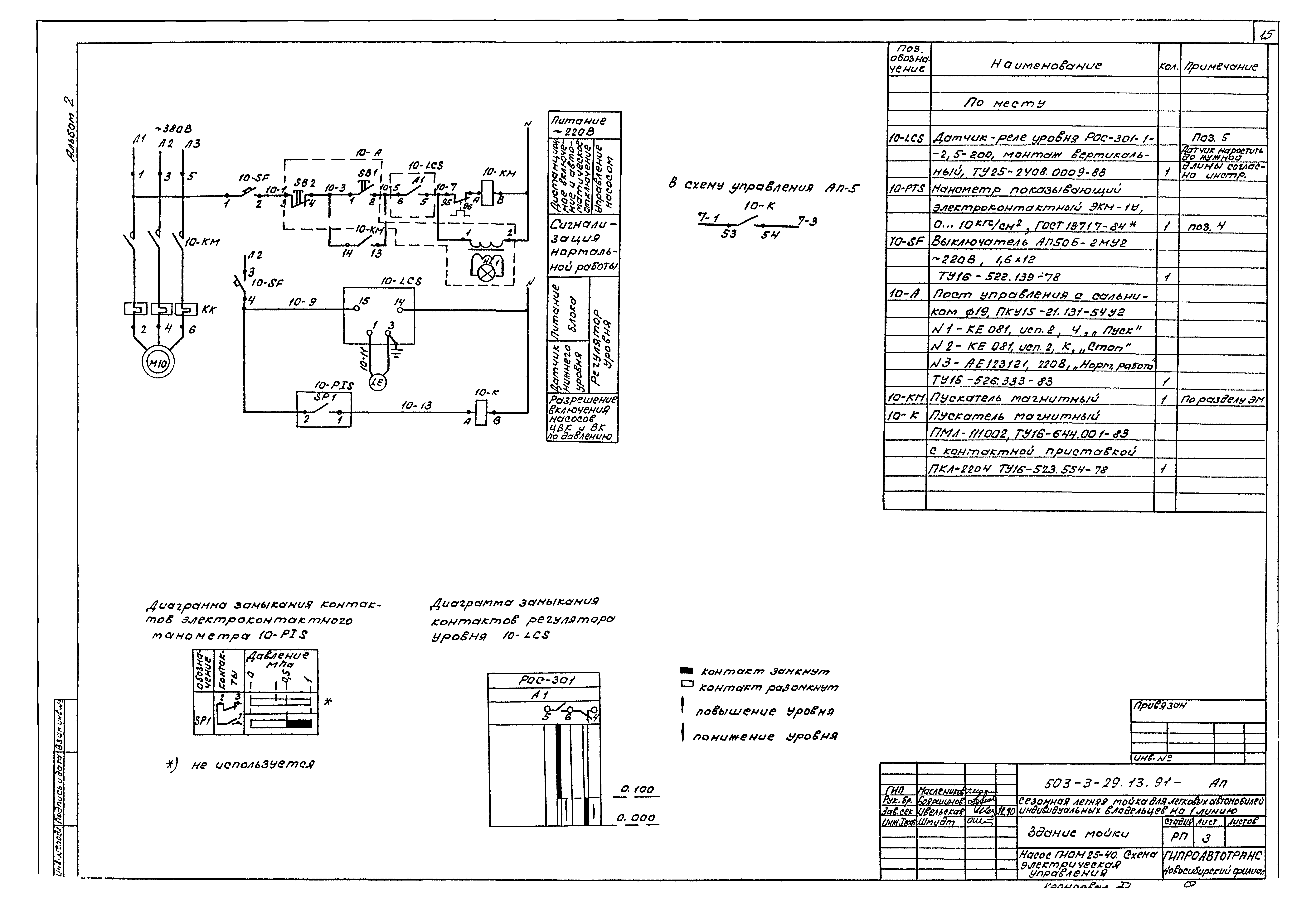
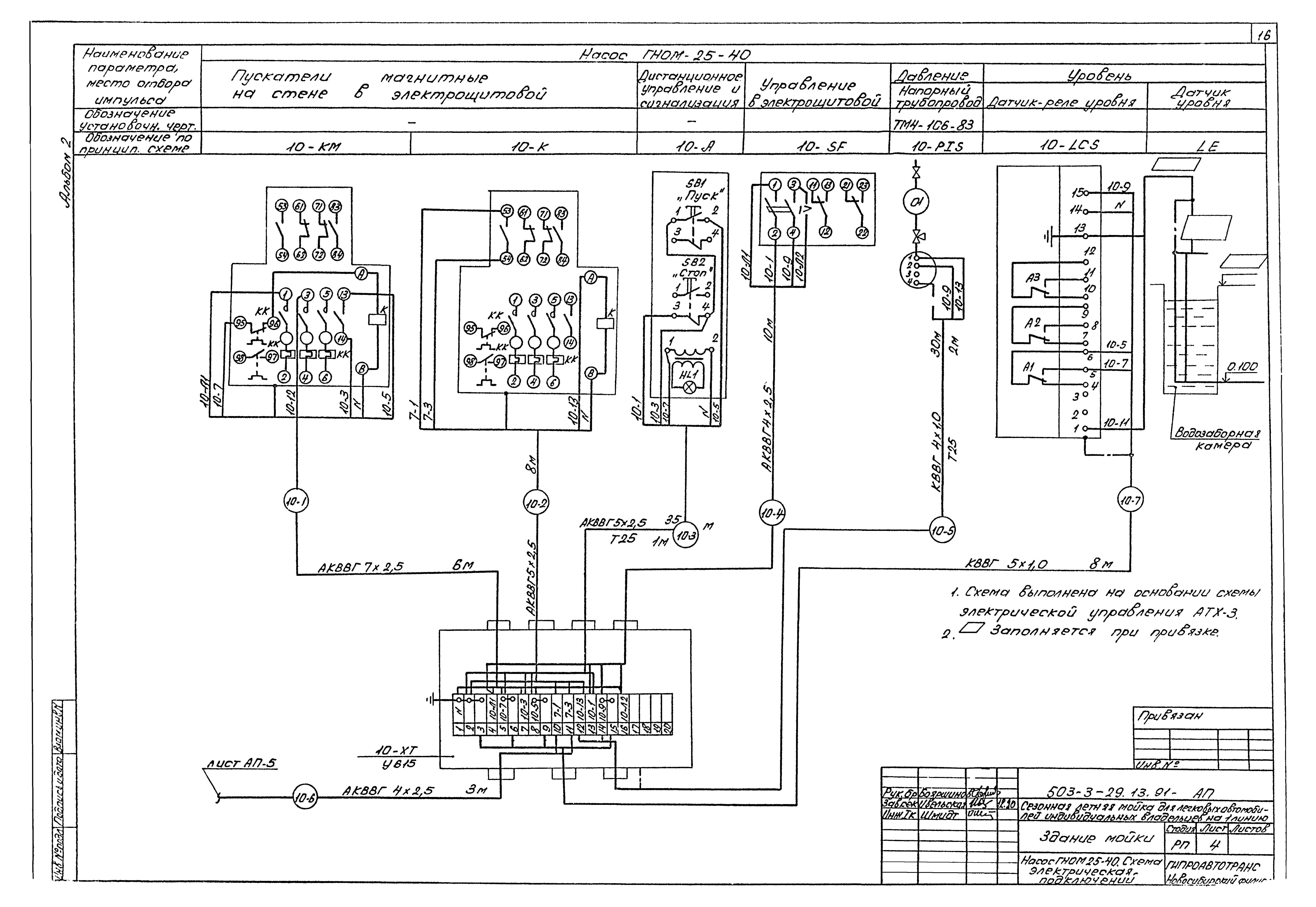
Скачать Типовой проект 503-3-29.13.91 Альбом 2. Технология производства. Силовое электрооборудование. Электроосвещение. Автоматизация производстваДата актуализации: 01.01.2021
|
| Обозначение: | Типовой проект 503-3-29.13.91 |
| Обозначение англ: | 503-3-29.13.91 |
| Статус: | не определен законодательством |
| Название рус.: | Альбом 2. Технология производства. Силовое электрооборудование. Электроосвещение. Автоматизация производства |
| Дата добавления в базу: | 12.02.2016 |
| Дата актуализации: | 01.01.2021 |
| Дата введения: | 19.06.1991 |
| Дата окончания срока действия: | 30.06.2003 |
| Разработан: | Гипроавтотранс Новосибирский филиал |
| Утверждён: | 19.06.1991 Новосибирский Облисполком (9) |
| Издан: | Сибтиппроект (1992 г. ) |





















