Скачать Типовой проект 902-2-448.88 Альбом II. Технологический контроль

Дата актуализации: 01.01.2021

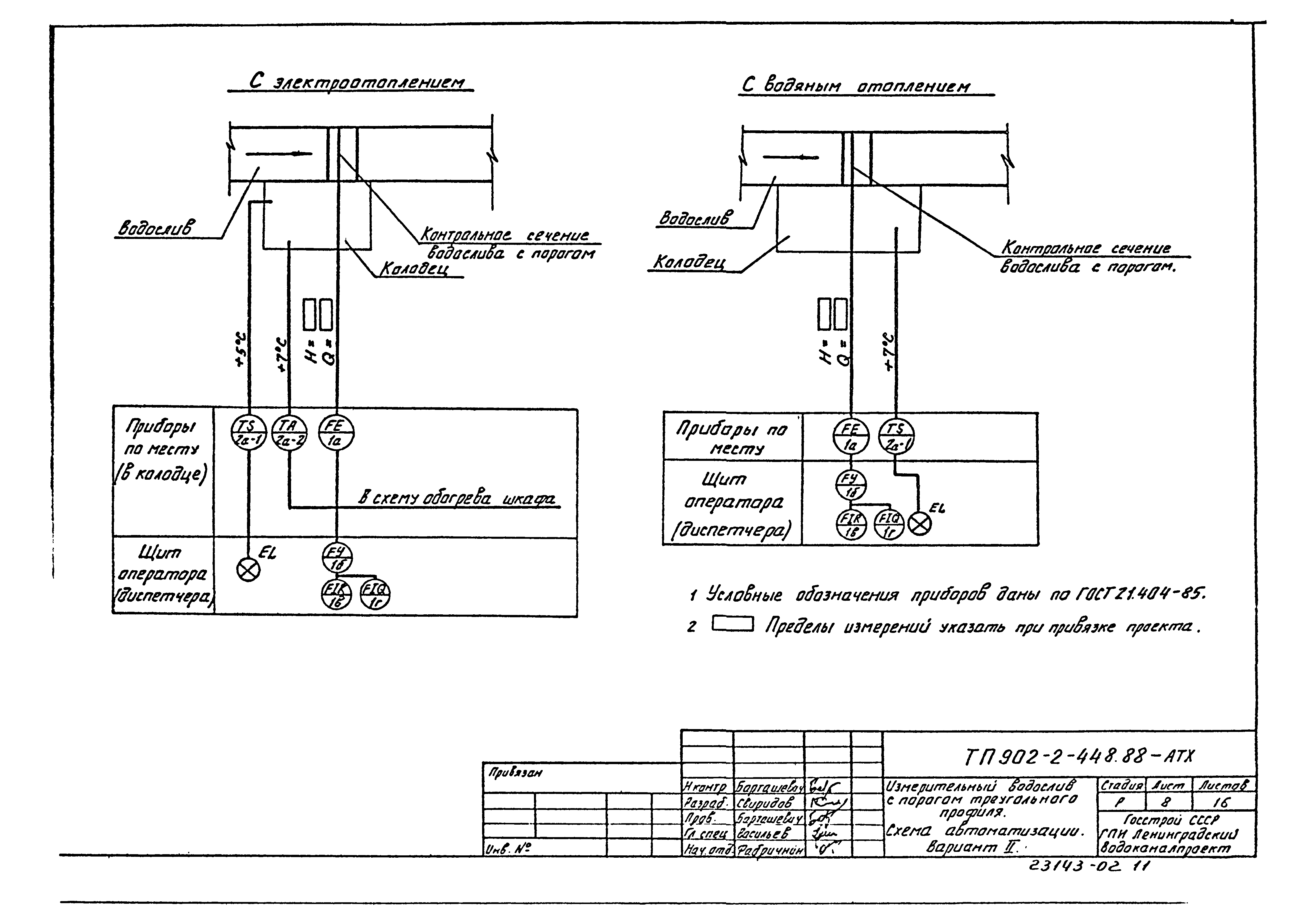
Типовой проект 902-2-448.88

Альбом II. Технологический контроль

Обозначение: Типовой проект 902-2-448.88
Обозначение англ: 902-2-448.88
Статус:не определен законодательством
Название рус.:Альбом II. Технологический контроль
Дата добавления в базу:01.02.2017
Дата актуализации:01.01.2021
Дата введения:05.04.1988
Дата окончания срока действия:30.06.2003
Разработан: Ленинградский Водоканалпроект
Утверждён:05.04.1988 Госстрой СССР (Государственный комитет Совета Министров СССР по делам строительства) (USSR Gosstroy 20)
Издан: ЦИТП Госстроя СССР (CITP, Gosstroy (USSR) 1989 г. )
Заменяет собой:
Типовой проект 902-2-448.88Типовой проект 902-2-448.88Типовой проект 902-2-448.88Типовой проект 902-2-448.88Типовой проект 902-2-448.88Типовой проект 902-2-448.88Типовой проект 902-2-448.88Типовой проект 902-2-448.88Типовой проект 902-2-448.88Типовой проект 902-2-448.88Типовой проект 902-2-448.88Типовой проект 902-2-448.88Типовой проект 902-2-448.88Типовой проект 902-2-448.88Типовой проект 902-2-448.88Типовой проект 902-2-448.88Типовой проект 902-2-448.88Типовой проект 902-2-448.88Типовой проект 902-2-448.88Типовой проект 902-2-448.88Типовой проект 902-2-448.88Типовой проект 902-2-448.88Типовой проект 902-2-448.88Типовой проект 902-2-448.88Типовой проект 902-2-448.88Типовой проект 902-2-448.88Типовой проект 902-2-448.88