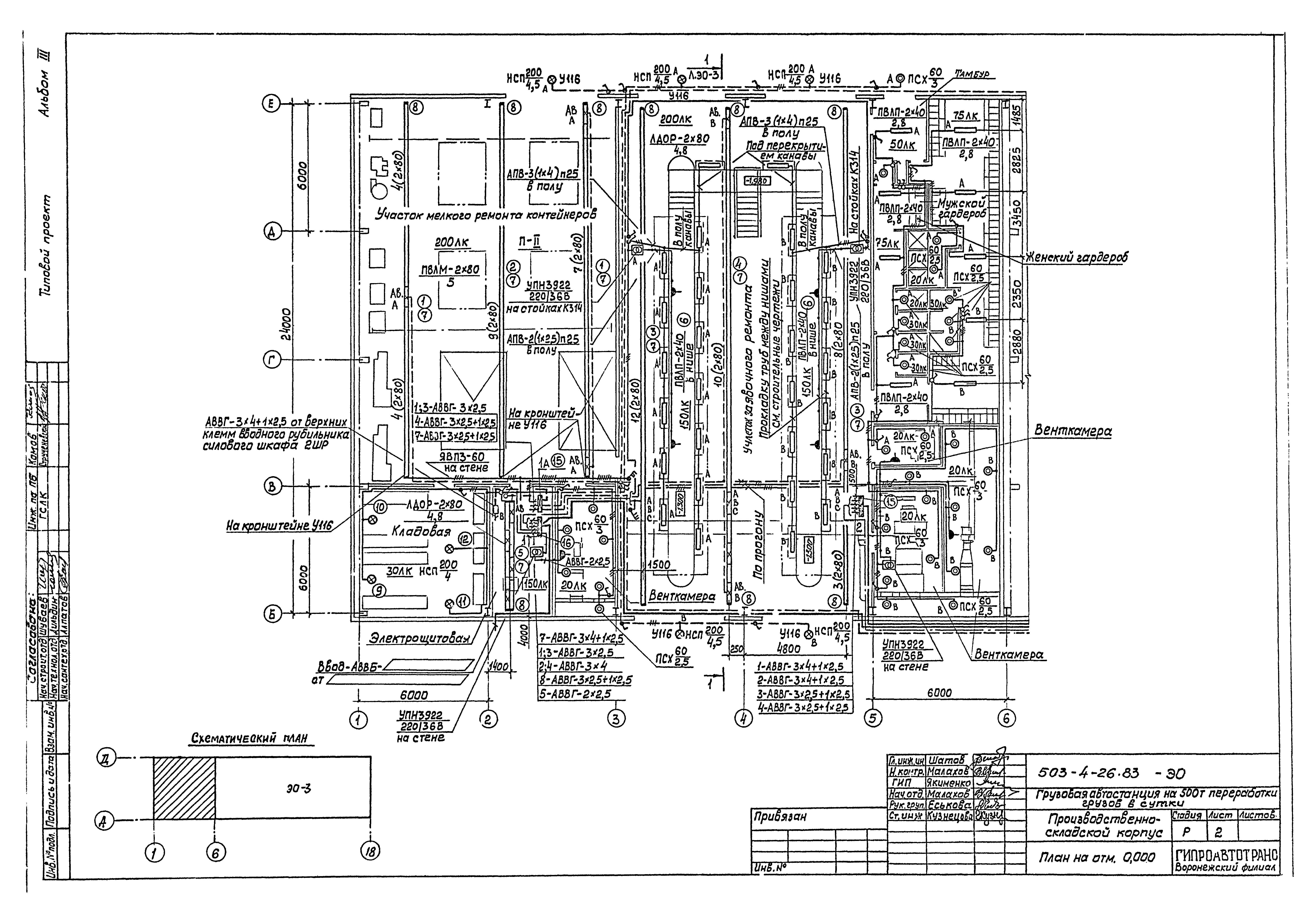
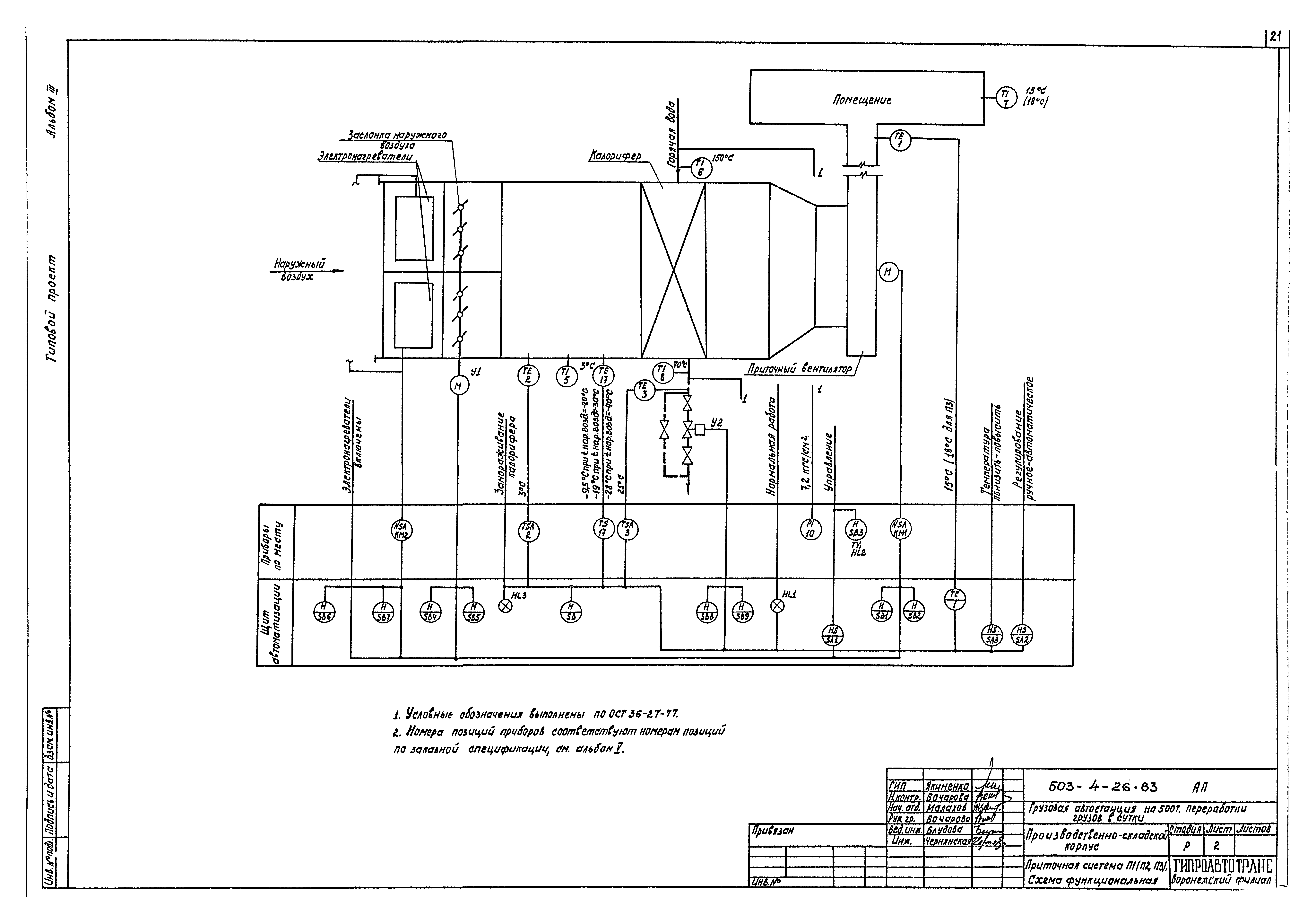
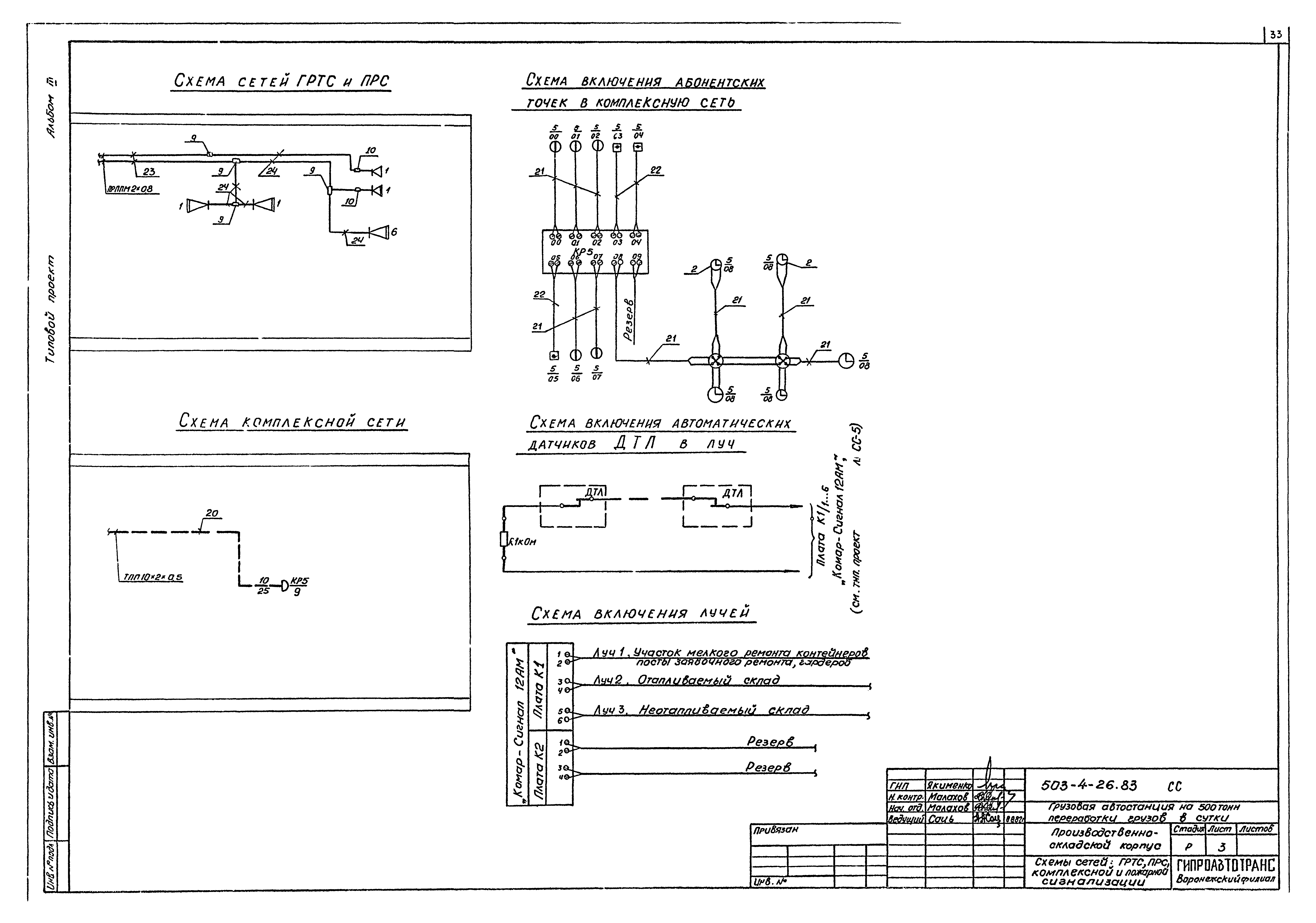
Скачать Типовой проект 503-4-26.83 Альбом III. Электротехнические чертежи. Чертежи по автоматизации связи и сигнализацииДата актуализации: 01.01.2021
|
| Обозначение: | Типовой проект 503-4-26.83 |
| Обозначение англ: | 503-4-26.83 |
| Статус: | действует |
| Название рус.: | Альбом III. Электротехнические чертежи. Чертежи по автоматизации связи и сигнализации |
| Дата добавления в базу: | 01.02.2017 |
| Дата актуализации: | 01.01.2021 |
| Дата введения: | 07.01.1983 |
| Разработан: | Гипроавтотранс Гипроспецлегконструкция |
| Утверждён: | 07.01.1983 Минавтотранс РСФСР (Russian Federation Minavtotrans 3) |
| Издан: | ЦИТП Госстроя СССР (CITP, Gosstroy (USSR) 1984 г. ) |



































