Скачать ГОСТ 33903-2016 Бензины. Определение стабильности в условиях ускоренного окисления (индукционный период)Дата актуализации: 01.01.2021
|
| Обозначение: | ГОСТ 33903-2016 |
| Обозначение англ: | GOST 33903-2016 |
| Статус: | введен впервые |
| Название рус.: | Бензины. Определение стабильности в условиях ускоренного окисления (индукционный период) |
| Название англ.: | Gasolines. Determination of the stability under accelerated oxidation conditions (induction period) |
| Дата добавления в базу: | 01.01.2018 |
| Дата актуализации: | 01.01.2021 |
| Дата введения: | 01.07.2018 |
| Область применения: | Стандарт устанавливает метод определения стабильности товарного бензина в условиях ускоренного окисления (Предупреждение - Настоящий метод не предназначен для определения стабильности компонентов бензина, особенно с высоким процентным содержанием низкокипящих ненасыщенных соединений, поскольку они могут вызвать взрывоопасные условия в аппарате. Из-за неизвестного состава образцов бомба для окисления должна быть оборудована мембранным предохранительным устройством для защиты оператора). |
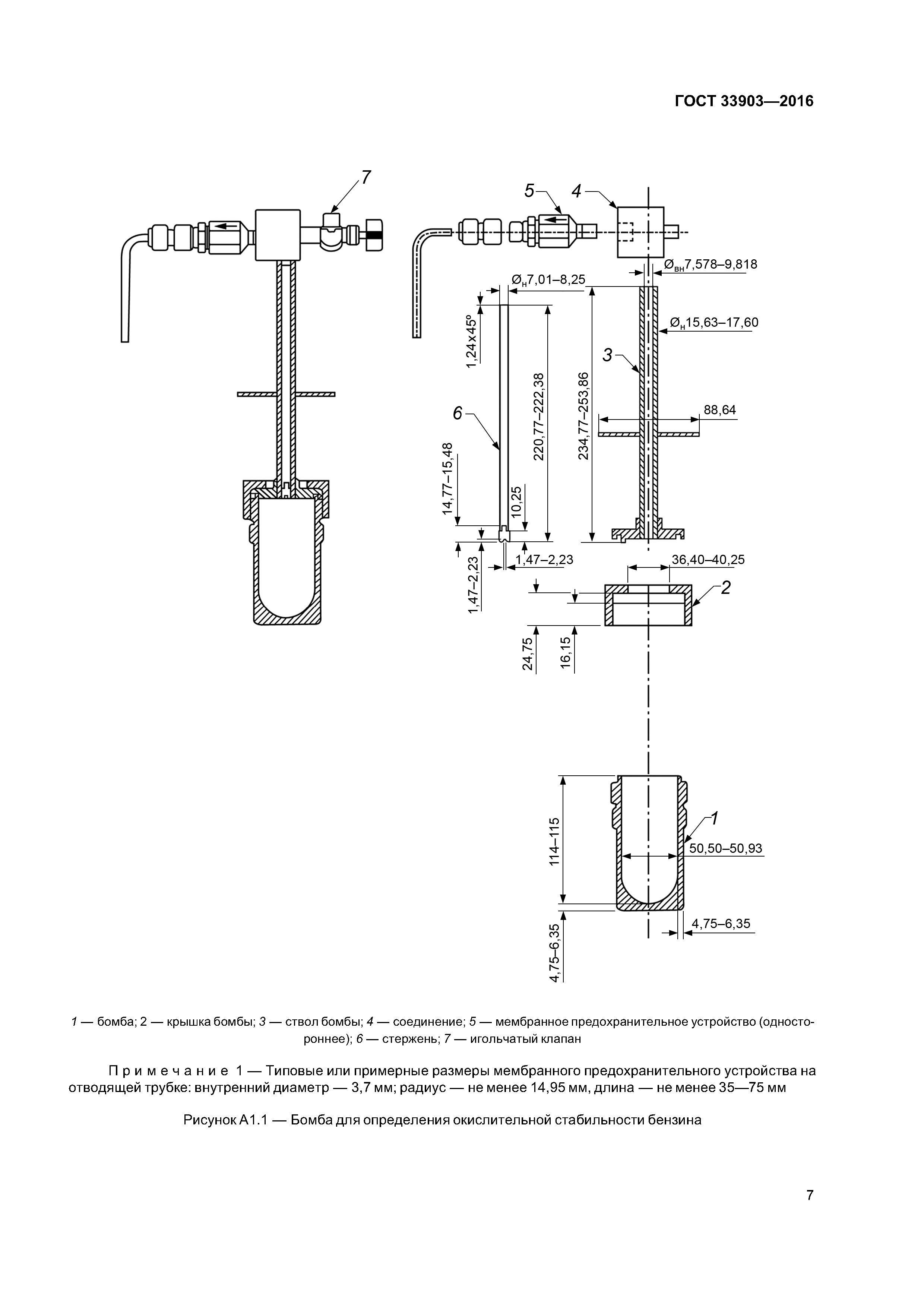
| Оглавление: | 1 Область применения 2 Нормативные ссылки 3 Термины и определения 4 Сущность метода 5 Назначение и применение 6 Аппаратура 7 Реактивы и материалы 8 Отбор проб 9 Подготовка аппарата 10 Проведение испытаний 11 Вычисления 12 Оформление результатов 13 Прецизионность и смещение Приложение А1 (обязательное) Аппаратура Приложение ХI (справочное) Калибровка температуры бани сухого нагрева Приложение ДА (справочное) Сведения о соответствии ссылочных стандартов межгосударственным стандартам |
| Разработан: | МТК 31 Нефтяные топлива и смазочные материалы ОАО ВНИИНП |
| Утверждён: | 22.11.2016 Межгосударственный Совет по стандартизации, метрологии и сертификации (Inter-Governmental Council on Standardization, Metrology, and Certification 93-П) 04.04.2017 Федеральное агентство по техническому регулированию и метрологии (243-ст) |
| Издан: | Стандартинформ (2017 г. ) |
| Нормативные ссылки: |














