Скачать Руководство по ревизии, наладке и испытанию ленточных конвейеров и конвейерных линий угольных и сланцевых шахтДата актуализации: 01.01.2021
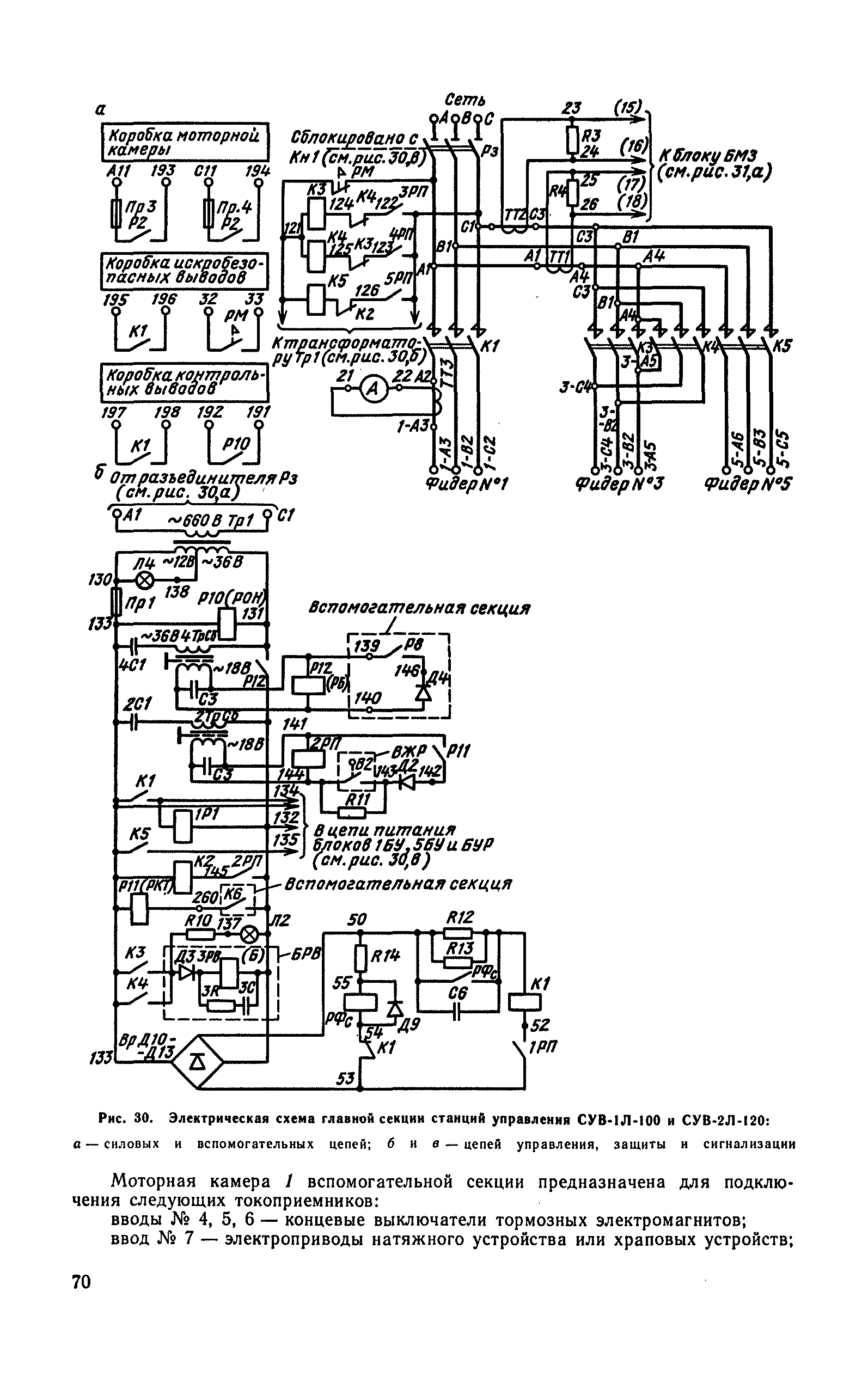
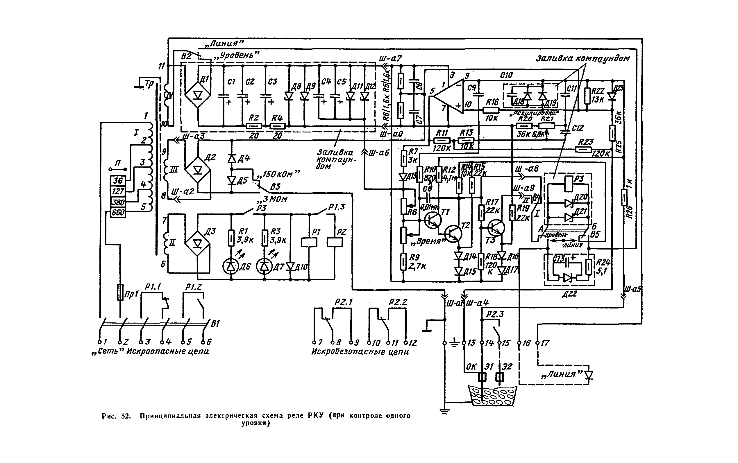
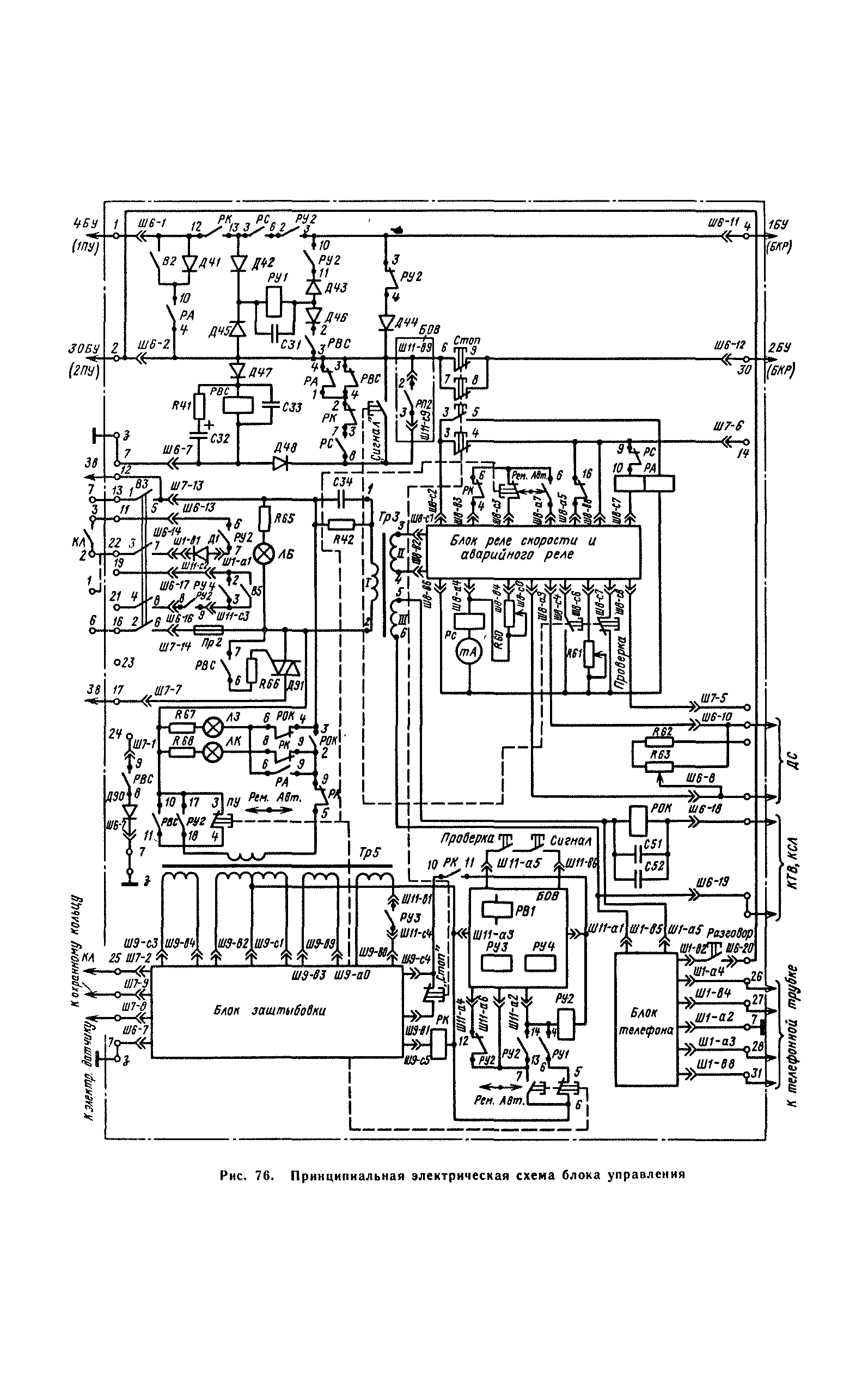
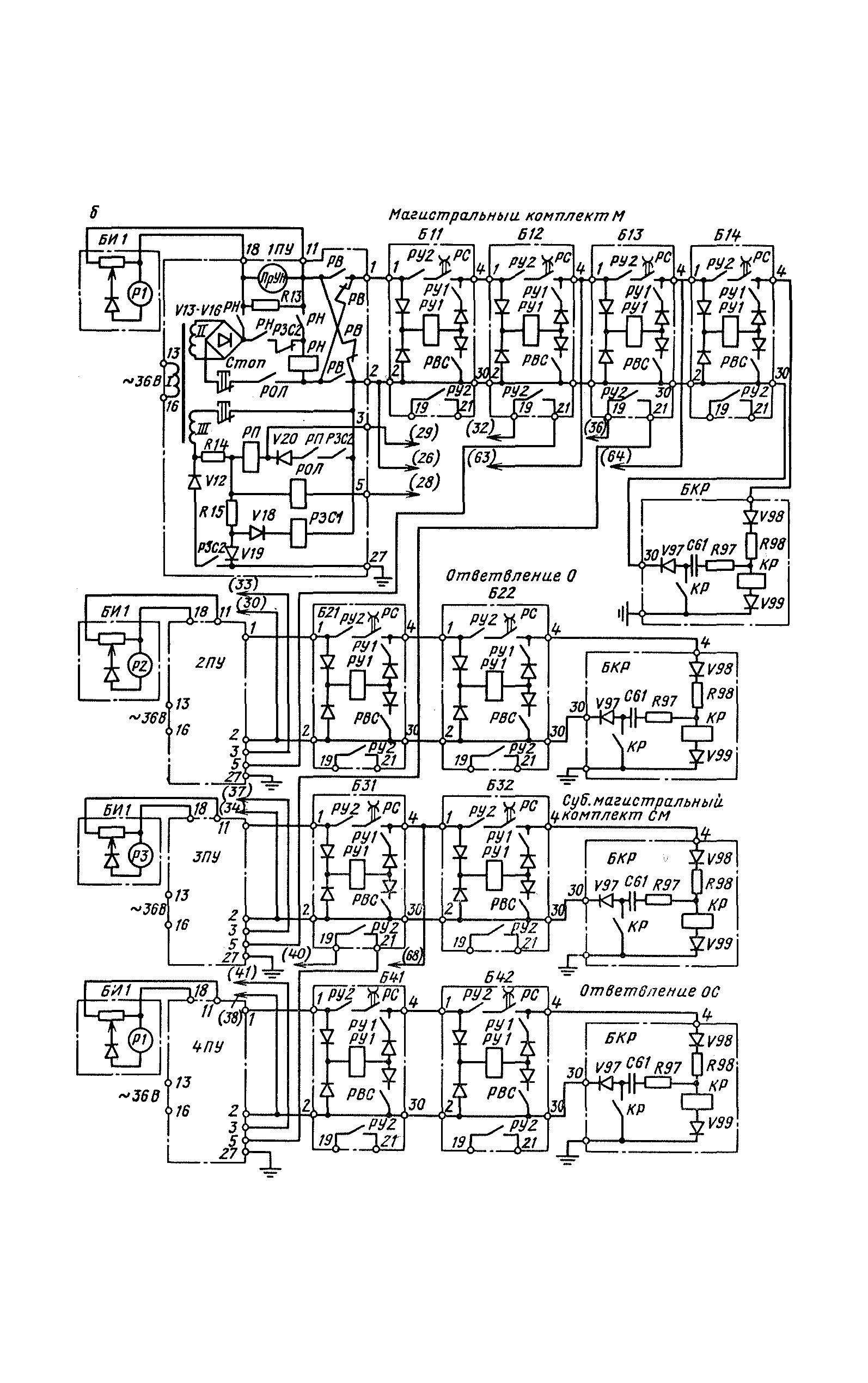
Руководство по ревизии, наладке и испытанию ленточных конвейеров и конвейерных линий угольных и сланцевых шахт| Статус: | справочные материалы, мп, тпр | | Название рус.: | Руководство по ревизии, наладке и испытанию ленточных конвейеров и конвейерных линий угольных и сланцевых шахт | | Дата добавления в базу: | 01.01.2019 | | Дата актуализации: | 01.01.2021 | | Область применения: | В документе приведены периодичность, объем и технология работ по ревизии, наладке и испытанию шахтных ленточных конвейеров и конвейерных линий, описаны принципы действия и даны краткие технические характеристики, конструктивные особенности механического и электрического оборудования. Изложены необходимые при наладке справочные данные. Освещены вопросы организации работ и техники безопасности. Предназначен для специализированных наладочных бригад, занимающихся вопросами ревизии, наладки и испытания шахтных ленточных конвейеров и конвейерных линий, а также для работников энергомеханических служб, выполняющих техническое обслуживание и ремонт конвейерных линий шахт | | Оглавление: | Раздел 1. Общие положения Глава 1. Цель ревизии, наладки и испытаний Глава 2. Объем и периодичность ревизии, наладки и испытаний Глава 3. Организация работ по ревизии, наладке и испытаниям 3.1. Состав и обязанности наладочных бригад 3.2. Подготовительные работы 3.3. Производство наладочных работ 3.4. Заключительные работы Глава 4. Общие вопросы техники безопасности при производстве наладочных работ Раздел 2. Механическая часть ленточных конвейеров Глава 5. Назначение, типы и технические характеристики Глава 6. Общие методы оценки состояния механического оборудования конвейеров 6.1. Проверка соответствия технологических характеристик конвейера фактическим условиям эксплуатации 6.2. Проверка правильности монтажа механического оборудования 6.3. Проверка состояния фундаментов и рам под оборудование 6.4. Проверка разъемных и неразъемных соединений 6.5. Ревизия и наладка подшипников качения 6.6. Проверка соосности и центровка валов 6.6.1. Проверка соосности и центровка двухопорных валов 6.6.2. Проверка соосности и центровка привода с промежуточным валом 6.7. Проверка состояния зубчатых зацеплений Глава 7. Устройство, ревизия и наладка сборочных единиц механического оборудования конвейеров 7.1. Приводные станции 7.2. Редукторы 7.3. Барабаны 7.4. Соединительные муфты 7.5. Гидромуфты 7.6. Тормозные устройства 7.7. Храповые остановы 7.8. Устройства густой смазки 7.9. Натяжные станции 7.10. Ловители ленты 7.11. Очистные устройства 7.12. Став 7.13. Загрузочные и перегрузочные устройства Раздел 3. Электрическое оборудование конвейеров и конвейерных линий Глава 8. Общие методы оценки состояния электрооборудования 8.1. Проверка правильности применения й монтажа электрооборудования 8.2. Проверка состояния корпусов, оболочек и кабельных вводов 8.3. Проверка знаков исполнения и взрывозащитных щелей 8.4. Измерение величины сопротивления изоляции 8.5. Проверка электрических цепей Глава 9. Общие методы ревизии и наладки контакторно-релейной аппаратуры 9.1. Ревизия и наладка магнитных систем КРА 9.2. Ревизия и наладка контактных систем КРА Глава 10. Электросиловое оборудование 10.1. Электродвигатели 10.2. Электрогидроприводы 10.3. Жидкостные реостаты 10.4. Тормозные электромагниты Глава 11. Станции управления СУВ1Л-100 и СУВ2Л-120 Глава 12. Указания по наладке узла динамического торможения в схемам управления с применением блоков БДТВ и КДТВ Глава 13. Устройства электрической защиты 13.1. Максимальная токовая защита 13.1.1. Защита плавкими предохранителями 13.1.2. Защита максимальными токовыми реле и расцепителями 13.1.3. Максимальные защиты УМЗ а ПМЗ 13.2. Нулевая защита 13.3. Тепловая защита 13.4. Защита от обрыва фаз 13.5. Защита от снижения сопротивления изоляции Раздел 4 Аппаратура и средства автоматизации Глава 14. Датчики и устройства контроля работы 14.1. Датчик контроля схода ленты КСЛ-2 14.2. Электродный датчик контроля заштыбовки 14.3. Реле контроля уровня РКУ 14.4. Устройство контроля сопротивления УКС-1 14.5. Аппаратура контроля температуры АКТЛ-1 14.6. Датчики скорости 14.7. Реле скорости и аварийной блокировки РСА 14.8. Реле скорости РС-67 14 9. Аппарат контроля пробуксовки АКП-1 14.10. Унифицированное устройство контроля проскальзывания а скорости УКПС Глава 15. Аппаратура сигнализации и вспомогательные устройства автоматизированных конвейерных линий 15.1. Блок сигнализации БС-1 15.2. Аппарат контроля и сигнализации АКС 15.3. Устройство контроля прочности резинотросовых лент УКПЛ-1 15.4. Аппаратура автоматизации орошения АО-З 15.5. Реле времени РВИ-300 15.6. Реле РКИ-70 Глава 16. Линии кабель-тросовые и с голыми проводами 16.1. Кабель-тросовые линии с выключателями КТВ-2 16.2. Линии с голыми проводами Глава 17. Комплекс аппаратуры автоматизированного управления конвейерными линиями АУК-10ТМ-68 17.1. Назначение, техническая характеристика, состав 17.2. Функции, выполняемые комплексом 17.3. Состав, назначение и принцип работы узлов и элементов пульта управления 17.4. Состав, назначение и принцип работы узлов и элементов блока управления 17.5. Работа схемы комплекса 17.6. Управление разветвленной конвейерной линией 17.7. Ревизия и наладка комплекса аппаратуры АУК-10ТМ-68 на месте установки 17.8. Стендовая проверка и настройка Глава 18. Пульт управления ПРЛ 18.1 Назначение, техническая характеристика, состав 18.2. Состав, назначение и принцип работы основных блоков и узлов 18.3. Работа пульта ПРЛ совместно с комплексом аппаратуры АУК-10ТМ-68 18.4. Ревизия и наладка пульта ПРЛ Глава 19. Комплекс КУП-2ЛУ120 19.1. Назначение, состав, техническая характеристика 19.2. Ревизия и наладка Список литературы | | Утверждён: | 01.01.1981 Министерство угольной промышленности СССР (USSR Ministry of the Coal Industry )
| | Издан: | Издательство Недра (1983 г. )
| | Нормативные ссылки: | |
                                                                                                                                                                                                             
|