Скачать ВЗ-37 Рекомендации по использованию машины 2ХМ-ФУ40.20Дата актуализации: 01.01.2021
|
| Обозначение: | ВЗ-37 |
| Обозначение англ: | ВЗ-37 |
| Статус: | справочные материалы, мп, тпр |
| Название рус.: | Рекомендации по использованию машины 2ХМ-ФУ40.20 |
| Дата добавления в базу: | 01.02.2020 |
| Дата актуализации: | 01.01.2021 |
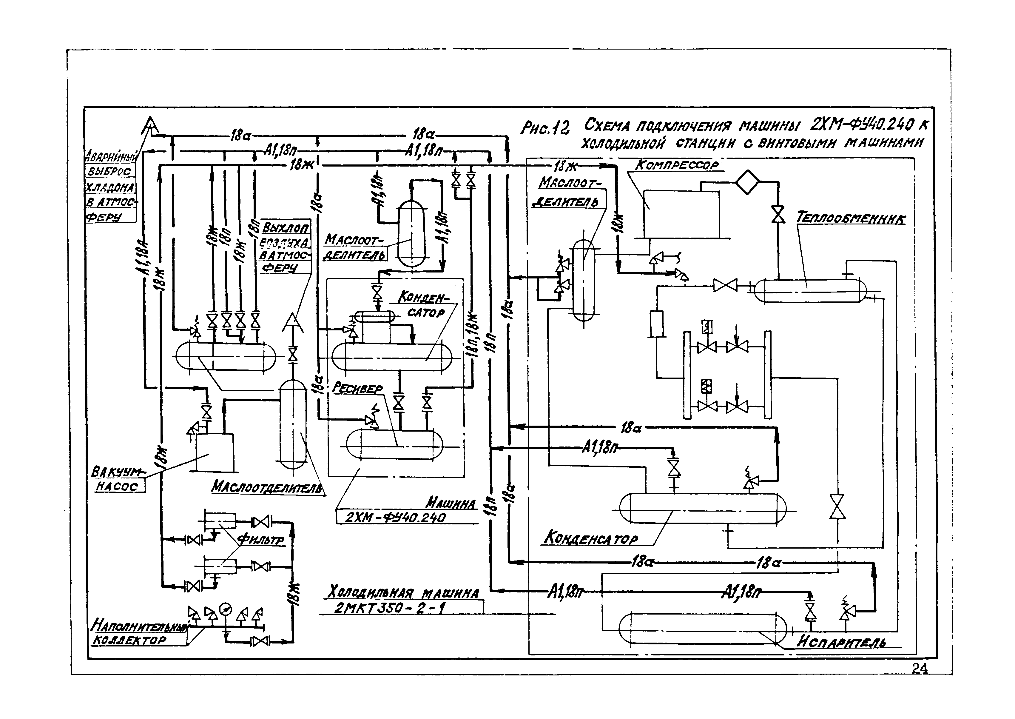
| Область применения: | Рекомендации составлены на основе опыта проектирования холодильных станций и холодильных установок ГПКНИИ СантехНИИпроект, а также по материалам Читинского машиностроительного и Казанского компрессорного заводов. Машина 2ХМ-ФУ40.20 используется в качестве вспомогательного оборудования холодильных станций с хладоновыми турбокомпрессорными и винтовыми компрессорными холодильными машинами. Приведенные данные и рекомендуемые решения могут быть использованы при проектировании холодильных установок и холодильных станций в основном с турбо- и винтовыми компрессорными холодильными машинами для холодоснабжения систем кондиционирования воздуха и охлаждения технологической воды, а также в других аналогичных случаях. |
| Оглавление: | 1. Назначение и краткое описание машины 2ХМ-ФУ40.240 2. Примерные схемы циркуляции холодильного агента с использованием машины 2ХМ-ФУ40.240 3. Техническая характеристика машины 2ХМ-ФУ40.240 4. Спецификация машин 2ХМ-ФУ40.240 5. Условные обозначения к схемам 6. Использованная литература |
| Разработан: | Сантехниипроект Госстроя России |
| Утверждён: | Госстрой СССР |
| Нормативные ссылки: |
























