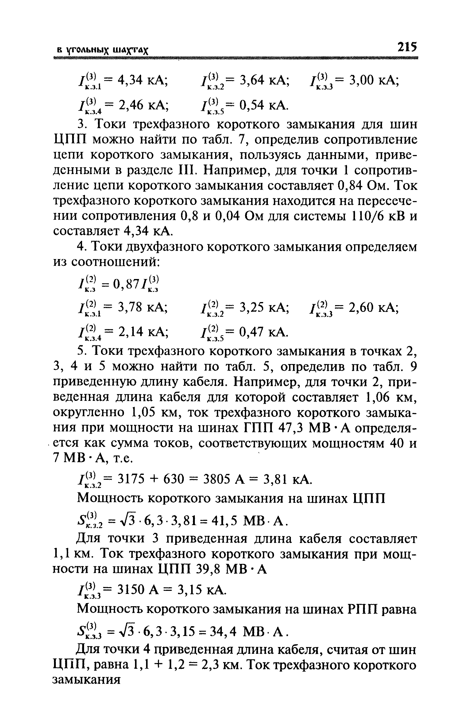
Скачать Правила безопасности в угольных шахтах (Инструкции). Книга 2Дата актуализации: 01.01.2021
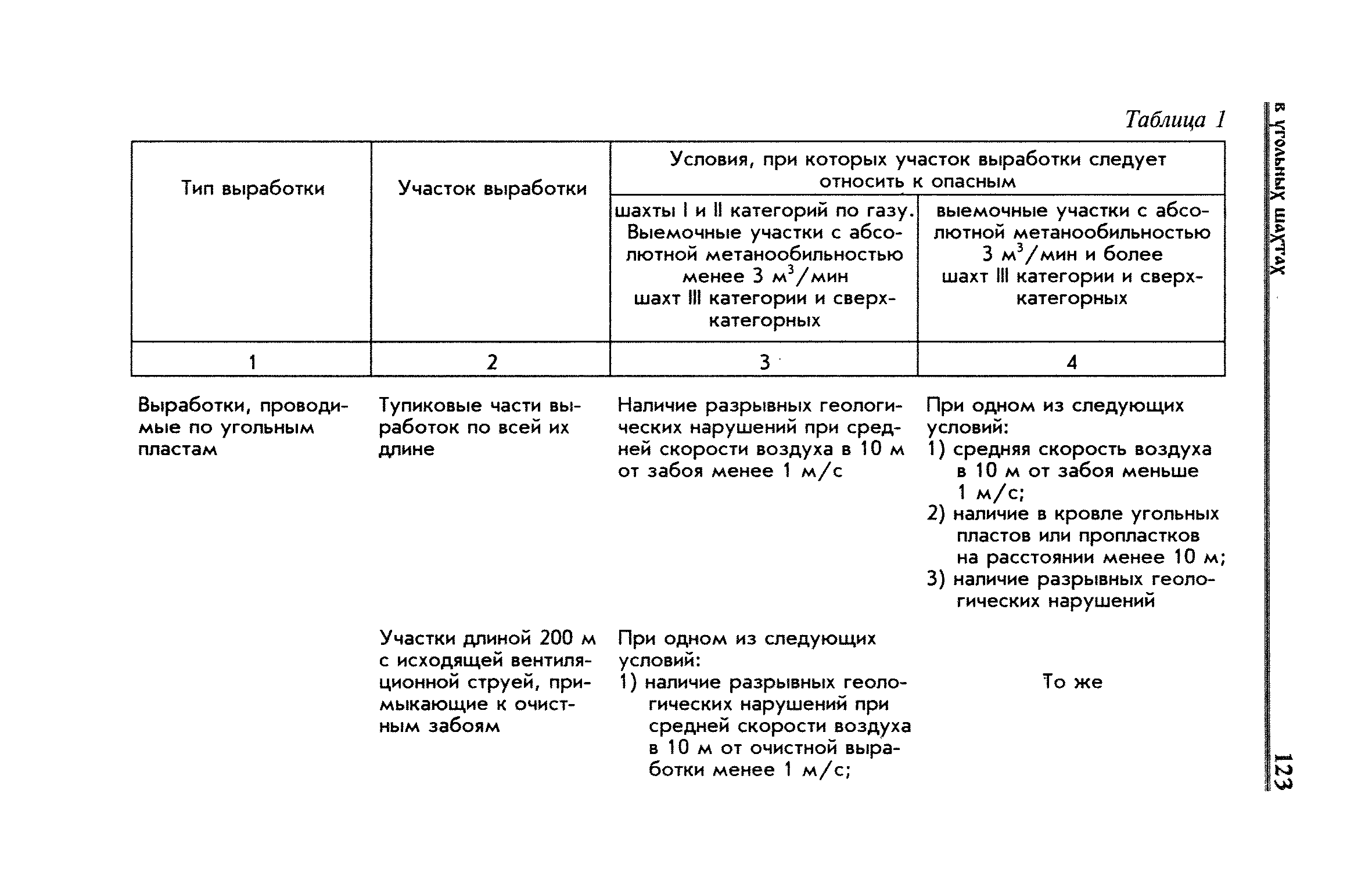
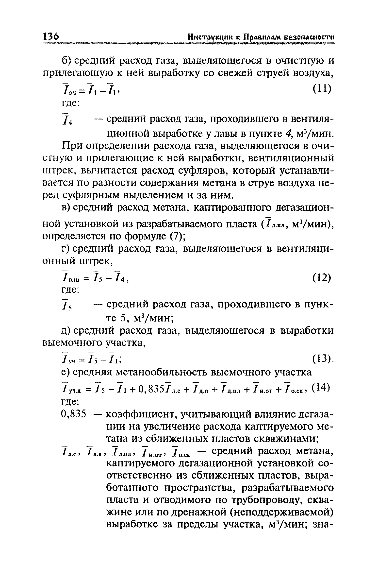
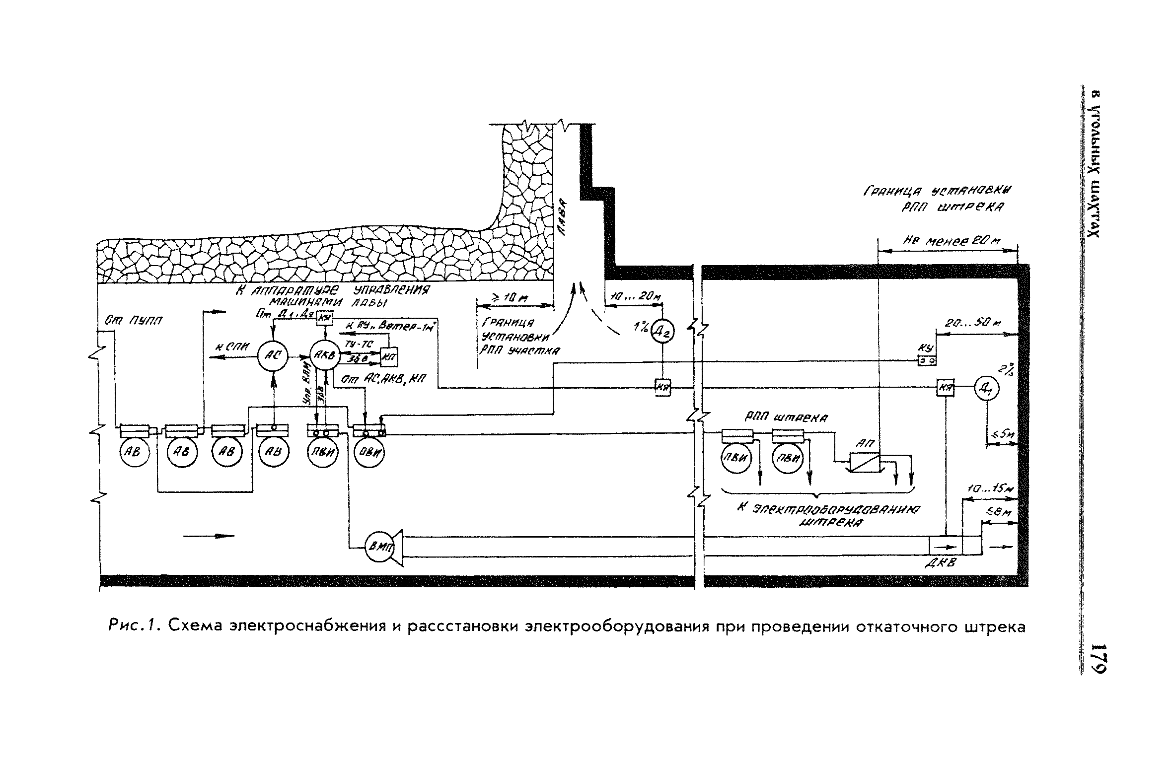
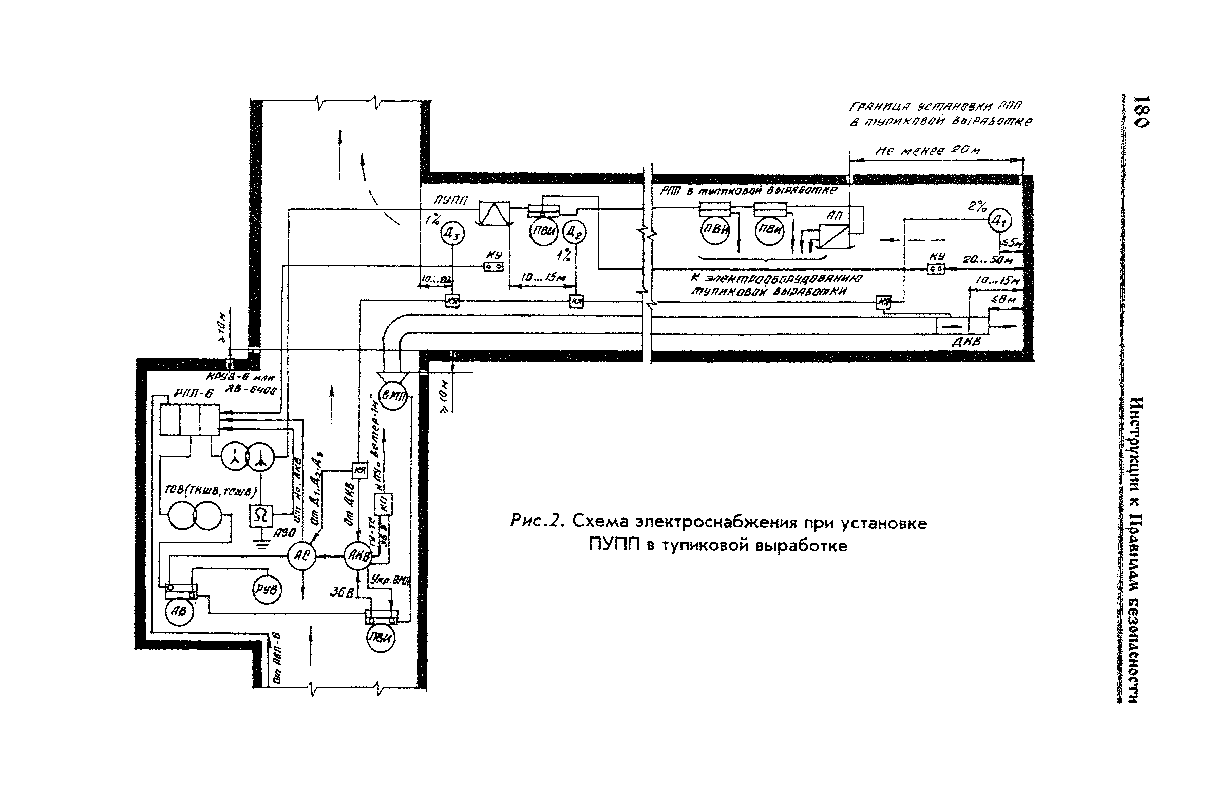
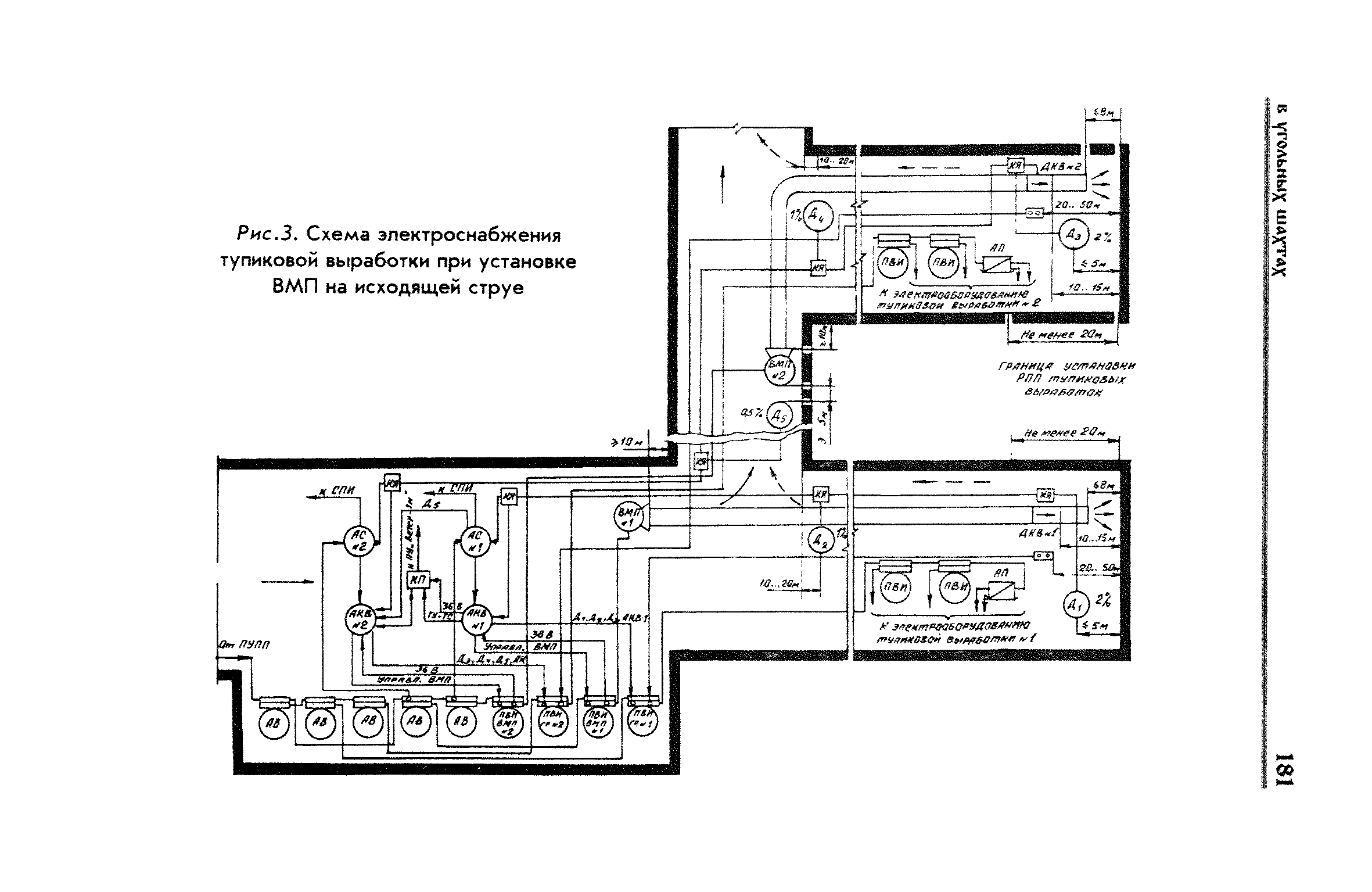
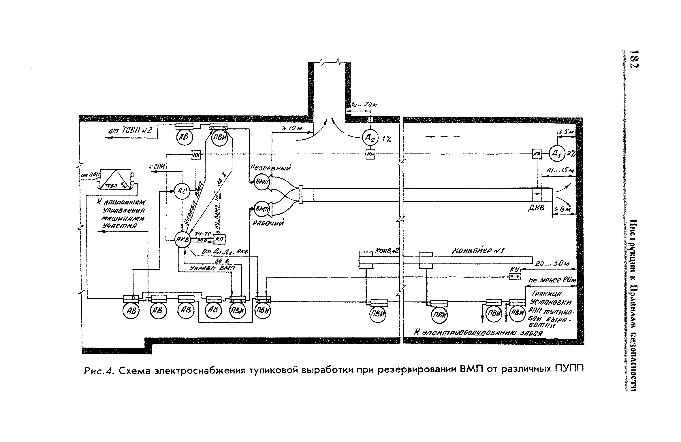
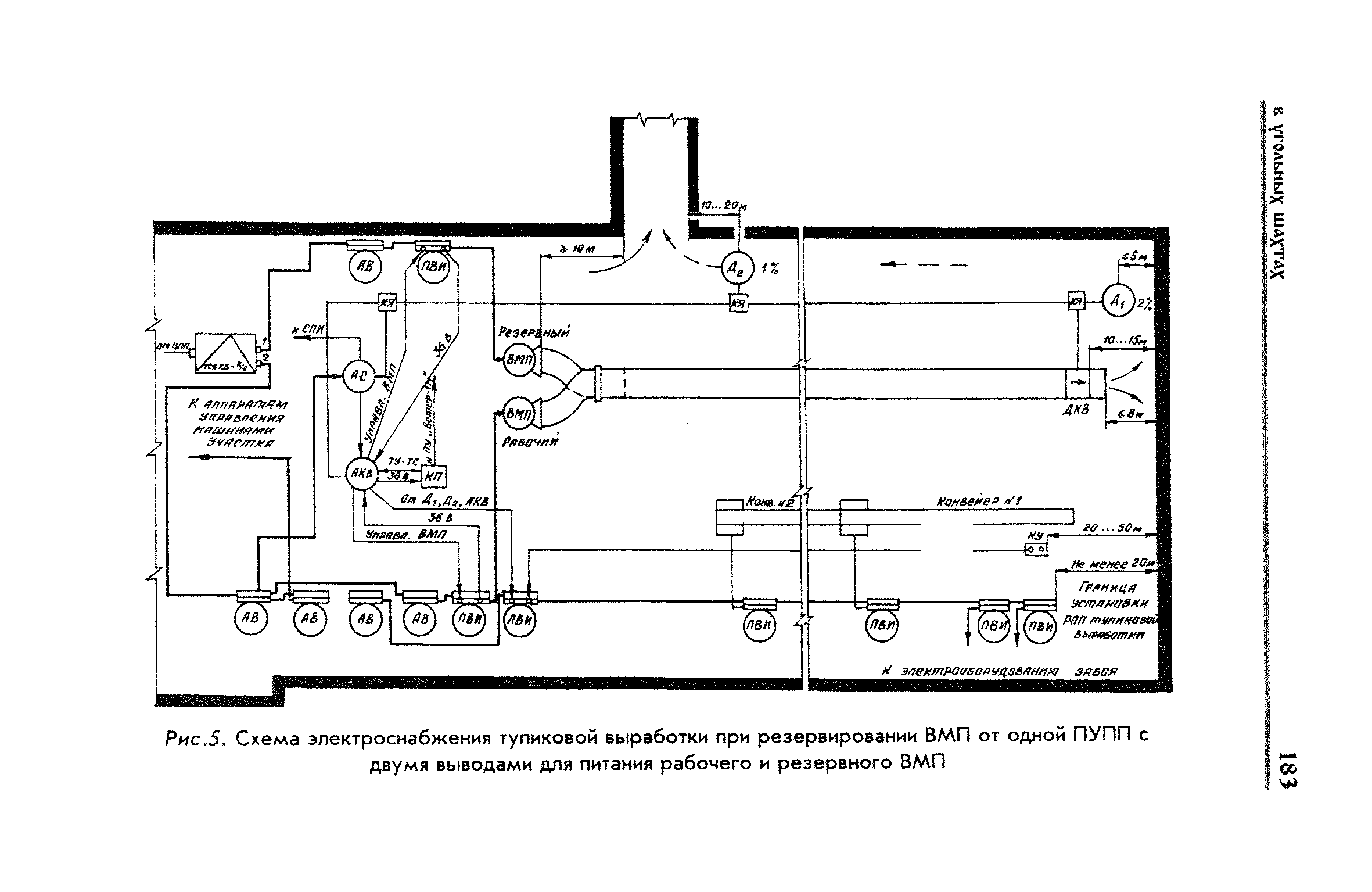
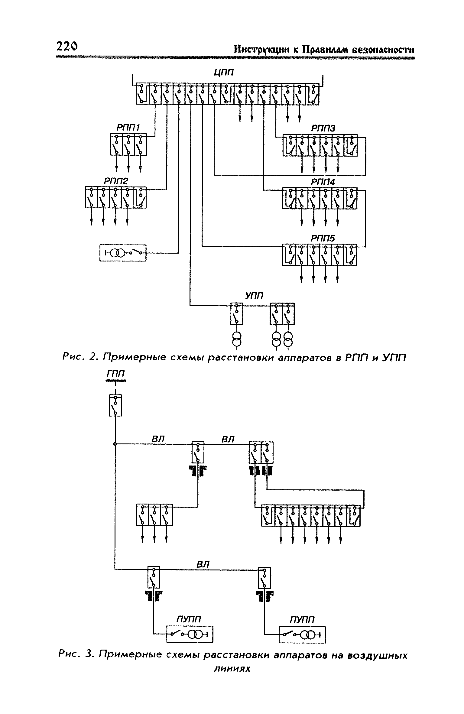
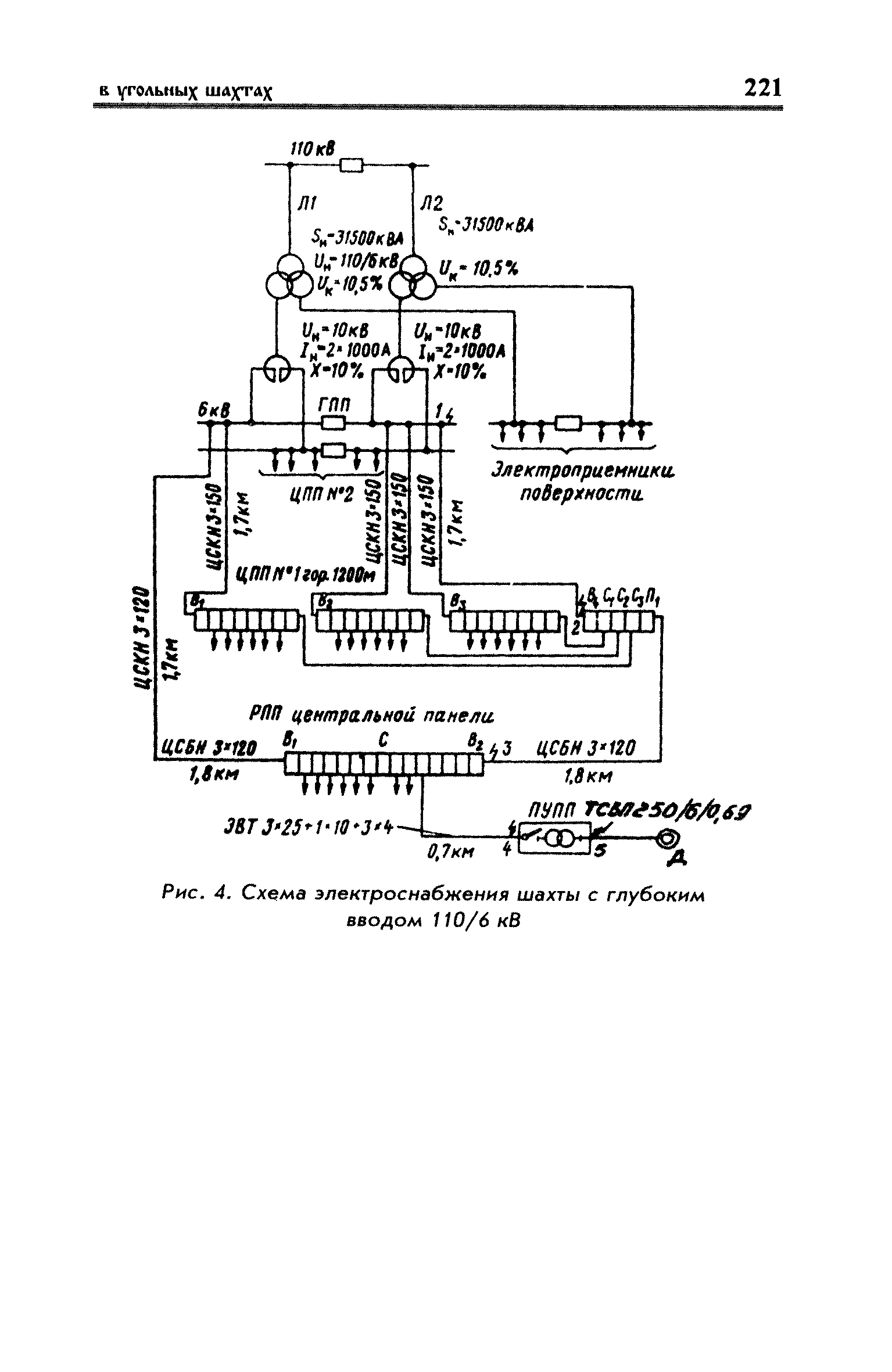
Правила безопасности в угольных шахтах (Инструкции). Книга 2| Статус: | справочные материалы, мп, тпр | | Название рус.: | Правила безопасности в угольных шахтах (Инструкции). Книга 2 | | Дата добавления в базу: | 01.02.2020 | | Дата актуализации: | 01.01.2021 | | Область применения: | В книгу 2 "Правил безопасности в угольных шахтах" включены Инструкции, определяющие вопросы безопасности при ведении горных работ, а также порядок выполнения ряда требований "Правил безопасности в угольных шахтах" (по составлению паспортов выемочных участков, проведению и креплению горных выработок; по ведению огневых работ в подземных выработках и надшахтных зданиях; по обеспечению безопасности при эксплуатации электромеханического оборудования, соблюдению пылегазового режима; противопожарной защите и др.). Приведены формы книг и журналов, ведение которых предусмотрено "Правилами безопасности в угольных шахтах". Все инструкции являются неотъемлемой частью "Правил безопасности в угольных шахтах» и на них полностью распространяются положения, изложенные в главе IХ "Правил безопасности в угольных шахтах" - "Ответственность за нарушение правил безопасности". | | Оглавление: | Инструкция по составлению паспортов выемочного участка проведения и крепления подземных выработок (к § 11, 113) Инструкция по безопасному производству работ в подземных электроустановках (к § 450, 541 - 543) Инструкция по ведению огневых работ в подземных выработках и надшахтных зданиях (к § 57, 533, 570) Инструкция по обучению работников шахт (к § 45, 49, 51) Инструкция по составлению планов ликвидации аварий (к § 16) Инструкция по контролю состава рудничного воздуха, определению газообильности и установлению категорий шахт по метану (к § 204, 273, 275, 276, 278, 220) Инструкция по безопасному применению холодильных установок (к § 206) Инструкция по реверсированию вснтиляционной струи и проверке действия реверсивных устройств вентиляционных установок (к § 222, 223) Инструкция по разгазированию горных выработок, расследованию, учету и предупреждению загазирований (к § 238) Инструкция по составлению вентиляционных планов (к § 272) Инструкция по электроснабжению и применению электрооборудования на шахтах, опасных по внезапным выбросам, разрабатывающих крутые пласты (к § 454) Инструкция по электроснабжению и применению электрооборудования в проветриваемых ВМП тупиковых выработок шахт, опасных по газу(к § 456) Инструкции по применению электрооборудования в рудничном нормальном исполнении и электрооборудования общего назначения в шахтах, опасных по газу и пыли (к § 463) Инструкция по выбору и проверке электрических аппаратов напряжением выше 1200 В (к § 497) Инструкция по определению токов короткого замыкания, выбору и проверке уставок максимальной токовой защиты в сетях напряжением до 1200 В (к § 499) Инструкция по устройству, осмотру и измерению сопротивления шахтных заземлений (к § 522, 550) Инструкция по осмотру и ревизии рудничного взрывобезопасного электрооборудования (к § 542) Инструкция по проверке максимальной токовой защиты шахтных аппаратов (к § 545) Инструкция по противопожарной защите угольных шахт (к § 553) Инструкция по предупреждению самовозгорания, тушению и разборке породных отвалов (к § 666) Книга осмотра стволов шахт (к § 182) Книга осмотра вентиляционных установок и проверки реверсирования (к § 223, 224) Книга учета работы вентиляционной установки (к § 225) Книга замеров метана и учета загазирований (повышенных концентраций углекислого газа) (к § 246, 277, 279) Вентиляционный журнал (к § 273) Книга осмотра подъемной установки (к § 297, 298, 383, 393) Книга приемки и сдачи смен (к § 393) Книга осмотра канатов и их расхода (к § 393, 424, 435) Книга регистрации состояния электрооборудования и заземления (к § 542, 546, 550) Книга по наблюдениям за пожарными участками и проверки состояния изоляционных перемычек (к § 568) Книга осмотра и учета работы водоотливных установок (к § 597) | | Нормативные ссылки: | |
                                                                                                                                                                                                                                                                                                                                                               
|