Скачать Паспорта новых технических решений за 1979 годДата актуализации: 01.01.2021
Паспорта новых технических решений за 1979 год| Статус: | справочные материалы, мп, тпр | | Название рус.: | Паспорта новых технических решений за 1979 год | | Дата добавления в базу: | 01.02.2020 | | Дата актуализации: | 01.01.2021 | | Оглавление: | 1. Комплекс КСВ-1 в условиях шахты им. А.Г. Стаханова 2. Способ транспортировки закладочного материала 3. Подготовка разгрузочной лавы с целью предотвращения выбросов породы и охраны полевых наклонных выработок 4. Участковый закладочный комплекс 5. Реконструкция крепи вертикального ствола 6. Унификация металлической арочной крепи из спецпрофиля для крепления узлов сопряжений выработок 7. Разгрузочное устройство для приема породы двухскипового подъема 8. Технологический комплекс на поверхности воздухопопадающего ствола, используемый для выдачи породы, спуска-подъема людей и материалов 9. Склад ГСМ 10. Струйное устройство для нанесения защитной пленки на погруженный уголь, скомпонованное с уплотнительным катком 11. Погрузочный пункт породы в вагонетки 12. Компоновка комплекса оборудования с маятниковыми пробоотборниками для опробования углей 13. Главный корпус. Обезвоживание отходов флотации 14. Установка по нанесению защитной пленки 15. Главный корпус. Отделение отсадки с отсадочными машинами ОМ-24 16. Пункт для очистки железнодорожных полувагонов 17. Главный корпус. Отделение отсадки, флотации и фильтрации 18. Схема отвода фильтрата вакуум-фильтров с исключением из проектов подвальных помещений для сборника фильтрата 19. Дверь гильотинная и ограждение 20. Противовес клети 2КH4-2 21. Схема охлаждения воздуха в шахте с помощью передвижных кондиционеров КПШ-90 у рабочих мест и отводом тепла конденсации от них на поверхность 22. Подземный водоохладитель вертикального типа 23. Электрооборудование и автоматизация холодильной установки для подземных условий с невзрывоопасной средой 24. Блок зданий подъемных машин 25. Совмещенный копер 26. Унифицированные объемно-планировочные и конструктивные решения дозировочно-аккумулирующих бункеров 27. Система табельного учета трудящихся "Сатурн" для удаленных блочных стволов шахт 28. Включение стойки СПМ 29. Устройство автоматического распределения транспорта (УАРП) 30. Устройство сигнализации и блокировки для однопутных перегонов 31. Компоновка оборудования респираторной ш. "Ждановская-Капитальная" 32. Сигнализация канатной откатки вспомогательного уклона с шестью приемно-отправительными площадками ш. им. А.А. Скочинского 33. Электрооборудование обмена вагонеток на поверхности в здании вспомогательного ствола 34. Электрооборудование погрузочного пункта породы 35. Новая технология монтажа проходческого полка |
                                                                                                      
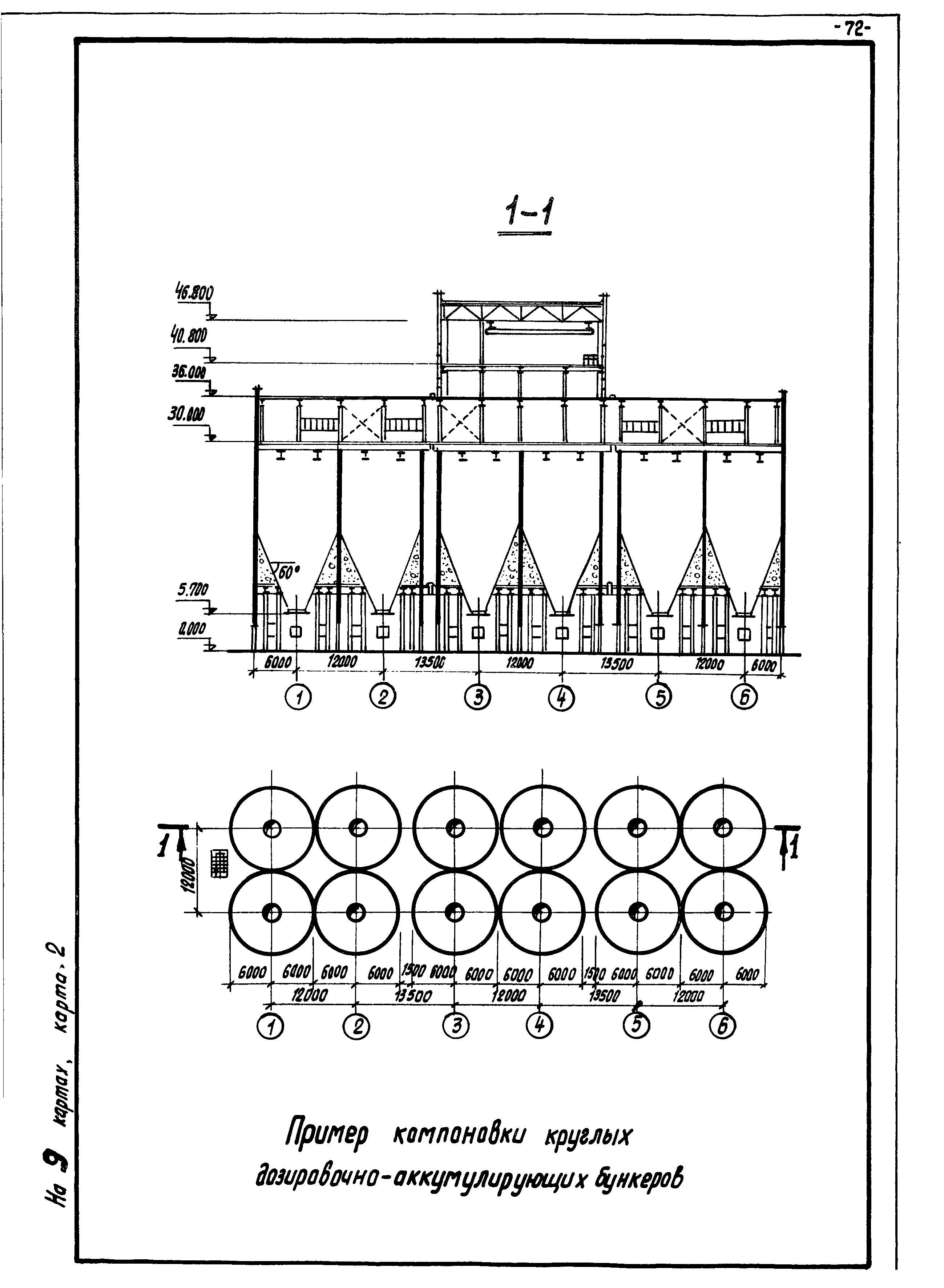
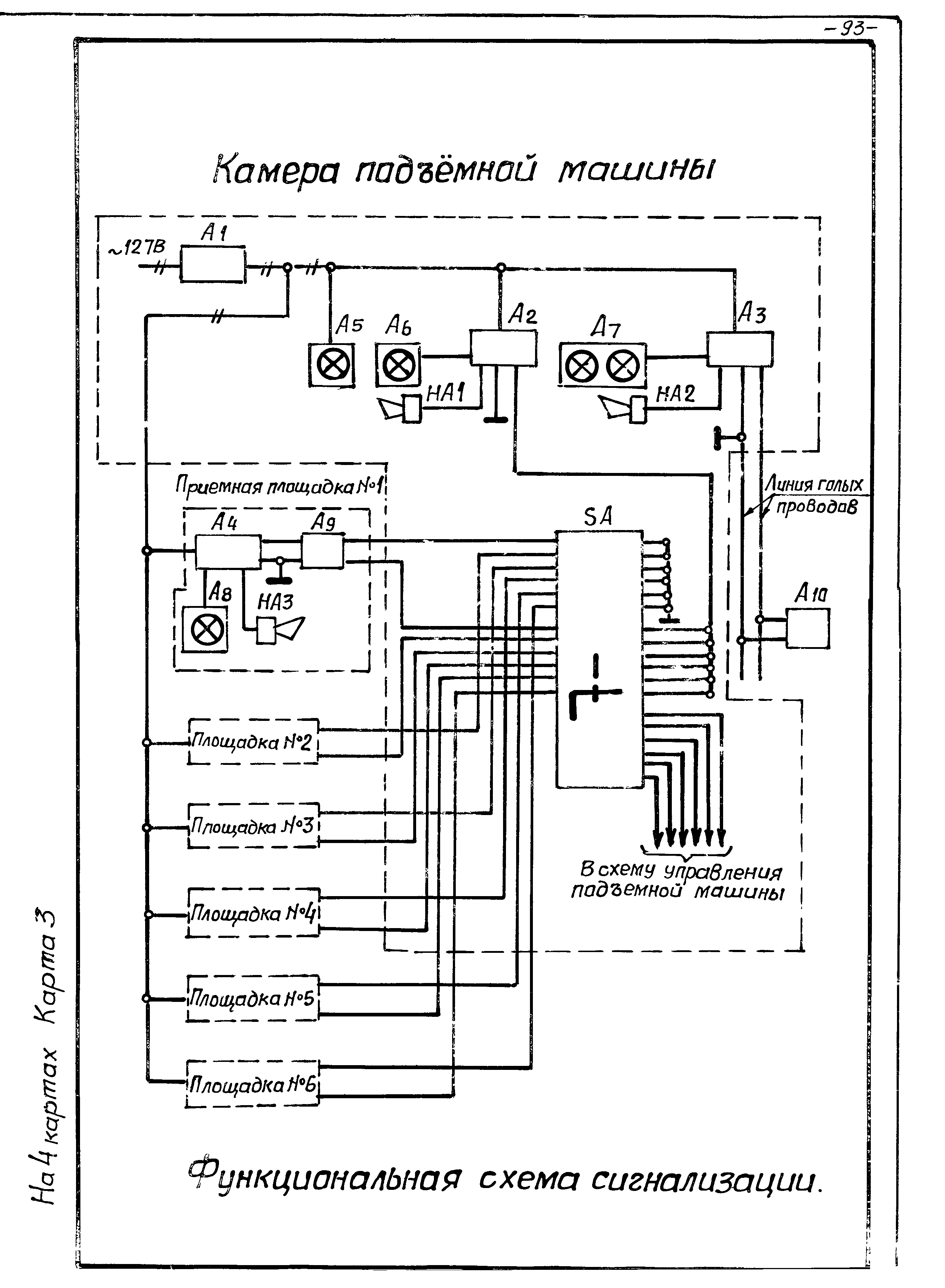
|