Скачать Выпуск 7 Руководящие указания по релейной защите. Дистанционная защита линий 35 - 330 кВДата актуализации: 01.01.2021
|
| Обозначение: | Выпуск 7 |
| Обозначение англ: | Выпуск 7 |
| Статус: | информационный документ |
| Название рус.: | Руководящие указания по релейной защите. Дистанционная защита линий 35 - 330 кВ |
| Дата добавления в базу: | 01.01.2021 |
| Дата актуализации: | 01.01.2021 |
| Область применения: | В выпуске Руководящих указаний по релейной защите приведены схемы дистанционной защиты от многофазных к. з., используемой в качестве основной и резервной на линиях 110 — 330 кВ в сетях с большим током замыкания на землю и на линиях 35 кВ в сетях с малым током замыкания на землю, а также рассмотрены особенности схем этих защит для параллельных линий и линий, работающих по схеме блока трансформатор (автотрансформатор) - линия. Руководящие указания являются рекомендуемым материалом, которому должны следовать как проектные, так и эксплуатирующие организации с целью максимального применения типовых решений, удешевления и ускорения строительства электроустановок, внедрения в эксплуатацию наиболее совершенных и проверенных опытом решений |
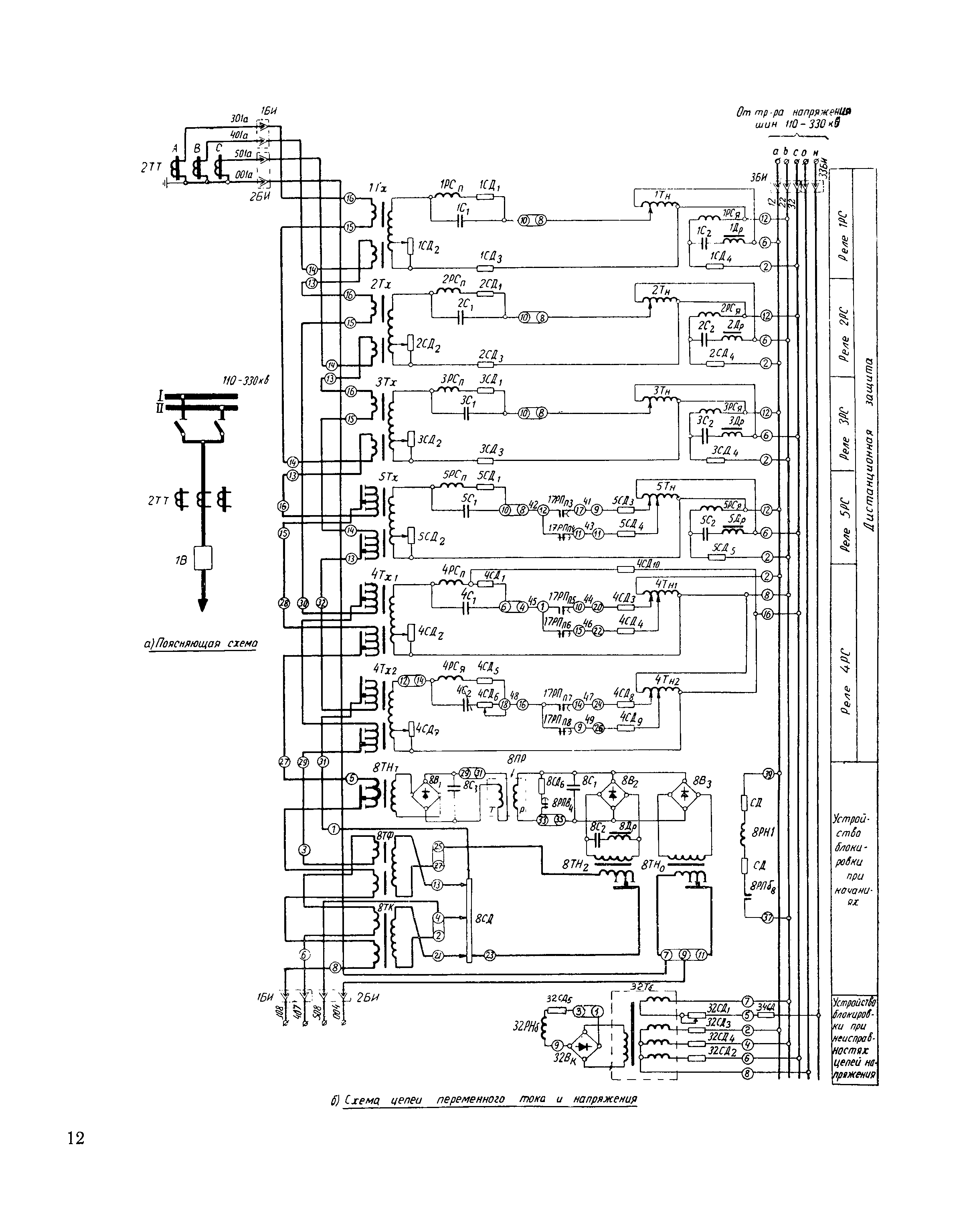
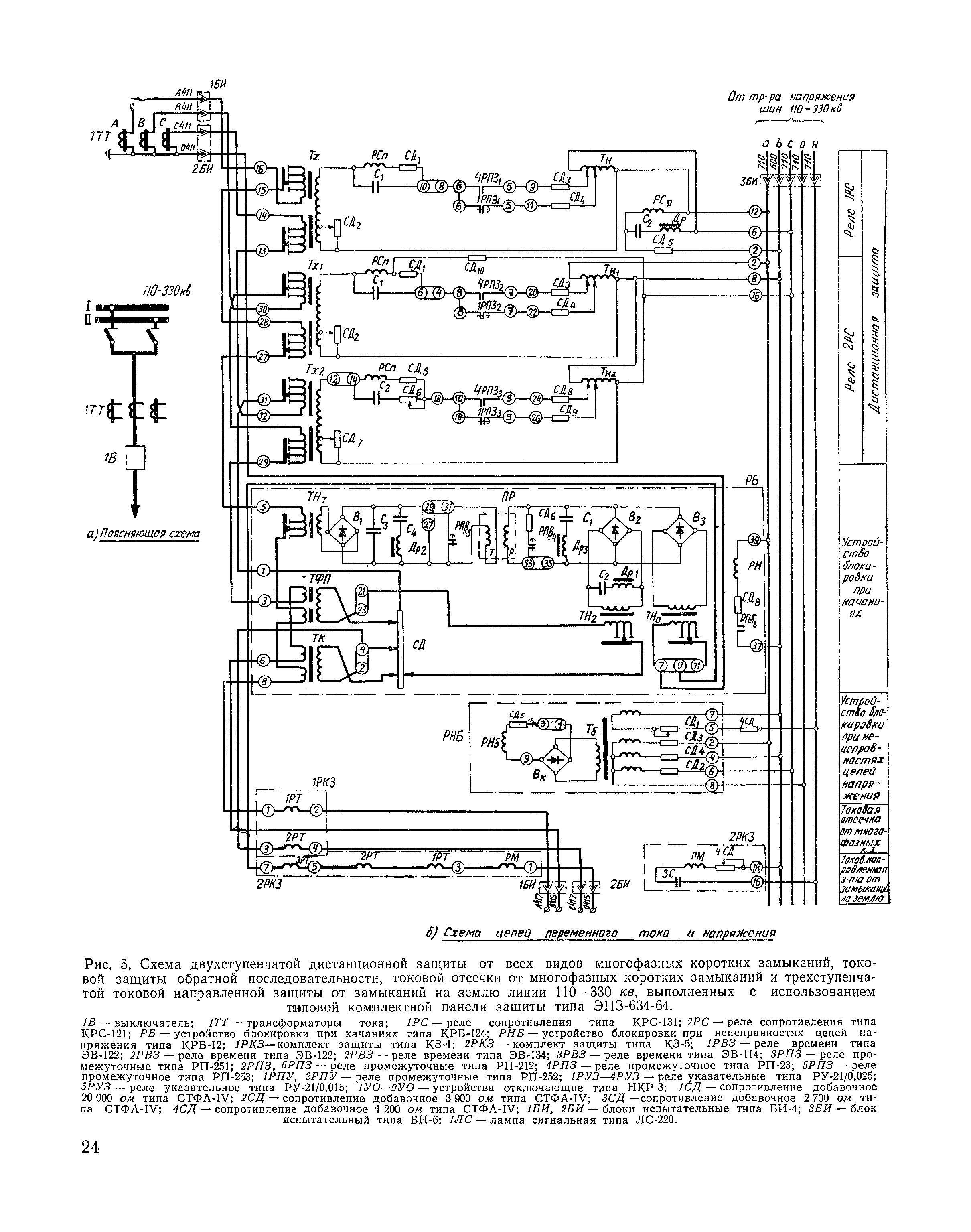
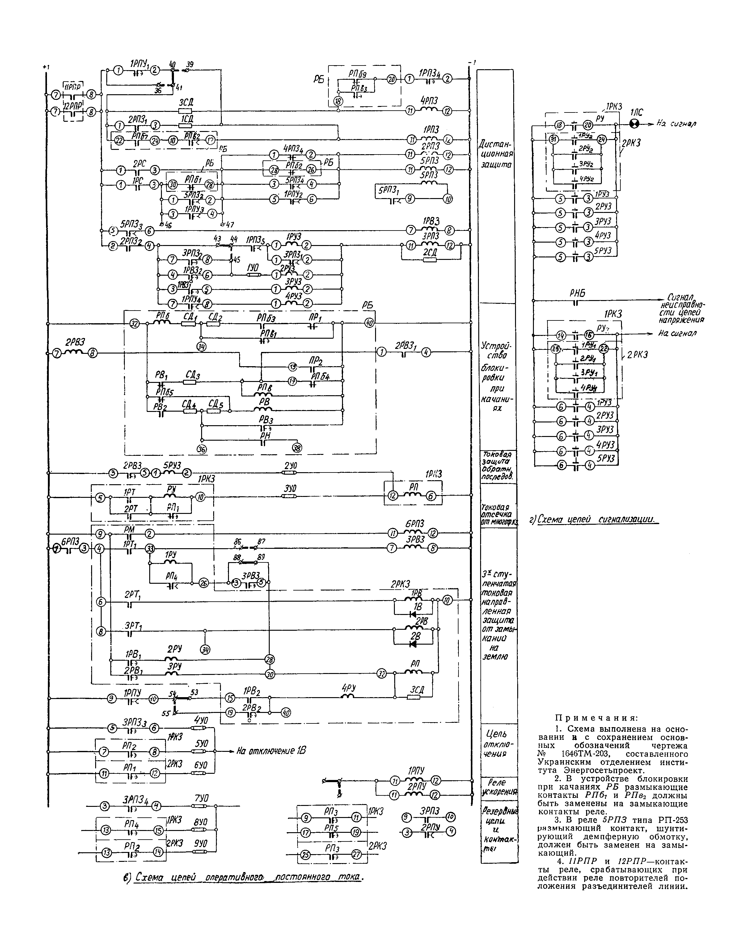
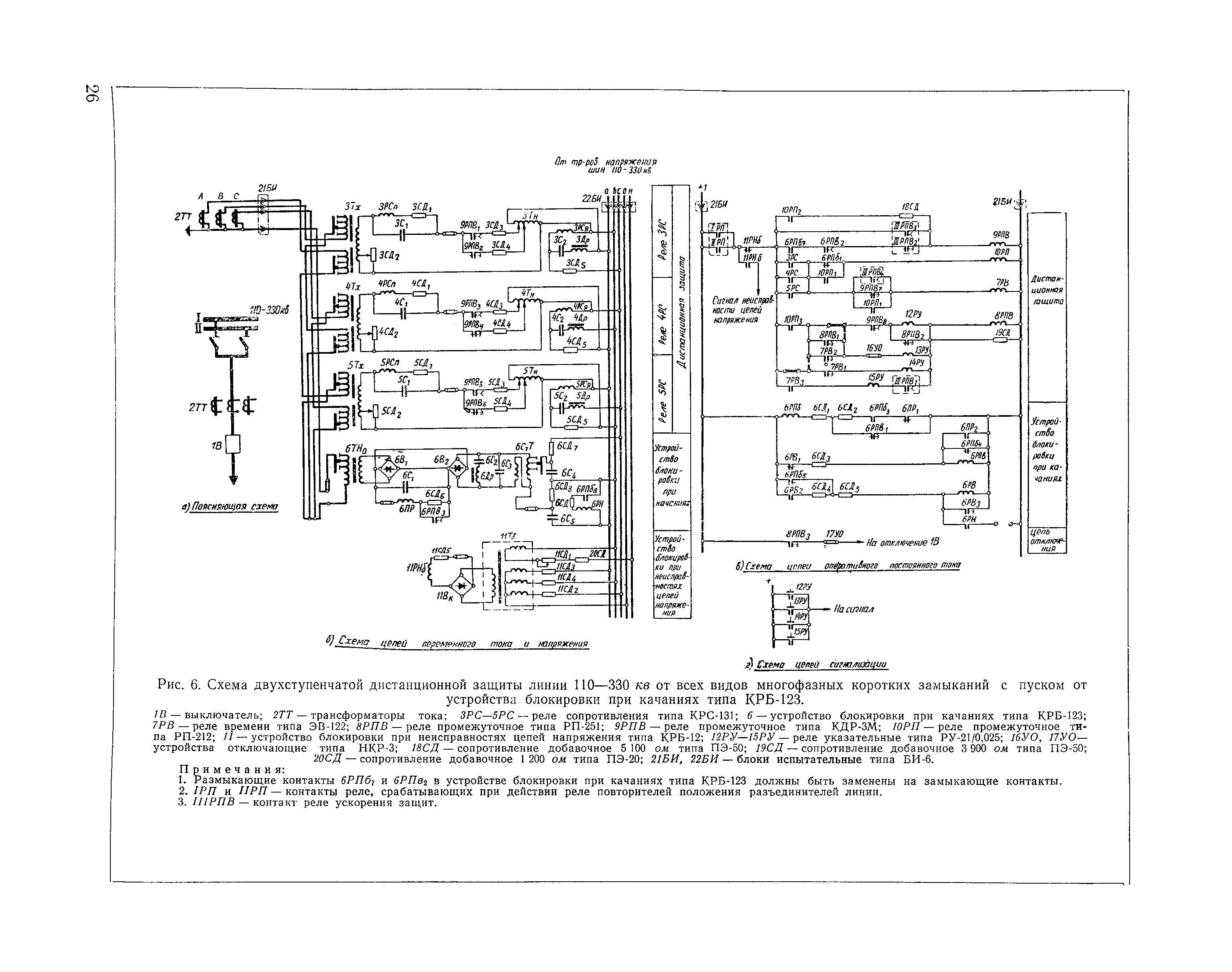
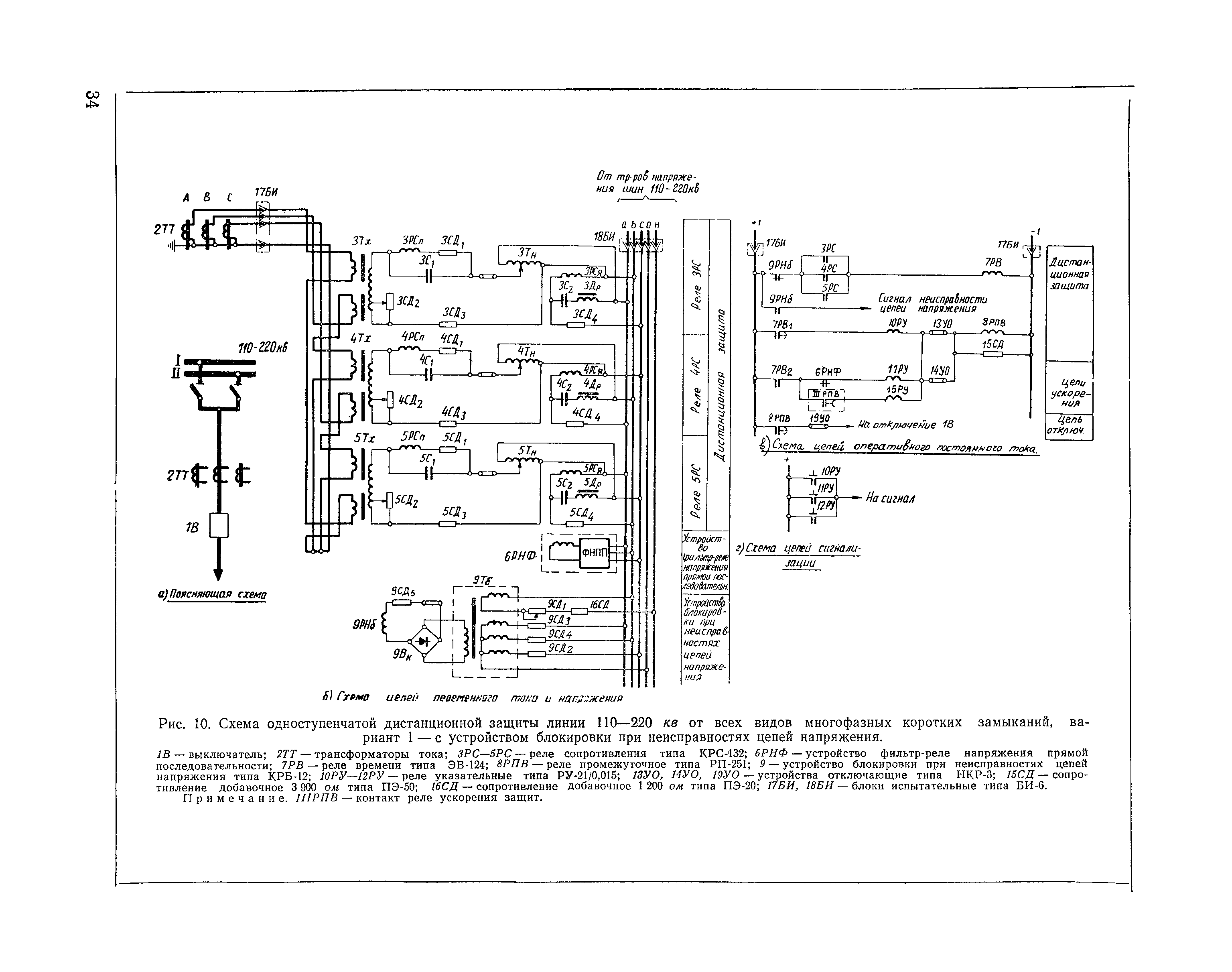
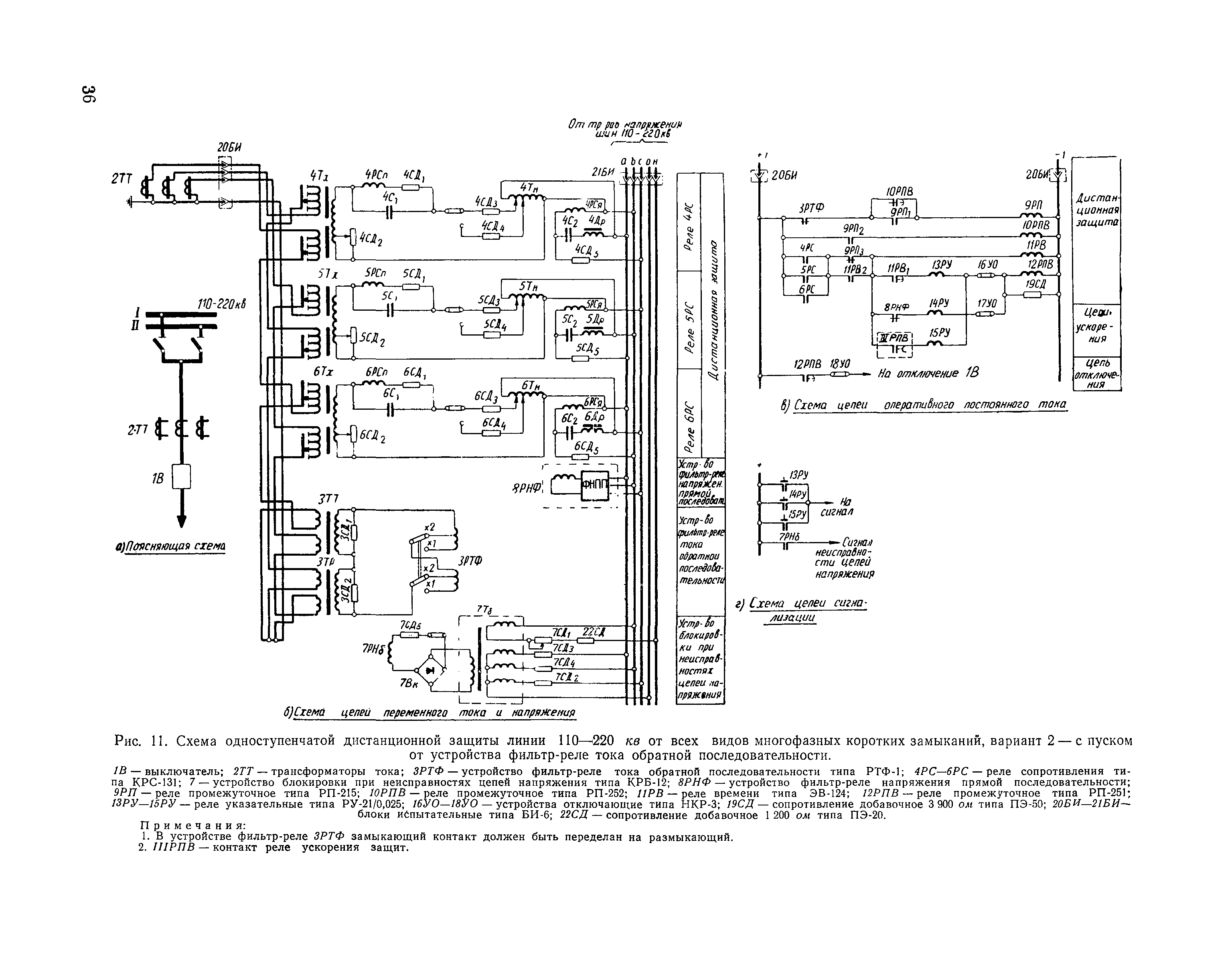
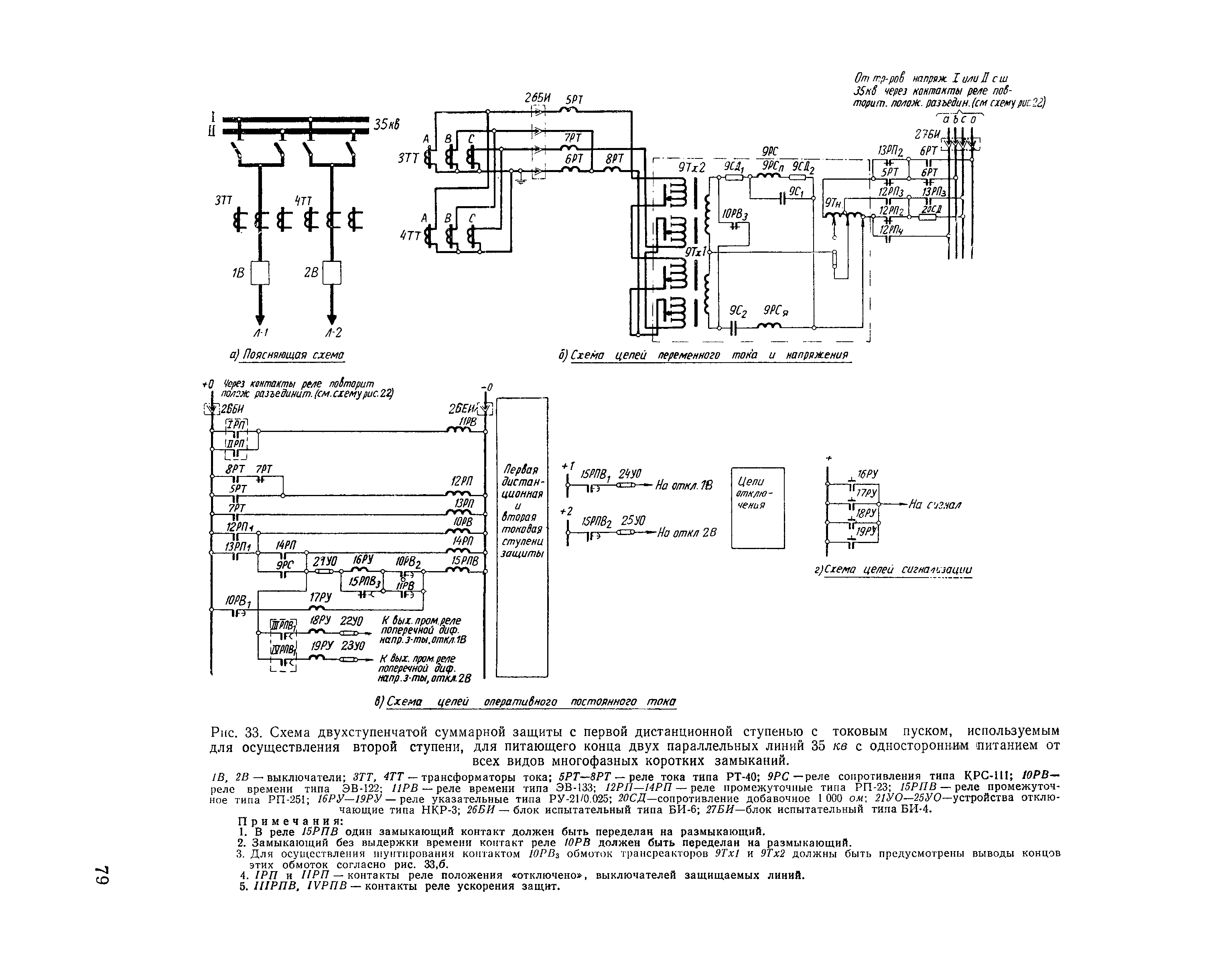
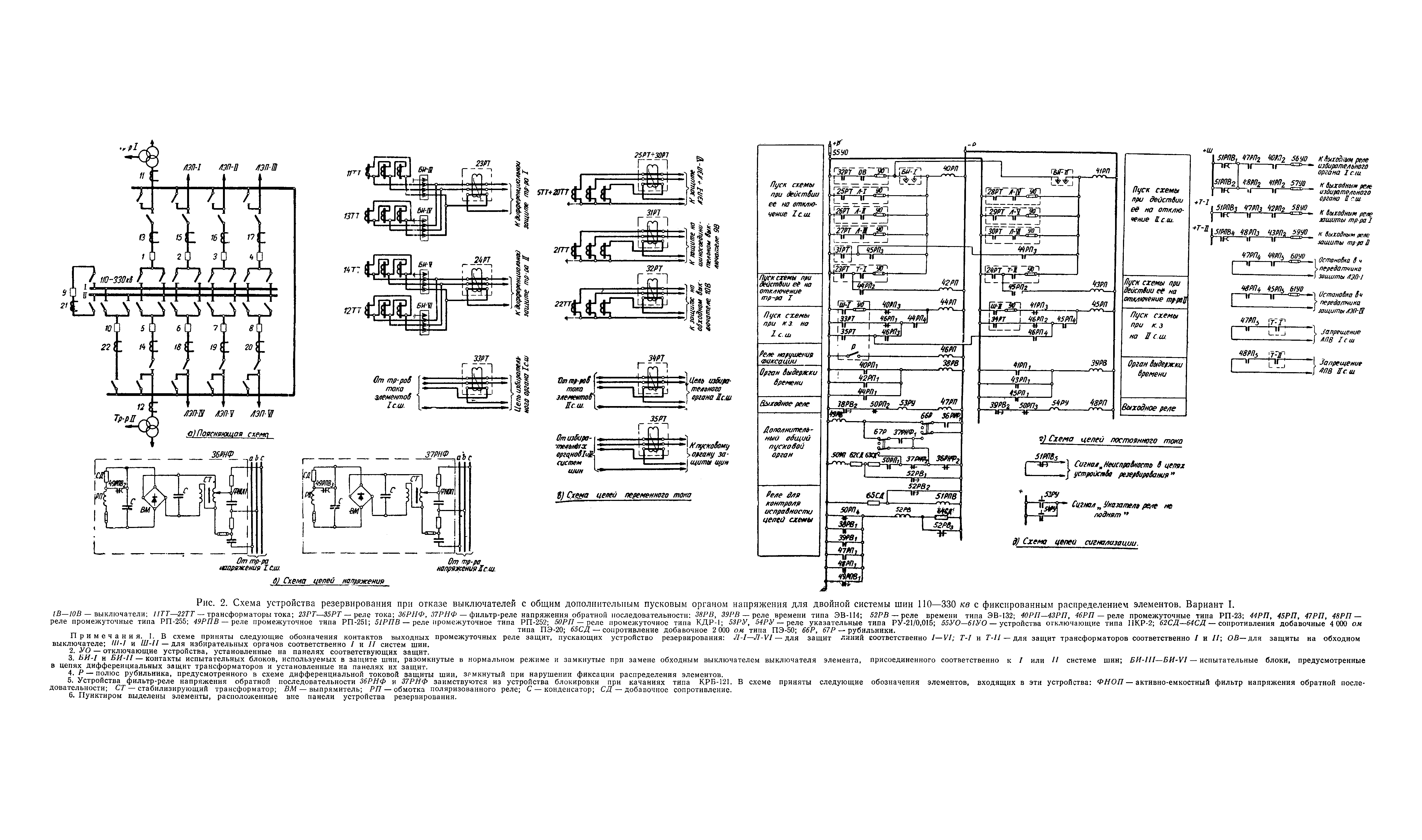
| Оглавление: | Глава 1. Схемы дистанционной защиты одиночных линий 110 - 330 кВ в сетях с большим током замыкания на землю А. Принципы выполнения схем защиты Б. Особенности выполнения схем защиты Глава 2. Схемы дистанционной защиты параллельных линий 110 - 330 кВ в сетях с большим током замыкания на землю А. Принципы выполнения схем защиты Б. Особенности выполнения схем резервной суммарной защиты Глава 3. Схемы дистанционной защиты линий 110 - 330 кВ, работающих по схеме блока трансформатор (автотрансформатор) — линия в сетях с большим током замыкания на землю А. Принципы выполнения схем защиты Б. Особенности выполнения схем защиты Глава 4. Схемы дистанционной защиты линии 3 кВ в сетях с малым током замыкания на землю А. Принципы выполнения схем защиты Б. Особенности выполнения схем защиты Глава 5. Расчет дистанционной защиты линии 35 - 330 кВ от всех видов многофазных коротких замыканий А. Особенности расчета дистанционной защиты одиночных линий 110 - 330 кВ Б. Особенности расчета дистанционной защиты двух параллельных линий 110 - 330 кВ В. Особенности расчета дистанционной защиты одиночных и параллельных линий 110 - 330 кВ с ответвлениями Г. Особенности расчета дистанционной защиты линий 110 - 330 кВ, работающих по схеме блока трансформатор (автотрансформатор) — линия Д. Особенности расчета дистанционной защиты линий 35 кВ Е. Учет тока точной работы дистанционной защиты Ж. Расчет устройства блокировки при качаниях типа КРБ-122 (КРБ-124) З. Расчет устройства блокировки при качаниях типа КРБ-121 (КРБ-123) И. Поведение однофазных реле сопротивления (типов КРС-111, КРС-131 и КРС-132) при качаниях в нагрузочном режиме К. Поведение трехфазного и однофазных направленных реле сопротивления (типов КРС-121, КРС-131 и КРС-132) при двухфазных замыканиях, сопровождающихся качаниями Л. Пример расчета дистанционной защиты от многофазных коротких замыканий для параллельных линий 110 кВ с ответвлениями Приложение I. Некоторые варианты выполнения блокировки дистанционной защиты при обрыве трех фаз цепей напряжения Приложение II. Блокирующее реле сопротивления с прямолинейной характеристикой Приложение III. Возможные варианты выполнения схемы присоединения реле ускорения после включения выключателя Приложение IV. Схема подведения плюса оперативного постоянного тока к дистанционной защите одиночной линии 35 — 330 кВ Приложение V. Устройство фильтр-реле напряжения прямой последовательности Приложение VI. Поведение дистанционных защит при замыканиях между двумя фазами за трансформатором У-11 при одностороннем питании Приложение VII. Вариант выполнения схемы двухступенчатой защиты с первой дистанционной ступенью с токовым пуском, используемым для осуществления второй ступени, содержащей блокировку, которая предотвращает неправильное срабатывание защиты при отказе одного из реле тока пускового органа Приложение VIII. Автоматическое изменение уставки суммарной дистанционной защиты при отключении и включении одной из защищаемых параллельных линий Приложение IX. Согласование дистанционной защиты с токовой отсечкой, отсечкой по напряжению и комбинированной отсечкой по току и напряжению в сетях 110 — 220 кВ Приложение X. Расчетные выражения. для определения токов и напряжений при двойных замыканиях на землю в сетях с малым током замыкания на землю Приложение XI. Влияние уставки реле сопротивления на значение его тока точной работы Приложение XII. Построение характеристик для оценки поведения трехфазного и однофазного направленных реле сопротивления при двухфазных замыканиях, сопровождающихся качаниями |
| Разработан: | Институт Энергосетьпроект |
| Утверждён: | Министерство энергетики и электрификации СССР (USSR Ministry of Energy and Electrical Power ) |
| Издан: | Издательство Энергия (1966 г. ) |





























































































































































