Скачать Выпуск 5 Руководящие указания по релейной защите. Защита блоков генератор-трансформатор и генератор-автотрансформаторДата актуализации: 01.01.2021
|
| Обозначение: | Выпуск 5 |
| Обозначение англ: | Выпуск 5 |
| Статус: | информационный документ |
| Название рус.: | Руководящие указания по релейной защите. Защита блоков генератор-трансформатор и генератор-автотрансформатор |
| Дата добавления в базу: | 01.01.2021 |
| Дата актуализации: | 01.01.2021 |
| Область применения: | Руководящие указания являются рекомендуемыми материалами, которым должны следовать как проектные, так и эксплуатирующие организации с целью максимального применения типовых решений, удешевления и ускорения строительства электроустановок, внедрения в эксплуатацию наиболее совершенных и проверенных опытом решений. Отступления от соответствующих решений, приведенных в Руководящих указаниях, допускаются в тех случаях, когда это обосновано конкретными местными условиями, а также для ранее запроектированных, монтируемых или действующих устройств, если эти отступления не ведут к серьезным эксплуатационным недостаткам и не противоречат принципиальному направлению Руководящих указаний. |
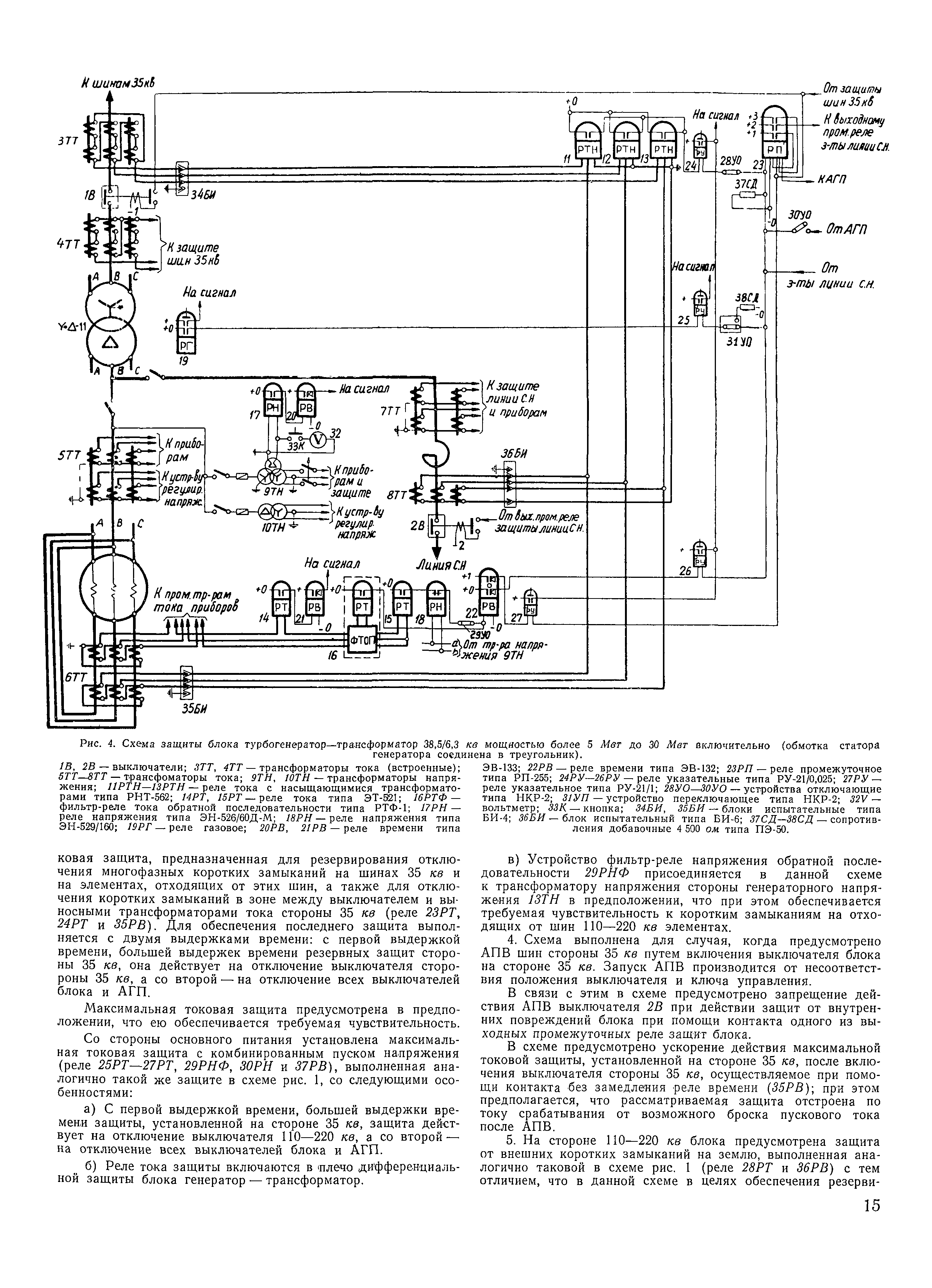
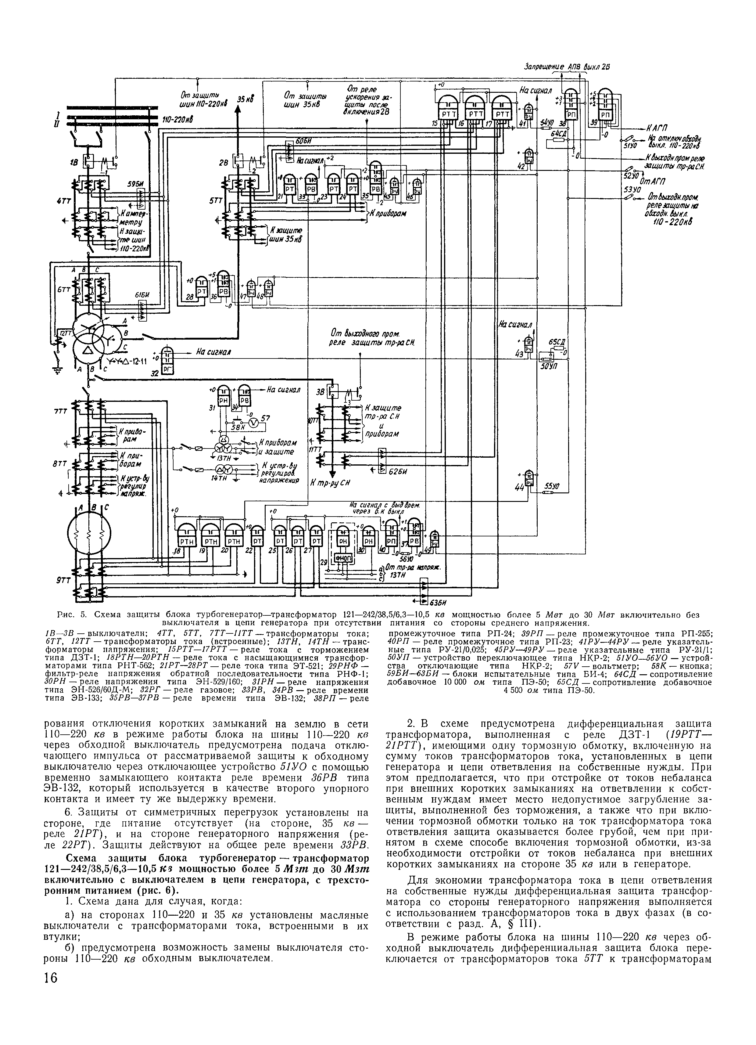
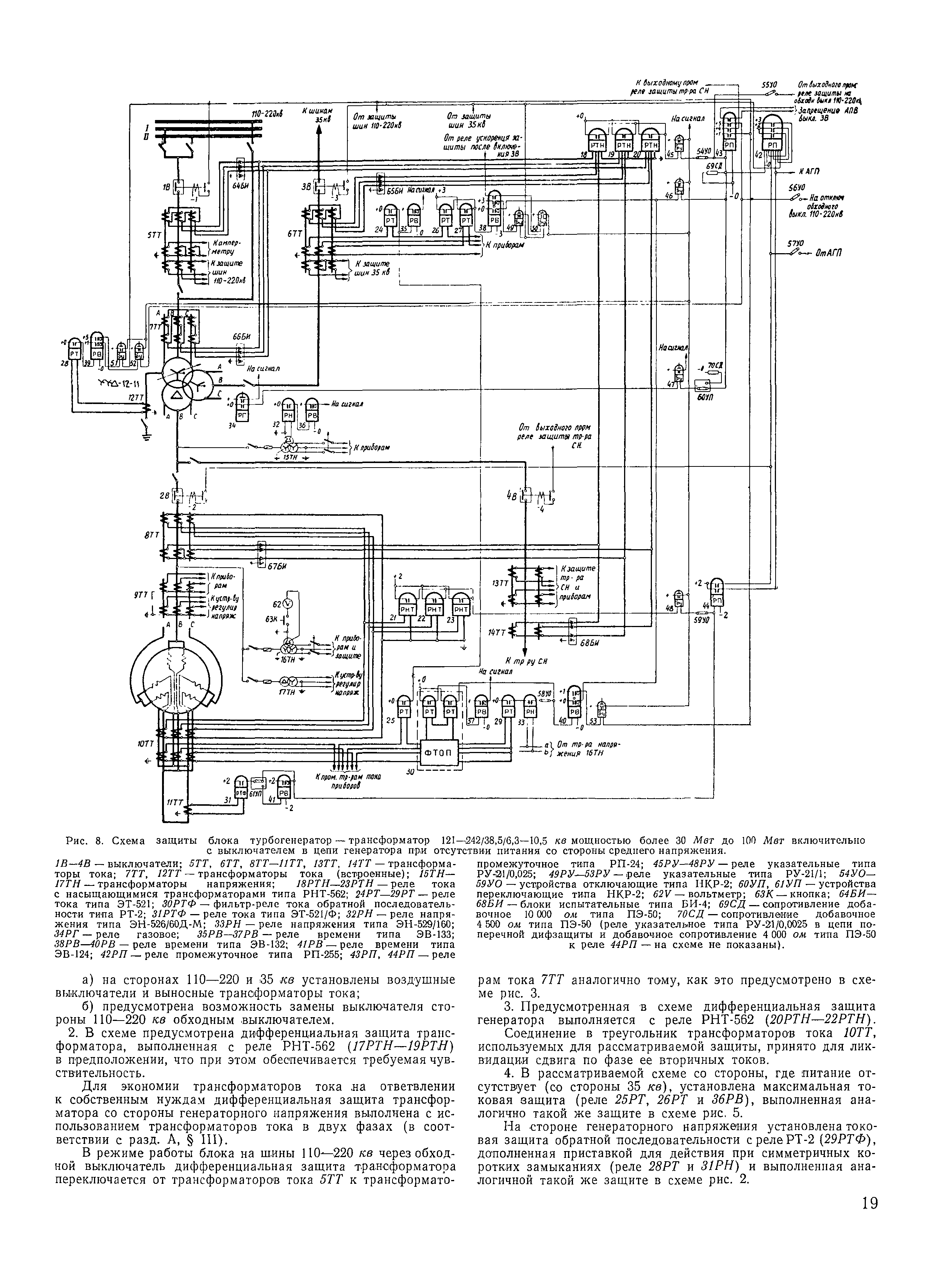
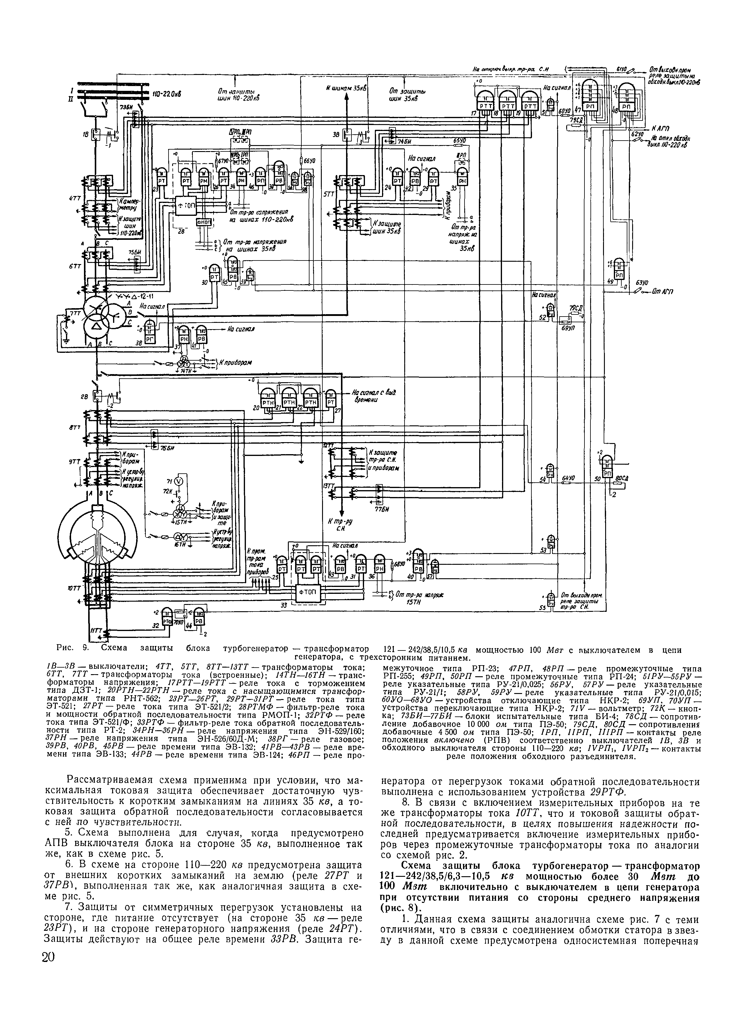
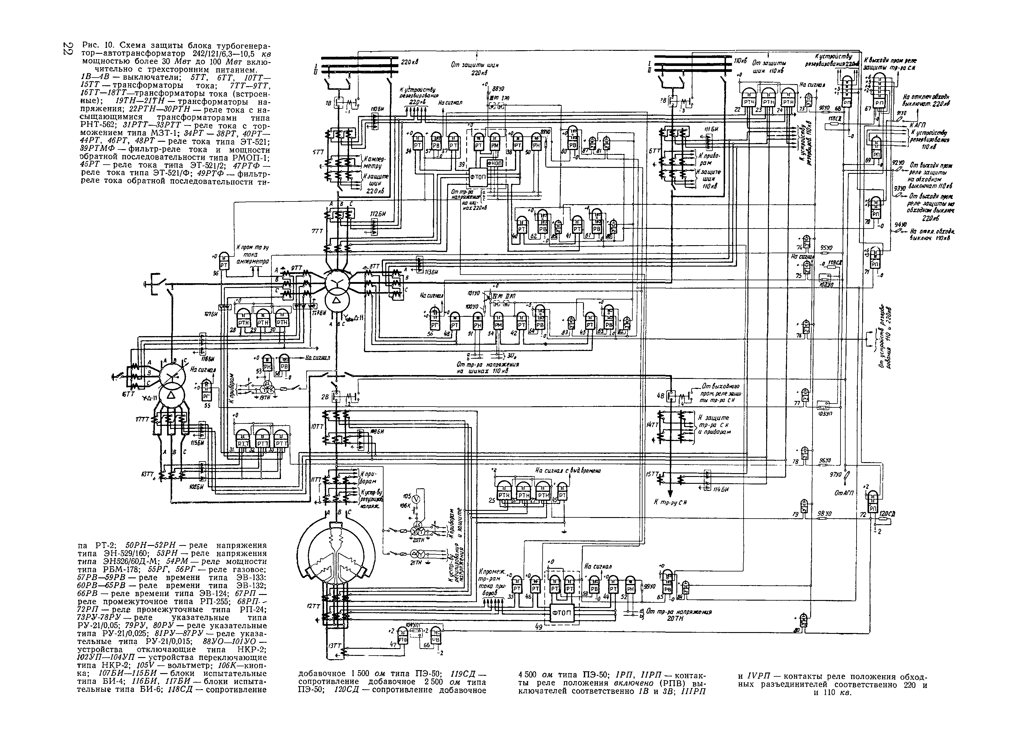
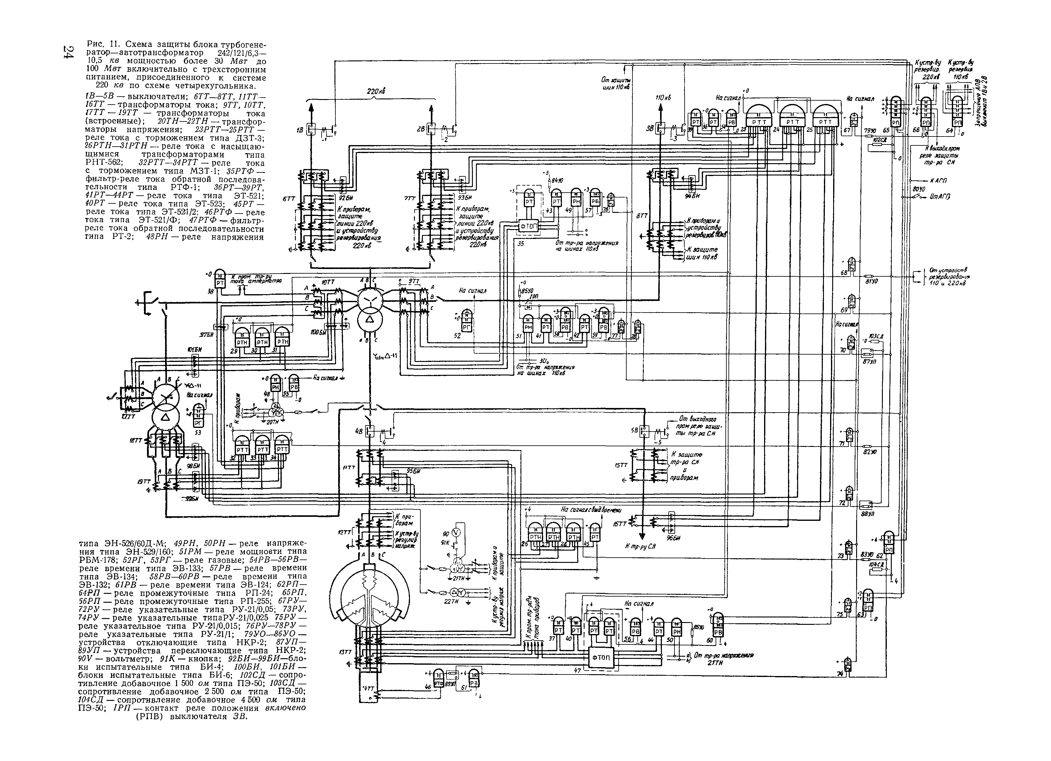
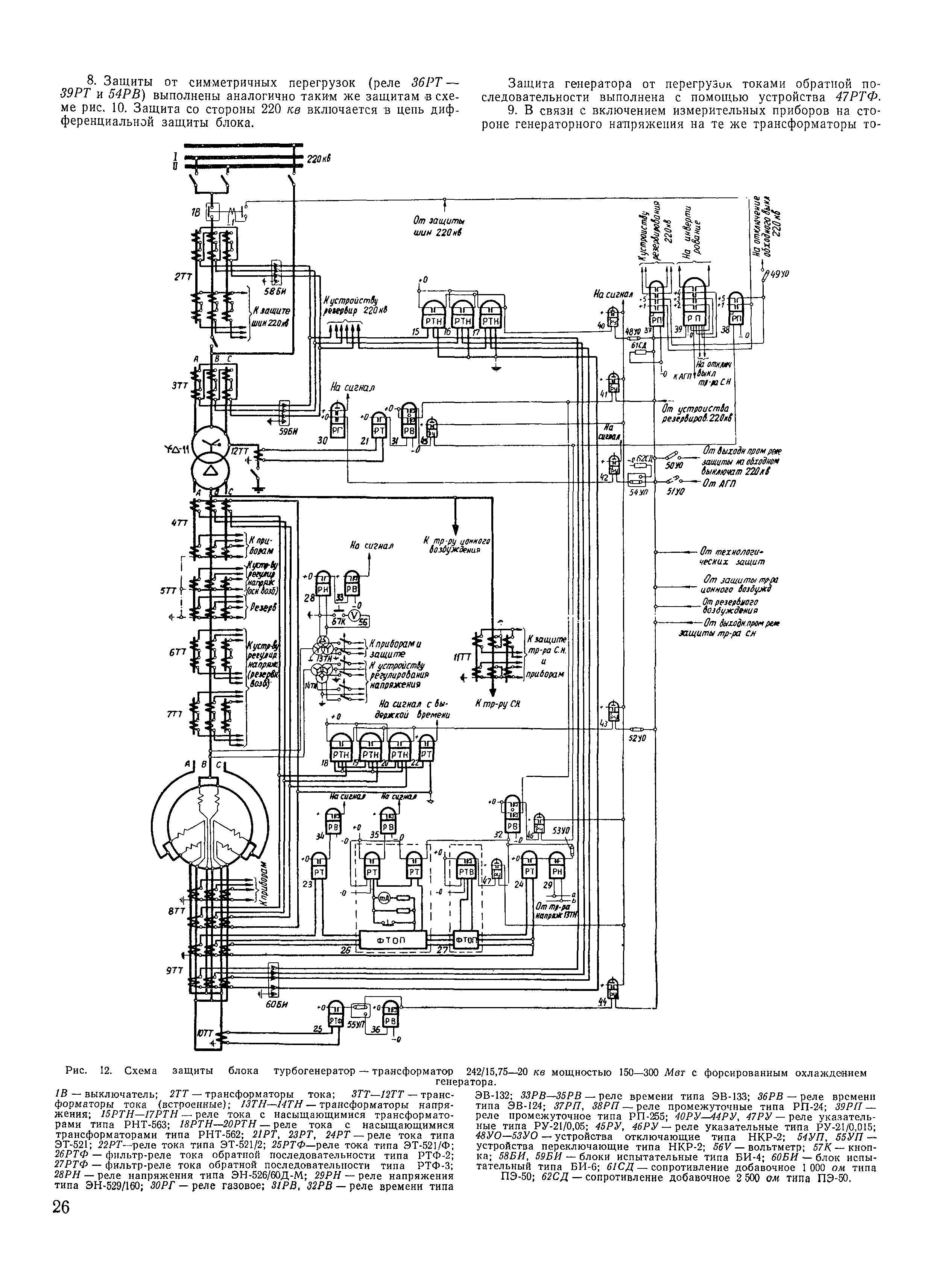
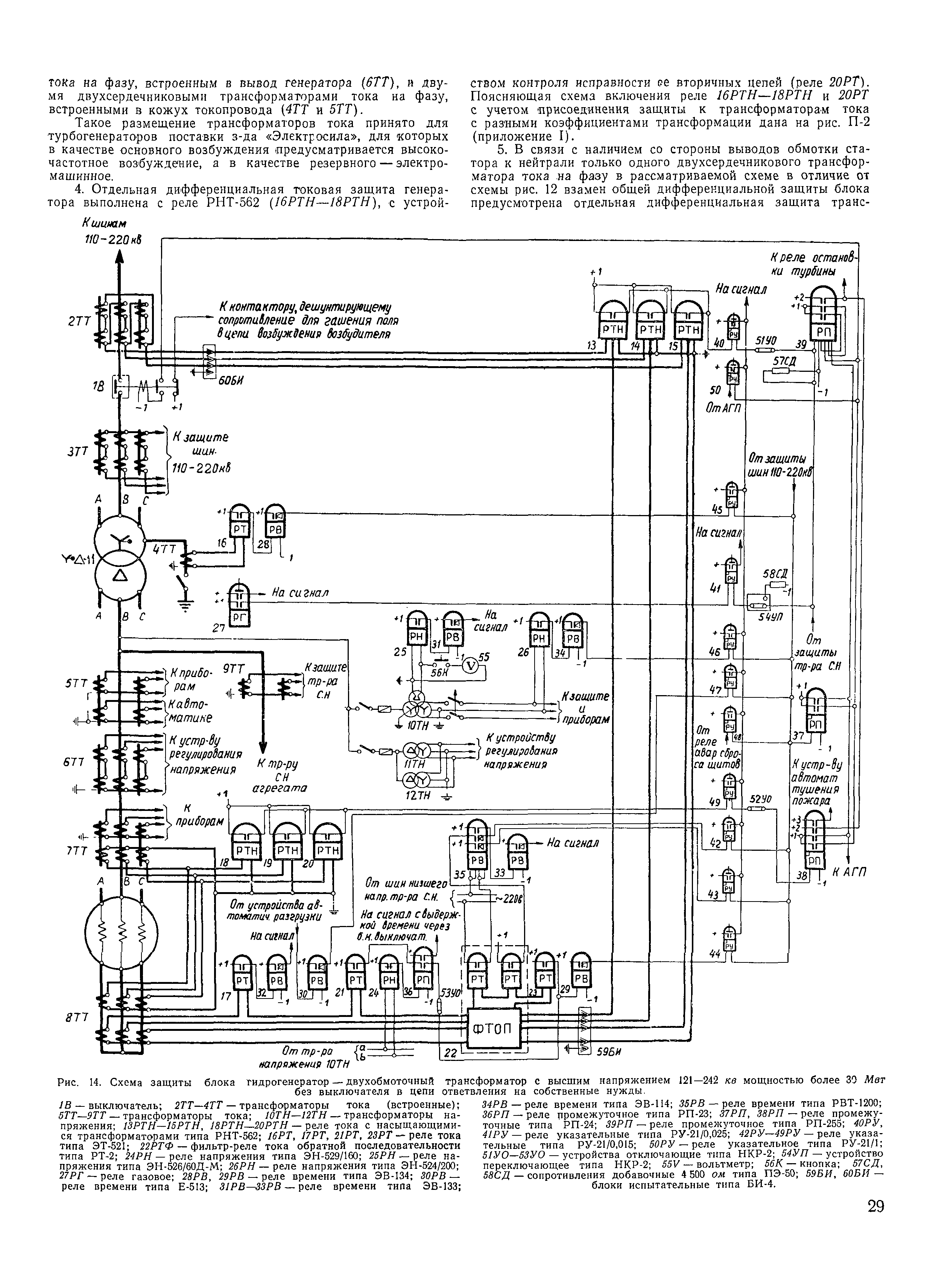
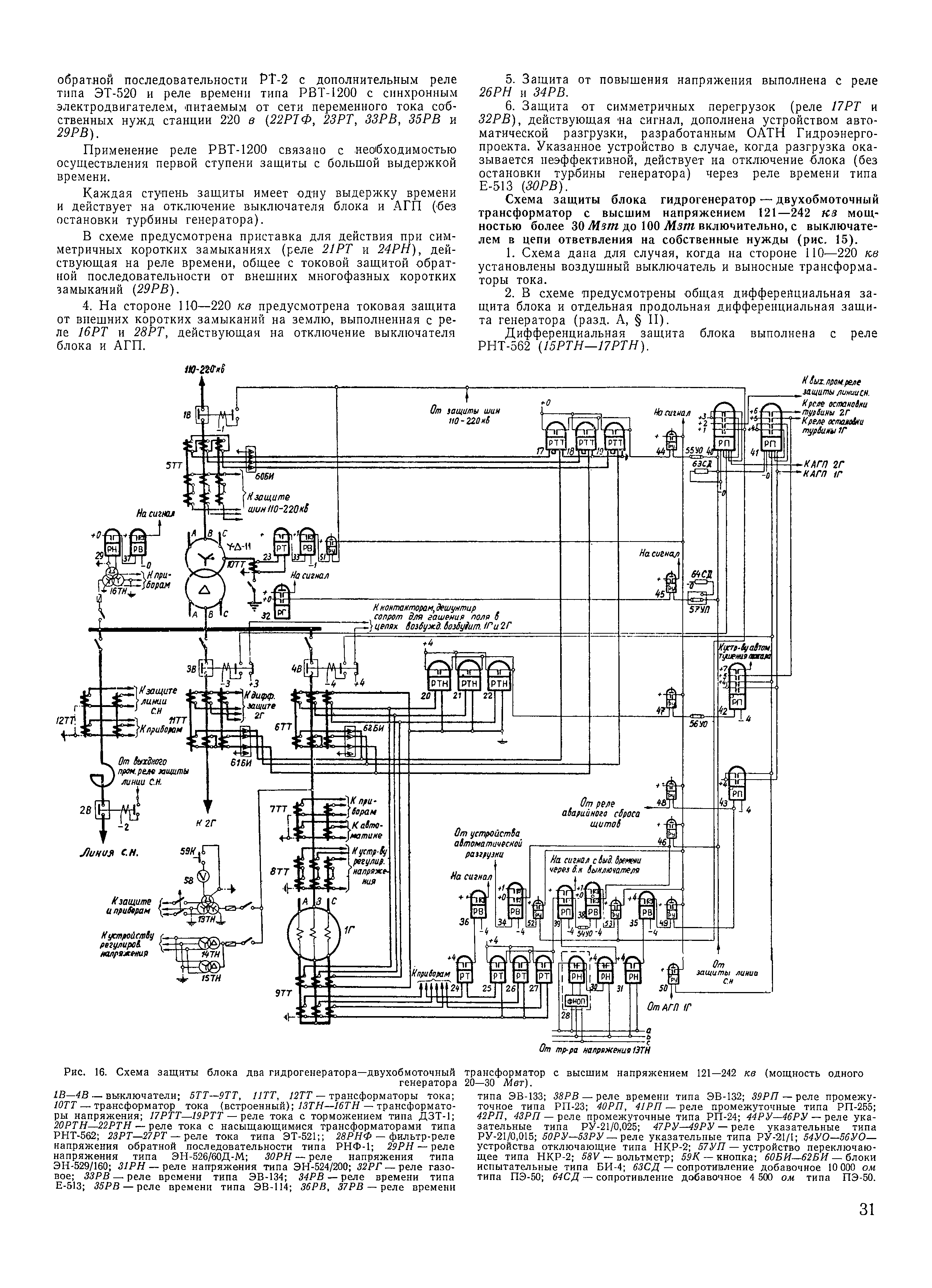
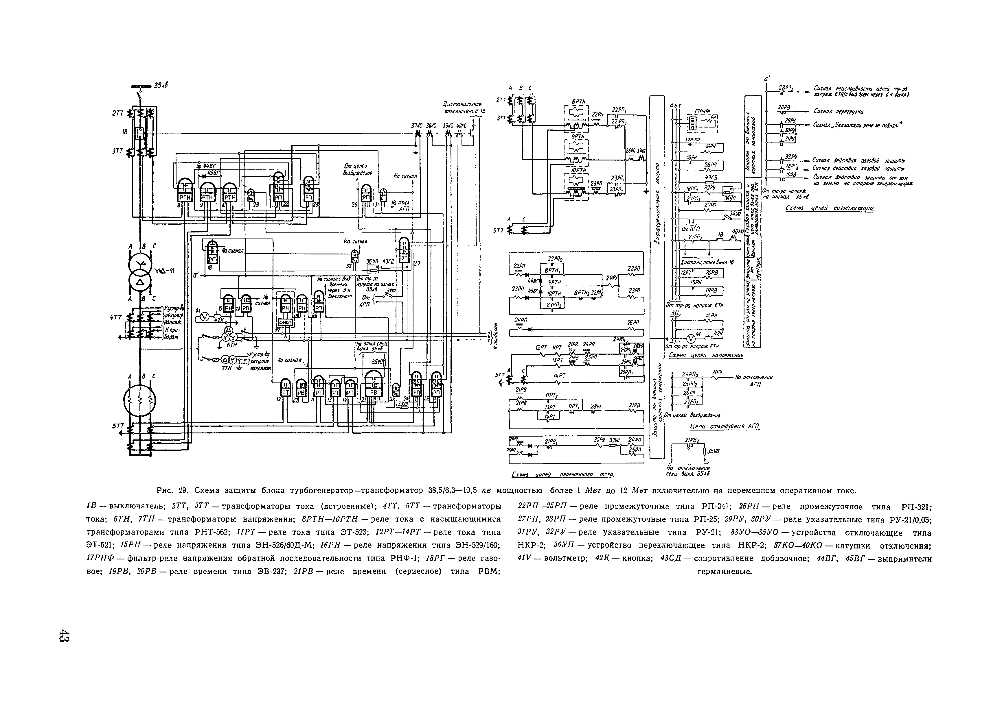
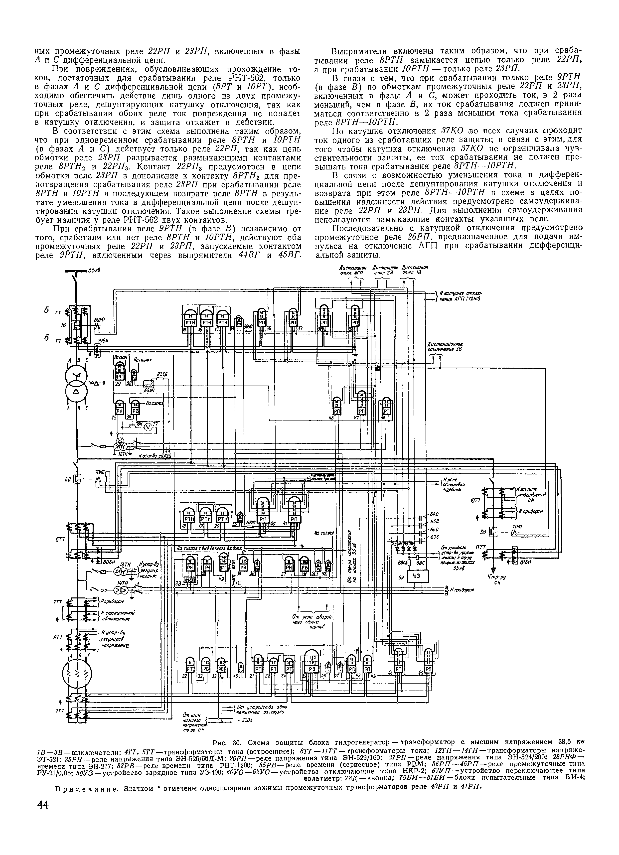
| Оглавление: | Предисловие Глава первая. Схемы защит блоков генератор-трансформатор и генератор—автотрансформатор, выполненные на постоянном оперативном токе А. Принципы выполнения схем Б. Особенности выполнения схем защиты (рис. 1—22) Глава вторая. Схемы защит блоков генератор-трансформатор, выполненные на переменном оперативном токе А. Принципы выполнения схем Б. Особенности выполнения схем защиты (рис. 29—31) Глава третья. Расчет защит блоков генератор-трансформатор и генератор—автотрансформатор А. Общие положения Б. Дифференциальная токовая защита блоков или трансформаторов (автотрансформаторов) блоков, выполненная с реле типа РНТ-562 (РНТ-563) В. Дифференциальная токовая защита блоков или трансформаторов (автотрансформаторов) блоков, выполненная с реле типа ДЗТ-1 Г. Дифференциальная токовая защита блоков или трансформаторов (автотрансформаторов) блоков, выполненная с реле типа ДЗТ-3 Д. Продольная дифференциальная токовая защита генераторов Е. Односистемная поперечная дифференциальная токовая защита генераторов Ж. Дифференциальная токовая защита вторичной обмотки добавочных трансформаторов З. Максимальная токовая защита добавочных трансформаторов, выполненная в реле типа МЗТ-1 И. Защита от замыканий на землю на стороне генераторного напряжения блоков К. Направленная или ненаправленная токовая защита обратной последовательности с устройствами типов соответственно РМОП-1 или РТФ-1 Л. Токовая защита обратной последовательности с двумя токовыми элементами с независимой характеристикой выдержки времени, один из которых действует на отключение, а другой на сигнал, с устройством типа РТ-2 М. Токовая защита обратной последовательности, содержащая элемент, действующий на отключение, с зависимой характеристикой выдержки времени Н. Токовая защита обратной последовательности с трехступенчатой характеристикой выдержки времени с действием на отключение, выполненная устройством типа РТ-2, дополненным реле ЭТ-250 О. Максимальная токовая защита с пуском напряжения П. Максимальная токовая защита трансформаторов блоков от внешних многофазных коротких замыканий Р. Токовая защита нулевой последовательности трансформаторов (автотрансформаторов) блоков от внешних замыканий на землю в сети с большим током замыкания на землю С. Защита от повышения напряжения гидрогенераторов Т. Защита от симметричной перегрузки блоков Приложение I. Расчет продольной дифференциальной токовой защиты генератора, выполненной по специальной схеме, обеспечивающей отстройку от токов при разрывах во вторичных цепях трансформаторов тока при токе срабатывания, меньшем номинального Приложение II. Выполнение действующей на сигнал селективной защиты от замыкания на землю на стороне генераторного напряжения блоков генератор—трансформатор при работе нескольких генераторов на одну обмотку повышающего трансформатора Приложение III. Режимы работы автотрансформаторов, определяющие выполнение защиты от перегрузки Приложение IV. Соотношения, характеризующие защиту от замыканий на землю в одной точке цепи возбуждения гидрогенераторов, выполненную по схеме рис. 21 Приложение V. Сравнение чувствительности различных вариантов выполнения защиты от внешних коротких замыканий на землю в сети с большим током замыкания на землю для случаев, когда трансформаторы блоков станции могут работать как с заземленной, так и с незаземленной нейтралью Приложение VI. Выявление расчетных режимов для определения необходимого числа используемых витков тормозной обмотки насыщающегося трансформатора реле типа ДЗТ-1 в дифференциальной защите блока или трансформатора (автотрансформатора) блока Приложение VII. Выявление расчетных режимов для определения необходимого числа используемых витков тормозных обмоток насыщающегося трансформатора реле типа ДЗТ-3 в дифференциальной защите блока или трансформатора (автотрансформатора) блока |
| Разработан: | Проектный институт Теплоэлектропроект |
| Утверждён: | Министерство энергетики и электрификации СССР (USSR Ministry of Energy and Electrical Power ) |
| Издан: | Издательство Энергия (1963 г. ) |

















































































































