Скачать Руководство по применению пенопласта ФРП для герметизации бутовых полос при проведении спаренных выработок

Дата актуализации: 01.01.2021

Руководство по применению пенопласта ФРП для герметизации бутовых полос при проведении спаренных выработок

Статус:справочные материалы, мп, тпр
Название рус.:Руководство по применению пенопласта ФРП для герметизации бутовых полос при проведении спаренных выработок
Дата добавления в базу:01.01.2021
Дата актуализации:01.01.2021
Область применения:Руководство содержит основные положения по технологии герметизации бутовых полос фенольно-резольным пенопластом при проведении спаренных выработок; разработано на основании результатов научно-исследовательских работ, лабораторных и шахтных экспериментов, проведенных ДонУГИ в течение 1970 - 1971 гг.
Оглавление:Введение
1. Сведения о фенольно-резольном пенопласте
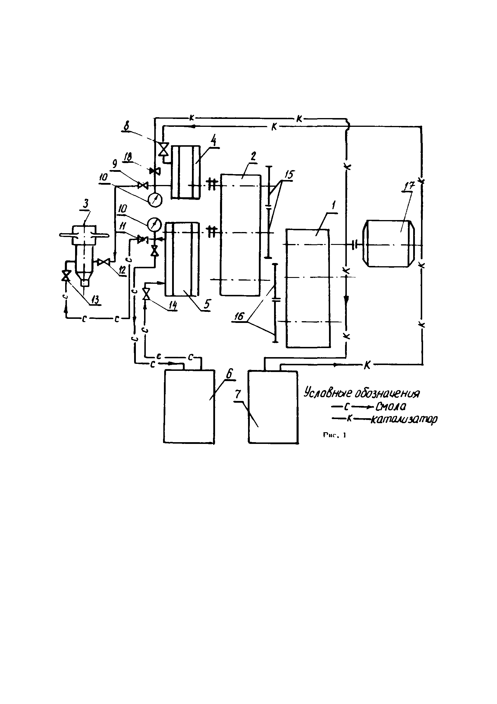
2. Описание конструкции установки для заливки фенольных пенопластов в бутовые полосы
3. Производство работ по герметизации бутовых полос пенопластом ФРП
4. Определение основных параметров технологии герметизации бутовых полос
5. Организация работ
6. Техника безопасности
7. Контроль качества и условия хранения исходных компонентов для получения ФРП
8. Расчет экономической эффективности герметизации бутовых полос пенопластом
9. Возможные неясности в работе установки и способы их устранения
Разработан: ДонУГИ
Утверждён:23.12.1972 Министерство угольной промышленности СССР (USSR Ministry of the Coal Industry )