Скачать ГОСТ 9454-2025 Металлы. Метод испытания на ударный изгиб при пониженных, комнатной и повышенных температурахДата актуализации: 01.01.2026 ГОСТ 9454-2025
Металлы. Метод испытания на ударный изгиб при пониженных, комнатной и повышенных температурах
| Обозначение: |  ГОСТ 9454-2025 |
| Статус: | принят |
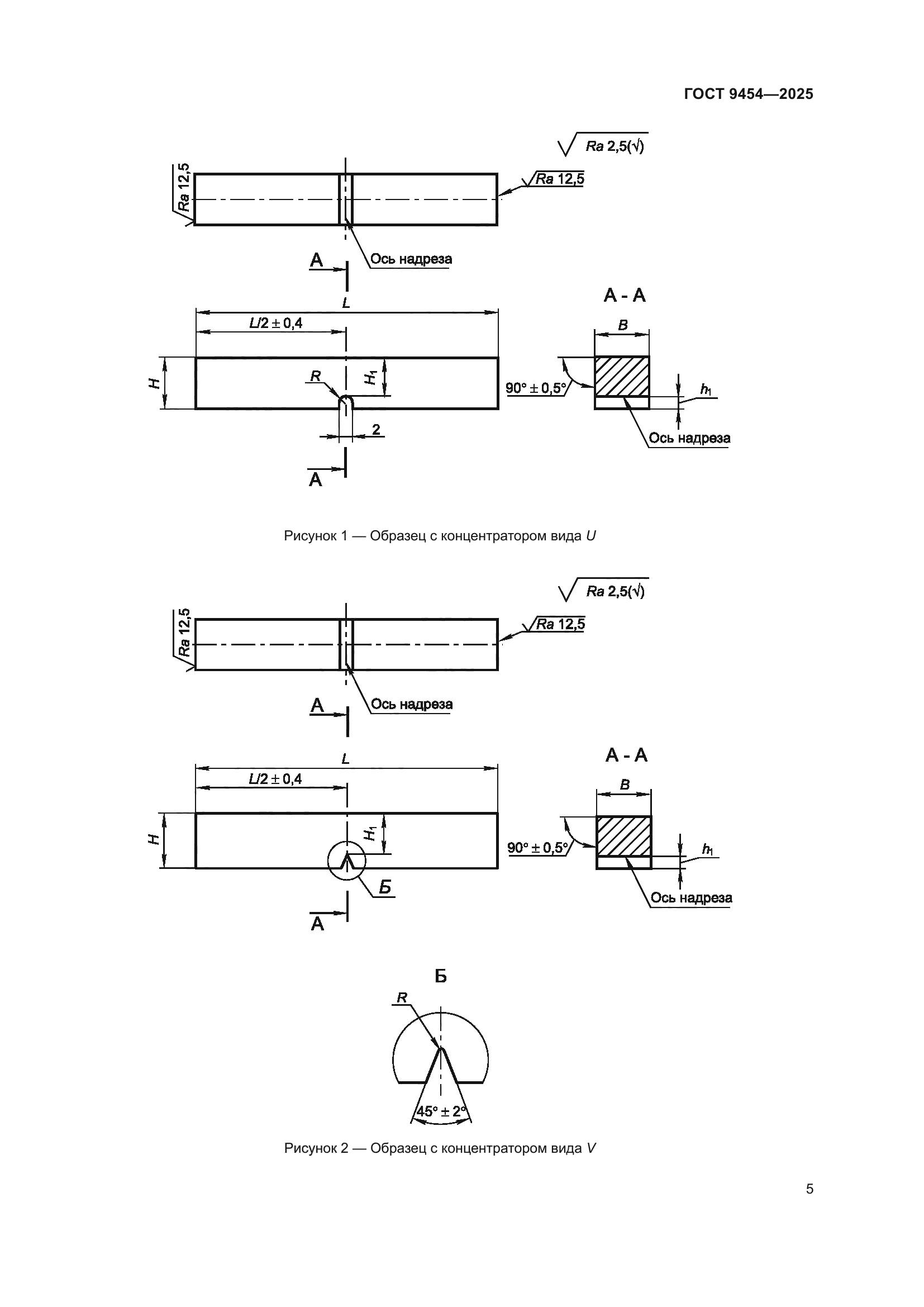
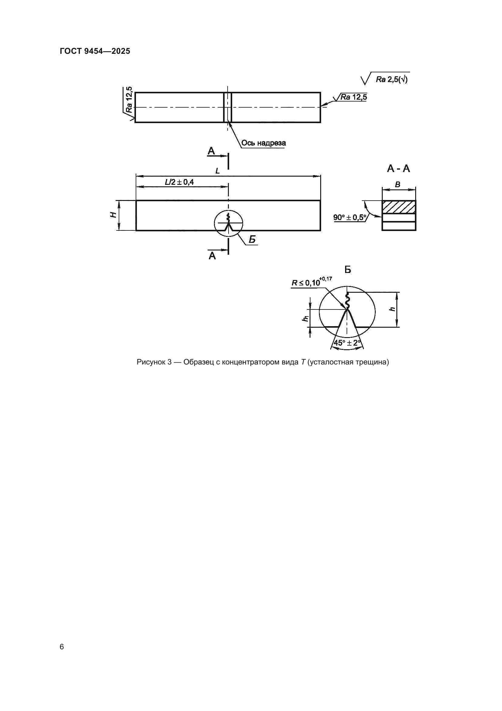
| Название рус.: | Металлы. Метод испытания на ударный изгиб при пониженных, комнатной и повышенных температурах | | Название англ.: | Metals. Method for testing the impact strength at low, room and high temperature | | Дата актуализации текста: | 01.01.2026 | | Дата актуализации описания: | 01.01.2026 | | Дата регистрации: | 31.03.2025 | | Дата издания: | 04.06.2025 | | Дата введения: | 01.05.2026 | | Взамен: | ГОСТ 9454-78 | | Нормативные ссылки: | ГОСТ 166; ГОСТ 577; ГОСТ 6507; ГОСТ 6616; ГОСТ 6651; ГОСТ 7564; ГОСТ 8479; ГОСТ 9378; ГОСТ 10708; ГОСТ 16504; ГОСТ 19300; ГОСТ 22848; ГОСТ 30432; ГОСТ 34100.3-2017 | | Область применения: | Настоящий стандарт устанавливает метод испытания на ударный изгиб черных, цветных металлов и сплавов, а также изделий из них при температурах от минус 100 °С до плюс 1200 °С. Настоящий стандарт предназначен для определения: - работы удара (поглощенной энергии), затраченной на разрушение образца; - ударной вязкости. Также при испытании могут быть определены: - доля вязкой составляющей в изломе образцов; - боковое расширение; - критическая температура хрупкости. Перечень контролируемых показателей и условия их определения устанавливают нормативной документацией на конкретную металлопродукцию | |
                              
|