Скачать ГОСТ Р 71689-2024 Скобы и кольца увязочные грузовых вагонов. Технические требованияДата актуализации: 01.06.2025 ГОСТ Р 71689-2024
Скобы и кольца увязочные грузовых вагонов. Технические требования
| Обозначение: |  ГОСТ Р 71689-2024 |
| Статус: | действующий |
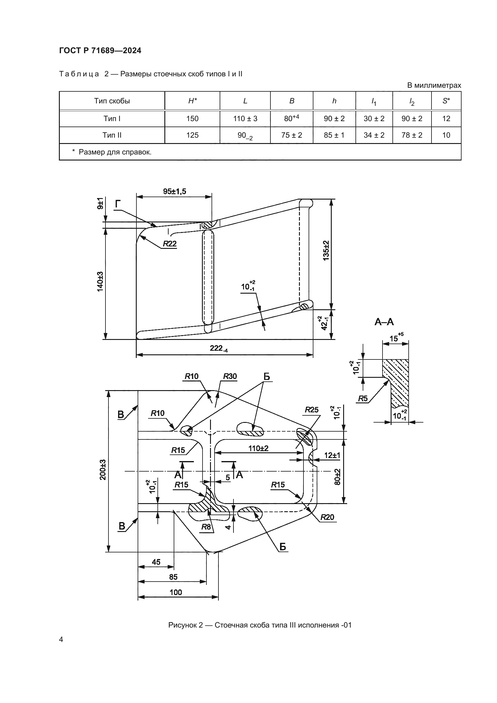
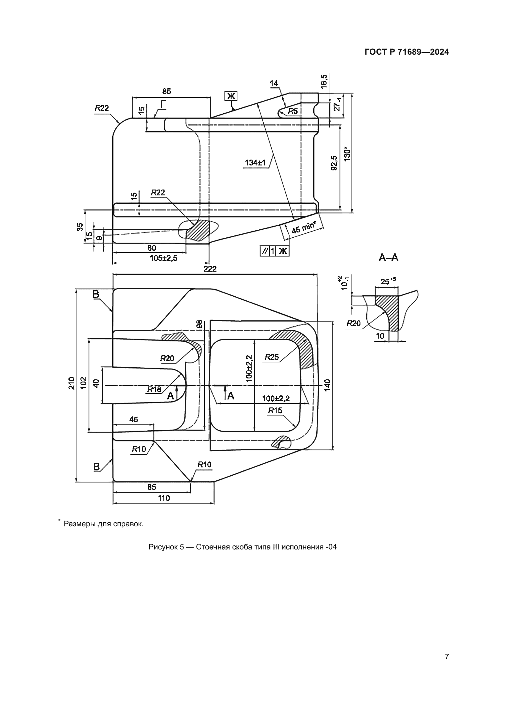
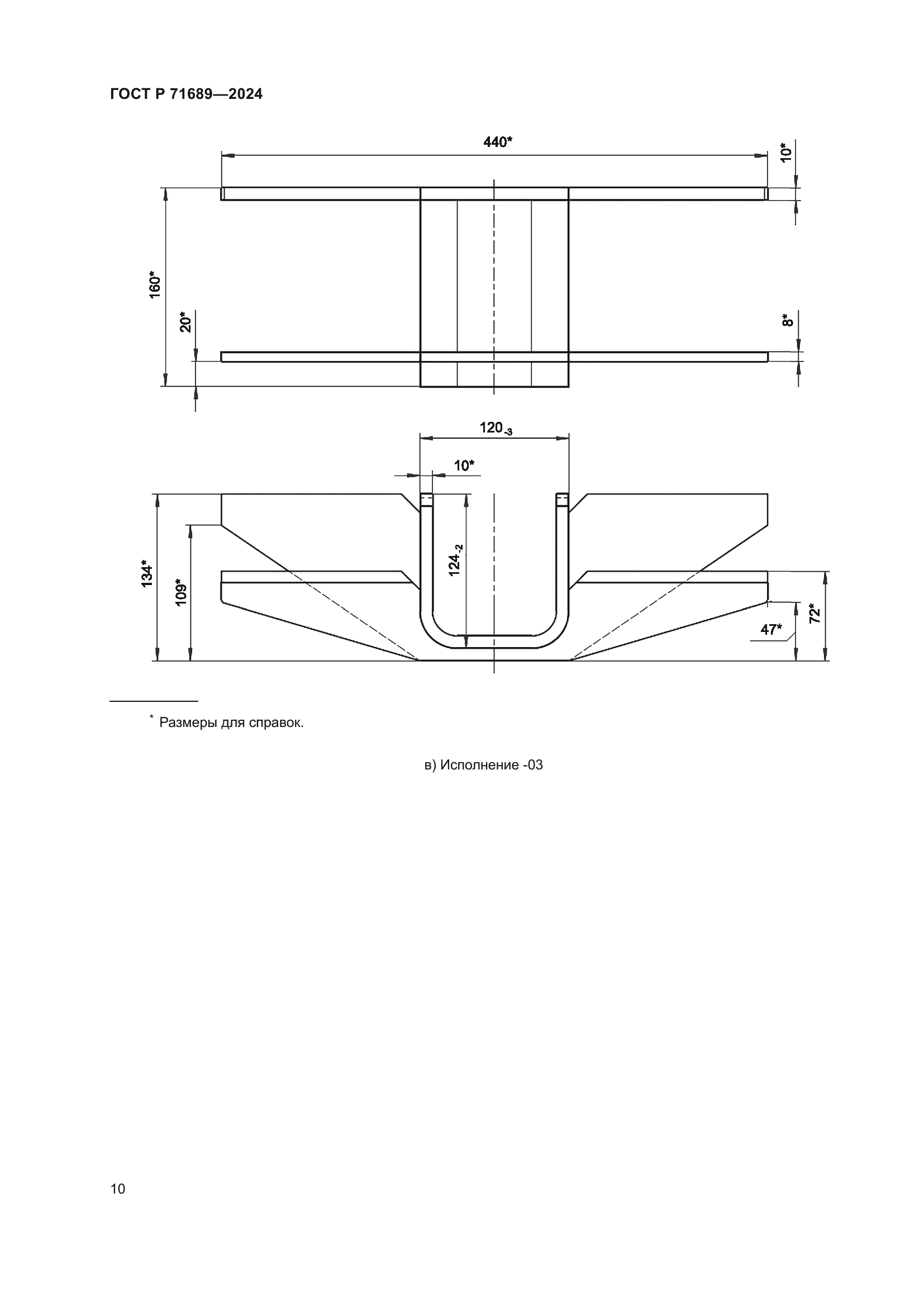
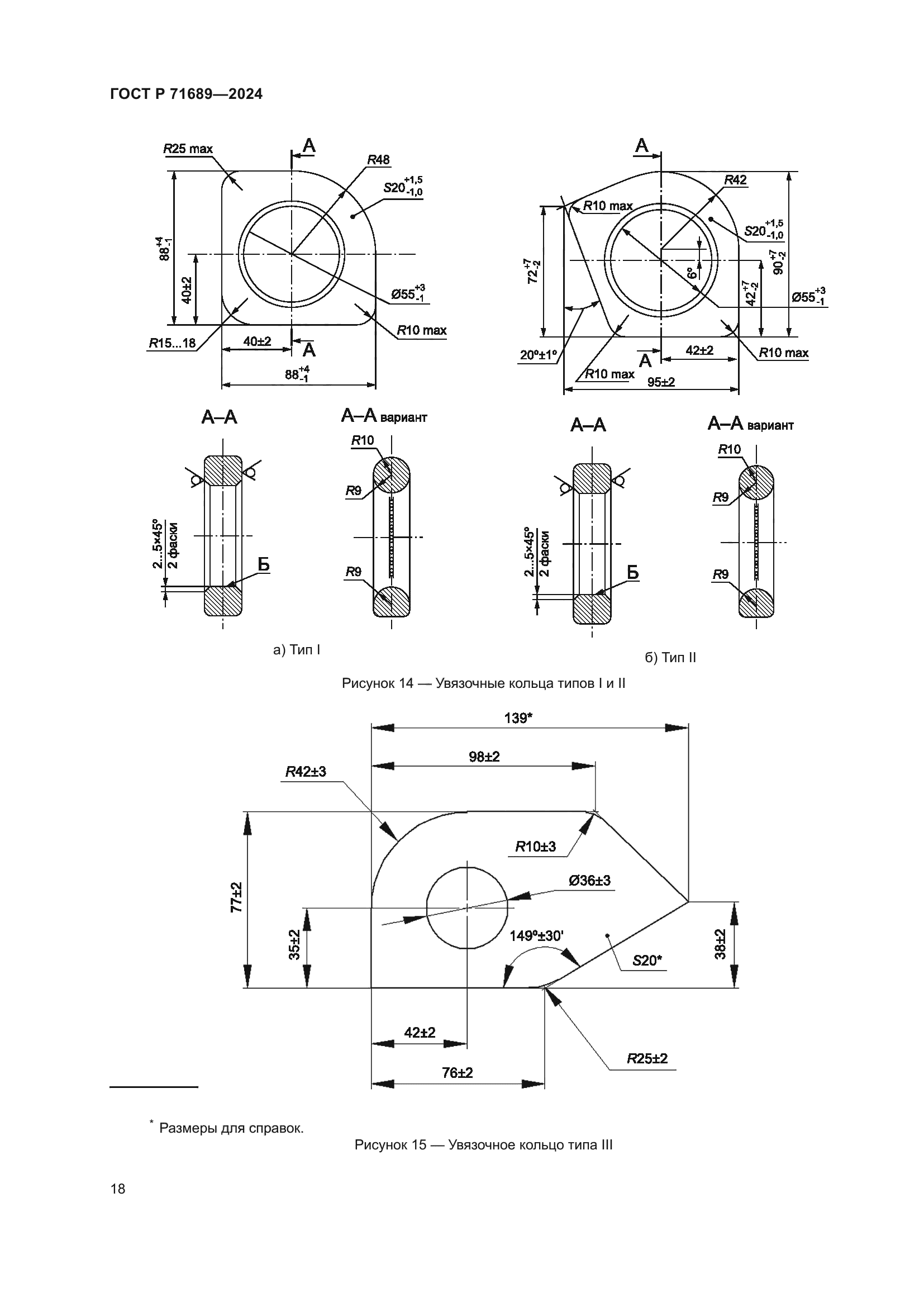
| Название рус.: | Скобы и кольца увязочные грузовых вагонов. Технические требования | | Название англ.: | Staples and lasting rings of the freight cars. Technical requirements | | Дата актуализации текста: | 01.12.2024 | | Дата актуализации описания: | 01.01.2025 | | Дата издания: | 26.11.2024 | | Дата введения: | 01.01.2025 | | Нормативные ссылки: | ГОСТ 103; ГОСТ 977; ГОСТ 1050; ГОСТ 2590; ГОСТ 3212; ГОСТ 8509; ГОСТ 14637; ГОСТ 15150; ГОСТ 19200; ГОСТ 19281; ГОСТ 19903; ГОСТ 21014; ГОСТ 23170-78; ГОСТ 33211-2014; ГОСТ 33976; ГОСТ Р 2.601; ГОСТ Р 51908; ГОСТ Р 53464 | | Область применения: | Настоящий стандарт распространяется на стоечные скобы, лесные скобы (скобы лесных стоек) и увязочные скобы, а также увязочные кольца, предназначенные для оборудования вагонов-платформ (далее – платформы) и полувагонов с целью увязки и крепления грузов, а также на устройства для закрепления грузов внутри крытых вагонов. Настоящий стандарт устанавливает конструктивные требования к указанным элементам, а также требования к материалам, покрытиям, комплектности, маркировке, транспортированию и хранению | |
                              
|