| Обозначение: |  ГОСТ Р ИСО 29463-3-2024 |
| Статус: | действующий |
| Название рус.: | Высокоэффективные фильтры и фильтрующие материалы для удаления частиц из воздуха. Часть 3. Испытания плоского фильтрующего материала |
| Название англ.: | High-efficiency filters and filter media for removing particles in air. Part 3. Testing flat sheet filter media |
| Дата актуализации текста: | 01.06.2024 |
| Дата актуализации описания: | 01.01.2025 |
| Дата издания: | 21.05.2024 |
| Дата введения: | 01.01.2025 |
| Взамен: | ГОСТ Р ЕН 1822-3-2012 |
| Аутентичен стандартам: | ISO 29463-3:2011 |
| Нормативные ссылки: | ISO 29463-1:2017;ISO 29463-2:2011;ISO 29463-4:2011;ISO 29463-5:2022;ISO 29464 |
| Область применения: | Настоящий стандарт устанавливает методы определения эффективности плоских фильтрующих материалов. Его применение предусмотрено совместно с ИСО 29463-1, ИСО 29463-2, ИСО 14693-4 и ИСО 29463-5 |
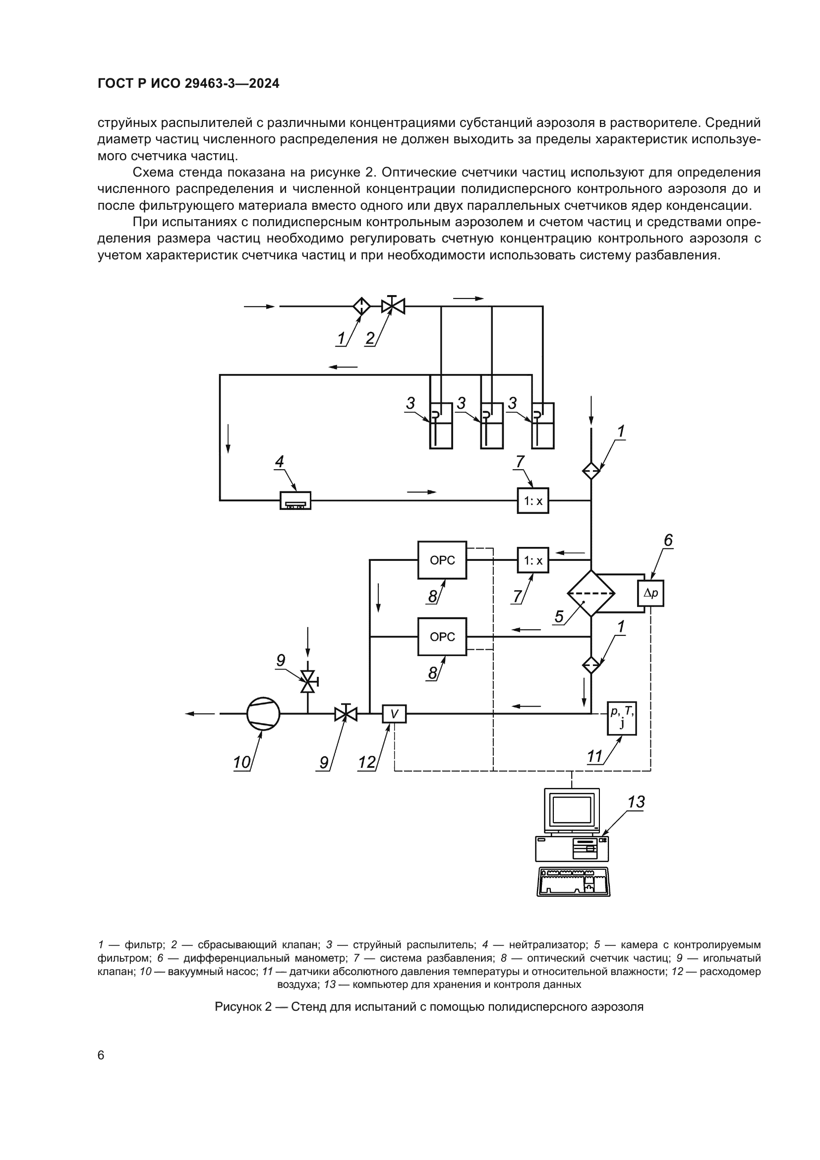
|