| Обозначение: |  ГОСТ Р 71235-2024 |
| Статус: | действующий |
| Название рус.: | Подвесные канатные дороги для транспортирования людей. Дороги кольцевые одноканатные. Натяжные устройства. Требования безопасности |
| Название англ.: | Suspendedcablewaysfortransportationofpeople.Single-roperingcableways. Tensiondevices.Safety requirements |
| Дата актуализации текста: | 01.01.2026 |
| Дата актуализации описания: | 01.12.2024 |
| Дата издания: | 27.03.2024 |
| Дата введения: | 01.09.2024 |
| Нормативные ссылки: | ГОСТ 9.101; ГОСТ 15150; ГОСТ 24643; ГОСТ 31177; ГОСТ 32578; ГОСТ 33166.1; ГОСТ 33855; ГОСТ 34587; ГОСТ 34872; ГОСТ 34952;ГОСТ ISO 898-1;ГОСТ ISO 898-2;ГОСТ ISO 12100; ГОСТ Р 27.102; ГОСТ Р 54124; ГОСТ Р ИСО 5817; ГОСТ Р ИСО 10042; ГОСТ Р ИСО 14122-1; ГОСТ Р ИСО 14122-2; ГОСТ Р ИСО 14122-3; ГОСТ Р ИСО 14122-4 |
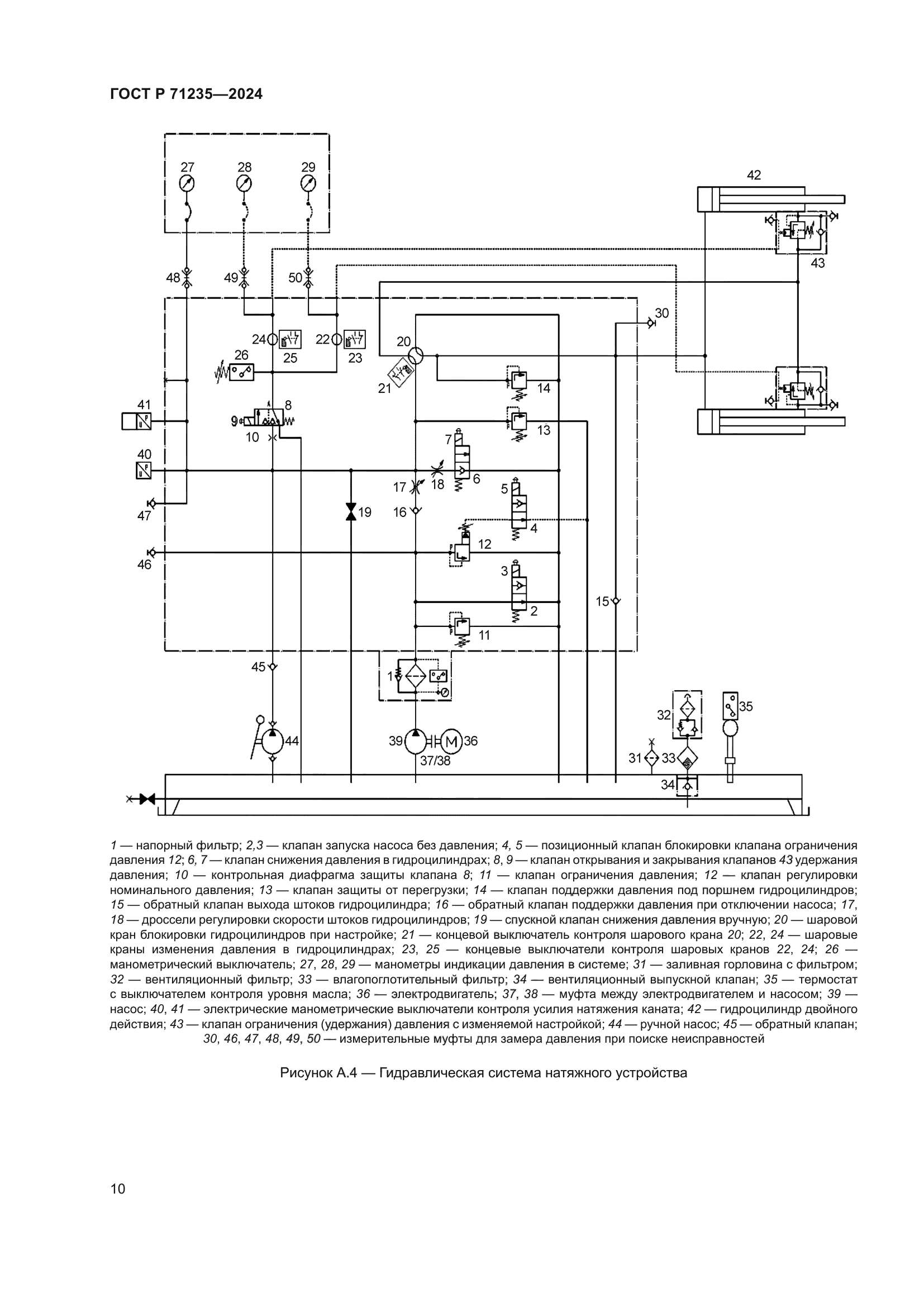
| Область применения: | Настоящий стандарт устанавливает требования безопасности к натяжным устройствам одноканатных кольцевых пассажирских подвесных канатных дорог (ППКД), применяемые при проектировании, изготовлении, ремонте и реконструкции |
| Приложение №1: | Поправка к ГОСТ Р 71235-2024 |
| Приложение №2: | Поправка к ГОСТ Р 71235-2024 |
|