| Обозначение: |  ГОСТ Р 70382-2022 |
| Статус: | действующий |
| Название рус.: | Оборудование холодильное. Воздухоохладители холодильные с принудительным обдувом. Условия испытаний по определению производительности |
| Название англ.: | Refrigerating equipment. Refrigeration air coolers with forced airflow. Performance test conditions |
| Дата актуализации текста: | 01.01.2023 |
| Дата актуализации описания: | 01.07.2023 |
| Дата издания: | 01.11.2022 |
| Дата введения: | 01.02.2023 |
| Нормативные ссылки: | ГОСТ ISO/IEC 17025;ГОСТ IEC 60034-1 |
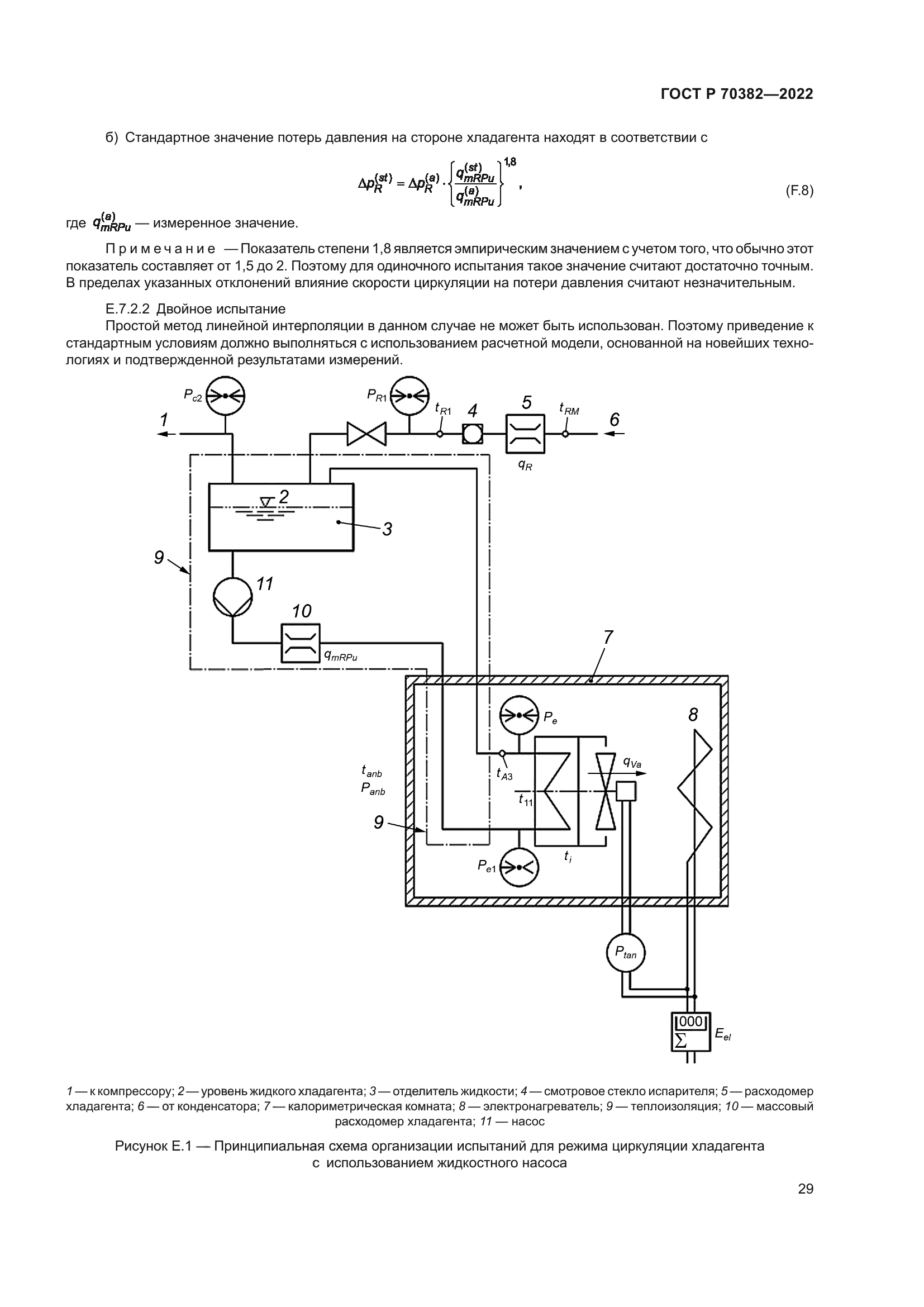
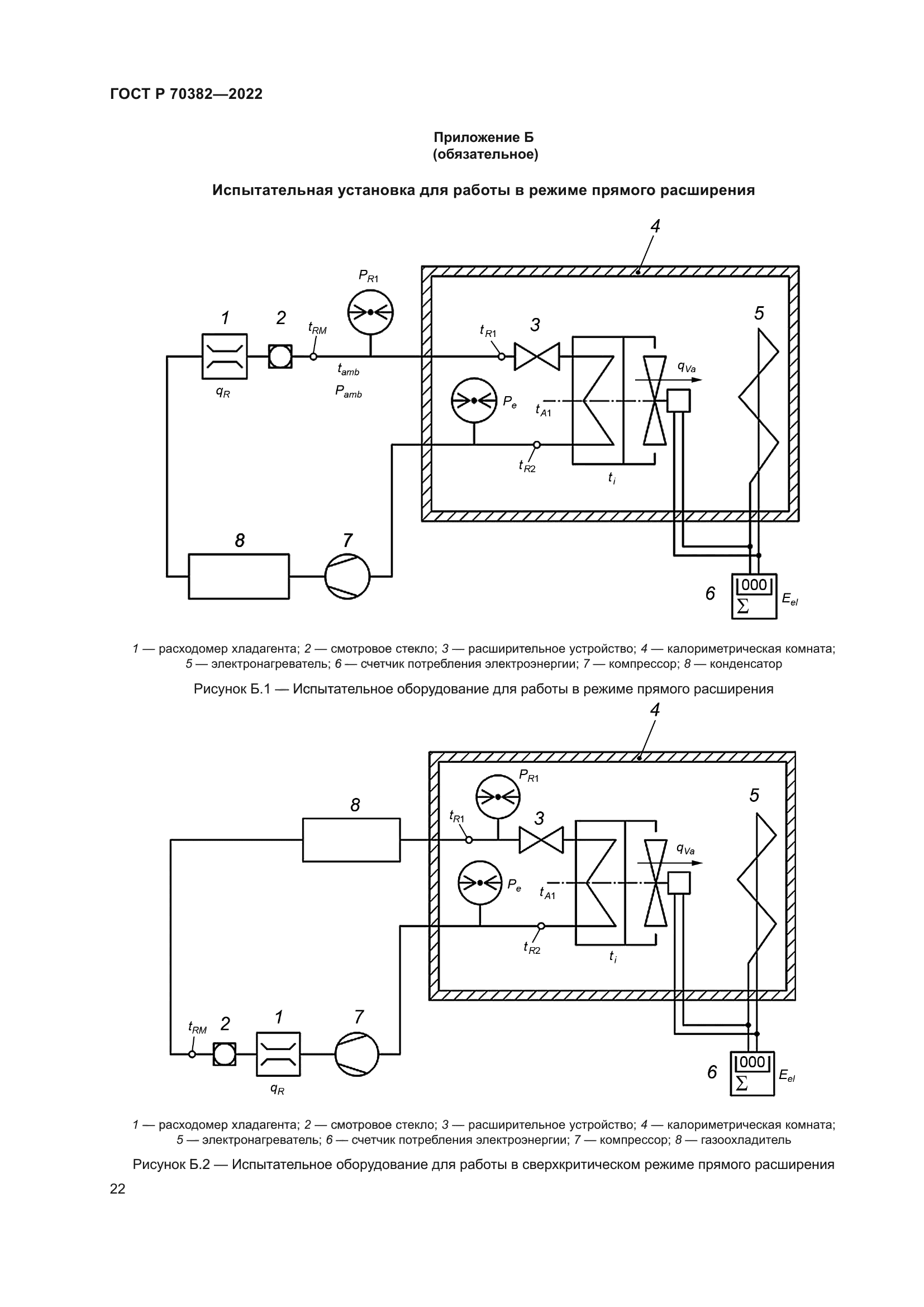
| Область применения: | Настоящий стандарт регламентирует условия испытаний по определению производительности холодильных воздухоохладителей с принудительным обдувом при помощи встроенных вентиляторов для использования в холодильных системах, использующих: а) испарители с перегревом хладагента; б) циркуляцию хладагента с насосной подачей; в) воздухоохладители, заполняемые охлаждающей жидкостью |
|