Скачать ГОСТ 28759.3-2022 Фланцы сосудов и аппаратов стальные приварные встык. Конструкция и размерыДата актуализации: 01.01.2026
| ||||||||||||||||||||||||||||||||
| Обозначение: | ![]() ГОСТ 28759.3-2022 |
| Статус: | действующий |
| Название рус.: | Фланцы сосудов и аппаратов стальные приварные встык. Конструкция и размеры |
| Название англ.: | Steel butt welded flanges of vessels and apparatus. Design and dimensions |
| Дата актуализации текста: | 01.01.2026 |
| Дата актуализации описания: | 01.07.2023 |
| Дата регистрации: | 31.01.2022 |
| Дата издания: | 15.02.2022 |
| Дата введения: | 01.07.2022 |
| Взамен: | ГОСТ 28759.3-90 |
| Нормативные ссылки: | ГОСТ 28759.1; ГОСТ 28759.5; ГОСТ 28759.6; ГОСТ 28759.7; ГОСТ 28759.9; ГОСТ 28759.10; ГОСТ 28759.11; ГОСТ 34347 |
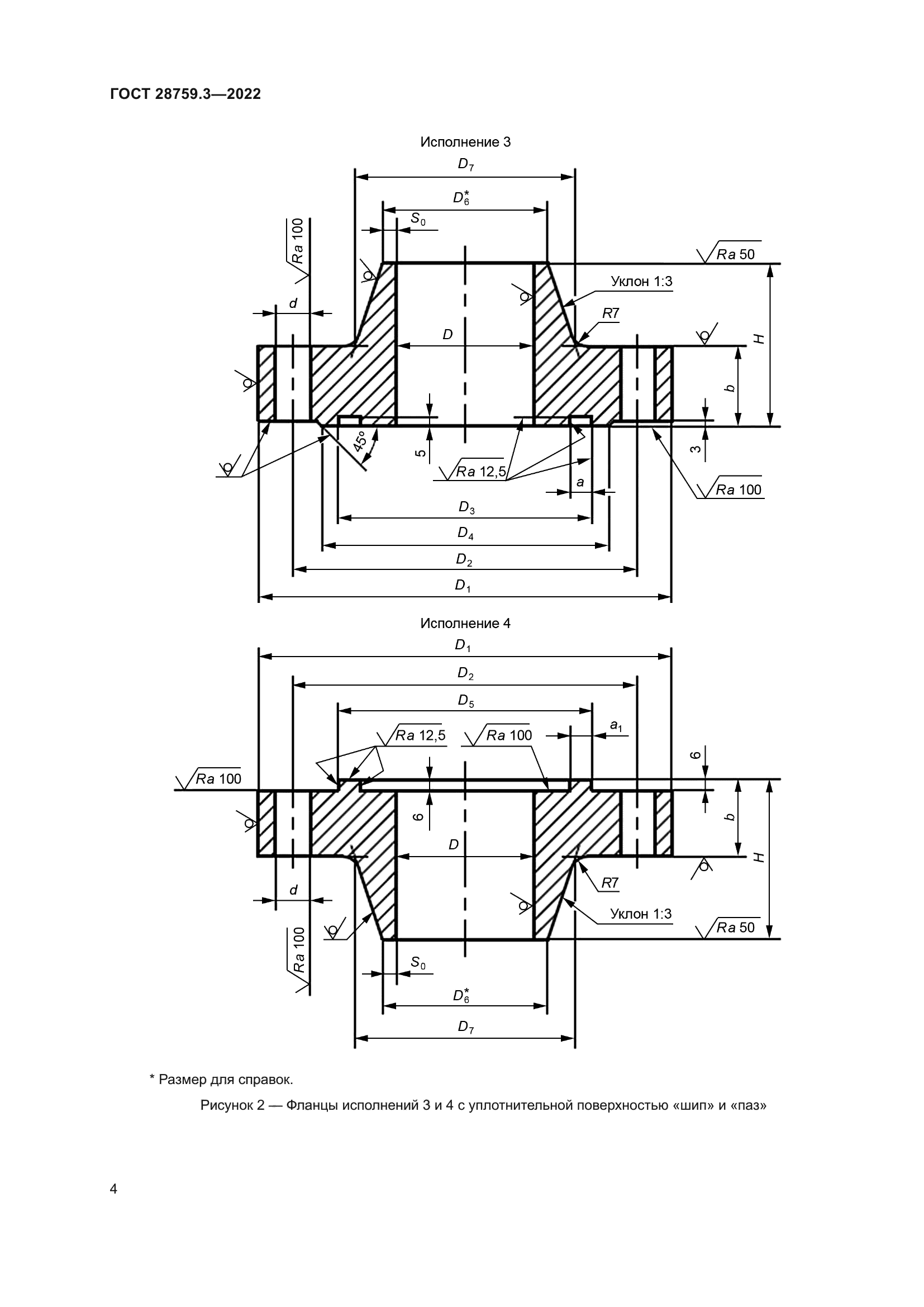
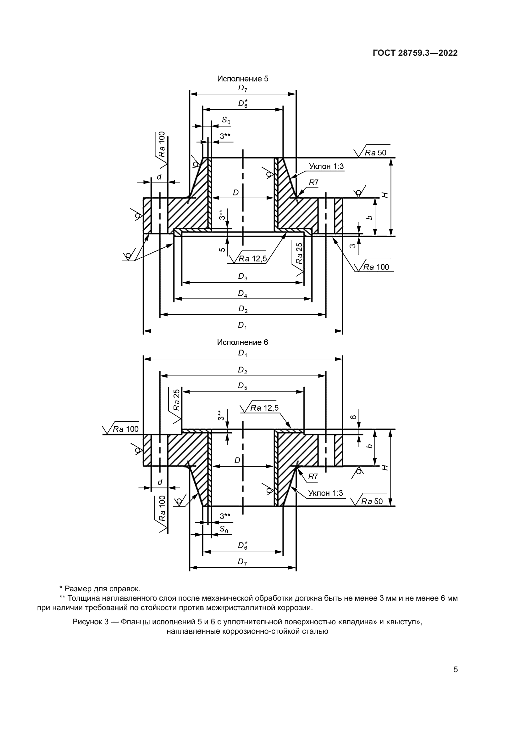
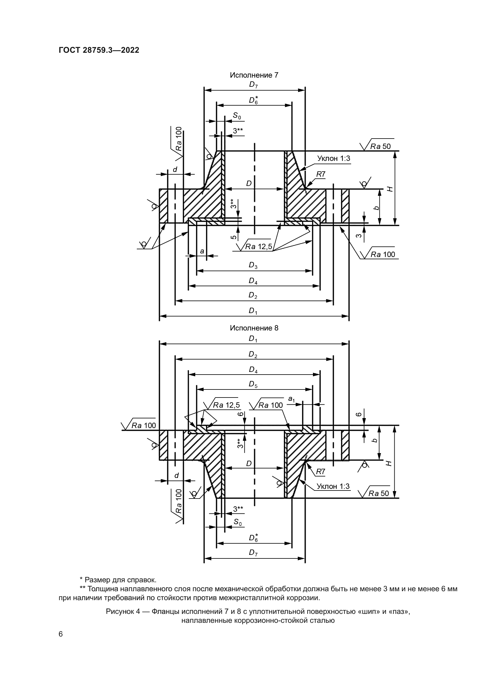
| Область применения: | Настоящий стандарт устанавливает конструкцию и размеры стальных приварных встык фланцев сосудов и аппаратов (далее – фланцы) с внутренним диаметром от 400 до 3400 мм на номинальные давления 1,0 МПа, 1,6 МПа, 2,5 МПа, 4,0 МПа, 6,3 МПа, предназначенные для работы при температуре до 540 °С в химической, нефтехимической, нефтеперерабатывающей, газоперерабатывающей, нефтяной, газовой и других отраслях промышленности. В части применяемых материалов, предельных отклонений геометрических размеров и допусков фланцы должны соответствовать требованиям ГОСТ 28759.5 и ГОСТ 34347. Пределы применения фланцев в зависимости от материала и температуры должны соответствовать ГОСТ 28759.1 |
| Приложение №1: | Поправка к ГОСТ 28759.3-2022 |





















| Обозначение: | Поправка к ГОСТ 28759.3-2022 |
| Дата введения: | 12.09.2025 |
