| Обозначение: |  ГОСТ 21.608-2021 |
| Статус: | действующий |
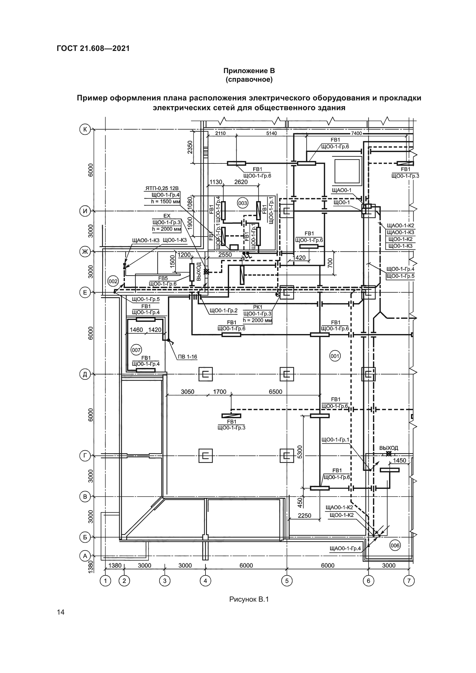
| Название рус.: | Система проектной документации для строительства. Правила выполнения рабочей документации внутреннего электрического освещения |
| Название англ.: | System of design documents for construction. Rules for execution of working documents of interior electric lighting |
| Дата актуализации текста: | 01.01.2024 |
| Дата актуализации описания: | 01.07.2023 |
| Дата регистрации: | 14.07.2021 |
| Дата издания: | 10.01.2022 |
| Дата введения: | 01.01.2022 |
| Взамен: | ГОСТ 21.608-2014 |
| Нормативные ссылки: | ГОСТ 2.301; ГОСТ 2.302; ГОСТ 2.702; ГОСТ 2.710; ГОСТ 21.001; ГОСТ 21.101-97; ГОСТ 21.110; ГОСТ 21.114; ГОСТ 21.210 |
| Область применения: | Настоящий стандарт устанавливает состав и правила оформления рабочей документации внутренних сетей электрического освещения помещений зданий и сооружений различного назначения |
| Приложение №1: | Поправка к ГОСТ 21.608-2021 |
|