| Обозначение: |  ГОСТ Р 59115.11-2021 |
| Статус: | действующий |
| Название рус.: | Обоснование прочности оборудования и трубопроводов атомных энергетических установок. Поверочный расчет на постпроектных стадиях |
| Название англ.: | Rules for strength assessment of equipment and pipelines of nuclear power installations. Verification calculation at post- project stages |
| Дата актуализации текста: | 01.01.2022 |
| Дата актуализации описания: | 01.07.2023 |
| Дата издания: | 10.11.2021 |
| Дата введения: | 01.01.2022 |
| Нормативные ссылки: | ГОСТ Р 58328; ГОСТ Р 59115.1; ГОСТ Р 59115.2; ГОСТ Р 59115.3; ГОСТ Р 59115.4; ГОСТ Р 59115.7; ГОСТ Р 59115.9; ГОСТ Р 59115.12; ГОСТ Р 59115.14; ГОСТ Р 59115.15 |
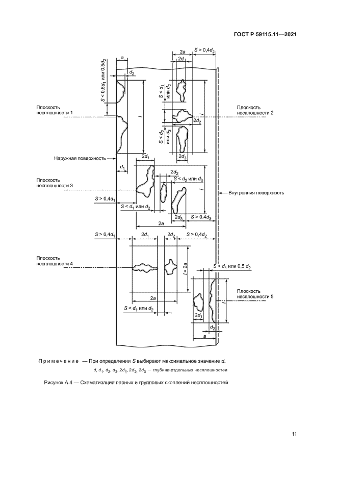
| Область применения: | Настоящий стандарт устанавливает требования к проведению поверочного расчета на прочность оборудования и трубопроводов атомных энергетических установок, на которые распространяется действие федеральных норм и правил в области использования атомной энергии [1]. Настоящий стандарт предназначен для применения при обосновании прочности оборудования и трубопроводов атомных энергетических установок на следующих постпроектных стадиях: изготовление, монтаж, эксплуатация и капитальный ремонт |
|