Скачать ГОСТ Р 58408-2019 Сети электрические собственных нужд и оперативного тока железнодорожных тяговых подстанций, трансформаторных подстанций и линейных устройств системы тягового электроснабжения. Технические требования, правила проектирования, методы электрических расчетовДата актуализации: 01.06.2025 ГОСТ Р 58408-2019
Сети электрические собственных нужд и оперативного тока железнодорожных тяговых подстанций, трансформаторных подстанций и линейных устройств системы тягового электроснабжения. Технические требования, правила проектирования, методы электрических расчетов
| Обозначение: |  ГОСТ Р 58408-2019 |
| Статус: | действующий |
| Название рус.: | Сети электрические собственных нужд и оперативного тока железнодорожных тяговых подстанций, трансформаторных подстанций и линейных устройств системы тягового электроснабжения. Технические требования, правила проектирования, методы электрических расчетов | | Название англ.: | Auxiliary electric networks for railway traction substations, transformer substations and power supply linear devices. Technical requirements, design rules, electric calculation methods | | Дата актуализации текста: | 10.10.2019 | | Дата актуализации описания: | 01.07.2023 | | Дата издания: | 06.06.2019 | | Дата введения: | 01.11.2019 | | Нормативные ссылки: | ГОСТ 12.4.026; ГОСТ 961; ГОСТ 1347; ГОСТ 2213-79; ГОСТ 7746; ГОСТ 9128; ГОСТ 9680-77; ГОСТ 14254; ГОСТ 15150-69; ГОСТ 15845; ГОСТ 16110; ГОСТ 16350-80; ГОСТ 22483-2012; ГОСТ 23494; ГОСТ 26411-85; ГОСТ 26522; ГОСТ 28249; ГОСТ 29176; ГОСТ 30030; ГОСТ 30331.1; ГОСТ 30631; ГОСТ 31196.2; ГОСТ 31196.2.1; ГОСТ 31565-2012; ГОСТ 31947-2012; ГОСТ 32895; ГОСТ 34062-2017;ГОСТ IEC 60269-1-2016; ГОСТ Р 50030.2-2010; ГОСТ Р 51321.1; ГОСТ Р 52719; ГОСТ Р 52735; ГОСТ Р 52736-2007; ГОСТ Р 54827; ГОСТ Р 55056; ГОСТ Р 55437; ГОСТ Р 55656-2013; ГОСТ Р МЭК 60050-482; ГОСТ Р МЭК 62485-2-2011;СП 82-101-98;СП 119.13330.2017;СП 224.1326000.2014;СП 226.1326000.2014 | | Область применения: | Настоящий стандарт распространяется на электрические сети собственных нужд и оперативного тока железнодорожных тяговых подстанций, трансформаторных подстанций и линейных устройств системы тягового электроснабжения и устанавливает технические требования к этим сетям, правила их проектирования и методы электрических расчетов | |
                                                                    
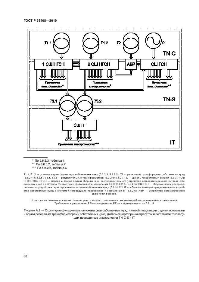
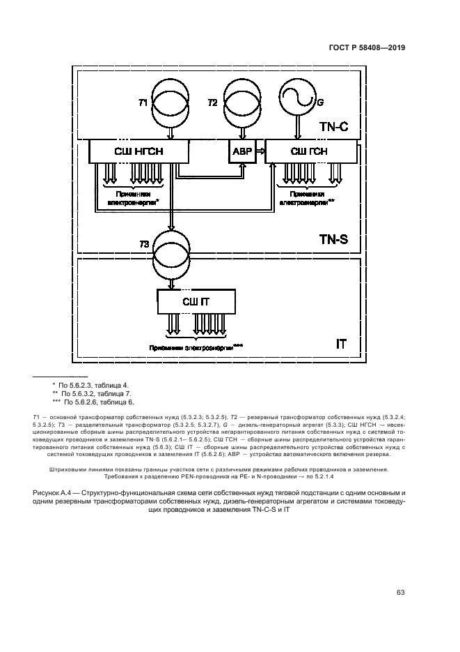
|