Скачать ГОСТ Р 57984-2017 Штукатурка для наружных и внутренних работ. Правила подбора, приготовления и нанесения. Часть 1. Штукатурки для наружных работДата актуализации: 01.06.2025 ГОСТ Р 57984-2017
Штукатурка для наружных и внутренних работ. Правила подбора, приготовления и нанесения. Часть 1. Штукатурки для наружных работ
| Обозначение: |  ГОСТ Р 57984-2017 |
| Статус: | действующий |
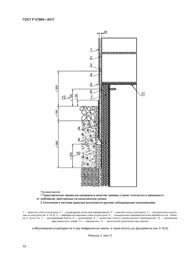
| Название рус.: | Штукатурка для наружных и внутренних работ. Правила подбора, приготовления и нанесения. Часть 1. Штукатурки для наружных работ | | Название англ.: | External rendering and internal plastering. The rules of estimation, preparation and application. Part 1. External rendering | | Дата актуализации текста: | 01.01.2021 | | Дата актуализации описания: | 01.07.2023 | | Дата издания: | 04.12.2017 | | Дата введения: | 01.01.2022 | | Аутентичен стандартам: | EN 13914-1:2005 | | Нормативные ссылки: | EN 197-1;EN 413-1;EN 459-1;EN 771-1;EN 771-3;EN 934-3;EN 998-1;EN 1008;EN 12878;EN 13055;EN 13139;EN ISO 1461 | | Область применения: | Настоящий стандарт устанавливает требования и рекомендации по расчету, приготовлению и выполнению штукатурки для наружных работ на основе цемента, извести или других минеральных связующих веществ и/или комбинаций (смесей) из них, связующих штукатурку и кладку веществ и связующих веществ, модифицированных синтетической смолой, на всех типах оснований под штукатурку как на вертикальных, так и на горизонтальных поверхностях. Распространяется на оштукатуривание новых и старых оснований под штукатурку, а также на ремонт и усиление существующей штукатурки. Настоящий стандарт не распространяется на штукатурки на основе синтетических смол. Стандарт содержит инструкции по применению зарегистрированных и испытанных растворов для строительной площадки, заводских растворов и заводских сухих растворных смесей | |
                                                   
|