| Обозначение: |  ГОСТ 33903-2016 |
| Статус: | действующий |
| Название рус.: | Бензины. Определение стабильности в условиях ускоренного окисления (индукционный период) |
| Название англ.: | Gasolines. Determination of the stability under accelerated oxidation conditions (induction period) |
| Дата актуализации текста: | 01.01.2021 |
| Дата актуализации описания: | 01.07.2023 |
| Дата регистрации: | 22.11.2016 |
| Дата издания: | 27.09.2019 |
| Дата введения: | 01.07.2018 |
| Аутентичен стандартам: | ASTM D 525-12a |
| Нормативные ссылки: | ASTM D 873;ASTM D 4057;ASTM D 4307;ASTM E1 |
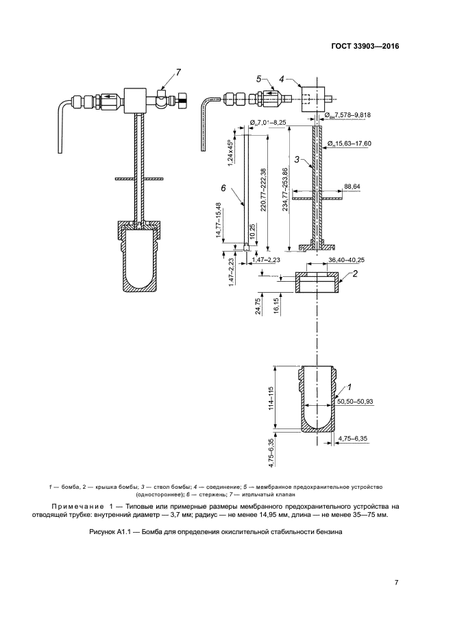
| Область применения: | Настоящий стандарт устанавливает метод определения стабильности товарного бензина в условиях ускоренного окисления (Предупреждение - Настоящий метод не предназначен для определения стабильности компонентов бензина, особенно с высоким процентным содержанием низкокипящих ненасыщенных соединений, поскольку они могут вызвать взрывоопасные условия в аппарате. Из-за неизвестного состава образцов бомба для окисления должна быть оборудована мембранным предохранительным устройством для защиты оператора) |
|