| Обозначение: |  ГОСТ 32694-2014 |
| Статус: | действующий |
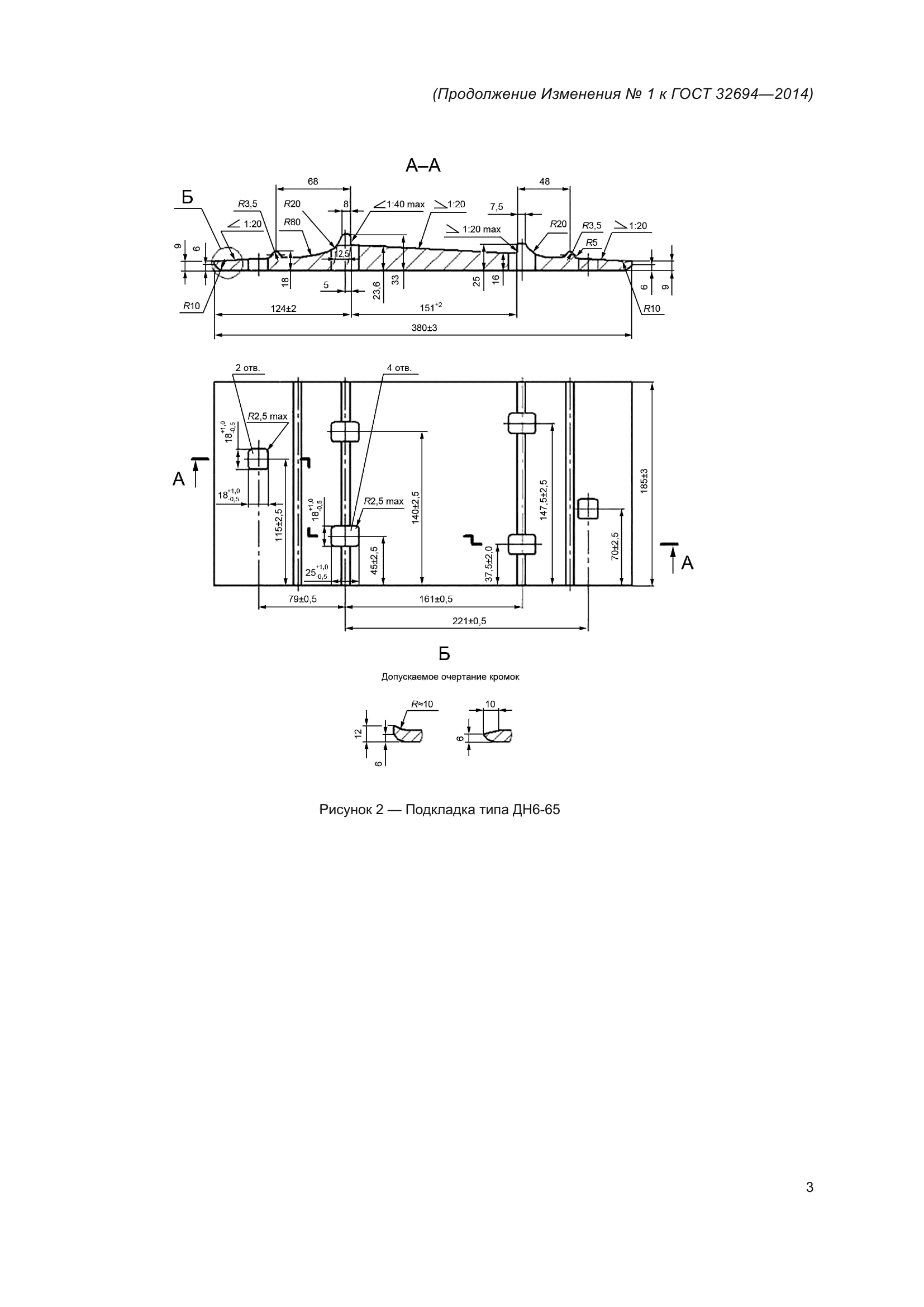
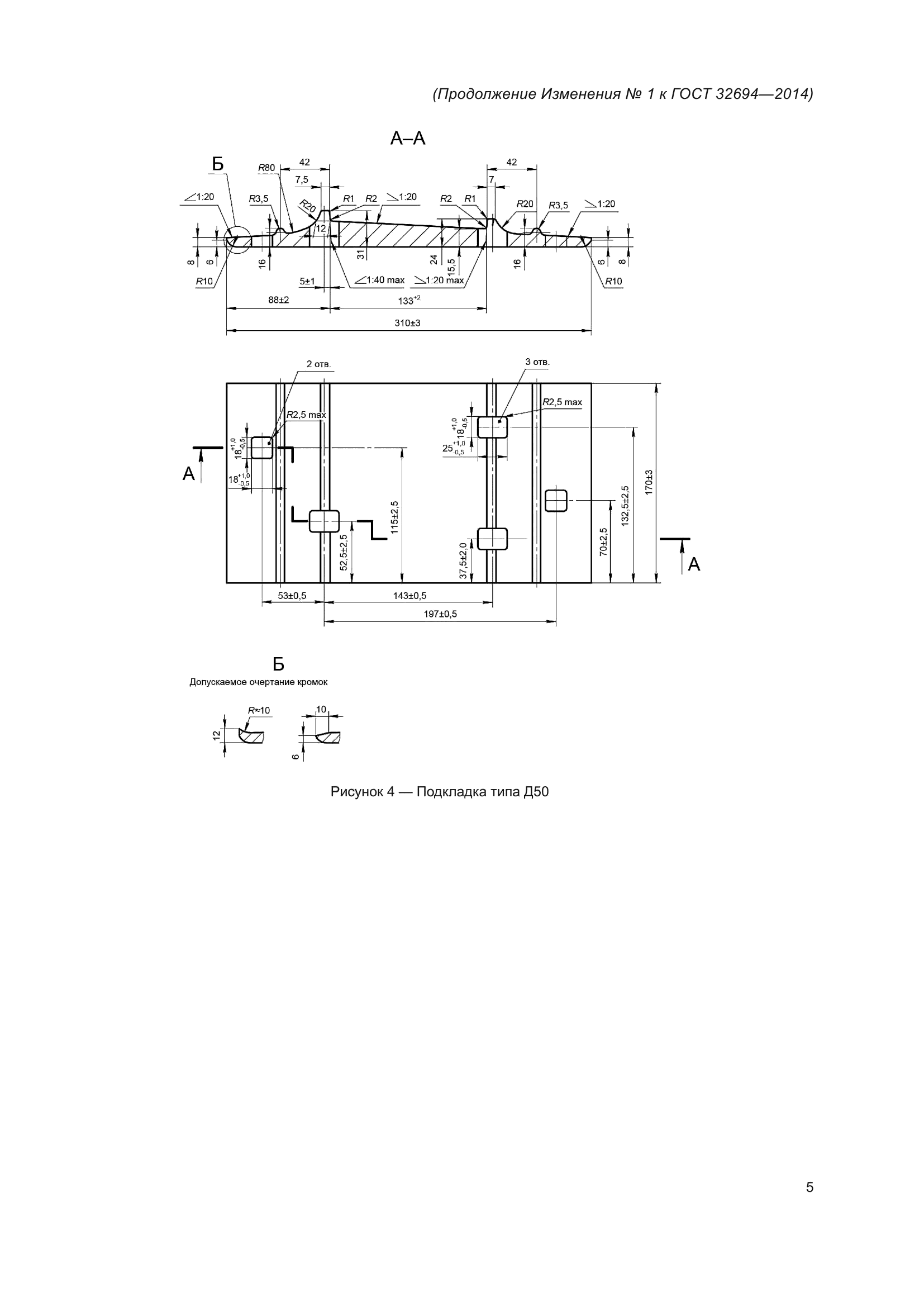
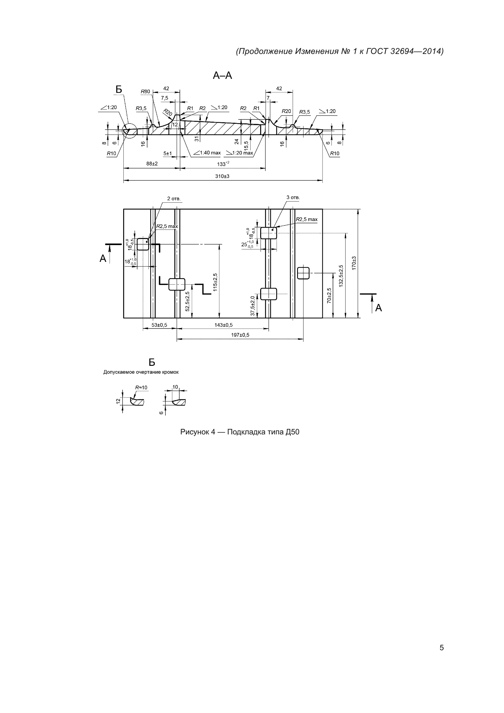
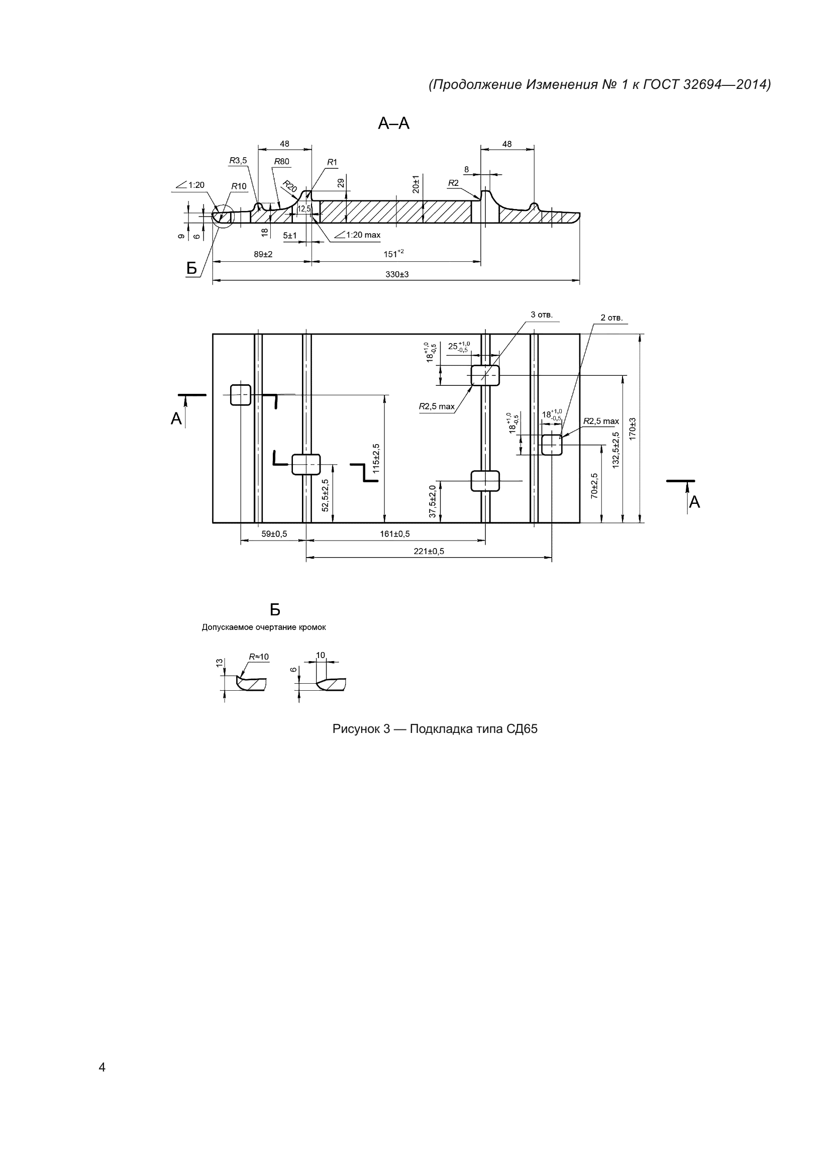
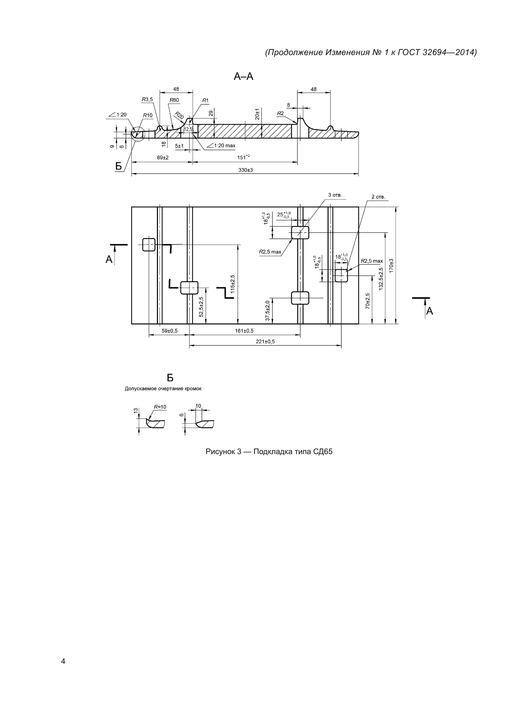
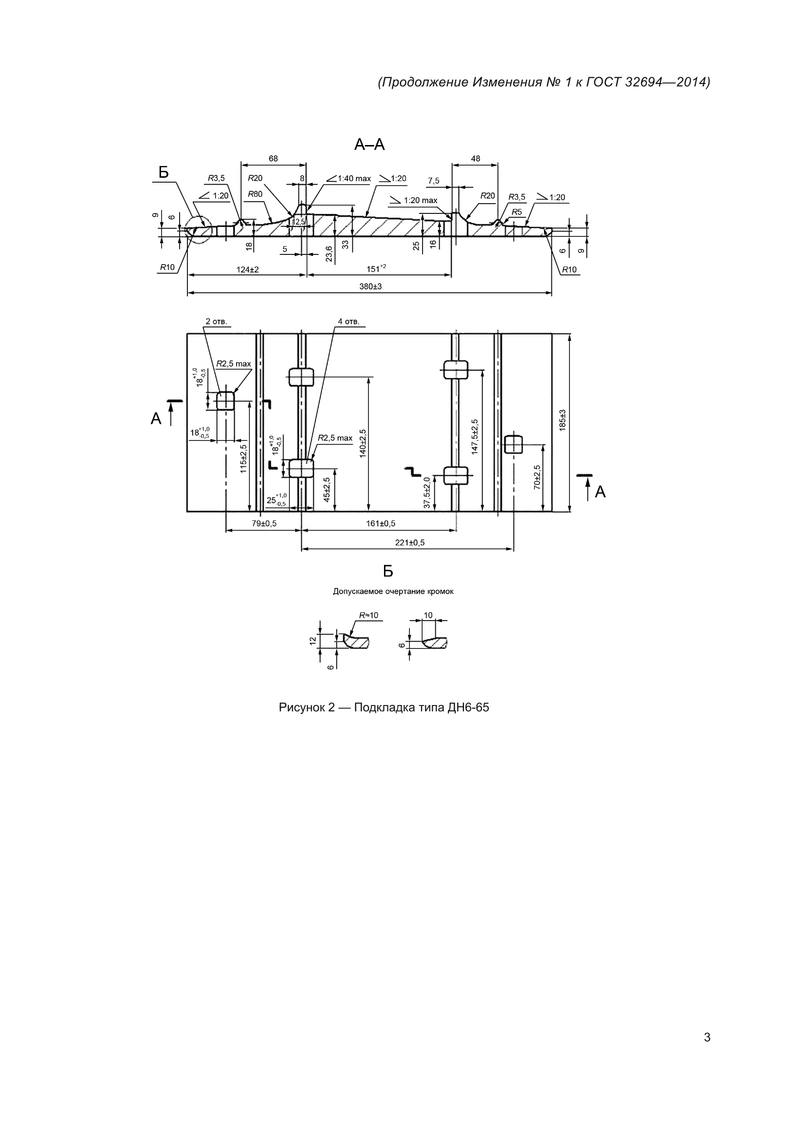
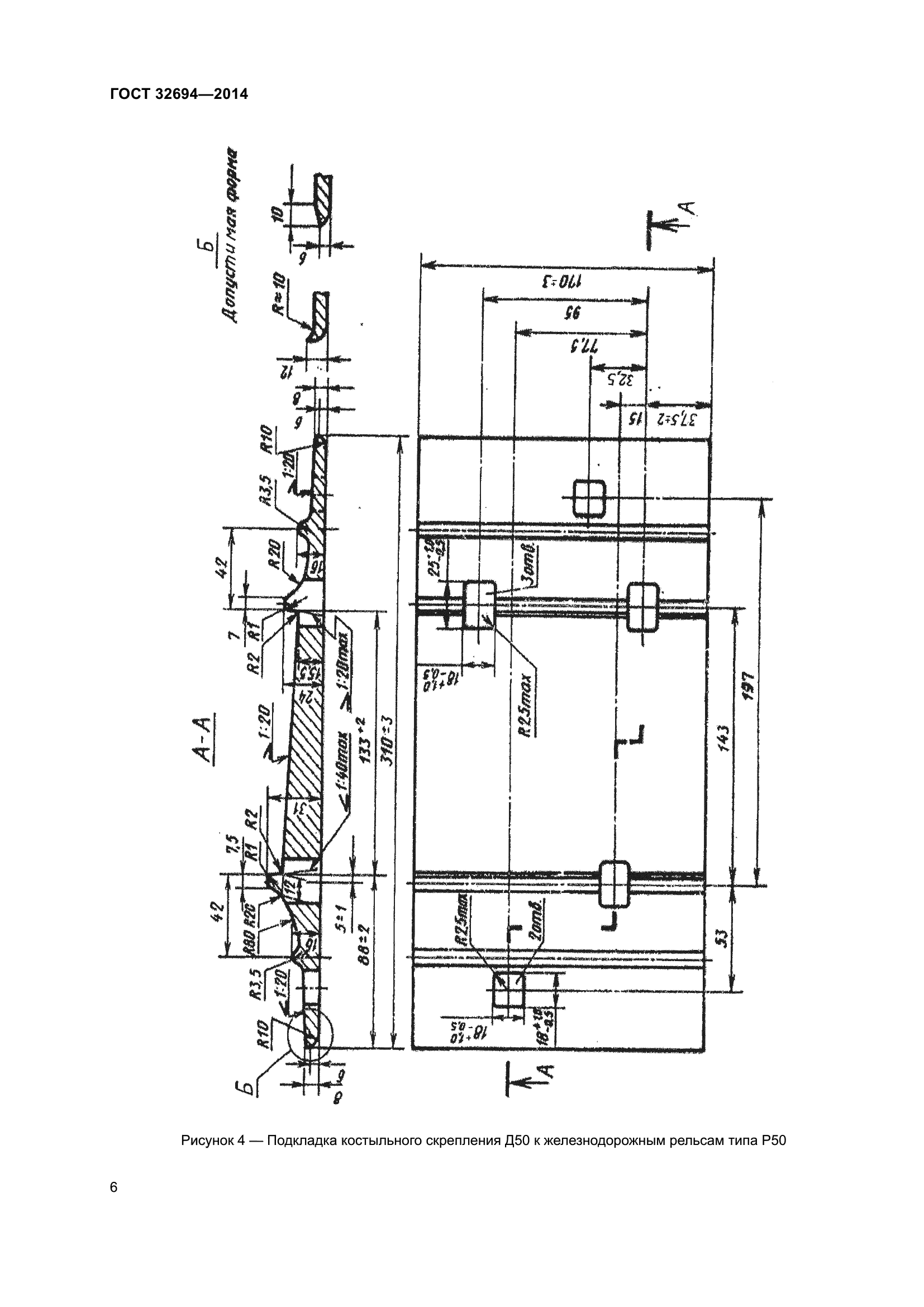
| Название рус.: | Подкладки костыльного скрепления железнодорожного пути. Технические условия |
| Дата актуализации текста: | 01.06.2024 |
| Дата актуализации описания: | 01.01.2024 |
| Дата регистрации: | 25.06.2014 |
| Дата издания: | 18.09.2019 |
| Дата введения: | 01.03.2015 |
| Взамен: | ГОСТ 3280-84; ГОСТ 7056-77; ГОСТ 8194-75; ГОСТ 12135-75 |
| Нормативные ссылки: | ГОСТ 2.601; ГОСТ 12.3.009; ГОСТ 12.3.020; ГОСТ 12.3.028; ГОСТ 166; ГОСТ 380; ГОСТ 535; ГОСТ 3749; ГОСТ 6631; ГОСТ 8026; ГОСТ 18321; ГОСТ Р 52588-2011; ГОСТ 32406-2013; ГОСТ 15150; ГОСТ 32406 |
| Область применения: | Настоящий стандарт распространяется на подкладки костыльного скрепления железнодорожного пути, предназначенные для эксплуатации на железнодорожных путях общего пользования и не общего пользования шириной колеи 1520 мм, и устанавливает технические требования к ним |
| Приложение №1: | Изменение к ГОСТ 32694-2014. Поправка к изменению |
| Приложение №2: | Изменение к ГОСТ 32694-2014. Поправка к изменению |
| Приложение №3: | Изменение №1 к ГОСТ 32694-2014 |
|