| Обозначение: |  ГОСТ Р 50571.5.54-2013 |
| Статус: | заменён |
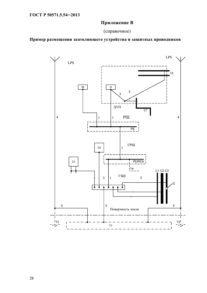
| Название рус.: | Электроустановки низковольтные. Часть 5-54. Выбор и монтаж электрооборудования. Заземляющие устройства, защитные проводники и защитные проводники уравнивания потенциалов |
| Дата актуализации текста: | 01.01.2021 |
| Дата актуализации описания: | 01.12.2024 |
| Дата издания: | 04.08.2014 |
| Дата введения: | 01.01.2015 |
| Дата окончания срока действия: | 01.08.2024 |
| Взамен: | ГОСТ Р 50571.5.54-2011 |
| Заменяющий: | ГОСТ Р 50571.5.54-2024 |
| Аутентичен стандартам: | IEC 60364-5-54(2011) |
| Нормативные ссылки: | IEC 60364-4-41(2005);IEC 60364-4-44(2007);IEC 60364-5-51(2005);IEC 60439-2;IEC 61439-1;IEC 61439-2;IEC 60724;IEC 60909-0;IEC 60949;IEC 61140;IEC 61534-1;IEC 62305;IEC 62305-3(2006) |
| Область применения: | Настоящий стандарт устанавливает требования к заземляющим устройствам, защитным проводникам и защитным проводникам уравнивания потенциалов, применяемых для обеспечения безопасности в электроустановках |
|